|
|
(21), (22) Заявка: 2005113612/12, 04.05.2005
(24) Дата начала отсчета срока действия патента:
04.05.2005
(43) Дата публикации заявки: 10.11.2006
(46) Опубликовано: 27.04.2007
(56) Список документов, цитированных в отчете о поиске:
RU 2067467 C1, 10.10.1996. SU 1757691 A1, 30.08.1992. SU 1085605 A1, 15.04.1984. RU 2033224 C1, 20.04.1995. US 2005/0049114 A1, 03.03.2005.
Адрес для переписки:
360004, г.Нальчик, ул. Чернышевского, 173, КГБУ, патентоведу
|
(72) Автор(ы):
Афанасенко Василий Васильевич (RU), Черкесов Тимур Юрьевич (RU), Черкесова Вера Петровна (RU), Бориев Лиуан Викторович (RU), Братякин Андрей Васильевич (RU), Козлов Сергей Иванович (RU)
(73) Патентообладатель(и):
Государственное образовательное учреждение высшего профессионального образования Кабардино-Балкарский государственный университет им. Х.М. Бербекова (RU)
|
(54) УСТРОЙСТВО ДЛЯ ТРЕНИРОВКИ СПРИНТЕРОВ И ФУТБОЛИСТОВ
(57) Реферат:
Изобретение относится к области обучения, в частности старту и двигательным действиям на начальном участке стартового разгона. Устройство содержит силовой блок, измерительный блок и блок программ. Силовой блок состоит из периферийных датчиков и выполнен в виде переменного нагрузочного сопротивления, содержащего пояс, надеваемый спортсменом во время тренировки и соединенный с одним концом нерастяжимого троса, огибающего блочек, механически связанный с первым тензодатчиком, а второй конец и весь этот трос намотан на барабан, жестко связанный с медным диском, – они оба насажены жестко на одной оси вращения, часть медного диска охватывается электромагнитами, подключенными через первый усилитель и переключатель или к выходу цифроаналогового преобразователя, вход которого подключен или к выходу системного блока персонального компьютера, или соединен с регулируемым выходом источника питания. Измерительный блок состоит из датчика перемещения упомянутого медного диска, соединенного через первый аналого-цифровой преобразователь с системным блоком персонального компьютера, из упомянутого первого тензодатчика, соединенного силовым входом через блочек с упомянутым тросом, а измерительным выходом через второй усилитель и второй аналого-цифровой преобразователь – со входом системного блока персонального компьютера, из узла угловых измерений, размещенного на коленном суставе спортсмена и соединенного через третий аналого-цифровой преобразователь со входом системного блока персонального компьютера, из первой стартовой колодки со встроенным в нее вторым тензодатчиком, измерительным выходом соединенным со входом системного блока через третий усилитель и четвертый аналого-цифровой преобразователь и из второй стартовой колодки со встроенным в нее третьим тензодатчиком, измерительным выходом соединенным со входом системного блока персонального компьютера через четвертый усилитель и пятый аналого-цифровой преобразователь. В блок программ входят служебные, информационные и математические программы. Изобретение позволяет исследовать биомеханические закономерности работы мышц спортсмена на старте и на участке стартового разгона, повысить эффективность действий спортсменов посредством применения технических средств, развивающих силу и скорость движения. 8 з.п. ф-лы, 6 ил.
Изобретение относится к области обучения, а именно обучения стартующего бегуна на начальном этапе стартового разгона, суть которого заключается в том, чтобы научить спортсмена длительному и активному контакту с поверхностью беговой дрожки с целью сокращения фазы полета.
Достоинства данного устройства: простота, компактность и быстрое переналаживание индивидуально для каждого спортсмена.
Его недостатки: нет четкой количественной оценки биомеханических характеристик, не регистрируется документально старт и стартовый разгон спортсмена, необходимый для последующего анализа. Это осложняет задачу тренера по оптимизации процесса тренировки.
Эффективное управление ходом тренировочного процесса спортсменов требует систематической оценки их ведущих физических качеств. Такими ведущими физическими качествами для бегунов являются сила, скорость и их совместное проявление – мощность. Точно оценивая временные характеристики проявления указанных качеств, можно внести весьма ценные коррективы в процесс тренировки спортсменов.
Принцип его работы следующий. В зависимости от вида спорта определяются основные мышечные группы и рабочие узлы. Тестирование проводится в стандартных положениях.
Достоинство данного устройства – это быстрое получение результата, простота, компактность и возможность применять в нужном месте, на требуемую мышечную группу, оформляемая документально.
В этом и его недостаток, так как для правильного учета многих параметров надо применять его в комплексе с другими измерительными устройствами, а не отдельно.
Достоинство этого устройства состоит в возможности быстро получить результаты, оно компактно, если используется ноутбук, и его можно применить на тренировочной дорожке.
Недостатком является следующее:
– бегущий спортсмен вытягивает леску, она растягивается и показатели будут искажены;
– оно также используется отдельно от других средств измерения, т.е. сначала измеряется один параметр, затем другой и т.д., а нужно комплексное выявление биомеханических характеристик во время выполнения двигательного действия.
В тяжелой атлетике возрастает количество различных устройств, дающих информацию о параметрах движения спортсмена и штанги. В настоящее время технические возможности позволяют одновременно анализировать много параметров. Но в ходе тренировки спортсмены получают от тренера и специалиста-исследователя очень небольшую часть информации о выполненном упражнении. Результаты же детального анализа техники выполнения даже одного подъема штанги спортсмен может получить в лучшем случае к концу тренировки, поскольку предварительная обработка записей – процесс трудоемкий. А в некоторых случаях сопоставление анализируемого движения с выбранным для сравнения вариантом техники осуществимо только после продолжительной и кропотливой работы специалиста.
Принципиально новые возможности открывают ЭВМ и микропроцессорная техника, которые можно использовать при подготовке сборных команд и отдельных спортсменов. Эти машины малогабаритны и относительно просты в обращении. Память современных ЭВМ исчисляется сотнями тысяч килобайт, что вполне достаточно для решения большинства возникающих в процессе тренировки задач. Наличие внешней памяти, быстродействие, возможность работать на языках высокого уровня – все это позволяет решать с помощью данных машин различные задачи.
Чтобы коррекция техники выполнения тяжелоатлетических упражнений непосредственно в ходе тренировочного процесса осуществлялась успешно, вычислительная машина должна получать информацию с периферийных датчиков, быстро обрабатывать и анализировать данные, выдавать результаты анализа и запоминать их, причем до повторного упражнения (в режиме так называемого «реального времени», т.е. когда всю необходимую информацию о двигательном действии можно получить почти одновременно с его завершением). В частности, в устройствах, где скорость обработки информации на ЭВМ составляет десятки тысяч операций в секунду, можно получать любые результаты за 1-2 с при простом анализе или за несколько секунд – при углубленном. Без помощи быстродействующей вычислительной техники невозможно детально анализировать движения тяжелоатлетов непосредственно в тренировочном процессе, особенно между отдельными подходами к штанге.
Система экспресс-анализа биомеханических характеристик предназначена для обработки, хранения, анализа результатов и показа их на экране дисплея или для выдачи в распечатанном виде.
В качестве основы был взят вычислительный комплекс СПП-2, состоящий из микроЭВМ «Электроника ДЗ-28», дисплея и печатающего устройства. Информация о динамических характеристиках спортивного движения поступает с периферийного датчика с тензоплатформы ПД-3. Она подключена к микроЭВМ через аналого-цифровой преобразователь (АЦП). В качестве дополнения к комплексу были изготовлены интерфейс связи АЦП – микроЭВМ, таймер, расширитель шины ввода-вывода микроЭВМ.
Комплекс функционирует следующим образом. Сигнал с тензоплатформы поступает на АЦП, где по команде с микроЭВМ он преобразуется в цифровой код. После этого ЭВМ запоминает текущее значение усилий, развиваемых атлетом. Такие преобразования, выполняемые через определенные промежутки времени (0,005 с), фиксируются в памяти вычислительной машины, а по окончании движения обрабатываются по заранее подготовленной программе. Результаты анализа представляются как в цифровом, так и в графическом виде на экране дисплея или в отпечатанном виде.
Очевидным достоинством данного устройства является получение необходимой информации почти одновременно с завершением упражнения, а также представление информации о многих параметрах: временные и ритмические характеристики движения, экстремумы динамических характеристик, результаты расчета производных характеристик (градиентов силы, различных коэффициентов и т.д.).
Недостатком данного устройства является следующее. Во-первых, оно рассчитано в основном на исследование движений тяжелоатлета на тензометрической платформе ПД-3, т.е. исследуется моторика тела спортсмена в целом с точки зрения силовых характеристик при подъеме штанги. Во-вторых, программа коррекции техники спортсмена составляется с учетом заданных уровней трех экстремумов усилий – опять же силовых характеристик. В-третьих, в данном устройстве занимающийся практически пассивно участвует в освоении движения – по указаниям тренера и специалиста-исследователя, а известно, что наилучших результатов достигают при личном заинтересованном участии и спортсмена. В-четвертых, здесь нет возможности добиться мощного отталкивания от стартовых колодок с последующим набором скорости на участке стартового разгона.
Наиболее близким аналогом является устройство для тренировки спринтеров и футболистов, содержащее пояс для крепления на теле спортсмена, несущий скобу с размещенным на ее основании элементом для соединения со шнуром тягового устройства, отличающееся тем, что оно снабжено датчиками с элементами их фиксации на внутренней поверхности бедер и подошве ступеней, а элемент для соединения со шнуром тягового устройства выполнен в виде катушки для наматывания шнура и имеет средство для регулировки вращения катушки, связанное с датчиками посредством проводов (RU 2067467, опубл. 10.10.1996).
Недостатком данного устройства является невозможность повышения эффективности стартовых действий спринтеров и футболистов, развивающих силу и скорость движения с учетом особенностей их проявления в спринтерском беге.
Целью предлагаемого изобретения является:
– исследование биомеханических закономерностей работы мышц спортсмена на старте и участке стартового разгона;
– повышение эффективности стартовых действий спринтеров и футболистов посредством применения технических средств, развивающих силу и скорость движения с учетом их особенностей в спринтерском беге;
– научить бегуна на начальном участке стартового разгона длительно и активно контактировать с поверхностью беговой дорожки, сокращая фазу полета.
Поставленная цель достигается посредством применения устройства для тренировки спринтеров и футболистов, содержащего силовой блок, измерительный блок и блок программ, первый из которых состоит из периферического датчика – тензометрического узла, соединенного через аналого-цифровой преобразователь с системным блоком персонального компьютера, входящим в состав измерительного блока, работа которого управляется программным обеспечением, входящим в блок программ, при этом согласно изобретению силовой блок выполнен в виде узла переменного нагрузочного сопротивления, содержащего пояс, надеваемый спортсменом во время тренировки и соединенный с одним концом нерастяжимого троса, огибающего блочек, механически связанный с первым тензодатчиком, а второй конец и весь этот трос намотан на барабан, жестко связанный с медным диском – они оба насажены жестко на одной оси вращения, часть медного диска охватывается электромагнитами, подключенными через первый усилитель и переключатель или к выходу цифроаналогового преобразователя, вход которого подключен к выходу системного блока персонального компьютера, или соединен с регулируемым выходом источника питания, измерительный блок состоит из датчика перемещения упомянутого медного диска, соединенного через первый аналого-цифровой преобразователь с системным блоком персонального компьютера, из упомянутого первого тензодатчика, соединенного с силовым входом через блочек с упомянутым тросом, а измерительным выходом через второй усилитель и второй аналого-цифровой преобразователь – со входом системного блока персонального компьютера, из узла угловых измерений, размещенного на коленном суставе спортсмена и соединенного через третий аналого-цифровой преобразователь со входом системного блока персонального компьютера, из первой стартовой колодки со встроенным в нее вторым тензодатчиком, измерительным выходом соединенным со входом системного блока через третий усилитель и четвертый аналого-цифровой преобразователь, и из второй стартовой колодки со встроенным в нее третьим тензодатчиком, измерительным выходом соединенным со входом системного блока персонального компьютера через четвертый усилитель и пятый аналого-цифровой преобразователь, а в блок программ входят служебные, информационные и математические программы, которые размещены на дискете или на лазерном диске, вставляемом в дисковод системного блока персонального компьютера.
Отличительными признаками заявляемого технического решения являются следующие элементы и связи между ними:
– силовой блок выполнен в виде переменного нагрузочного сопротивления, содержащего пояс, надеваемый спортсменом во время тренировки и соединенный с одним концом нерастяжимого троса, огибающего блочек, механически связанный с первым тензодатчиком, а второй конец и весь этот трос намотан на барабан, жестко связанный с медным диском – они оба жестко насажены на одной оси вращения, часть медного диска охватывается электромагнитами, подключенными через первый усилитель и переключатель или к цифроаналоговому преобразователю, вход которого подключен к выходу системного блока персонального компьютера, или соединен с регулируемым выходом источника питания;
– измерительный блок состоит из датчика перемещения упомянутого медного диска, соединенного через первый аналого-цифровой преобразователь с системным блоком персонального компьютера, из упомянутого первого тензодатчика, соединенного силовым входом с упомянутым тросом, и измерительным выходом через второй усилитель и второй аналого-цифровой преобразователь – со входом системного блока персонального компьютера, из узла угловых измерений, размещенного на коленном суставе спортсмена и соединенного через третий аналого-цифровой преобразователь со входом системного блока персонального компьютера, из первой колодки со встроенным в нее вторым тензодатчиком, измерительным выходом соединенным со входом системного блока через третий усилитель и четвертый аналого-цифровой преобразователь, и из второй колодки со встроенным в нее третьим тензодатчиком, измерительным выходом соединенным со входом системного блока через четвертый усилитель и пятый аналого-цифровой преобразователь;
– в блок программ входят служебные, информационные и математические программы, которые размещены на дискете или на диске, вставляемом в дисковод системного блока персонального компьютера.
В устройстве узлом угловых измерений коленного сустава является гониометр.
В устройстве тензодатчик выполнен рычажного типа с возможностью изменения плеч и имеет предварительное натяжение.
В устройстве чувствительный элемент тензодатчика выполнен мостового типа и тензорезистор, на который воздействует деформация, приклеен к торцовой поверхности, при этом тензоэлемент имеет резьбу для вкручивания в тензодатчик.
В устройстве чувствительный элемент тензодатчика в стартовых колодках конструктивно контактирует с ее подвижной частью.
В устройстве указанный блочек механически связан с первым тензодатчиком и полностью огибается упомянутым тросом.
В устройстве датчиком перемещения медного диска является оптический датчик, работающий на отражение светового потока.
В программное обеспечение обработки информации входят: автоматический ввод и регистрация данных с периферийных датчиков, предварительная обработка их сигналов, тарировка входных сигналов периферийных датчиков, вывод графического изображения входных сигналов, первичная математическая обработка характеристик выполняемых спортивных упражнений.
Программы углубленной математической обработки характеристик спортивного упражнения позволяют выполнить расчет следующих биомеханических параметров: длительность всего движения и отдельных его фаз и периодов, величины угловых изменений в коленном суставе, величины перемещения, скорости и ускорения движения спортсмена, силы реакции опоры колодок и тросо-блочной системы, импульса силы реакции опоры всего движения, его периодов и фаз.
Предлагаемое устройство поясняют схематические чертежи.
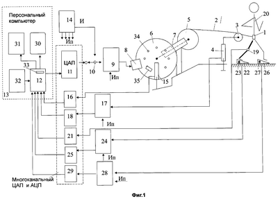
На фиг.1 изображено схематически устройство с установкой периферийных датчиков и их подключение к средствам вычислительной техники, представленных в виде блок-схемы и поясняющих принцип действия.
На фиг.2 показаны различные подключения барабана 5, нерастяжимого троса 2, блочка 3, первого тензодатчика 4 и пояса 1.
На фиг.3 представлен схематически тензодатчик.
На фиг.4 изображен схематически чувствительный элемент тензодатчика.
На фиг.5 показана схематически конструкция колодки.
На фиг.6 приведен схематический чертеж конструкции одного из возможных оптических датчиков перемещения медного диска, работающего на отражение светового сигнала.
Заявляемое устройство содержит (Фиг.1) три блока: силовой блок, измерительный блок и блок программ. Силовой блок состоит из пояса 1, надеваемого спортсменом во время тренировки и соединенный с одним концом нерастяжимого троса 2, огибающего блочек 3, механически связанный с первым тензодатчиком 4, а второй конец и весь трос 2 намотан на барабан 5, жестко связанный с медным диском 6. Так же они, и барабан 5, и медный диск 6 размещены жестко на оси 7 их вращения, часть медного диска 6 охватывается электромагнитами 8, подключенными через первый усилитель 9 и переключатель 10 или к выходу цифроаналогового преобразователя 11, вход которого подключен к выходу системного блока 12 персонального компьютера 13, или соединен с регулируемым выходом источника питания 14.
Измерительный блок состоит из датчика перемещения 15 указанного медного диска 6, соединенного через первый аналого-цифровой преобразователь 16 с системным блоком 12 персонального компьютера 13, из упомянутого первого тензодатчика 4, соединенного силовым входом через блочек 3 с упомянутым тросом 2, а измерительным выходом через второй усилитель 17 и второй аналого-цифровой преобразователь 18 соединен со входом системного блока 12 персонального компьютера 13, из узла угловых измерений (датчика) 19, размещенного на коленном суставе спортсмена 20 и соединенного через третий аналого-цифровой преобразователь 21 со входом системного блока 12 персонального компьютера 13, из первой стартовой колодки 22 со встроенным в нее вторым тензодатчиком 23, измерительным выходом соединенным со входом системного блока 12 через третий усилитель 24 и четвертый аналого-цифровой преобразователь 25, и из второй стартовой колодки 26 со встроенным в нее третьим тензодатчиком 27, измерительным выходом соединенным со входом системного блока 12 персонального компьютера 13 через четвертый усилитель 28 и пятый аналого-цифровой преобразователь 29, кроме того, в состав указанного персонального компьютера 13 также входят дисплей 30, принтер 31 и клавиатура 32.
В блок программ входят служебные, информационные и математические программы, которые размещены на дискете или диске, вставляемом в дисковод 33 системного блока 12 персонального компьютера 13.
Работает устройство следующим образом.
В первый момент двигательного действия спортсмена 20 сопротивление нагрузки создается за счет инерции масс барабана 5 и медного диска 6. По мере увеличения скорости вращения медного диска 6 начинает действовать электромагнитная сила взаимодействия поля постоянного тока электромагнитов 8 с полем токов, индуцируемых электромагнитами 8 в медном диске 6. Эта сила зависит от величины тока, протекающего через обмотки электромагнитов 8 на выходе первого усилителя 9, и подбирается индивидуально для каждого спортсмена в зависимости от уровня его физической подготовки и функционального состояния. Вход усилителя 9 подключен к переключателю 10, с помощью которого соединяют вход усилителя 9 либо с регулируемым входом источника питания 14, либо с выходом цифроаналогового преобразователя 11, вход которого соединен с выходом системного блока 12 персонального компьютера 13. При подключении входа усилителя 9 к регулируемому выходу источника питания 14 осуществляют подбор сопротивления нагрузки в ручном режиме. При соединении переключателя 10 с выходом цифроаналогового преобразователя 11 это осуществляется персональным компьютером 13 на основе информации с периферийных датчиков и программ.
После стартового сигнала спортсмен 20, как можно сильнее отталкиваясь от стартовых колодок 22 и 26, в которые встроены второй и третий тензодатчики 23 и 27 соответственно, начинает бег, в процессе которого трос 2 сматывается с барабана 5. На участке стартового разгона бегун испытывает сопротивление, которое может быть убывающим, а может быть переменным, задаваемым электромагнитами 8, так работает силовой блок.
Измерительный блок работает следующим образом. Периферийные датчики: датчик перемещения 15 медного диска 6, датчик угловых измерений 19, первый тензодатчик 4, второй тензодатчик 23 и третий тензодатчик 27 следят за состоянием отдельных узлов, устройства в целом и спортсмена 20. Информация с этих датчиков через АЦП или через усилители и АЦП поступает на вход системного блока 12 персонального компьютера 13. Рассмотрим работу этих датчиков порознь и совместно.
Датчик перемещения 15 медного диска 6 и барабана 5 размещены возле медного диска 6. Датчик может быть магнитный, оптический и другого типа. На медном диске 6 имеются девять малых магнитных элементов 34 и один побольше 35. Этот датчик перемещения – на срабатывание геркона. Как только магнитный элемент 34 или 35 поравняется с датчиком перемещения 15, последний формирует импульс в течение времени нахождения элемента напротив датчика, и импульс через аналого-цифровой преобразователь 16 подается на вход системного блока 12 персонального компьютера 13, аналогично, если применен оптический датчик на отражение, что будет рассмотрено ниже.
Датчиком угловых измерений 19 является гониометр, который размещен на коленном суставе спортсмена 20. При изменении угла сгибания коленного сустава изменяется сигнал на измерительном выходе датчика угловых измерений 19. Этот сигнал через третий аналого-цифровой преобразователь 21 поступает на вход системного блока 12 персонального компьютера 13.
Первый тензодатчик 4 силовым входом механически связан с тросом 2, а измерительным выходом – через второй усилитель 17 и второй аналого-цифровой преобразователь 18 электрически связан со входом системного блока 12 персонального компьютера 13. При изменении нагрузки на трос 2 изменяется сигнал на измерительном выходе этого датчика.
Второй тензодатчик 23, встроенный в первую стартовую колодку 22, и третий тензодатчик 27, встроенный во вторую стартовую колодку 26, дают информацию о стартовом движении спортсмена 20. Сигнал тензодатчика 23 через третий усилитель 24 и четвертый аналого-цифровой преобразователь 25 подается на вход системного блока 12 персонального компьютера 13. Аналогично с тензодатчиком 27. Его сигнал через четвертый усилитель 28 и аналого-цифровой преобразователь 29 поступает на вход системного блока 12 персонального компьютера 13. По сигналам с этих датчиков судят о старте и стартовом разгоне спортсмена 20.
Таким образом, каждый из этих периферийных датчиков дает свою информацию о двигательном действии в каждый момент старта и стартового разгона спортсмена 20, а работая вместе, они дают полную картину старта и стартового разгона спортсмена 20.
Блок программ работает следующим образом.
Дискету или диск вставляют в дисковод 33 системного блока 12 и с помощью клавиатуры 32 инициируют системный блок 12 и персональный компьютер 13, подключая служебные и информационные программы. Проведя испытания, при необходимости подключают к работе математические программы для расчета и получения углубленных характеристик двигательного действия.
Так работает устройство в целом и отдельные его узлы.
Рассмотрим исполнение и работу некоторых узлов устройства.
На фиг.2 показаны различные подключения барабана 5, нерастяжимого троса 2, блочка 3, первого тензодатчика 4 и пояса 1.
На фиг.2а показано их соединение: блочек 3 огибается тросом 2 и соединяется с тензодатчиком 4. Достоинство такого соединения – удвоение силового воздействия на пояс 1, т.е. нерастяжимый трос 2 можно взять потоньше.
На фиг.2б видно, что благодаря введению блочка 36 и соединению блочка 3 с тензодатчиком 4 можно вдвое уменьшить длину нерастяжимого троса 2.
Аналогично соединение тензодатчика 4 с блочком 3, как показано на фиг.2в, можно использовать один нерастяжимый трос 2 и один блочек 3, при этом длина троса 2 минимальна.
Принципы, на основе которых могут быть построены датчики силы, – самые разные. Взят за основу тензометрический принцип датчика рычажного типа. Одна из возможных конструкций тензодатчика 4 (фиг.3) содержит: основание 37, рычаг 38, закрепленный на основании 37 с помощью оси 39, чувствительный элемент 40, вкрученный в основание 37, шарик 41, расположенный между точкой центра чувствительного элемента 40 и рычагом 38, винт 42 предварительного натяжения тензодатчика, центрирующие шайбы 43 и 44. Ось 39 заканчивается резьбой, на которую накручивается гайка 45. Нерастяжимый трос может закрепляться в отверстия 46, 47 или 48, которые делают шире диапазон измерения тензодатчика за счет изменения рычага. Прикрепляется тензодатчик к стенке или опоре с помощью отверстий 49 и 50.
Работает тензодатчик следующим образом.
С помощью винтов и болтов через отверстия 49 и 50 устанавливают тензодатчик 4 на опоре, на которой размещена ось барабана 5 и медного диска 6. Спортсмен 20 надевает пояс 1. Винтом 42 выбирают предварительное натяжение и тарируют тензодатчик 4, спортсмен занимает стартовую позицию. Нерастяжимый трос 2 закрепляют в одном из отверстий 46, 47 или 48 тензодатчика и трос наматывают на барабан 5. Спортсмен 20 готов к старту и стартовому разгону. Стартовый выстрел – и старт начинается.
Основным узлом тензодатчика является чувствительный элемент 40. На фиг.4 представлен общий вид и вид в разрезе одной из возможных конструкций мостового чувствительного элемента 40 и его принципиальная электрическая схема (фиг.4б). Чувствительный элемент (фиг.4а) содержит: корпус 51, четыре тензорезистора 52, 53, 54 и 55, три из которых закреплены на электроизоляционной планке 56: 53, 54 и 55, а четвертый тензорезистор 52 закреплен на мембране 57, установленной в верхней части чувствительного элемента 40. Электроизоляционная планка 56 и провода электрической схемы зафиксированы эпоксидной смолой 58 и выведены через крышку 59, установленную в нижней части чувствительного элемента 40.
На фиг.4б показано, как соединены электрически тензорезисторы между собой. Изображен мост, все резисторы которого имеют равные номиналы при сбалансированном состоянии моста, но сопротивление одного из резисторов изменяется пропорционально (1+x), где x – относительное отклонение сопротивления от номинала как функции деформации. Зависимость выходного сигнала моста от x нелинейна, но для малых x с достаточной для многих практических целей точностью проксимируется линейным соотношением
=Vix/[4(1+x/2)]=xVi/4, при x<1
Важную информацию дают стартовые колодки 22 и 26, ибо они отражают именно момент стартового движения спортсмена 20. Их конструкция идентичная, поэтому рассмотрим конструкцию одной стартовой колодки, например первой 22. Она содержит (фиг.5) опору 57, в которой закреплена планка 58 для размещения и закрепления чувствительного элемента 23 с помощью гаек 59 и 60, опорную планку 61, на которую наклеена резиновая прокладка 62. В области контакта опорной планки 61 и чувствительного элемента 28 закреплена металлическая пластинка 63 на всю ширину опорной планки 61. Опорная планка 61 состыкована с опорой 57 шарниром 64. Электрически чувствительный элемент 23 соединен с разъемом 65, закрепленным на боковой стенке опоры 57. Для упрочнения конструкции и защиты стартовой колодки 22 используется защитная крышка 66, состыкованная с опорой 57 вторым шарниром 67 и двумя фиксирующими винтами 68 и 69. Фиксируется стартовая колодка 22 на беговой дорожке или на поле с помощью четырех шипов 70, 71, 72 и 73, установленных в нижней части опоры 57 и закрепленных гайками 74, 75, 76 и 77.
Работают со стартовыми колодками 22 и 26 следующим образом.
С помощью разъема 65 соединяют стартовую колодку 22 со стабилизированным источником питания (Vi) и с третьим усилителем 24 ( ) (см. фиг.1 и 4б). Аналогично со стартовой колодкой 26. Индивидуально для каждого спортсмена устанавливают стартовые колодки 22 и 26 так, чтобы ему было удобно принимать старт и далее осуществлять стартовый разгон.
Важной характеристикой при старте и стартовом разгоне является перемещение спортсмена и действия спортсмена при этом. Прямое измерение возможно, но затруднительно. Проще об этом судить по разматыванию нерастяжимого троса 2 с барабана 5 и вращению медного диска 6. Выше был кратко рассмотрен датчик перемещения с помощью срабатывания геркона на приближение магнитного элемента. Дребезг контактов геркона при переключении вносит погрешность в измерения. Более точное измерение можно получить с помощью оптического датчика на отражение. Вместо магнитных элементов на медный диск 6 наклеивают девять коротких 34 отражательных элементов и один длинный 35, а отраженный сигнал снимают с помощью светочувствительного элемента. Рассмотрим состав и принцип действия датчика перемещения 15 отражательного типа. Этот датчик содержит (фиг.6а): излучательный элемент 78, световоспринимающий элемент (светодиод) 79, которые расположены друг относительно друга под некоторым углом, обеспечивающим засветку световоспринимающего элемента 79 только при отражении света излучающего элемента 78 от отражающего элемента 34 или 35. Это выполнено механически в виде колодочки 80, где соответствующим образом просверлены два канальца, в которые размещены указанные элементы. Эти элементы электрически связаны с электронной платкой 81. Медный диск 6 и барабан 5 установлены на оси 7, закрепленной в подшипнике 82, размещенном на основании 83.
На фиг.6б показана одна из возможных электронных схем датчика перемещения 15. Излучающий элемент 78 включен в прямом направлении. Ток через него задается резистором 84. Световоспринимающий элемент (светодиод) 79 включен в обратном направлении и ток через него в освещенном состоянии задается резистором 85. Изменение потенциала в темновом и световом состоянии точки их соединения воспринимается усилителем-формирователем 86, выход которого соединен электрически со входом аналого-цифрового преобразователя 16 (см фиг.1).
Работа датчика перемещения 15 осуществляется следующим образом. При вращении медного диска 6 мимо светочувствительной схемы 89 проходят отражательные элементы 34 и 35, на которые она реагирует скачкообразным изменением потенциала на выходе усилителя-формирователя 86. Этот сигнал подается на вход аналого-цифрового преобразователя 16, а с него – на вход системного блока 12 персонального компьютера 13.
Третья составная часть устройства – блок программ. Конструктивно он выполнен на дискете или на лазерном диске, вставляемом в дисковод системного блока 12 персонального компьютера 13. Программное обеспечение условно можно разделить на три группы: 1) служебные и тестовые программы, 2) информационные и регистрационные и 3) математические для обработки характеристик спортивного упражнения.
Служебные и тестовые программы обеспечивают работу системного блока 12 персонального компьютера 13 и проверку его правильной работоспособности.
Регистрационные и информационные программы обеспечивают обработку информации, автоматический ее ввод и регистрацию данных с периферийных датчиков, предварительную обработку их сигналов, тарировку входных сигналов, запоминание и ввод графического изображения входных сигналов, первичную математическую обработку характеристик выполняемых спортивных упражнений.
В программы углубленной математической обработки характеристик спортивного упражнения входят программы, которые позволяют выполнять расчет следующих биомеханических параметров: длительность всего движения и отдельных его фаз и периодов, величины угловых изменений в коленном суставе, величины перемещения, скорости и ускорения движения спортсмена, силы реакции опоры – колодок и тросо-блочной системы, импульса силы реакции опоры при его движении, периодов и фаз.
По сравнению с прототипом предлагаемое устройство позволяет проводить исследование биомеханических закономерностей мышечной деятельности спортсмена на старте и на участке стартового разгона, повысить эффективность стартовых действий спринтеров и футболистов посредством применения технических средств, развивающих силу и скорость движения с учетом особенностей их проявления в спринтерском беге, научить спортсмена на начальном участке стартового разгона длительному и активному контакту с поверхностью беговой дорожки или поля, сокращая фазу полета.
Возможность регистрировать, запоминать и выдавать по запросу зарегистрированные двигательные действия в реальном масштабе времени практически по завершению выполнения движения и выдавать необходимые рекомендации для устранения ошибок позволяет прослеживать и корректировать тренировочный процесс в статике и динамике, способствуя повышению эффективности тренировок и мастерства спортсмена.
Формула изобретения
1. Устройство для тренировки спринтеров и футболистов, содержащее силовой блок, измерительный блок и блок программ, первый из которых состоит из периферийного датчика – тензометрического узла, соединенного через аналого-цифровой преобразователь с системным блоком персонального компьютера, входящих в состав измерительного блока, работа которого управляется программным обеспечением, входящим в блок программ, отличающееся тем, что в нем силовой блок выполнен в виде переменного нагрузочного сопротивления, содержащего пояс, надеваемый спортсменом во время тренировки и соединенный с одним концом нерастяжимого троса, огибающего блочек, механически связанный с первым тензодатчиком, а второй конец и весь трос намотан на барабан, жестко связанный с медным диском, – они оба жестко крепятся на одной оси вращения, часть медного диска охватывается электромагнитами, подключенными через первый усилитель и переключатель или к выходу цифроаналогового преобразователя, вход которого подключен к выходу системного блока персонального компьютера, или соединен с регулируемым выходом источника питания, измерительный блок состоит из датчика перемещения упомянутого медного диска, соединенного через первый аналого-цифровой преобразователь с системным блоком персонального компьютера, из упомянутого первого тензодатчика, соединенного силовым входом через блочек с упомянутым тросом, а измерительным выходом через второй усилитель и второй аналого-цифровой преобразователь – со входом системного блока персонального компьютера, из узла угловых измерений, размещенного на коленном суставе спортсмена и соединенного через третий аналого-цифровой преобразователь со входом системного блока персонального компьютера, из первой стартовой колодки со встроенным в нее вторым тензодатчиком, измерительным выходом соединенным со входом системного блока через третий усилитель и четвертый аналого-цифровой преобразователь, и из второй стартовой колодки со встроенным в нее третьим тензодатчиком, измерительным выходом соединенным со входом системного блока персонального компьютера через четвертый усилитель и пятый аналого-цифровой преобразователь, а в блок программ входят служебные, информационные и математические программы, которые размещены на дискетах или лазерном диске, вставляемом в дисковод системного блока персонального компьютера.
2. Устройство по п.1, отличающееся тем, что в нем узлом угловых измерений коленного сустава является гониометр.
3. Устройство по п.1, отличающееся тем, что в нем тензодатчик выполнен рычажного типа с возможностью изменения плеч и имеет предварительное натяжение.
4. Устройство по п.1 или 3, отличающееся тем, что в нем чувствительный элемент тензодатчика выполнен мостового типа и тензорезистор, на который воздействует деформация, приклеен к торцовой поверхности, при этом тензоэлемент имеет резьбу для вкручивания в тензодатчик.
5. Устройство по п.1 или 3, отличающееся тем, что в нем чувствительный элемент тензодатчика в стартовых колодках конструктивно контактирует с ее подвижной частью.
6. Устройство по п.1, отличающееся тем, что в нем указанный блочек механически связан с первым тензодатчиком и полностью огибается упомянутым тросом.
7. Устройство по п.1, отличающееся тем, что в нем датчиком перемещения медного диска является оптический датчик, работающий на отражение светового потока.
8. Устройство по любому из пп.1, 2 и 7, отличающееся тем, что в программное обеспечение обработки информации входят: автоматический ввод и регистрация данных с периферийных датчиков, предварительная обработка их сигналов, тарировка входных сигналов периферийных датчиков, вывод графического изображения входных сигналов, первичная математическая обработка характеристик выполняемых спортивных упражнений.
9. Устройство по п.1 или 3, отличающееся тем, что программы углубленной математической обработки характеристик спортивного упражнения позволяют выполнить расчет следующих биомеханических параметров: длительность всего движения и отдельных его фаз и периодов, величины угловых изменений в коленном суставе, величины перемещения, скорости и ускорения движения спортсмена, силы реакции опоры колодок и трособлочной системы, импульса силы реакции опоры всего движения, его периодов и фаз.
РИСУНКИ
MM4A – Досрочное прекращение действия патента СССР или патента Российской Федерации на изобретение из-за неуплаты в установленный срок пошлины за поддержание патента в силе
Дата прекращения действия патента: 05.05.2007
Извещение опубликовано: 27.07.2008 БИ: 21/2008
|
|