|
|
(21), (22) Заявка: 2005122050/12, 12.07.2005
(24) Дата начала отсчета срока действия патента:
12.07.2005
(46) Опубликовано: 27.04.2007
(56) Список документов, цитированных в отчете о поиске:
SU 1386116 A1, 07.04.1988. SU 1699379 A1, 23.12.1991. SU 1822678 A1, 23.06.1993. SU 1715256 A1, 29.09.1992. RU 2208310 C2, 20.07.2003. US 4136826 A, 30.01.1979.
Адрес для переписки:
410056, г.Саратов, Ильинская пл., 1/6, ФГУП “НИПИгипропромсельстрой”
|
(72) Автор(ы):
Кошкин Николай Михайлович (RU), Кошкин Александр Николаевич (RU), Ляпин Анатолий Васильевич (RU), Ляпин Денис Анатольевич (RU), Левушкин Иван Александрович (RU)
(73) Патентообладатель(и):
Федеральное государственное унитарное предприятие “Государственный ордена “Знак Почета” научно-исследовательский и проектный институт “Гипропромсельстрой” RU (RU)
|
(54) ГИДРАВЛИЧЕСКАЯ СИСТЕМА АВАРИЙНОЙ ЗАЩИТЫ МНОГООПОРНОЙ ДОЖДЕВАЛЬНОЙ МАШИНЫ
(57) Реферат:
Изобретение относится к сельскому хозяйству, а именно к системе автоматической защиты и управления самоходных многоопорных дождевальных машин. Гидравлическая система аварийной защиты многоопорной дождевальной машины включает запорный орган с гидроприводом на входе машины, управляемым гидрореле, соединенным с трубкой управления, проходящей через все опоры и подключенной к управляющему блоку гидрореле, а через сужающее устройство к напорному трубопроводу, обратный клапан, нормально открытые запорные краны и исполнительные устройства с датчиками положения опор, установленными на кожухах и стержнях механизма синхронизации промежуточных опорных тележек, гидроуправляемый клапан, установленный в линии питания гидропривода последней тележки и гидравлически связанный с трубкой управления, исполнительные устройства связаны входными штуцерами с трубкой управления через нормально открытый запорный кран с помощью тройника, а выходными – с атмосферой. Датчики положения опор выполнены в виде пластин из фторосодержащей пластмассы, имеющих прорезь с расширяющимися размерами в ее концах, закрепленных на стержнях механизма синхронизации с помощью болтового соединения и возможностью перемещения вдоль оси стержня. В прорези размещена силиконовая трубка, сочлененная с входным и выходным штуцерами, жестко закрепленными в кожухе механизма синхронизации промежуточных опор. Гидравлическая связь сужающегося устройства с напорным трубопроводом осуществляется через обратный клапан. Изобретение позволяет упростить конструкцию и повысить надежность работы системы. 4 ил.
Изобретение относится к сельскому хозяйству, а именно к системе автоматической защиты и управления самоходных многоопорных дождевальных машин.
Известна гидравлическая система аварийной защиты многоопорной дождевальной машины, включающая запорный орган с гидроприводом на входе машины, управляемый гидрореле, трубку управления, проходящую через все опоры и подключенную к управляющему блоку гидрореле, а через сужающее устройство к напорному трубопроводу, исполнительные устройства с датчиками положения опор, установленные на кожухах и стержнях механизма синхронизации промежуточных опорных тележек, гидроуправляемый клапан, размещенный в линии питания гидропривода последней тележки и гидравлически связанный с трубкой управления (а.с. 1029921, кл. A01G 25/16; а.с. 1521403, кл. A01G 25/16; а.с. 1412663, кл. A01G 25/16; а.с. 1304786, кл. A01G 25/09; а.с. 1009344, кл. A01G 25/09; патент 2208310, кл. A01G 25/16; аналоги).
Недостатком данных конструкций является сложность конструктивного исполнения исполнительных устройств аварийной защиты, состоящих из большого количества деталей: исполнительного клапана, подпружиненного маятника с копиром, размещенного в кожухе механизма синхронизации, датчиков положения опор. В результате этого отказ одного из узлов или детали приводит к снижению надежности работы либо к полному отказу системы защиты в целом. Выполнение исполнительных клапанов из цветного металла приводит не только к удорожанию конструкции, но и к расхищению, в связи с чем эксплуатация машины становится затруднительной в автоматическом режиме работы. Кроме этого при отключении электроэнергии, в случае обратного уклона напорного трубопровода, происходит опорожнение управляющей трубки от воды, в связи с чем заполнивший воздух не дает возможности обеспечить автоматический запуск исправной машины в работу при повторном запуске насосной станции.
Все это констатирует о невысокой надежности в работе рассмотренных конструкций и требует решения отмеченных недостатков.
Известна другая гидравлическая система аварийной защиты многоопорной дождевальной машины, включающая запорный орган с гидроприводом на входе машины, управляемым гидрореле, соединенным с трубкой управления, проходящей через все опоры и подключенной к концу трубопровода машины через обратный клапан и регулируемый дроссель, последовательно установленные на трубке управляющие исполнительные клапаны, взаимодействующие с датчиком положения опор, гидроуправляемый клапан, соединяющий трубопровод с трубкой управления, привод которого сообщен с верхней полостью гидропривода запорного органа, а перед управляющими исполнительными клапанами на трубке управления установлены нормально открытые запорные краны (а.с. 1386116, кл. A01G 25/16; прототип).
Существенными недостатками также являются сложность конструктивного исполнения исполнительного устройства и низкая надежность в работе.
Техническая задача изобретения – упрощение конструкции и повышение надежности в работе.
Поставленная задача достигается тем, что исполнительные устройства связаны входными штуцерами с трубкой управления через нормально открытый запорный кран с помощью тройника, а выходными – с атмосферой, при этом датчики положения опор выполнены в виде пластин из фторосодержащей пластмассы, имеющих прорезь с расширяющимися размерами в ее концах, закрепленных на стержнях механизма синхронизации с помощью болтового соединения и возможностью перемещения вдоль оси стержня, причем в прорезе размещена силиконовая трубка, сочлененная с входным и выходным штуцерами, жестко закрепленными в кожухе механизма синхронизации промежуточных опор, кроме этого гидравлическая связь сужающего устройства с напорным трубопроводом осуществляется через обратный клапан.
Благодаря новой взаимосвязи исполнительных устройств системы защиты, входными штуцерами с трубкой управления через нормально открытые запорные краны с помощью тройника, а выходными с атмосферой, т.е. исполнительные устройства связаны с трубкой управления при их параллельном подключении к ней, тогда как в аналоге и прототипе исполнительные устройства установлены непосредственно в линии трубки управления, которая связывает их в последовательную цепочку, создается возможность в предлагаемом решении в значительной степени упростить конструкцию исполнительных устройств, сократив количество узлов и деталей в сравнении с аналогами и прототипом.
Конструктивное исполнение датчиков положения опор в виде пластин из фторосодержащей пластмассы, имеющих прорезь с расширяющимися размерами в ее концах, закрепленных на стержнях механизма синхронизации с помощью болтового соединения и возможностью перемещения вдоль оси стержня, позволяет не только исключить узлы и детали на каждой тележке (два упора, подпружиненный маятник с копиром), но и упростит операцию по настройке системы защиты на срабатывание по сравнению с аналогами и прототипом.
Размещение силиконовой трубки, соединенной с входным и выходным патрубками, жестко закрепленными в кожухе механизма синхронизации промежуточных опор, позволит исключить сложную и дорогостоящую деталь – исполнительный клапан, применяемый в аналогах и прототипе.
Гидравлическая связь сужающего устройства с напорным трубопроводом через обратный клапан в значительной степени повысит надежность работы системы при остановке насосной станции в период повторного пуска, обеспечивая безотказность автоматического запуска исправных машин в работу, что невозможно избежать ни в аналогах, ни в прототипе при обратном уклоне насосной станции.
Таким образом, новая связь и взаиморасположение узлов и деталей, а также новое конструктивное исполнение отдельных элементов позволят в сравнении с аналогами и прототипом получить новый положительный эффект – упрощение конструкции и повышение надежности в работе гидравлической системы аварийной защиты многоопорной дождевальной машины.
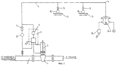
На фиг.1 представлена общая схема гидравлической системы аварийной защиты многоопорной дождевальной машины.
На фиг.2 – вид исполнительного устройства сбоку.
На фиг.3 – разрез по А-А.
На фиг.4 – вид В.
Гидравлическая система аварийной защиты многоопорной дождевальной машины включает запорный орган 1 с гидроприводом 2 на входе машины, управляемым гидрореле 3, соединенным с трубкой управления 4, проходящей через все опоры и подключенной к управляющему блоку 5 гидрореле 3, а через сужающее устройство 6 к напорному трубопроводу 7, обратный клапан 8, нормально открытые запорные краны 9 и исполнительные устройства 10 с датчиками 11 положения опор, установленными на кожухах 12 и стержнях 13 механизма синхронизации промежуточных опорных тележек, гидроуправляемый клапан 14, установленный в линии питания гидропривода 15 последней тележки и гидравлически связанный с трубкой управления 4, исполнительные устройства 10, связанные входными штуцерами 16 с трубкой управления 4 через нормально открытый запорный клапан 9 с помощью тройника, а выходными 17 – с атмосферой, при этом датчики 11 положения опор выполнены в виде пластин из фторосодержащей пластмассы, имеющих прорезь 18 с расширяющимися размерами в ее концах, закрепленных на стержнях 13 механизма синхронизации с помощью болтового соединения 19 и возможностью перемещения вдоль оси стержня 13, причем в прорезе 18 размещена силиконовая трубка 20, сочлененная с входным 16 и выходным 17 штуцерами, жестко закрепленными в кожухе 12 механизма синхронизации промежуточных опор, кроме этого гидравлическая связь сужающегося устройства 6 с напорным трубопроводом 7 осуществляется через обратный клапан 8.
Гидравлическая система аварийной защиты многоопорной дождевальной машины работает следующим образом.
При возникновении аварийной ситуации на промежуточной опорной тележке происходит смещение стержня 13 механизма синхронизации вперед либо назад (отставание, опережение тележки). В результате этого силиконовая трубка 20, скользя в прорези 18, попадает в расширенное место в конце прорези 18, что приводит к ее разгерметизации под действием давления, поступающего из трубки 4 через открытый кран 9, и соединению с атмосферой.
Это вызывает падение давления в трубке управления 4 и закрытие гидроуправляемого клапана 14. Машина останавливается, исключая дальнейшее искривление водопроводящего пояса и поломку машины.
Одновременно с остановкой машины срабатывает управляющий блок 5 гидрореле 3, вызывая закрытие запорного органа 1 с помощью гидропривода 2 за время, исключающее гидравлический удар в напорном трубопроводе 7.
После устранения неисправности тележки оператор переводит кран 9 на данной тележке, в положение “закрыто”. Это обеспечивает подъем давления в трубке 4, открытие гидроуправляемого клапана 14 и переключение управляющего блока 5 гидрореле 3.
В результате этого задвижка 1 с помощью гидропривода 2 производит плавное открытие и заполнение водой водопроводящего трубопровода машин. Машина включается в работу.
По мере работы машины происходит выравнивание аварийной тележки относительно продольной оси трубопровода машины. Это приводит к перемещению стержня 13 механизма синхронизации в первоначальное положение, в связи с чем силиконовая трубка 20 возвращается из расширенной части прорези 18 в ее узкую часть, что вызывает ее перекрытие, т.е. ее связь с атмосферой прекращается.
После выравнивания продольной оси трубопровода машины оператор переводит кран 9 в положение “открыто”. Машина продолжает работу в автоматическом режиме работы.
При остановке насосной станции благодаря размещению обратного клапана 8 между напорным 7 трубопроводом и сужающим устройством 8 отток воды из трубки управления 4 исключается, даже при обратном уклоне напорной сети, что обеспечивает после включения насосной станции плавное заполнение машины водой (без гидравлических ударов) и автоматическое включение в работу.
Использование предлагаемого технического решения позволит сократить стоимость комплекта защиты на 5-10%, повысить надежность в работе на 10-15%.
Формула изобретения
Гидравлическая система аварийной защиты многоопорной дождевальной машины, включающая запорный орган с гидроприводом на входе машины, управляемым гидрореле, соединенным с трубкой управления, проходящей через все опоры и подключенной к управляющему блоку гидрореле, а через сужающее устройство к напорному трубопроводу, обратный клапан, нормально открытые запорные краны и исполнительные устройства с датчиками положения опор, установленными на кожухах и стержнях механизма синхронизации промежуточных опорных тележек, гидроуправляемый клапан, установленный в линии питания гидропривода последней тележки и гидравлически связанный с трубкой управления, отличающаяся тем, что исполнительные устройства связаны входными штуцерами с трубкой управления через нормально открытый запорный кран с помощью тройника, а выходными – с атмосферой, при этом датчики положения опор выполнены в виде пластин из фторосодержащей пластмассы, имеющих прорезь с расширяющимися размерами в ее концах, закрепленных на стержнях механизма синхронизации с помощью болтового соединения и возможностью перемещения вдоль оси стержня, причем в прорезе размещена силиконовая трубка, сочлененная с входным и выходным штуцерами, жестко закрепленными в кожухе механизма синхронизации промежуточных опор, кроме этого, гидравлическая связь сужающегося устройства с напорным трубопроводом осуществляется через обратный клапан.
РИСУНКИ
MM4A – Досрочное прекращение действия патента СССР или патента Российской Федерации на изобретение из-за неуплаты в установленный срок пошлины за поддержание патента в силе
Дата прекращения действия патента: 13.07.2008
Извещение опубликовано: 10.07.2010 БИ: 19/2010
|
|