|
|
(21), (22) Заявка: 2005118235/09, 14.06.2005
(24) Дата начала отсчета срока действия патента:
14.06.2005
(43) Дата публикации заявки: 20.12.2006
(46) Опубликовано: 20.04.2007
(56) Список документов, цитированных в отчете о поиске:
US 6515960 А, 04.02.2003. RU 2216873 C2, 20.11.2003. RU 2120189 C2, 10.10.1998. RU 2202152 С2, 10.01.2000. US 6285654 А, 04.09.2001.
Адрес для переписки:
394018, г.Воронеж, ул. Плехановская, 14, ОАО “Концерн “Созвездие”
|
(72) Автор(ы):
Лебедев Юрий Иванович (RU), Постников Сергей Анатольевич (RU), Солодовников Алексей Петрович (RU), Струнская-Зленко Лариса Валерьевна (RU)
(73) Патентообладатель(и):
Открытое акционерное общество “Концерн “Созвездие” (RU)
|
(54) АППАРАТУРА РАДИОСВЯЗИ С ОРТОГОНАЛЬНЫМ ЧАСТОТНЫМ МУЛЬТИПЛЕКСИРОВАНИЕМ
(57) Реферат:
Изобретение относится к области радиотехники и может быть использовано для передачи информации с помощью сигналов с ортогональным частотным мультиплексированием (ОЧМ). Технический результат – повышение точности синхронизации сигналов с ОЧМ, что, в свою очередь, обеспечивает снижение вероятности ошибки при приеме этих сигналов даже в таких сложных условиях распространения, как каналы коротковолнового диапазона. Для этого в приемную часть известной аппаратуры радиосвязи введены два блока памяти, два коммутатора, блок выбора максимума, счетчик и блок расчета временных интервалов. 6 ил.
Изобретение относится к радиотехнике, в частности к синхронизации цифровых систем радиосвязи.
Известна система радиосвязи по патенту США № 6515960, Н04J 11/00 “Radio communication system” (Система радиосвязи), 2003 г. Упомянутая система состоит из множества терминалов, взаимодействующих между собой сигналами с ортогональным частотным мультиплексированием (ОЧМ). В зарубежных источниках [1, 2] этот вид модуляции называют orthogonal frequency division multiplexing (OFDM). Формирование такого сигнала и демодуляция производятся с помощью быстрых преобразований Фурье (БПФ и обратного БПФ), которые для правильного декодирования информации на приемной стороне требуют синхронизации. Информация в упомянутом устройстве передается кадрами, состоящими из преамбулы в виде М-последовательности и множества ОЧМ символов, модулированных битами информации. Синхронизация приемника выполняется по преамбуле в начале каждого кадра. Такая система радиосвязи работает нормально, если рассогласование между передатчиком и приемником относительно невелико и изменяется медленно. Так, в работе [3] приводится следующая оценка требуемой периодичности подстройки окна БПФ при передаче данных со скоростью 155 Мбит/с в диапазоне 60 ГГц: один такт частоты дискретизации на 50000 отсчетов или на 300 ОЧМ символов. Если же применять сигналы ОЧМ в коротковолновом (KB) диапазоне, то подстройка окон БПФ становится необходимой практически для каждого символа ОЧМ. Сокращение длины кадра невыгодно, оно приводит к увеличению избыточности сигнала и, следовательно, потере преимуществ данного вида модуляции.
Известна также аппаратура радиосвязи с использованием сигналов ОЧМ, описанная в статье A.L.Intini, “Orthogonal Frequency Division Multiplexing for Wireless Networks”, University of California, Santa Barbara, aintini@engineering.ucsb.edu, December 2000. (А.Л.Интини «Ортогональное частотное мультиплексирование для беспроводных сетей»). Принцип синхронизации этой аппаратуры основан на использовании корреляционных свойств ОЧМ символа. Полный ОЧМ символ обычно составляется из N отсчетов, полученных с помощью обратного БПФ, и циклического префикса (последние Ng отсчетов присоединяются к началу символа). Полная длина ОЧМ символа равна (Ng+N) отсчетов. Некоторые авторы относят к длине символа ОЧМ только N отсчетов, а циклический префикс из Ng отсчетов называют защитным интервалом. В любом случае наличие двух одинаковых фрагментов в сигнале позволяет выполнять синхронизацию на основе вычисления корреляционной функции. Недостаток такого устройства состоит в том, что для синхронизации используется фрагмент сигнала, наиболее пораженный искажениями из-за многолучевости распространения сигнала. В работе [4] этот недостаток пытаются устранить использованием только части из Ng отсчетов циклического префикса для вычисления корреляционной функции, что снова приводит к увеличению избыточности, поскольку длину циклического префикса Ng приходится выбирать заведомо больше, чем диктуется задержками в канале. Если это может быть допустимо в гигагерцовых диапазонах, то в KB диапазонах такая синхронизация в аппаратуре либо просто не работает (при малом числе отсчетов, используемом для вычисления корреляции), либо избыточность структуры сигнала становится неприемлемой.
Наиболее близкой по технической сущности к предлагаемому изобретению является аппаратура радиосвязи, представленная на фиг.16 в патенте США № 6771976, Н04J 11/00 “Radiocommunication apparatus, radiocommunication system, and radiocommunication method” (Аппаратура радиосвязи, система радиосвязи и способ радиосвязи), 2004 г., принятая за прототип.
Функциональная схема устройства-прототипа представлена на фиг.1, где введены следующие обозначения:
1 – блок управления связью [соответствует элементу 11 на фиг.16 описания патента];
2 – передающая часть [соответствует элементу 209];
3 – модулятор дифференциальной квадратурной фазовой манипуляции (ДКФМн) [соответствует элементу 12];
4 – формирователь сигнала синхронизации [соответствует элементу 206];
5 – первый коммутатор [соответствует элементу 205];
6 – модулятор ортогонального частотного мультиплексирования (ОЧМ) [соответствует элементу 13];
7 – цифроаналоговый преобразователь (ЦАП) [соответствует элементу
16];
8 – второй коммутатор [соответствует элементу 17];
9 – высокочастотный (ВЧ) преобразователь [соответствует элементу 18];
10 – антенна [соответствует элементу 26];
11 – аналого-цифровой преобразователь (АЦП) [соответствует элементу
19];
12 – приемная часть [соответствует элементу 10];
13 – демодулятор ОЧМ [соответствует элементу 20];
14 – демодулятор ДКФМн [соответствует элементу 21];
15 – блок автокорреляционного детектирования (АКД) [соответствует элементу 22];
16 – блок взаимокорреляционного детектирования (ВКД) [соответствует элементу 24];
17 – управляющий блок [соответствует элементу 27];
18 – блок демодуляции тактов [соответствует элементу 23];
19 – маскирующий блок [соответствует элементу 25].
Устройство-прототип содержит последовательно соединенные блок управления связью 1, первый вход которого является входом устройства, передающую часть 2, цифроаналоговый преобразователь (ЦАП) 7 и второй коммутатор 8, последовательно соединенные аналого-цифровой преобразователь (АЦП) 11 и приемную часть 12, выход которой соединен со вторым входом блока управления связью 1, второй выход которого является выходом устройства. Кроме того, содержит антенну 10, подключенную к первому входу высокочастотного (ВЧ) преобразователя 9, второй вход-выход которого соединен со вторым входом-выходом второго коммутатора 8, первый выход которого соединен с входом АЦП 11.
При этом передающая часть 2 содержит последовательно соединенные модулятор дифференциальной квадратурной фазовой манипуляции (ДКФМн) 3, вход которого является входом передающей части, первый коммутатор 5 и модулятор ортогонального частотного мультиплексирования (ОЧМ) 6, выход которого является выходом передающей части 2, а также содержит формирователь сигнала синхронизации 4, выход которого соединен со вторым входом первого коммутатора 5.
Приемная часть 12 содержит управляющий блок 17, подключенный к управляющему входу второго коммутатора 8, последовательно соединенные демодулятор ОЧМ 13 и демодулятор ДКФМн 14, выход которого является выходом приемной части 12, последовательно соединенные блок взаимокорреляционного детектирования (ВКД) 16, маскирующий блок 19 и блок демодуляции тактов 18, выход которого соединен со вторым входом демодулятора ОЧМ 13; а также содержит блок автокорреляционного детектирования (АКД) 15, выход которого соединен со вторым входом маскирующего блока 19; причем первый вход демодулятора ОЧМ 13, соединенный с входами блока АКД 15 и блока ВКД 16, является входом приемной части 12.
Устройство-прототип работает следующим образом.
Информационный сигнал подается на первый вход блока управления связью 1, который, согласно описанию патента, выполняет функции кодера и декодера кода, исправляющего ошибки. Кодированный информационный сигнал поступает на вход передающей части 2, где он поступает на вход модулятора ДКФМн 3, в котором каждой паре бит кодированного информационного сигнала ставится в соответствие комплексное число. Поток комплексных чисел с выхода модулятора ДКФМн 3 подается на первый вход первого коммутатора 5, на второй вход которого подается сигнал синхронизации из формирователя сигнала синхронизации 4. Сигнал синхронизации представляет собой М-последовательность. С помощью первого коммутатора 5 сигнал синхронизации вставляется в поток комплексных чисел и служит преамбулой в кадре. Сигнал в виде комплексных чисел с выхода первого коммутатора 5 поступает на вход модулятора ОЧМ 6, где выполняется обратное БПФ и необходимые преобразования формата сигнала (последовательно-параллельное, и наоборот). Сигнал на выходе передающей части 2 представляет собой временные отсчеты многочастотного сигнала, которые подаются на вход ЦАП 7. Аналоговый сигнал с выхода ЦАП 7 через второй коммутатор 8 поступает в ВЧ преобразователь 9, где он переносится на несущую частоту и через антенну 10 излучается в канал.
Принимаемый сигнал из антенны 10 поступает в ВЧ преобразователь 9, в котором осуществляется преобразование ВЧ сигнала в видеочастотный диапазон. По команде из управляющего блока 17 переключается второй коммутатор 8 (передача/прием). С выхода ВЧ преобразователя 9 через второй коммутатор 8 принимаемый видеочастотный сигнал подается на вход АЦП 11, с выхода которого цифровой сигнал подается на вход приемной части 12, где он поступает на первый вход демодулятора ОЧМ 13 и входы блоков АКД 15 и ВКД 16.
Отсчеты взаимокорреляционной функции принимаемого сигнала и сигнала синхронизации, превысившие некоторый порог, с выхода блока 16 подаются на первый вход маскирующего блока 19. Одновременно с блоком ВКД 16 работает блок АКД 15, в котором производится вычисление автокорреляционной функции Ng отсчетов циклического префикса и «хвостового» фрагмента ОЧМ символа. Отсчеты автокорреляционной функции с выхода блока 15 подаются на второй вход маскирующего блока 19. В маскирующем блоке 19 отсчеты автокорреляционной функции сравниваются с порогом, и результат сравнения служит командой, которая разрешает или запрещает прохождение сигнала из блока 16 в блок демодуляции тактов 18, на выходе которого формируется сигнал управления демодулятором ОЧМ 13. В демодуляторе ОЧМ 13 выполняется БПФ и необходимые преобразования формата сигнала (последовательно-параллельное и параллельно-последовательное), в результате чего принимаемый сигнал из временного представления преобразуется в частотное. Отсчеты сигнала с выхода демодулятора ОЧМ 13 поступают на вход демодулятора ДКФМн 14, где выделяются биты кодированной информации, которые с выхода приемной части 12 поступают на второй вход блока управления связью 1, где декодируются, а затем подаются на выход устройства.
Смысл параллельной работы блоков АКД 15 и ВКД 16 в устройстве-прототипе состоит в удалении боковых пиков взаимокорреляционной функции, формируемой в блоке 16. Согласно описанию патента, в качестве преамбулы используется два периода М-последовательности, формируемой 4-звенным регистром (см. фиг.6 в описании патента). То есть, длина М-последовательности равна 24-1=15. Такой сигнал обладает невысокой помехоустойчивостью [5], и в условиях многолучевого распространения боковые пики корреляционной функции становятся по амплитуде сравнимыми с главным пиком (см. фиг.20 в описании патента), в результате чего вместо подстройки может произойти сбой синхронизации. Блок АКД 15 позволяет отсечь все выбросы за пределами некоторой окрестности основного пика корреляции преамбулы.
Недостатком устройства-прототипа является низкая скорость и точность подстройки тактов сигнала (временных окон БПФ) при использовании в каналах с сильной изменчивостью параметров, например, в KB каналах, где временные и частотные сдвиги символов ОЧМ изменяются от символа к символу в такой степени, что становится невозможным правильное декодирование информации.
Для устранения указанных недостатков в аппаратуру радиосвязи с ортогональным частотным мультиплексированием, содержащую последовательно соединенные блок управления связью, первый вход которого является входом устройства, передающую часть, цифроаналоговый преобразователь, второй коммутатор, аналого-цифровой преобразователь и приемную часть, выход которой соединен со вторым входом блока управления связью, второй выход которого является выходом устройства; антенну, через высокочастотный преобразователь соединенную со вторым входом-выходом второго коммутатора; причем передающая часть содержит последовательно соединенные модулятор дифференциальной квадратурной фазовой манипуляции, вход которого является входом передающей части, первый коммутатор и модулятор ортогонального частотного мультиплексирования, выход которого является выходом передающей части, а также формирователь сигнала синхронизации, выход которого соединен со вторым входом первого коммутатора; приемная часть содержит управляющий блок, подключенный к управляющему входу второго коммутатора, блок автокорреляционного детектирования, блок взаимокорреляционного детектирования и последовательно соединенные демодулятор ортогонального частотного мультиплексирования и демодулятор дифференциальной квадратурной фазовой манипуляции, выход которого является выходом приемной части, согласно изобретению, в приемную часть введены первый блок памяти, третий коммутатор, последовательно соединенные четвертый коммутатор, блок выбора максимума и блок расчета временных интервалов, последовательно соединенные счетчик и второй блок памяти; при этом первый выход третьего коммутатора через блок автокорреляционного детектирования соединен с первым входом четвертого коммутатора, второй выход третьего коммутатора через блок взаимокорреляционного детектирования соединен со вторым входом четвертого коммутатора и входом счетчика, второй и третий выходы которого соединены соответственно со вторым и третьим входами блока выбора максимума, второй выход которого соединен со вторым входом блока памяти, выход которого соединен со вторым входом блока расчета временных интервалов, второй выход которого соединен со вторым управляющим входом третьего коммутатора, а первый выход блока расчета временных интервалов соединен со вторым управляющим входом первого блока памяти, выход которого соединен с входом демодулятора ортогонального частотного мультиплексирования; первый вход первого блока памяти, соединенный с первым входом третьего коммутатора, является входом приемной части.
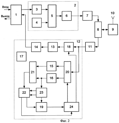
Функциональная схема предлагаемого устройства представлена на фиг.2, где введены следующие обозначения:
1 – блок управления связью;
2 – передающая часть;
3 – модулятор дифференциальной квадратурной фазовой манипуляции (ДКФМн);
4 – формирователь сигнала синхронизации;
5 – первый коммутатор;
6 – модулятор ортогонального частотного мультиплексирования (ОЧМ);
7 – цифроаналоговый преобразователь (ЦАП);
8 – второй коммутатор;
9 – высокочастотный (ВЧ) преобразователь;
10 – антенна;
11 – аналого-цифровой преобразователь (АЦП);
12 – приемная часть;
13 – демодулятор ОЧМ;
14 – демодулятор ДКФМн;
15 – блок автокорреляционного детектирования (АКД);
16 – блок взаимокорреляционного детектирования (ВКД);
17 – управляющий блок;
18 – первый блок памяти;
19 – второй блок памяти;
20 – третий коммутатор;
21 – четвертый коммутатор;
22 – блок выбора максимума;
23 – счетчик;
24 – блок расчета временных интервалов.
Предлагаемое устройство содержит последовательно соединенные блок управления связью 1, первый вход которого является входом устройства, передающую часть 2, цифроаналоговый преобразователь (ЦАП) 7 и второй коммутатор 8; последовательно соединенные аналого-цифровой преобразователь (АЦП) 11 и приемную часть 12, выход которой соединен со вторым входом блока управления связью 1, второй выход которого является выходом устройства. Кроме того, содержит антенну 10, подключенную к первому входу-выходу высокочастотного (ВЧ) преобразователя 9, второй вход-выход которого соединен со вторым входом-выходом второго коммутатора 8, первый выход которого соединен с входом АЦП 11.
При этом передающая часть 2 содержит последовательно соединенные модулятор дифференциальной квадратурной фазовой манипуляции (ДКФМн) 3, вход которого является входом передающей части 2, первый коммутатор 5 и модулятор ортогонального частотного мультиплексирования (ОЧМ) 6, выход которого является выходом передающей части 2; а также содержит формирователь сигнала синхронизации 4, выход которого соединен со вторым входом первого коммутатора 5.
Приемная часть 12 содержит управляющий блок 17, подключенный к управляющему входу второго коммутатора, последовательно соединенные первый блок памяти 18, демодулятор ОЧМ 13 и демодулятор ДКФМн 14, выход которого является выходом приемной части 12; последовательно соединенные третий коммутатор 20, блок автокорреляционного детектирования (АКД) 15, четвертый коммутатор 21, блок выбора максимума 22 и блок расчета временных интервалов 24, первый выход которого соединен со вторым управляющим входом первого блока памяти 18; последовательно соединенные блок взаимокорреляционного детектирования (ВКД) 16, счетчик 23 и второй блок памяти 19, выход которого соединен со вторым входом блока расчета временных интервалов 24, второй выход которого соединен со вторым управляющим входом третьего коммутатора 20, второй выход которого соединен с входом блока ВКД 16, выход которого соединен со вторым входом четвертого коммутатора 21; причем второй и третий выходы счетчика 23 соединены соответственно со вторым и третьим входами блока выбора максимума 22, второй выход которого соединен со вторым входом второго блока памяти 19; первый вход первого блока памяти 18, соединенный с первым входом третьего коммутатора 20, является входом приемной части 12.
Предлагаемое устройство работает следующим образом.
Информационный сигнал подается на первый вход блока управления связью 1, который выполняет функции кодера и декодера. Кодированный информационный сигнал поступает на вход передающей части 2, где он подается на вход модулятора ДКФМн 3, в котором каждой паре бит кодированного информационного сигнала ставится в соответствие комплексное число. Поток комплексных чисел с выхода модулятора ДКФМн 3 подается на первый вход первого коммутатора 5, на второй вход которого подается сигнал синхронизации из формирователя сигнала синхронизации 4. Сигнал синхронизации представляет собой М-последовательность. С помощью первого коммутатора 5 сигнал синхронизации вставляется в поток комплексных чисел и служит преамбулой в кадре. Сигнал в виде комплексных чисел с выхода первого коммутатора 5 поступает на вход модулятора ОЧМ 6, где выполняются обратное БПФ и необходимые преобразования формата сигнала (последовательно-параллельное и наоборот). Сигнал на выходе передающей части 2 представляет собой временные отсчеты многочастотного сигнала, которые подаются на вход ЦАП 7. Аналоговый сигнал с выхода ЦАП 7 через второй коммутатор 8 поступает в ВЧ преобразователь 9, где он переносится на несущую частоту, и через антенну 10 излучается в канал.
Основное отличие работы приемной части предлагаемого устройства от прототипа состоит в том, что сигнал синхронизации, детектируемый блоком ВКД 16, используется для установления кадровой синхронизации, где под кадром пронимается последовательность из нескольких десятков или сотен символов ОЧМ, а блок АКД 15 служит для синхронизации отдельных символов внутри кадра. Для установления кадровой синхронизации, как и в устройстве-прототипе, передается сигнал синхронизации, который служит преамбулой в кадре, но в отличие от прототипа, в предлагаемом устройстве сигнал синхронизации, формируемый блоком 4, может передаваться в течение нескольких последовательных символов ОЧМ (например, 2-5 символов).
Прием сигнала начинается с поиска преамбулы. Принимаемый сигнал из антенны 10 поступает в ВЧ преобразователь 9, в котором осуществляется преобразование ВЧ сигнала в видеочастотный диапазон. По команде из управляющего блока 17 переключается второй коммутатор 8, и с выхода ВЧ преобразователя 9 через второй коммутатор 8 видеочастотный сигнал поступает на вход АЦП 11, с выхода которого цифровой сигнал подается на вход приемной части 12. В начале работы с помощью третьего коммутатора 20 выход АЦП 11 подключается ко входу блока ВКД 16, в котором производится вычисление взаимокорреляционной функции принимаемого сигнала и ожидаемого сигнала синхронизации. Как только уровень ВКФ в блоке ВКД 16 превысит некоторый порог, на выходе блока 16 появится отличный от нуля сигнал, который сбрасывает счетчик 23, который, в свою очередь, формирует импульс сброса, подаваемый на второй вход блока выбора максимума 22. После этого в течение интервала времени, равного длительности ОЧМ символа (Ng+N) тактов частоты дискретизации, на первый вход блока выбора максимума 22 через четвертый коммутатор 21 поступают отсчеты АКФ из блока АКД 15, а на второй вход блока выбора максимума 22 подаются сигналы состояния счетчика 23, (который изменяет свое состояние с частотой следования отсчетов ВКФ). Если очередной отсчет ВКФ превышает предыдущий, то в регистрах блока 22 производится сохранение этого отсчета и его порядкового номера. Если очередной отсчет ВКФ не превышает сохраненный ранее, никаких записей не производится. Когда счетчик отсчитает (Ng+N) тактов, в регистрах блока 22 окажется максимальное на интервале символа ОЧМ значение ВКФ и число тактов, соответствующее задержке пика ВКФ относительно первого превышения порога. Номер задержки по команде из счетчика 23 переписывается во второй блок памяти 19.
После этого процедура выбора максимума повторяется на последующих символах преамбулы. После обработки всех символов преамбулы во втором блоке памяти 19 собираются номера задержек максимумов ВКФ для всех символов преамбулы. Эти числа выдаются в блок расчета временных интервалов 24. К этому моменту времени в первом блоке памяти 18 содержится массив отсчетов принимаемого сигнала, записанных в течение интервала времени, несколько превышающего длительность всех символов преамбулы. На основании чисел, поступающих из второго блока памяти 19, в блоке расчета временных интервалов 24 производится расчет индексов для считывания из первого блока памяти 18 массивов отсчетов принимаемого сигнала для последующих символов ОЧМ. В блоке 24 определяется средняя по всем символам преамбулы задержка фронтов ОЧМ символов, которая используется при декодировании группы последующих символов ОЧМ, число которых равно числу символов в преамбуле.
После определения средней задержки символов преамбулы по команде из блока 24 третий коммутатор 20 подключает выход АЦП 11 ко входу блока АКД 15, и далее синхронизация осуществляется по пикам автокорреляционной функции. Причем, как и при обработке символов преамбулы, определяются задержки максимумов АКФ на нескольких последовательных символах ОЧМ, и среднее значение задержки используется для расчета индексов считывания отсчетов сигнала из первого блока памяти 18 в демодулятор ОЧМ 13. В демодуляторе ОЧМ 13 выполняются БПФ и необходимые преобразования формата сигнала (последовательно-параллельное и параллельно-последовательное), в результате чего принимаемый сигнал из временного представления преобразуется в частотное. Отсчеты сигнала с выхода демодулятора ОЧМ 13 поступают на вход демодулятора ДКФМн 14, где выделяются биты кодированной информации, которые с выхода приемной части 12 поступают на второй вход блока управления связью 1, где декодируются и подаются на выход устройства.
После определения среднего значения задержки для последней группы символов кадра третий коммутатор 20 вновь подключает выход АЦП 11 ко входу блока ВКД 16 для обнаружения преамбулы следующего кадра.
Усреднение значений задержки ОЧМ символов по нескольким последовательным символам позволяет повысить точность синхронизации и, следовательно, снизить вероятность ошибки при приеме информации. Число символов, в течение которых предлагаемое устройство выполняет усреднение значения задержки, определяется параметрами канала.
На фиг.3 представлены вероятности ошибки при приеме сигналов ОЧМ без усреднения задержки и при усреднении по четырем последовательным символам. Графики, представленные на фиг.3, получены в результате моделирования передачи сигналов ОЧМ в канале KB диапазона для стандартных по требованиям Международного консультативного комитета по радиовещанию (МККР) параметров канала:
| Эффект |
Хороший канал |
Умеренный канал |
Плохой канал |
| Временная задержка |
0,5 мс |
1 мс |
1 мс |
| Скорость замираний |
0,1 Гц |
0,5 Гц |
2 Гц |
Кривые (1) и (2) на фиг.3 показывают вероятности ошибки при приеме сигнала ОЧМ в плохом канале соответственно без усреднения задержки максимума корреляционной функции и с усреднением по четырем символам.
Кривые (3) и (4) на фиг.3 показывают вероятности ошибки при приеме сигнала ОЧМ в умеренном канале соответственно без усреднения задержки максимума корреляционной функции и с усреднением по четырем символам.
Кривые (5) и (6) на фиг.3 показывают вероятности ошибки при приеме сигнала ОЧМ в хорошем канале соответственно без усреднения задержки максимума корреляционной функции и с усреднением по четырем символам.
Сравнение графиков показывает, что усреднение задержки при прочих равных условиях позволяет на 1-2 порядка снизить вероятность ошибки приема сигналов ОЧМ.
Блок выбора максимума 22 может быть реализован согласно функциональной схеме, представленной на фиг.4, где введены следующие обозначения:
22.1 – первый компаратор;
22.2 – формирователь порога;
22.3 – первый регистр;
22.4 – второй компаратор;
22.5 – второй регистр.
Блок выбора максимума 22 содержит последовательно соединенные формирователь порога 22.2, вход которого является первым входом блока выбора максимума 22, и первый компаратор 22.1, выход которого является первым выходом блока выбора максимума 22; последовательно соединенные первый регистр 22.3 и второй компаратор 22.4, первые входы которых соединены между собой, а также с входом формирователя порога 22.2. Кроме того, содержит второй регистр 22.5, первый вход которого является третьим входом блока выбора максимума 22, а выход – вторым выходом блока выбора максимума 22. При этом выход второго компаратора 22.4 соединен с третьими входами второго регистра 22.5 и первого регистра 22.3, второй выход которого соединен со вторым входом первого компаратора 22.1; второй вход блока выбора максимума 22 соединен со вторыми входами первого регистра 22.3 и второго регистра 22.5.
Блок выбора максимума 22 работает следующим образом.
Из блока 23 на вторые входы первого регистра 22.3 и второго регистра 22.5 поступает импульс сброса, который устанавливает регистры в нулевое состояние. Из блока 21 на вход формирователя порога 22.2 и первые входы первого регистра 22.3 и второго компаратора 22.4 поступают отсчеты взаимокорреляционной функции (ВКФ). Второй компаратор 22.4 сравнивает число, соответствующее очередному отсчету ВКФ, с состоянием первого регистра 22.3. Поскольку после сброса состояние первого регистра 22.3 равно нулю, а отсчеты ВКФ обычно больше или равны нулю, то второй компаратор 22.4 срабатывает, и сигнал с выхода второго компаратора 22.4 является командой записи в первый 22.3 и второй 22.5 регистры. При этом в первый регистр 22.3 записывается значение отсчета ВКФ, а во второй регистр 22.5 записывается число из блока 23, равное числу таков задержки упомянутого отсчета ВКФ. На следующем такте работы второй компаратор 22.4 сравнивает очередной отсчет ВКФ с ненулевым состоянием блока 22.3. Если значение вновь поступившего отсчета превышает число, записанное в первый регистр 22.3, то второй компаратор 22.4 опять срабатывает, и новый отсчет ВКФ записывается в первый регистр 22.3, а соответствующее ему состояние блока 23 записывается во второй регистр 22.5. Если значение вновь поступившего отсчета не превышает числа из регистра 22.3, то второй компаратор 22.4 не срабатывает, и состояния первого 22.3 и второго 22.5 регистров не изменяются. Этот процесс продолжается в течение длительности ОЧМ символа. Одновременно происходит формирование порога в формирователе порога 22.2, то есть, производится суммирование всех поступающих отсчетов ВКФ и умножение суммы на некоторый коэффициент. Результат вычисления порога подается на первый вход первого коммутатора 22.1. После поступления числа отсчетов ВКФ, соответствующего длительности одного ОЧМ символа, состояние регистра 22.3 сравнивается с порогом из блока 22.2. Результат сравнения с порогом поступает в блок 24, а число из регистра 22.5 (величина задержки) записывается в блок 19.
Счетчик 23 может быть реализован согласно функциональной схеме, представленной на фиг.5, где введены следующие обозначения:
23.1 – схема ИЛИ;
23.2 – элемент задержки;
23.3 – формирователь импульса сброса;
23.4 – счетчик импульсов;
23.5 – первый дешифратор;
23.6 – второй дешифратор;
23.7 – генератор тактовых импульсов.
Счетчик 23 содержит последовательно соединенные элемент задержки 23.2 и схему ИЛИ 23.1, выход которой является вторым выходом счетчика 23; последовательно соединенные формирователь импульса сброса 23.3 и счетчик импульсов 23.4, первая группа выходов которого шиной соединена с группой входов первого дешифратора 23.5, выход которого является первым выходом счетчика 23, соединенным со входом элемента задержки 23.2; генератор тактовых импульсов 23.7, выход которого соединен со вторым тактовым входом счетчика импульсов 23.4, одиночный выход которого является третьим выходом счетчика 23. Вторая группа выходов счетчика импульсов 23.4 шиной соединена с группой входов второго дешифратора 23.6, выход которого соединен со вторым входом формирователя импульса сброса 23.3, первый вход которого является входом счетчика 23; кроме того, выход формирователя импульса сброса 23.3 соединен со вторым входом схемы ИЛИ.
Счетчик 23 работает следующим образом.
На второй тактовый вход счетчика импульсов 23.4 подаются импульсы с выхода генератора тактовых импульсов 23.7. На первый вход формирователя импульса сброса 23.3 подается сигнал взаимокорреляционного детектирования с блока 16, в результате чего формируется импульс сброса для счетчика импульсов 23.4. Этот же импульс через схему ИЛИ 23.1 подается на второй вход блока 22, а формирователь импульса сброса 23.3 блокируется на время длительности кадра, которое отсчитывается счетчиком импульсов 23.4. Разблокировка формирователя импульса сброса 23.3 происходит по сигналу из второго дешифратора 23.6.
Первый дешифратор 23.5 настроен на число, соответствующее числу тактов частоты дискретизации на длительности одного ОЧМ символа, и как только на группу выходов первого дешифратора 23.5 с первой группы выходов счетчика импульсов 23.4 приходит код этого числа, первый дешифратор 23.5 срабатывает, и с выхода первого дешифратора 23.5 выдается сигнал, который служит командой записи в блок 19. Этот же сигнал через элемент задержки 23.2 и схему ИЛИ 23.1 подается на второй вход блока 22 для обнуления регистров. Второй дешифратор 23.6 настроен на число, соответствующее числу тактов частоты дискретизации в целом кадре принимаемого сигнала, и как только на группу выходов второго дешифратора 23.6 со второй группы выходов счетчика импульсов 23.4 приходит код этого числа, второй дешифратор 23.6 срабатывает, и его выходной сигнал отменяет блокировку формирователя импульса сброса 23.3, после чего блок 23 готов к работе в следующем кадре.
Блок расчета временных интервалов 24 может быть реализован в форме ПЛИС [6], алгоритм функционирования которой представлен на фиг.6.
Работа блока расчета временных интервалов 24 начинается с нулевого состояния блока 24.1 (I=0). Из блока 22 в блок 24.2 поступает сигнал превышения или непревышения порога (переменная Р), уровень которого сравнивается с пороговым значением в блоке 24.3. Если порог не будет превышен, то из блока 24.3 по линии «нет» происходит переход к блоку 24.1, а если уровень порога превышен, то из блока 19 в блок 24.4 вводится число, являющееся индексом максимального значения корреляции (максимума на длительности символа). Это число показывает, на сколько тактов частоты дискретизации сдвинуты фронты символов входного сигнала по отношению к периодам работы счетчика 23 (см. фиг.2). Но поскольку временные задержки периодов счетчика 23 не совпадают с задержками принимаемых символов сигнала, то требуется расчет задержки ближайшего фронта символа относительно момента начала работы счетчика. Этот расчет производится в блоке 24.5 (см. фиг.6):
OUT=OUT[I-1]+X+(D-I/L+1)·L,
где Х – сигнал на входе блока;
D – число символов в преамбуле (или в группе);
I – номер такта дискретизации;
L – число тактов на длительности одного символа;
Причем эта процедура должна повторяться для D·L символов, поэтому после расчета задержки в блоке 24.5 в блоке 24.6 проводится проверка условия
I
Пока число тактов дискретизации не достигло значения D·L, по линии «да» происходит переход к блоку 24.1. При достижении значения D·L циклов по линии «нет» происходит переход к следующему блоку 24.7, в котором путем операции X/D вычисляется среднее значение из D значений задержки.
В следующем блоке 24.8 с помощью найденного среднего значения задержки рассчитываются индексы считывания:
OUT=X+N·L,
где N=1, …, (D-1).
Индексы считывания с помощью блока 24.9 выдаются в блок 18 для управления считыванием массивов отсчетов сигнала, соответствующих D последовательным символам.
Процесс должен продолжаться до прихода следующей преамбулы, которая передается в начале каждого кадра. Причем каждый кадр сигнала содержит число тактов
K·D·L,
где К – число групп символов в кадре.
В блоке 24.10 происходит сравнение числа из счетчика 24.1 с длиной кадра. Если число тактов дискретизации меньше K·D·L, то по линии «да» происходит переход к блоку 24.1. Если блок 24.1 накопил число тактов дискретизации, соответствующее длине кадра сигнала, по линии «нет» происходит переход к следующему блоку 24.11, где формируется сигнал управления для блока 20.
При получении управляющего сигнала третий коммутатор 20 переключает свой входной сигнал ко входу блока АКД 15 (см. фиг.2).
Реализация остальных блоков не вызывает затруднений, так как они широко опубликованы в технической литературе [7].
Таким образом, в результате использования предлагаемого технического решения удается существенно повысить точность синхронизации сигналов в аппаратуре радиосвязи с ортогональным частотным мультиплексированием, что, в свою очередь, обеспечивает снижение вероятности ошибки при приеме этих сигналов даже в таких сложных условиях распространения как каналы KB диапазона.
Источники информации
1. R.W.Chang, «Synthesis of band-limited orthogonal signals for multichannel data transmission». Bell Syst. Tech. J., vol. 46, pp.1775-1796, Dec. 1966. (P.B.Чанг «Синтез ограниченных по полосе ортогональных сигналов для многоканальной передачи данных»).
2. Т.Keller and L.Hanzo, «Adaptive multicarrier modulation: A convenient framework for time-frequency processing in wireless communications», in Proc. IEEE, vol.88, May 2000, pp.611-642. (Т.Келлер и Л.Хэнзо «Адаптивная модуляция со множеством несущих: подходящая структура для время-частотной обработки в беспроводных коммуникациях»).
3. К.Witrisal et al., «Experimental Study and Comparison of OFDM Transmission Techniques,» 5th international OFDM-Workshop in Hamburg, Sept. 2000. (К.Уайтрисел и др. «Экспериментальное исследование и сравнение способов передачи ОЧМ»).
4. S. Johansson et al., «An OFDM Timing Synchronization ASIC», IEEE, № 9, 2000. (С.Джонсон «ПЛИС временной синхронизации ОЧМ»).
5. Варакин Л.Е. «Системы связи с шумоподобными сигналами» – М.: Радио и связь, 1985. – 384 с., ил.
6. «Xilinx ISE 6 Software Manuals», www.xilinx.com.support.xilinx.com
(Руководства по программному обеспечению для изделий фирмы Xilinx).
7. М.Медд «200 избранных схем электроники», перевод с англ. под ред. Ицхоки Я.С., Москва, «Мир», 1980 г.
Формула изобретения
Аппаратура радиосвязи с ортогональным частотным мультиплексированием, содержащая последовательно соединенные блок управления связью, первый вход которого является входом устройства, передающую часть, цифроаналоговый преобразователь, второй коммутатор, аналого-цифровой преобразователь и приемную часть, выход которой соединен со вторым входом блока управления связью, второй выход которого является выходом устройства; антенну, через высокочастотный преобразователь соединенную со вторым входом-выходом второго коммутатора; причем передающая часть содержит последовательно соединенные модулятор дифференциальной квадратурной фазовой манипуляции, вход которого является входом передающей части, первый коммутатор и модулятор ортогонального частотного мультиплексирования, выход которого является выходом передающей части, а также формирователь сигнала синхронизации, выход которого соединен со вторым входом первого коммутатора; приемная часть содержит управляющий блок, по команде которого переключается второй коммутатор, блок автокорреляционного детектирования, блок взаимокорреляционного детектирования и последовательно соединенные демодулятор ортогонального частотного мультиплексирования и демодулятор дифференциальной квадратурной фазовой манипуляции, выход которого является выходом приемной части, отличающаяся тем, что в приемную часть введены первый блок памяти, третий коммутатор, последовательно соединенные четвертый коммутатор, блок выбора максимума и блок расчета временных интервалов, последовательно соединенные счетчик и второй блок памяти; при этом первый выход третьего коммутатора через блок автокорреляционного детектирования соединен с первым входом четвертого коммутатора, второй выход третьего коммутатора через блок взаимокорреляционного детектирования соединен со вторым входом четвертого коммутатора и входом счетчика, второй и третий выходы которого соединены соответственно со вторым и третьим входами блока выбора максимума, второй выход которого соединен со вторым входом второго блока памяти, выход которого соединен со вторым входом блока расчета временных интервалов, второй выход которого соединен со вторым, управляющим входом третьего коммутатора, а первый выход блока расчета временных интервалов соединен со вторым, управляющим входом первого блока памяти, выход которого соединен со входом демодулятора ортогонального частотного мультиплексирования; первый вход первого блока памяти, соединенный с первым входом третьего коммутатора, является входом приемной части.
РИСУНКИ
·l
|
|