|
|
(21), (22) Заявка: 2005135761/28, 17.11.2005
(24) Дата начала отсчета срока действия патента:
17.11.2005
(46) Опубликовано: 20.04.2007
(56) Список документов, цитированных в отчете о поиске:
SU 1546863 A1, 28.02.1990. SU 1040362 A, 07.09.1983. RU 2234069 C2, 10.08.2004. JP 2005249464 A, 15.09.2005. EP 0860691 A1, 26.08.1998.
Адрес для переписки:
460018, г.Оренбург, пр-т Победы, 13, ГОУ ОГУ, патентный отдел
|
(72) Автор(ы):
Жежера Николай Илларионович (RU), Абубакиров Денис Равильевич (RU)
(73) Патентообладатель(и):
Государственное образовательное учреждение высшего профессионального образования “Оренбургский государственный университет” (RU)
|
(54) СПОСОБ ИСПЫТАНИЯ ИЗДЕЛИЙ НА ГЕРМЕТИЧНОСТЬ
(57) Реферат:
Изобретение относится к области испытательной технике и позволяет испытывать на герметичность полые изделия, например водяные радиаторы тракторов, сельхозмашин и автомобилей. Изобретение направлено на повышение чувствительности испытаний изделий на герметичность. Этот результат обеспечивается за счет того, что соединяют изделие объемом Vu с воздушной полостью барботера, соединяют ресивер объемом Vp=Vu[(100/ )-1], где – допустимая погрешность измерения количества газовых пузырьков в жидкости барботера, %, с трубкой барботера. Одновременно заполняют ресивер, изделие и барботер газом под контрольным давлением, регистрируют выделяющиеся из трубки барботера пузырьки газа, по которым судят о негерметичности изделия. Причем, к ресиверу подключают упругую емкость, заполняют ее газом под контрольным давлением одновременно с заполнением ресивера, изделия и барботера. С помощью упругой емкости подводят в ресивер непрерывные колебания давления газа с максимальной амплитудой Рmax 0,5{ жghж+3[( /d)+ жgd/16]} ( ж – плотность жидкости в барботере, кг/м3; g – ускорение силы тяжести, м/с2; hж – высота столба жидкости в барботере, м; – поверхностное натяжение жидкости, Н/м; d – диаметр трубки барботера, м, и текущим значением давления Рmeк Па, превышающим установленное давление, Рmeк Рmax(1+sin t)=0,5{ жghж+3[( /d)+ жgd/16]}(1+sin t) ( – частота колебаний давления газа в ресивере, с-1; t – время испытания изделия, с), которые производят возвратно-поступательные движения жидкости в трубке барботера от верхнего уровня жидкости до нижнего среза и формирование выделяющихся из трубки в жидкость барботера пузырьков газа при наличии утечек газа из изделия. Регистрацию пузырьков газа, по которым судят о негерметичности изделия, производят после завершения одного или любого принятого количества колебаний давления газа в ресивере и возвратно-поступательных движений жидкости в трубке барботера от верхнего уровня до нижнего среза. 2 ил.
Изобретение относится к испытательной технике и позволяет испытывать на герметичность полые изделия, например водяные радиаторы тракторов, сельхозмашин и автомобилей.
Известен способ испытания изделий на герметичность (а.с. СССР №1546863, G 01 М 3/06, 28.02.1990), путем соединения изделия объемом Vu с воздушной полостью барботера, соединения ресивера объемом Vp, удовлетворяющим условию Vp=Vu[(100/ )-1], где – допустимая погрешность измерения количества газовых пузырьков в жидкости барботера, %, с трубкой барботера, одновременного заполнения ресивера, изделия и барботера газом под контрольным давлением, регистрации выделяющихся из трубки барботера пузырьков газа, по которым судят о негерметичности изделия.
Однако этот способ имеет недостаточную чувствительность к формированию выделяющихся из трубки барботера в жидкость пузырьков газа, по которым судят о негерметичности изделия, связанную с тем, что на формирование и отрыв газового пузырька от нижнего среза трубки барботера необходимо создание дополнительного перепада давлений между ресивером и изделием.
Технический результат изобретения – повышение чувствительности способа испытаний изделий на герметичность за счет подвода в ресивер непрерывных колебаний давления газа, которые производят возвратно поступательные движения жидкости в трубке барботера от верхнего уровня жидкости до нижнего среза трубки барботера и формирование выделяющихся из трубки барботера в жидкость барботера пузырьков газа, при наличии утечек газа из изделия.
Поставленная задача решается тем, что в способе испытания изделий на герметичность путем соединения изделия объемом Vu с воздушной полостью барботера, соединения ресивера объемом Vp, удовлетворяющим условию Vp=Vu[(100/ )-1], где – допустимая погрешность измерения количества газовых пузырьков в жидкости барботера, %, с трубкой барботера, одновременного заполнения ресивера, изделия и барботера газом под контрольным давлением, регистрации выделяющихся из трубки барботера пузырьков газа, по которым судят о негерметичности изделия, к ресиверу подключают упругую емкость, заполняют ее газом под контрольным давлением одновременно с заполнением ресивера, изделия и барботера и с помощью упругой емкости подводят в ресивер непрерывные колебания давления газа с максимальной амплитудой Pmax, Па,

где ж – плотность жидкости в барботере, кг/м3; g – ускорение силы тяжести, м/с2; hж – высота столба жидкости в барботере, м; – поверхностное натяжение жидкости, Н/м; d – диаметр трубки барботера, м;
и текущим значением давления Pmeк, Па, превышающим установленное давление,

где – частота колебаний давления газа в ресивере, с-1; t – время испытания изделия, с,
которые производят возвратно поступательные движения жидкости в трубке барботера от верхнего уровня жидкости до нижнего среза трубки барботера и формирование выделяющихся из трубки барботера в жидкость барботера пузырьков газа, при наличии утечек газа из изделия, а регистрацию выделяющихся из трубки барботера пузырьков газа, по которым судят о негерметичности изделия, производят после завершения одного или любого принятого количества колебаний давления газа в ресивере и возвратно поступательных движений жидкости в трубке барботера от верхнего уровня до нижнего среза.
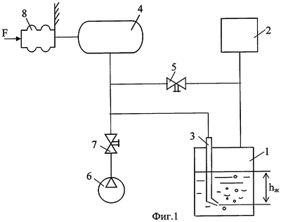
На фиг.1 изображена схема устройства для реализации способа испытаний изделий на герметичность, на фиг.2 – график изменения давления в ресивере в зависимости от времени испытаний изделия.
Устройство содержит барботер 1, воздушная полость которого соединена с изделием 2. Трубка 3 барботера 1 соединена с ресивером 4. Полость последнего соединена через вентиль 5 с полостью изделия. Источник 6 контрольного газа соединен через вентиль 7 с полостью ресивера 4. Объем полости ресивера 4 выбирают исходя из условия обеспечения выделения пузырьков газа при допустимой утечке из изделия известного объема с заданной погрешностью. К полости ресивера 4 подключена упругая емкость 8 для создания дополнительного давления в виде непрерывных колебаний давления, подводимых в ресивер и к жидкости в трубке 3 барботера 1, для сообщения уровню жидкости в трубке 3 возвратно поступательных движений, и формирования выделяющихся из трубки барботера в жидкость барботера пузырьков газа при наличии утечек газа из изделия, по которым судят о негерметичности изделия.
Способ реализуется следующим образом.
Исходя из объема изделия 2, допустимой утечки и заданной погрешности определяют объем ресивера 4.
Изделие 2, барботер 1 с прозрачной стенкой и трубкой 3, выбранный ресивер 4 и упругую емкость 8 заполняют одновременно контрольным газом. Для этого открывают вентили 5 и 7, соединяя источник 6 контрольного газа с ресивером 4, упругой емкостью 8, барботером 1 и изделием 2. Заполняют контрольным газом барботер 1, изделие 2, ресивер 4 и упругую емкость 8 при сохранении уровня жидкости в барботере. Закрывают вентили 5 и 7 и отсоединяют барботер 1, изделие 2, ресивер 4 и упругую емкость 8 от источника 6 контрольного газа.
С помощь упругой емкости 8 подводят в ресивер 4 непрерывные колебания давления газа с максимальной амплитудой Pmax, Па,

где ж – плотность жидкости в барботере, кг/м3; g – ускорение силы тяжести, м/с2; hж – высота столба жидкости в барботере, м; – поверхностное натяжение жидкости, Н/м; d – диаметр трубки барботера, м.
Непрерывные колебания давления газа с максимальной амплитудой Pmax, подводимые упругой емкостью 8 в ресивер 4, имеют текущие значения давления Pmeк, Па, которые превышают установленное для испытания изделия давление, и определяемые по выражению

где – частота колебаний давления газа в ресивере, с-1; t – время испытания изделия, с.
Колебания давления газа, подводимые упругой емкостью 8 в ресивер 4, производят возвратно поступательные движения жидкости в трубке барботера 3 от верхнего уровня жидкости до нижнего среза трубки и формируют, при наличии утечек газа из изделия 2, выделяющиеся из трубки барботера в его жидкость пузырьки газа.
Производят одно или любое принятое количество колебаний давления в ресивере и возвратно поступательных движений жидкости в трубке барботера от верхнего уровня до нижнего среза. В результате этого из трубки барботера в жидкость барботера выходит один или несколько пузырьков газа. Это количество пузырьков газа, поступающих в жидкость барботера, не учитывается для оценки негерметичности изделия. Регистрацию выделяющихся из трубки барботера 3 пузырьков газа, по которым судят о негерметичности изделия, производят после завершения одного или любого принятого количества колебаний давления в ресивере и возвратно поступательных движений жидкости в трубке барботера от верхнего уровня до нижнего среза в течение установленного времени.
Необходимо отметить, что при первом колебании давления в ресивере жидкость в барботажной трубке перемещается от верхнего уровня в трубке барботера, который совпадает с уровнем жидкости в барботере, до нижнего среза трубки барботера. При втором и последующих колебаниях давления в ресивере жидкость в трубке барботера перемещается от верхнего уровня в трубке барботера, который может не совпадать с уровнем жидкости в барботере, до нижнего среза трубки барботера. Верхний уровень жидкости в трубке барботера при втором и последующих колебаниях давления в ресивере может быть несколько выше уровня жидкости в барботере в том случае, когда с помощь упругой емкости 8 подводят в ресивер 4 непрерывные колебания давления газа с максимальной амплитудой Pmax, Па,

Общие теоретические положения по способу испытания изделий на герметичность отражены на фиг.2 – графике изменения давления в ресивере в зависимости от времени испытания изделий. Давление, которое создается высотой столба жидкости в барботере 1 от верхнего уровня жидкости в барботере (равного уровню жидкости в трубке барботера до начала колебаний давления в ресивере) до нижнего среза трубки барботера 3, определяется по выражению
Pтруб 1= жghж.
Давление, которое необходимо для формирования и отрыва пузырька газа от нижнего среза трубки барботера, определяется по предложенному авторами выражению

Общее давление, которое создается высотой столба жидкости в барботере от верхнего уровня жидкости в барботере (равного уровню жидкости в трубке барботера до начала колебаний давления в ресивере) до нижнего среза трубки барботера, и давлением, которое необходимо для формирования и отрыва пузырька газа от нижнего среза трубки барботера, определяется по выражению

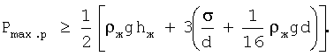
Это значение давления Pтруб, при синусоидальном его изменении, равно двум максимальным амплитудным расчетным значениям Pmax.p, то есть

Из этого выражения определяем, что

Однако, чтобы при колебании давления газа в ресивере гарантированно происходили изменения уровня жидкости в трубке барботера от верхнего уровня до нижнего среза трубки барботера, формирование и отрыв пузырьков газа на нижнем срезе трубки барботера, необходимо, чтобы максимальное амплитудное фактическое значение давления Рmax было бы больше максимального амплитудного расчетного значения давления Pmax.p

Для синусоидального закона изменения давления газа в ресивере относительно оси O3t, обозначенного как Pкол, Па, получим (фиг.2)
Pкол=Pmaxsin t.
Текущее давление газа Pmeк, Па, в ресивере с учетом синусоидального закона изменения давления Pкол, Па, относительно оси O2t (фиг 2), превышающее установленное давление для испытания изделия Руст, Па, определяется выражением

Давление контрольного газа в ресивере Pmeк, которое является результатом приложенных колебаний давлений газа в ресивере, суммируется с установленным давлением Руст для испытания конкретного изделия на герметичность и составляет общее испытательное текущее давление Pобщ, Па, определяемое относительно оси O1t (фиг.2) по выражению
Pобщ=Pуст+Pmeк.
Формула изобретения
Способ испытания изделий на герметичность путем соединения изделия объемом Vu с воздушной полостью барботера, соединения ресивера объемом Vp, удовлетворяющего условию Vp=Vu[(100/ )-1], где ( – допустимая погрешность измерения количества газовых пузырьков в жидкости барботера, %, с трубкой барботера, одновременного заполнения ресивера, изделия и барботера газом под контрольным давлением, регистрации выделяющихся из трубки барботера пузырьков газа, по которым судят о негерметичности изделия, отличающийся тем, что к ресиверу подключают упругую емкость, заполняют ее газом под контрольным давлением одновременно с заполнением ресивера, изделия и барботера и с помощью упругой емкости подводят в ресивер непрерывные колебания давления газа с максимальной амплитудой Рmax, Па,
Рmax 0,5{ жghж+3[( /d)+ жgd/16]},
где ж – плотность жидкости в барботере, кг/м3; g – ускорение силы тяжести, м/с2; hж – высота столба жидкости в барботере от нижнего среза трубки барботера до уровня жидкости в барботере, м; – поверхностное натяжение жидкости, Н/м; d – диаметр трубки барботера, м;
и текущим значением давления Pтек, Па, превышающим установленное давление,
Ртек Pmax(1+sin t)=0,5{ жghж+3[( /d)+ жgd/16]}(1+sin t),
где – частота колебаний давления газа в ресивере, c-1; t – время испытания изделия на герметичность, с,
которые производят возвратно поступательные движения жидкости в трубке барботера от верхнего уровня жидкости до нижнего среза трубки барботера и формирование выделяющихся из трубки барботера в жидкость барботера пузырьков газа при наличии утечек газа из изделия, а регистрацию выделяющихся из трубки барботера пузырьков газа, по которым судят о негерметичности изделия, производят после завершения одного или любого принятого количества колебаний давления газа в ресивере и возвратно-поступательных движений жидкости в трубке барботера от верхнего уровня до нижнего среза.
РИСУНКИ
MM4A – Досрочное прекращение действия патента СССР или патента Российской Федерации на изобретение из-за неуплаты в установленный срок пошлины за поддержание патента в силе
Дата прекращения действия патента: 18.11.2007
Извещение опубликовано: 10.07.2009 БИ: 19/2009
|
|