|
|
(21), (22) Заявка: 2005136854/06, 25.11.2005
(24) Дата начала отсчета срока действия патента:
25.11.2005
(46) Опубликовано: 20.04.2007
(56) Список документов, цитированных в отчете о поиске:
RU 2156360 С2, 20.09.2000. SU 769038 А, 07.10.1980. SU 1771528 A3, 23.10.1980. RU 2260749 C1, 20.09.2005. US 4296802 A, 27.10.1981. GB 2017894 A, 10.10.1979.
Адрес для переписки:
432027, г.Ульяновск, Северный Венец, 32, ГОУ ВПО “Ульяновский государственный технический университет”, Проректору по научной работе
|
(72) Автор(ы):
Шарапов Владимир Иванович (RU), Кубашов Сергей Евгеньевич (RU)
(73) Патентообладатель(и):
Государственное образовательное учреждение высшего профессионального образования “Ульяновский государственный технический университет” (RU)
|
(54) ТЕПЛОВАЯ ЭЛЕКТРИЧЕСКАЯ СТАНЦИЯ
(57) Реферат:
Изобретение относится к области теплоэнергетики. В тепловой электрической станции, содержащей котел, связанный паропроводом острого пара с турбиной, которая соединена паропроводом отработавшего пара с воздушным конденсатором, связанным воздуховодом с котлом, конденсатор выполнен в виде двухсекционного бесконтактного поверхностного теплообменника, основная секция которого включена по охлаждающей среде во всасывающий воздуховод дутьевого вентилятора котла, а вспомогательная секция соединена воздуховодом со всасывающим патрубком вентилятора системы воздушного отопления главного корпуса станции. Изобретение позволяет организовать отвод значительной части теплоты отработавшего пара турбины на нужды системы отопления, а также повысить надежность и экономичность станции путем снижения капитальных и энергетических затрат на сооружение и эксплуатацию конденсационной установки и путем снижения затрат на деаэрацию основного конденсата турбины. 1 ил.
Изобретение относится к области теплоэнергетики и может быть использовано на тепловых электростанциях.
Известен аналог – тепловая электрическая станция, содержащая котел, связанный паропроводом острого пара с турбиной, которая соединена паропроводом отработавшего пара с контактным воздушным конденсатором, представляющим собой два рабочих колеса воздуходувок, расположенных на валу, соединенном с валом электродвигателя. Конденсатор связан воздуховодом с топкой котла (см. авт.св. RU 2156360 С2 от 20.09.2000). Этот аналог принят в качестве прототипа.
Недостатком аналога и прототипа является его неработоспособность вследствие противоречия второму закону термодинамики (количество пара, которое необходимо сконденсировать для продолжения цикла работы станции, невозможно сконденсировать воздухом, подаваемым в топку котла), а также пониженные надежность и экономичность тепловой электростанции из-за высоких энергетических потерь на эксплуатацию воздушно-конденсационной установки и из-за повышенных затрат на деаэрацию основного конденсата турбины.
Техническим результатом, достигаемым настоящим изобретением, является достижение работоспособности тепловой электрической станции, принятой в качестве прототипа, путем организации отвода значительной части теплоты отработавшего пара турбины на нужды системы отопления, а также повышение надежности и экономичности станции путем снижения капитальных и энергетических затрат на сооружение и эксплуатацию конденсационной установки и путем снижения затрат на деаэрацию основного конденсата турбины.
Для достижения указанного технического результата предложена тепловая электрическая станция, содержащая котел, связанный паропроводом острого пара с турбиной, которая соединена паропроводом отработавшего пара с воздушным конденсатором, связанным воздуховодом с котлом.
Особенность заключается в том, что конденсатор выполнен в виде двухсекционного бесконтактного поверхностного теплообменника, основная секция которого включена по охлаждающей среде во всасывающий воздуховод дутьевого вентилятора котла, а вспомогательная секция соединена воздуховодом со всасывающим патрубком вентилятора системы воздушного отопления главного корпуса станции.
Новая совокупность признаков тепловой электрической станции позволяет достигнуть работоспособности тепловой электрической станции, принятой в качестве прототипа, путем организации отвода значительной части теплоты отработавшего пара турбины на нужды системы отопления, а также повышения надежности и экономичности станции путем снижения капитальных и энергетических затрат на сооружение и эксплуатацию конденсационной установки и путем снижения затрат на деаэрацию основного конденсата турбины.
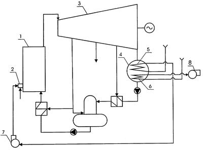
На чертеже изображена схема новой тепловой электрической станции.
Станция содержит котел 1 с горелкой 2, связанный паропроводом острого пара с турбиной 3, которая соединена паропроводом отработавшего пара с воздушным конденсатором 4, выполненным в виде двухсекционного бесконтактного теплообменника с основной 5 и вспомогательной 6 секциями. Основная секция 5 конденсатора 4 включена по охлаждающей среде во всасывающий патрубок дутьевого вентилятора 7 котла 1, вспомогательная секция 6 соединена воздуховодом со всасывающим патрубком вентилятора 8 системы воздушного отопления главного корпуса станции.
Работа тепловой электрической станции осуществляется следующим образом.
В котел 1 через горелку 2 подают топливо и воздух, вырабатываемый в котле 1 пар направляют в турбину 3. Отработавший в турбине пар конденсируют в воздушном конденсаторе 4. Основной конденсат турбин через систему регенерации турбины возвращают в котел 1. Воздух, необходимый для работы котла, дутьевым вентилятором 7 котла 1 забирают из атмосферы, пропускают через основную секцию 5 конденсатора 4 и подают в топку котла 1. Воздух системы отопления машинного зала нагревают путем циркуляции его через вспомогательную секцию 6 конденсатора 4 при помощи вентилятора 8 системы отопления.
Таким образом, схема новой тепловой электрической станции позволяет существенно увеличить количество воздуха, используемого для охлаждения конденсатора, а также исключить сложную кинематическую схему вращающихся воздуходувок из конденсационной установки и существенно снизить насыщение основного конденсата турбины кислородом, т.е. позволяет добиться работоспособности схемы, принятой в качестве прототипа, а также повысить надежность и экономичность тепловой электрической станции путем снижения капитальных и энергетических затрат на сооружение и эксплуатацию конденсационной установки и путем снижения затрат на деаэрацию основного конденсата турбины.
Формула изобретения
Тепловая электрическая станция, содержащая котел, связанный паропроводом острого пара с турбиной, которая соединена паропроводом отработавшего пара с воздушным конденсатором, связанным воздуховодом с котлом, отличающаяся тем, что конденсатор выполнен в виде двухсекционного бесконтактного поверхностного теплообменника, основная секция которого включена по охлаждающей среде во всасывающий воздуховод дутьевого вентилятора котла, а вспомогательная секция соединена воздуховодом со всасывающим патрубком вентилятора системы воздушного отопления главного корпуса станции.
РИСУНКИ
MM4A – Досрочное прекращение действия патента СССР или патента Российской Федерации на изобретение из-за неуплаты в установленный срок пошлины за поддержание патента в силе
Дата прекращения действия патента: 26.11.2007
Извещение опубликовано: 10.05.2009 БИ: 13/2009
NF4A – Восстановление действия патента СССР или патента Российской Федерации на изобретение
Дата, с которой действие патента восстановлено: 27.06.2010
Извещение опубликовано: 27.06.2010 БИ: 18/2010
|
|