|
|
(21), (22) Заявка: 2005134176/06, 03.11.2005
(24) Дата начала отсчета срока действия патента:
03.11.2005
(46) Опубликовано: 20.04.2007
(56) Список документов, цитированных в отчете о поиске:
СЛАВНИН М.И. Электрооборудование электрических станций и трансформаторных подстанций, Москва, Государственное энергетическое издательство, 1963, с.69-72, рис.8-3 и 8-4. RU 2117173 C1, 10.08.1998. SU 1615401 A1, 09.06.1988. RU 2116466 C1, 27.07.1998. SU 142586 A1, 01.01.1961. US 4766557 A, 23.08.1988. DE 10111295 A, 26.09.2002.
Адрес для переписки:
432027, г.Ульяновск, Северный Венец, 32, ГОУ ВПО “Ульяновский государственный технический университет”, Проректору по научной работе
|
(72) Автор(ы):
Шарапов Владимир Иванович (RU), Кубашов Сергей Евгеньевич (RU)
(73) Патентообладатель(и):
Государственное образовательное учреждение высшего профессионального образования “Ульяновский государственный технический университет” (RU)
|
(54) ТЕПЛОВАЯ ЭЛЕКТРИЧЕСКАЯ СТАНЦИЯ
(57) Реферат:
Изобретение относится к области теплоэнергетики и может быть использовано на тепловых электростанциях. Техническим результатом, достигаемым настоящим изобретением, является повышение экономичности тепловой электрической станции за счет использования теплоты обмоток и стали турбогенератора в цикле тепловой электрической станции. Для достижения этого результата предложена тепловая электрическая станция, содержащая котел с горелкой, связанный паропроводом острого пара с турбиной, турбогенератор, соединенный с валом турбины, газоохладители циркуляционного водорода генератора, в которой газоохладители выполнены в виде газо-газовых теплообменников, включенных по охлаждающей среде в газопровод природного газа между устройством для регулирования давления газа и горелкой котла, а газопровод снабжен тепловой изоляцией. 1 ил.
Изобретение относится к области теплоэнергетики и может быть использовано на тепловых электростанциях.
Известен аналог – тепловая электрическая станция, содержащая котел, связанный паропроводом острого пара с турбиной, которая соединена паропроводом отработавшего пара с конденсатором, главный вал турбины соединен с ротором турбогенератора, турбогенератор содержит водяные газоохладители циркуляционного водорода генератора (см. Славнин М.И. Электрооборудование электрических станций и трансформаторных подстанций. М.: Государственное энергетическое издательство. 1963. Рис.8-3 на с.72, 8-4 на с.72 и текстовые пояснения к ним на с.69-72). Этот аналог принят в качестве прототипа.
Недостатком аналогов и прототипа являются пониженная экономичность тепловых электростанций вследствие потерь теплоты обмоток и стали турбогенератора с охлаждающей водой.
Техническим результатом, достигаемым настоящим изобретением, является повышение экономичности тепловой электрической станции за счет использования теплоты обмоток и стали турбогенератора в цикле тепловой электрической станции.
Для достижения этого результата предложена тепловая электрическая станция, содержащая котел с горелкой, связанный паропроводом острого пара с турбиной, турбогенератор, соединенный с валом турбины, газоохладители циркуляционного водорода генератора.
Особенность заключается в том, что газоохладители выполнены в виде газо-газовых теплообменников, включенных по охлаждающей среде в газопровод природного газа между устройством для регулирования давления газа и горелкой котла, а газопровод снабжен тепловой изоляцией.
Новая совокупность признаков тепловой электрической станции позволяет использовать теплоту обмоток и стали турбогенератора в цикле тепловой электрической станции, т.е. позволяет повысить экономичность тепловой электрической станции путем снижения тепловых потерь в окружающую среду.
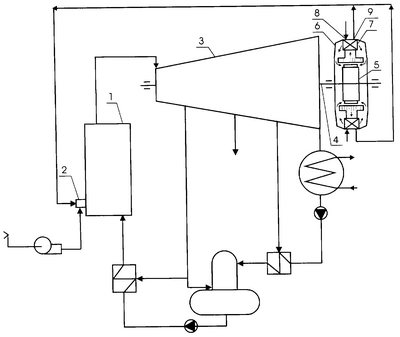
На чертеже изображена схема новой тепловой электрической станции.
Станция содержит котел 1 с горелкой 2, связанный паропроводом острого пара с турбиной 3, турбогенератор 6, соединенный с валом 4 турбины 3, газоохладители 7 циркуляционного водорода генератора, газоохладители 7 имеют газозаборные 8 и газоотводящие 9 отверстия, газоотводящие отверстия 9 газоохладителей 7 соединены газопроводами с горелкой 2 котла 1.
Работа тепловой электрической станции осуществляется следующим образом.
В котел 1 через горелку 2 подают природный газ и воздух. Вырабатываемый в котле 1 пар направляют в турбину 3, вал 4 которой соединен с ротором 5 турбогенератора 6, осуществляют постоянное охлаждение обмоток и стали турбогенератора 6 путем циркуляции водорода через его внутреннее пространство, циркуляционный водород охлаждают в газоохладителях 7. Газ, необходимый для работы котла, пропускают через газоохладители 7 и подают по газопроводу в топку 2 котла 1.
Таким образом, схема новой тепловой электрической станции позволяет возвращать теплоту обмоток и стали турбогенератора в котел, а также исключить систему водяного охлаждения циркуляционного воздуха генератора из схемы тепловой электрической станции, т.е. позволяет повысить экономичность тепловой электрической станции путем снижения потерь теплоты в окружающую среду и упрощения схемы станции.
Формула изобретения
Тепловая электрическая станция, содержащая котел с горелкой, связанный паропроводом острого пара с турбиной, турбогенератор, соединенный с валом турбины, газоохладители циркуляционного водорода генератора, отличающаяся тем, что газоохладители выполнены в виде газо-газовых теплообменников, включенных по охлаждающей среде в газопровод природного газа между устройством для регулирования давления газа и горелкой котла, а газопровод снабжен тепловой изоляцией.
РИСУНКИ
MM4A – Досрочное прекращение действия патента СССР или патента Российской Федерации на изобретение из-за неуплаты в установленный срок пошлины за поддержание патента в силе
Дата прекращения действия патента: 04.11.2007
Извещение опубликовано: 10.05.2009 БИ: 13/2009
|
|