|
(21), (22) Заявка: 2006105862/02, 26.02.2006
(24) Дата начала отсчета срока действия патента:
26.02.2006
(46) Опубликовано: 20.04.2007
(56) Список документов, цитированных в отчете о поиске:
RU 2198079 C2, 10.02.2003. RU 2133660 C1, 27.07.1999. RU 2238827 C1, 27.10.2004. ЕР 0043588 А1, 13.01.1998. GB 2080577 A1, 03.02.1982. DE 3219726 A1, 01.12.1983. WO 90/09858 A1, 07.09.1990.
Адрес для переписки:
652050, Кемеровская обл., г. Юрга, ул. Ленинградская, 26, ЮТИ, А.В. Чинахову
|
(72) Автор(ы):
Брунов Олег Геннадьевич (RU)
(73) Патентообладатель(и):
Томский политехнический университет (RU)
|
(54) СПОСОБ УПРАВЛЕНИЯ ПРОЦЕССОМ СВАРКИ
(57) Реферат:
Изобретение относится к области сварки, в частности к способу управления процессом сварки, и может найти применение при сварке металлоконструкций в различных пространственных положениях. Сварочную ванну формируют на жесткой вольтамперной характеристике (ВАХ) источника питания и возрастающей ВАХ дуги. Кристаллизацию металла ванны осуществляют на падающей ВАХ источника питания и жесткой ВАХ дуги. В результате обеспечивается синхронизация подачи сварочной проволоки с изменением внешних вольтамперных характеристик источника питания. 1 ил.
Изобретение относится к области сварки и может найти применение при сварке на технологическом оборудовании, обеспечивающем импульсную подачу сварочной проволоки в зону горения дуги, при сварке металлоконструкций в различных пространственных положениях.
Известен способ управления механизмом импульсной подачи сварочной проволоки, включающий подачу сигнала в систему управления механизмом (см. SU 1484526, В23К 9/10, 07.06.89)/
Недостатком известного способа является непредсказуемость процесса капельного переноса электродного металла в сварочную ванну и процесса горения дуги.
Известен способ управления процессом сварки, включающий импульсную подачу сварочной проволоки и формирование сварочной ванны (см. RU 2198079 С2, В23К 9/095, 9/12, 10.02.2003).
Описанный способ, как наиболее близкий по технической сущности, принят за прототип. Однако при реализации данного способа невозможно синхронизировать подачу сварочной проволоки с изменением внешних характеристик источника питания и управлять временем пауз и импульсов.
Задача – обеспечить синхронизацию импульсной подачи сварочной проволоки с изменениями внешних вольтамперных характеристик источника питания.
Поставленная задача достигается тем, что в способе сварки, включающем импульсную подачу сварочной проволоки и формирование сварочной ванны, последнюю формируют на жесткой вольтамперной характеристике (ВАХ) источника питания (ИП) и возрастающей ВАХ дуги (Д), а кристаллизацию металла ванны осуществляют на падающей ВАХ ИП и жесткой ВАХ Д.
Заявляемый способ характеризуется следующими отличительными признаками:
а) сварочную ванну формируют на жесткой ВАХ ИП и возрастающей ВАХ Д;
б) кристаллизацию металла ванны осуществляют на падающей ВАХ ИП и жесткой ВАХ Д.
Проведенные исследования по патентной и научно-технической литературе позволили сделать вывод о соответствии заявленного способа критериям патентоспособности изобретений «новизна» и «изобретательский уровень», а испытания опытного образца показали положительные результаты.
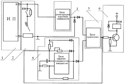
Заявляемый способ можно реализовать, применив устройство, изображенное на чертеже.
На представленной схеме показана система, состоящая из шести блоков:
1 – источник питания сварочного тока;
2 – сварочная дуга с устройством переключения характеристик источника питания дуги;
3 – блок регистрации и усиления сигнала при коротких замыканиях сварочной дуги, этот блок позволяет определить момент отрыва капли от сварочной проволоки, то есть определить возможность переключения внешней ВАХ ИП;
4 – блок задания скважности импульсов, с его помощью определяется время образования сварочной ванны и время ее кристаллизации;
5 – блок сравнения дает разрешение с помощью обратной связи по току на включение паузы блоку (4) и дает команду на отключения контактора;
6 – блок управления силовым контактором.
Для кристаллизации сварочной ванны необходимо снизить сварочный ток до минимально возможного, а это требует остановки сварочной проволоки и перехода на падающую ВАХ ИП и жесткую ВАХ Д. Но остановка проволоки должна произойти только после отрыва капли электродного металла. Все это накладывает определенные требования к схеме управления системой и на необходимую синхронизацию работы ИП и подающего механизма.
Поэтому в схему управления введен блок 5 сравнения состояния сварочной Д 2 и блок 3 регистрации коротких замыканий, подключенный к ИП 1, и блок 4 задания скважности и частоты низкочастотных импульсов, который подает сигнал на схему управления силовым контактором КМ 6. Основным блоком, определяющим время формирования сварочной ванны и ее кристаллизации, является блок задания 4, но время кристаллизации начинается только после совпадения входных сигналов от блоков 4 и 3 на блоке 5.
Формула изобретения
Способ сварки, включающий импульсную подачу сварочной проволоки и формирование сварочной ванны, отличающийся тем, что сварочную ванну формируют на жесткой вольтамперной характеристике (ВАХ) источника питания и возрастающей ВАХ дуги, а кристаллизацию металла ванны осуществляют на падающей ВАХ источника питания и жесткой ВАХ дуги.
РИСУНКИ
MM4A – Досрочное прекращение действия патента СССР или патента Российской Федерации на изобретение из-за неуплаты в установленный срок пошлины за поддержание патента в силе
Дата прекращения действия патента: 27.02.2008
Извещение опубликовано: 27.09.2009 БИ: 27/2009
|