|
|
(21), (22) Заявка: 2005136549/06, 24.11.2005
(24) Дата начала отсчета срока действия патента:
24.11.2005
(46) Опубликовано: 10.04.2007
(56) Список документов, цитированных в отчете о поиске:
SU 1333952 А, 30.08.1987. SU 98724 А, 07.01.1983. SU 1455124 А1, 30.01.1989. SU 1599616 A1, 15.10.1990. GB 1309250 A, 07.03.1973. JP 11294711 A, 29.10.1999.
Адрес для переписки:
191167, Санкт-Петербург, ул. Атаманская, 3/6, ОАО “НПО ЦКТИ”
|
(72) Автор(ы):
Трифонов Николай Николаевич (RU), Коваленко Елена Вячеславовна (RU), Лысенкова Наталья Юрьевна (RU), Шалкевич Юлия Владимировна (RU), Горицкая Ольга Александровна (RU), Съестова Татьяна Николаевна (RU), Грачева Галина Павловна (RU), Нестеров Юрий Викторович (RU)
(73) Патентообладатель(и):
Открытое акционерное общество “Научно-производственное объединение по исследованию и проектированию энергетического оборудования им. И.И. Ползунова” (ОАО “НПО ЦКТИ”) (RU)
|
(54) СХЕМА ЗАЩИТЫ И РЕГУЛИРОВАНИЯ ДЕАЭРАЦИОННО-ПИТАТЕЛЬНОЙ УСТАНОВКИ
(57) Реферат:
Изобретение предназначено для защиты и регулирования деаэрационно-питательной установки и может быть использовано в теплоэнергетике. Схема защиты и регулирования деаэрационно-питательной установки имеет два или более источников пара, одним из которых является камера отбора турбины, а другим – посторонний источник с регулирующим клапаном, и включает деаэратор с трубопроводами подвода и отвода воды и пара, насос, датчики давления пара и останова насоса и микропроцессор, соединенный с датчиками давления пара и останова насоса и подающий сигнал на открытие клапана подачи пара от постороннего источника или на останов насоса при условии где:
– скорость падения давления в деаэраторе;
– допускаемая скорость падения давления по условию компоновки и по кавитационной характеристике насоса. Изобретение позволяет упростить схему защиты питательного насоса и повысить экономичность и надежность работы деаэрационно-питательной установки. 1 ил.
Изобретение относится к области теплоэнергетики и может быть использовано, например, при регулировании работы и защиты питательного насоса деаэрационно-питательной установки (ДПУ) энергоблока при скользящем давлении пара в деаэраторе.
Известные системы защиты и регулирования деаэрационно-питательной установки, содержащие деаэратор, питательный насос, соединенные между собою по воде, регулирующий клапан, установленный на линии подвода пара к деаэратору и датчик давления, установленный на входе в насос, сигнал от которого при снижении давления идет на устройство останова насоса (Атомные электрические станции. Маргулова Т.Х., под общей редакцией В.И.Петухова. М.: Высшая школа, 1978 г., стр.97-104).
Недостатком данного решения является возможность работы системы защиты только при постоянном давлении пара в деаэраторе и, связанного с этим, снижения экономичности вследствие дросселирования пара при работе регулирующего клапана.
Известна система схема защиты и регулирования деаэрационно-питательной установки, имеющая два источника пара, одним из которых является камера отбора турбины, а другим – посторонний источник с регулирующим клапаном, включающая деаэратор с трубопроводами подвода и отвода воды и пара, насос, датчик давления пара, которая снабжена микропроцессором, соединенным с датчиками давления пара и подающим сигнал на открытие клапана подачи пара от постороннего источника при увеличении скорости падения давления в деаэраторе по сравнению с предельно допускаемой скоростью падения (SU 1333952, F 22 D 5/32, опубл. 30.08.1987).
Недостатком указанного решения является снижение экономичности из-за дросселирования давления пара на регулирующем клапане и сложность системы вследствие наличия нескольких датчиков давления и температуры, функциональных блоков и сумматоров, что снижает надежность вследствие возможного выхода из строя какого-либо элемента системы.
Заявленное решение позволяет исключить кавитационный срыв питательного насоса и его поломку, повысить экономичность на стационарных режимах за счет установки регулирующего клапана на трубопроводе подачи пара от постороннего источника и тем самым исключить дросселирование пара на стационарных режимах, повысить надежность вследствие уменьшения канала управления, причем управление регулирующего клапана и система защиты выполнена на микропроцессоре, который позволяет рассчитать скорость падения давления в деаэраторе, сравнить ее с допускаемой скоростью и дать сигнал на подачу пара при необходимости.
Каждая система теплообменный аппарат – трубопровод – насос, откачивающий из теплообменного аппарата воду, находящуюся на линии насыщения, допускает определенную скорость падения давления, при которой отсутствует кавитационный срыв насоса.
Предложена схема защиты и регулирования деаэрационно-питательной установки, имеющей два или более источников пара, одним из которых является камера отбора турбины, а другим – посторонний источник с регулирующим клапаном, включающая деаэратор с трубопроводами подвода и отвода воды и пара, насос, датчики давления пара и останова насоса. Схема снабжена микропроцессором, соединенным с датчиками давления пара и останова насоса и подающим сигнал на открытие клапана подачи пара от постороннего источника или на останов насоса при условии где:
– скорость падения давления в деаэраторе;
– допускаемая скорость падения давления по условию компоновки и по кавитационной характеристике насоса.
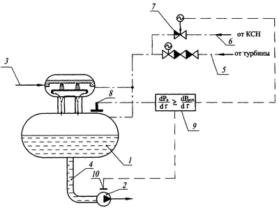
Изобретение иллюстрируется чертежом.
Схема включает деаэратор 1, насос 2, трубопроводы подвода и отвода воды 3, 4 и пара 5, 6, соединенные с деаэратором 1, регулирующий клапан 7, установленный на трубопроводе подвода пара от постороннего источника, датчик давления пара 8, микропроцессор 9, соединенный с датчиком давления пара 8 и с датчиком останова насоса 10. Микропроцессор 9 подает сигнал на открытие клапана подачи пара от постороннего источника или на останов насоса 10 при условии: , с выдержкой времени или без нее.
Схема работает следующим образом. При известных кавитационной характеристике насоса 2, диаметре и трассировке трубопровода от деаэратора 1 до насоса 2 и разности высот установки деаэратора 1 и насоса 2 определяется допускаемая скорость падения давления, исключающая вскипание воды в трубопроводе и кавитационный срыв насоса 2, и ее значение закладывается в микропроцессор 9. При пуске, стационарных и динамических режимах основной конденсат (вода) поступает по трубопроводу 3 в деаэратор 1. При пуске блока нагрев воды в деаэраторе 1 осуществляется паром, поступающим от постороннего источника по трубопроводу 6 через регулирующий клапан 7, где конденсируется и нагревает воду в нем. Нагретая вода из деаэратора 1 через трубопровод 4 насосом 2 подается в тракт энергоблока и поступает в парогенератор. При стационарном режиме, когда давление пара в деаэраторе постоянно, регулирующий клапан 7 закрыт по сигналу (Pa=Const), пар на деаэратор подается по трубопроводу 5 от камеры отбора турбины. При полном или частичном сбросе нагрузки турбины или ее быстрой разгрузке пар в деаэратор 1 из отбора турбины не поступает, так как давление в камере отбора турбины ниже давления в деаэраторе 1 и, поскольку, давление пара в отборе турбины падает за 1÷2 с, а в деаэраторе 1-10 мин и более. Вследствие прекращения поступления пара в деаэратор 1 и продолжающего поступления воды в него происходит падение давления пара в деаэраторе 1 с определенной скоростью. При этом датчик давления 8 подает сигнал в микропроцессор 9, который с определенным шагом времени фиксирует величину давления в паровом пространстве деаэратора 1, определяет разность между двумя измерениями, делит на величину отрезка времени измерения давления пара, получая скорость падения давления пара в деаэраторе 1. Полученное значение скорости падения давления сравнивает его с допускаемой скоростью изменения давления, заложенной в микропроцессор 9. Если измеренная величина скорости снижения давления пара в деаэраторе 1 составляет 0,8÷0,9 от допускаемого значения, выдается сигнал на открытие клапана 7 и в деаэратор 1 поступает пар от постороннего источника, снижая тем самым скорость падения давления пара в деаэраторе 1 до допускаемого значения и исключая кавитационный срыв насоса 2.
В случае не открытия клапана 7, или другой причины, при которой возникает неравенство скоростей микропроцессор 9 подает сигнал на датчик останова насоса 10, по сигналу от которого происходит останов насоса 2 с выдержкой времени или без него.
Формула изобретения
Схема защиты и регулирования деаэрационно-питательной установки, имеющей два или более источников пара, одним из которых является камера отбора турбины, а другим – посторонний источник с регулирующим клапаном, включающая деаэратор с трубопроводами подвода и отвода воды и пара, насос, датчики давления пара и останова насоса, отличающаяся тем, что схема снабжена микропроцессором, соединенным с датчиками давления пара и останова насоса и подающим сигнал на открытие клапана подачи пара от постороннего источника или на останов насоса при условии

где – скорость падения давления в деаэраторе;
– допускаемая скорость падения давления по условию компоновки и по кавитационной характеристике насоса.
РИСУНКИ
|
|