|
|
(21), (22) Заявка: 2005130427/11, 30.09.2005
(24) Дата начала отсчета срока действия патента:
30.09.2005
(46) Опубликовано: 10.04.2007
(56) Список документов, цитированных в отчете о поиске:
RU 2238868 С2, 27.10.2004. SU 1799784 A1, 07.03.1993. SU 897621 A1, 15.01.1982. RU 2183575 С2, 20.06.2002. SU 1643278 A1, 23.04.1991.
Адрес для переписки:
443066, г.Самара, 1-й Безымянный пер., 18, СамГАПС, патентный отдел
|
(72) Автор(ы):
Полевой Юрий Иосифович (RU), Полевая Людмила Владимировна (RU), Хохлов Анатолий Филиппович (RU), Трошина Марина Васильевна (RU), Ахмадуллин Фанис Ринатович (RU)
(73) Патентообладатель(и):
Государственное образовательное учреждение высшего профессионального образования “Самарская государственная академия путей сообщения” (СамГАПС) (RU)
|
(54) РЕЛЬСОВАЯ ЦЕПЬ
(57) Реферат:
Изобретение относится к области железнодорожной автоматики и телемеханики, в частности к тональным рельсовым цепям. Рельсовая цепь содержит генератор сигнальной частоты, линию связи, два трансформатора, рельсовые линии, фильтр сигнальной частоты, выпрямитель сигнальной частоты, сглаживающий фильтр, аналого-цифровой преобразователь, логический элемент ИЛИ, приемник, и дополнительно снабжена первым, вторым, третьим, четвертым, пятым резонансными колебательными контурами. Генератор сигнальной частоты посредством линии связи соединен с приборами трансформаторных ящиков перегона и приборами станции. Контроль состояния рельсовой цепи осуществляется путевыми реле, которые подключаются поочередно к рельсовым линиям и подключают путевой генератор к рельсовым линиям. Техническим результатом изобретения является повышение надежности работы рельсовой цепи за счет существенного снижения расхода жил кабеля для соединения путевых трансформаторов с генераторами и путевыми приемниками. 1 ил.
Изобретение относится к области железнодорожной автоматики и телемеханики, в частности к тональным рельсовым цепям.
Известны частотные рельсовые цепи [Аркатов B.C. и др. Рельсовые цепи магистральных железных дорог. – М.: Транспорт, 1992, стр.332-336] с путевым приемником [Дмитриев B.C., Минин В.А. Системы автоблокировки с рельсовыми цепями тональной частоты. – М.: Транспорт, 1992, стр.83-87]. В качестве порогового элемента в нем используется триггер на транзисторах VT7 и VT8 [Дмитриев B.C., Минин В.А. Системы автоблокировки с рельсовыми цепями тональной частоты. – М.: Транспорт, 1992, стр.83, рис 2.23].
Недостатком известных рельсовых цепей является большее количество жил кабеля для соединения путевых трансформаторов (дроссель-трансформаторов) с генератором и приемником.
Известна рельсовая цепь, содержащая рельсовые линии, путевые трансформаторы, генератор, приемник, линию связи, фильтры, выпрямитель, аналого-цифровой преобразователь [Патент 2238868 Рельсовая цепь. Полевой Ю.И. и др. от 27.10.04. Бюл. №12 2004 г. B 61 L 23/16].
Недостатком известной рельсовой цепи является большее число жил кабеля для соединения путевых трансформаторов с генераторами и путевыми приемниками.
Данное техническое решение выбрано в качестве прототипа.
Техническим результатом является повышение надежности работы рельсовой цепи за счет снижения числа жил кабеля для соединения путевых трансформаторов с генераторами и путевыми приемниками.
Технический результат достигается тем, что рельсовая цепь, содержащая генератор сигнальной частоты, линию связи, два трансформатора, рельсовые линии, фильтр сигнальной частоты, выпрямитель сигнальной частоты, сглаживающий фильтр, аналого-цифровой преобразователь, логический элемент ИЛИ, приемник, дополнительно снабжена первым, вторым, третьим, четвертым, пятым резонансными колебательными контурами, содержащими соответственно первый конденсатор и первую катушку индуктивности, второй конденсатор и третий трансформатор, третий конденсатор и четвертый трансформатор, четвертый конденсатор и вторую катушку индуктивности, пятый конденсатор и пятый трансформатор, первый, второй, третий, четвертый, пятый генераторы управляющих частот, фильтр первой управляющей частоты, фильтр второй управляющей частоты, первый и второй фильтры третьей управляющей частоты, первый и второй фильтры четвертой управляющей частоты, первый и второй фильтры пятой управляющей частоты, второй, третий, четвертый выпрямители, второй, третий, четвертый сглаживающие фильтры, первый, второй, третий, четвертый, пятый и шестой диоды, приборы рельсовой цепи размещены на прилегающих к перегону станциях и в трансформаторных ящиках, расположенных у железнодорожного пути, и соединены между собой двухпроводной линией связи, на одном конце к которой подсоединен генератор сигнальной частоты, а на другом – фильтр сигнальной частоты, к выходу которого подсоединен вход первого выпрямителя, к его выходу подсоединен вход первого сглаживающего фильтра, к выходу которого через аналого-цифровой преобразователь подсоединен вход приемника, к первому выходу которого подсоединены входы генераторов первой и второй управляющих частот и первый вход логического элемента ИЛИ, ко второму входу которого подсоединен второй выход приемника, который также подсоединен к входам генераторов четвертой и пятой управляющих частот, к выходу логического элемента ИЛИ подсоединен вход генератора третьей управляющей частоты, к выходам генераторов управляющих частот подключены входы первых фильтров соответствующих управляющих частот, выходы которых соединены между собой и с линией связи, которая соединяет между собой все трансформаторные ящики, первый вывод каждого трансформаторного ящика соединен с третьим выводом смежного трансформаторного ящика, а второй вывод – с четвертым выводом смежного трансформаторного ящика, причем монтажные схемы трансформаторных ящиков одинаковы, во втором трансформаторном ящике к первому выводу подсоединены первые выводы входов вторых фильтров третьей и четвертой управляющих частот, вторые выводы которых подсоединены ко второму и четвертому выводам второго трансформаторного ящика, к этим же выводам подсоединен второй вывод первой обмотки первого трансформатора, к первому выводу второго трансформаторного ящика, кроме того, подсоединен первый вывод первого конденсатора и первый вывод первой обмотки четвертого трансформатора, ко второму выводу которого подсоединен первый вывод третьего диода и второй вывод второй обмотки этого же трансформатора, первый вывод которой подсоединен к третьему выводу второго трансформаторного ящика, первому выводу выхода третьего сглаживающего фильтра и первому выводу третьей обмотки этого же трансформатора, второй вывод которой соединен с первым выводом четвертого диода, второй вывод которого соединен со вторым выводом третьего диода и вторым выводом выхода третьего сглаживающего фильтра, вход которого соединен с выходом третьего выпрямителя, вход которого соединен с выходом второго фильтра четвертой управляющей частоты, выводы четвертой обмотки четвертого трансформатора соединены с выводами третьего конденсатора, первый вывод первой обмотки первого трансформатора соединен со вторым выводом первого резистора, первый вывод которого соединен со вторыми выводами второго конденсатора и первой обмотки третьего трансформатора, вторые выводы которых соединены со вторым выводом первой катушки индуктивности, первый вывод которой соединен со вторым выводом первого конденсатора, выход второго фильтра третьей управляющей частоты соединен с входом второго выпрямителя, выход которого соединен с входом второго сглаживающего фильтра, первый вывод выхода которого соединен со вторым выводом второй обмотки третьего трансформатора, первый и третий выводы которой соединены соответственно с первыми выводами первого и второго диодов, вторые выводы которых соединены между собой и со вторым выводом выхода второго сглаживающего фильтра, вторая обмотка первого трансформатора соединена с одним концом рельсовой линии, к другому концу которой подсоединена вторая обмотка второго трансформатора, первая обмотка которого подсоединена к третьему и четвертому выводам третьего трансформаторного ящика аналогично подключению первой обмотки первого трансформатора к одноименным выводам второго трансформаторного ящика.
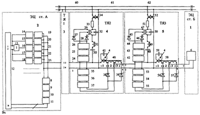
На фиг.1 приведена схема рельсовой цепи. На схеме представлены приборы станции Б1 и станции А2, а также первого, второго и третьего трансформаторных ящиков соответственно 3, 4 и 5. На станции Б1 монтируется генератор сигнальной частоты 6, который посредством линии связи 7 (двухпроводная линия) цепочечно соединен с приборами трансформаторных ящиков перегона и приборами станции А2. На станции А2 монтируются фильтр сигнальной частоты 8, первый выпрямитель 9, первый сглаживающий фильтр 10, аналого-цифровой преобразователь 11, приемник 12 (ЭВМ), логический элемент ИЛИ 13, генераторы первой, второй, третьей, четвертой, пятой управляющих частот соответственно 14, 15, 16, 17, 18, фильтры первой, второй, третьей, четвертой, пятой управляющих частот соответственно 19, 20, 21, 22, 23. В трансформаторном ящике (ТЯ2) 4 монтируются следующие приборы: второй фильтр третьей управляющей частоты 24, второй выпрямитель 25, второй сглаживающий фильтр 26, первый диод 27, второй диод 28, третий трансформатор 29, первый конденсатор 30, первая катушка индуктивности 31, второй конденсатор 32, первый резистор 33, первый трансформатор 34, второй фильтр четвертой управляющей частоты 35, третий выпрямитель 36, третий сглаживающий фильтр 37, третий диод 38, четвертый диод 39, четвертый трансформатор 40 и третий конденсатор 41.
В трансформаторном ящике (ТЯ3) 5 монтируются следующие приборы: второй фильтр пятой управляющей частоты 42, четвертый выпрямитель 43, четвертый сглаживающий фильтр 44, пятый диод 45, шестой диод 46, пятый трансформатор 47, четвертый конденсатор 48, вторая катушка индуктивности 49, пятый конденсатор 50, второй резистор 51, второй трансформатор 52, второй фильтр шестой управляющей частоты 53, пятый выпрямитель 54, пятый сглаживающий фильтр 55, седьмой диод 56, восьмой диод 57, шестой трансформатор 58 и шестой конденсатор 59.
Кроме того, на фиг.1 изображены первая, вторая и третья рельсовые линии соответственно 60, 61 и 62.
Приборы рельсовой цепи соединены следующим образом. Первый ввод выхода генератора сигнальной частоты 6 (левый) за счет верхнего провода линии связи 7 через последовательно соединенные первые и вторые обмотки шестого 58 и четвертого 40 трансформаторов соединен со вторыми выводами входа фильтра сигнальной частоты 8 и вторыми выводами выходов фильтров первой-пятой управляющих частот 19, 20, 21, 22, 23, первые выводы выходов которых соединены с первым выводом входа фильтра сигнальной частоты 8 и посредством нижнего провода линии связи 7 – со вторым выводом выхода генератора сигнальной частоты 6. Выход фильтра сигнальной частоты 8 через первый выпрямитель 9, первый сглаживающий фильтр 10 и аналого-цифровой преобразователь 11 соединен с входом приемника 12, первый выход которого соединен с входами генераторов первой и второй управляющих частот 14 и 15, а также с первым входом логического элемента ИЛИ 13, второй вход которого соединен со вторым выходом приемника 12 и входами генераторов четвертой и пятой управляющих частот 17 и 18. Выход логического элемента ИЛИ 13 соединен с входом генератора третьей управляющей частоты 16. Выходы генераторов первой-пятой управляющих частот 14, 15, 16, 17 и 18 соединены соответственно с выходами фильтров первой-пятой управляющих частот 19, 20, 21, 22 и 23, вторые выводы выходов которых соединены со вторым выводом входа фильтра сигнальной частоты 8. Подключение приборов, которые находятся в трансформаторных ящиках осуществляется за счет линии связи 7, при этом выводы 1 и 2 трансформаторных ящиков соединяются соответственно с выводами 3 и 4 смежных трансформаторных ящиков.
К выводу 1 второго трансформаторного ящика 4 подсоединены первые выводы входов вторых фильтров третьей и четвертой управляющих частот 24 и 35, первого конденсатора 30 и первой обмотки четвертого трансформатора 40. К выводам 2 и 4 этого же трансформаторного ящика подключены вторые выводы входов вторых фильтров третьей и четвертой управляющих частот 24 и 35 и второй вывод первой (нижней) обмотки первого трансформатора 34, второй вывод которой через первый резистор 33 соединен со вторыми выводами первой обмотки третьего трансформатора 29 и второго конденсатора 32, первые выводы которых соединены между собой и со вторым выводом первой катушки индуктивности 31, первый вывод которой соединен со вторым выводом первого конденсатора 30. Выход второго фильтра третьей управляющей частоты 24 через второй выпрямитель 25 соединен с входом второго сглаживающего фильтра 26, первый вывод выхода которого соединен со вторым выводом второй обмотки третьего трансформатора 29, первый и третий выводы которой соединены соответственно с первыми выводами первого и второго диодов 27 и 28, вторые выводы которых соединены между собой и со вторым выводом выхода второго сглаживающего фильтра 26. Выход второго фильтра четвертой управляющей частоты 35 через третий выпрямитель 36 соединен с входом третьего сглаживающего фильтра 37, первый вывод выхода которого соединен с первыми выводами второй и третьей обмоток четвертого трансформатора 40 и третьим выводом второго трансформаторного ящика 4, второй вывод третьей обмотки четвертого трансформатора 40 соединен с первым выводом четвертого диода 39, второй вывод которого соединен со вторым выводом третьего диода 38 и вторым выводом выхода третьего сглаживающего фильтра 37, первый вывод третьего диода 38 соединен со вторыми выводами первой и второй обмоток четвертого трансформатора 40, выводы четвертой обмотки которого соединены с выводами третьего конденсатора 41.
К выводу 1 третьего трансформаторного ящика 5 подсоединены первые выводы входов вторых фильтров пятой и шестой управляющих частот 42 и 53, четвертого конденсатора 48 и первой обмотки шестого трансформатора 58. К выводам 2 и 4 этого же трансформаторного ящика 5 подключены вторые выводы входов вторых фильтров пятой и шестой управляющих частот 42 и 53 и второй вывод первой (нижней) обмотки второго трансформатора 52, второй вывод которой через второй резистор 51 соединен со вторыми выводами первой обмотки пятого трансформатора 47 и пятого конденсатора 50, первые выводы которых соединены между собой и со вторым выводом второй катушки индуктивности 49, первый вывод которой соединен со вторым выводом четвертого конденсатора 48. Выход второго фильтров пятой управляющей частоты 42 через четвертый выпрямитель 43 соединен с входом четвертого сглаживающего фильтра 44, первый вывод выхода которого соединен со вторым выводом второй обмотки пятого трансформатора 47, первый и третий выводы которой соединены соответственно с первыми выводами пятого и шестого диодов 45 и 46, вторые выводы которых соединены между собой и со вторым выводом выхода четвертого сглаживающего фильтра 44.
Выход второго фильтра шестой управляющей частоты 53 через пятый выпрямитель 54 соединен с входом пятого сглаживающего фильтра 55, первый вывод выхода которого соединен с первыми выводами второй и третьей обмоток шестого трансформатора 58 и третьим выводом третьего трансформаторного ящика 5, второй вывод которого соединен с первым выводом восьмого диода 57, второй вывод которого соединен со вторым выводом седьмого диода 56 и вторым выводом выхода пятого сглаживающего фильтра 55, первый вывод седьмого диода 56 соединен со вторыми выводами первой и второй обмоток шестого трансформатора 58, выводы четвертой обмотки которого соединены с выводами шестого конденсатора 59.
Вторая обмотка первого трансформатора 34 соединена с концами рельсовых линий 60 и 61, а вторая обмотка второго трансформатора 52 – с концами рельсовых линий 61 и 62.
Работа рельсовой цепи происходит следующим образом. Генератор сигнальной частоты 6 и приемник 12 циклически подключаются к рельсовым линиям 60, 61, 62,…. Приемником служит ЭВМ, которая воспринимает сигналы с линии связи 7, анализирует состояние рельсовых линий 60, 61, 62,… и выбирает следующую для контроля рельсовую линию. Наиболее простым является циклический поочередный метод опроса всех рельсовых линий. Для этого на выходах 1, 2,… приемника 12 поочередно повышается потенциал и возбуждаются одновременно три генератора управляющих частот. Для контроля состояния рельсовой линии 60 с выхода 1 приемника 12 подается питание на генераторы первой, второй и третьей управляющих частот 14, 15 и 16. Для контроля состояния рельсовой линии 61 питание подается на генераторы 16, 17 и 18 и т.д. Для контроля рельсовой линии 61 необходимо к правому концу этой рельсовой линии подключить генератор сигнальной частоты 6, а к левому – приемник 12. Такое подключение может произойти, если первый ключ, состоящий из первого 27 и второго 28 диодов, третьего трансформатора 29 и второго конденсатора 32, обеспечит подключение приемника 12 к левому концу рельсовой линии 61, второй ключ, состоящий из пятого 45 и шестого 46 диодов, пятого трансформатора 47 и пятого конденсатора 50, обеспечит подключение к правому концу рельсовой линии 62 генератора сигнальной частоты 6, и если третий ключ, состоящий из третьего 38 и четвертого 39 диодов, четвертого трансформатора 40 и третьего конденсатора 41, обеспечит обрыв цепи между клеммами 1 и 3 второго трансформаторного ящика 4. В исходном состоянии первый и второй ключи обрывают цепи, а третий ключ замыкает цепь. Для исключения шунтирования рельсовыми линиями 60, 61, 62,… линии связи 7, по которой протекают токи управляющих частот (от генераторов первой -пятой и т.д. управляющих частот 14, 15, 16, 17, 18,…), предусмотрены фильтры, состоящие из первого конденсатора 30 и первой катушки индуктивности 31, четвертого конденсатора 48 и второй катушки индуктивности 49. Эти фильтры настроены на резонанс (резонанс напряжения) тока сигнальной частоты (от генератора сигнальной частоты 6), имеют большее затухание для токов управляющих частот (от генераторов первой-пятой и т.д. управляющих частот 14, 15, 16, 17, 18,…). Для исключения цепей между линией связи и рельсовыми линиями предусмотрены колебательные контура, настроенные в резонанс (резонанс тока) на частоте сигнального тока (от генератора сигнальной частоты 6) и содержащие первую (правую) обмотку третьего трансформатора 29 и второй конденсатор 32, а также первую обмотку пятого трансформатора 47 и пятый конденсатор 50. При отсутствии напряжения на выходах третьего и четвертого сглаживающих фильтров 26 и 44, первый, второй и пятый, шестой диоды 27, 28 и 45, 46 исключают протекание по ним тока и цепи вторых обмоток третьего и пятого трансформаторов 29 и 47 разомкнуты. При появлении напряжения на выходах третьего и четвертого сглаживающих фильтров 26 и 44, первый, второй и пятый, шестой диоды 27, 28 и 45, 46 получают положительное смещение и шунтируют обмотки, при этом ключи пропускают токи сигнальной частоты.
Работа третьего ключа заключается в том, что нормально цепь этого ключа замкнута (между выводами 1 и 3 трансформаторных ящиков цепь замкнута), т.к. первая и вторая обмотки четвертого трансформатора 40 включены встречно (бифилярная намотка витков). При отсутствии напряжения на выходе третьего сглаживающего фильтра 37 третий и четвертый диоды 38 и 39 не имеют положительного смещения и поэтому цепь третьей обмотки четвертого трансформатора 40 разомкнута. Вторая и третья обмотки этого трансформатора включены встречно. При появлении положительного смещения вторая и третья обмотки четвертого трансформатора 40 компенсируют друг друга (можно считать, что их нет), тогда первая и четвертая обмотки четвертого трансформатора 40 с третьим конденсатором 41 создают фильтр-пробку для сигнальной частоты.
При появлении повышенного потенциала на выходе 2 приемника 12 в линию связи 7 со станции А 2 подаются три частоты от генераторов третьей, четвертой и пятой управляющих частот 16, 17 и 18. Благодаря частоте от генератора третьей управляющей частоты 16 за счет второго фильтра третьей управляющей частоты 24 и второго выпрямителя 25 на выходе второго сглаживающего фильтра 26 появляется разность потенциалов, из-за чего открывается первый ключ (первый и второй диоды 27 и 28, третий трансформатор 29 и второй конденсатор 32). Благодаря частоте от генератора четвертой управляющей частоты 17 за счет второго фильтра четвертой управляющей частоты 35 и третьего выпрямителя 36 на выходе третьего сглаживающего фильтра 37 появляется разность потенциалов, из-за чего закрывается второй ключ (третий и четвертый диоды 38 и 39, четвертый трансформатор 40 и третий конденсатор 41). Благодаря частоте от генератора пятой управляющей частоты 18 за счет второго фильтра пятой управляющей частоты 42 и четвертого выпрямителя 43 на выходе четвертого сглаживающего фильтра 44 появляется разность потенциалов, из-за чего открывается третий ключ (пятый и шестой диоды 45 и 46, пятый трансформатор 47 и пятый конденсатор 50). При этом к левому концу рельсовой линии 61 подключен генератор сигнальной частоты 6, а к правому – приемник 12.
Для нормальной работы ключей сглаживающие фильтры должны содержать конденсатор, выводы которого подключены к выводам входа фильтра, и катушку индуктивности, выводы которой должны быть включены к выводам входа и выхода фильтра (Г-образная схема, для исключения цепи по сигнальной частоте через обратное входное сопротивление сглаживающего фильтра).
Использование предложенного устройства позволит повысить надежность работы рельсовой цепи за счет существенного снижения расхода жил кабеля.
Формула изобретения
Рельсовая цепь, содержащая генератор сигнальной частоты, линию связи, два трансформатора, рельсовые линии, фильтр сигнальной частоты, выпрямитель сигнальной частоты, сглаживающий фильтр, аналого-цифровой преобразователь, логический элемент ИЛИ, приемник, отличающаяся тем, что она дополнительно снабжена первым, вторым, третьим, четвертым, пятым резонансными колебательными контурами, содержащими соответственно первый конденсатор и первую катушку индуктивности, второй конденсатор и третий трансформатор, третий конденсатор и четвертый трансформатор, четвертый конденсатор и вторую катушку индуктивности, пятый конденсатор и пятый трансформатор, первый, второй, третий, четвертый, пятый генераторы управляющих частот, фильтр первой управляющей частоты, фильтр второй управляющей частоты, первый и второй фильтры третьей управляющей частоты, первый и второй фильтры четвертой управляющей частоты, первый и второй фильтры пятой управляющей частоты, второй, третий, четвертый выпрямители, второй, третий, четвертый сглаживающие фильтры, первый, второй, третий, четвертый, пятый и шестой диоды, приборы рельсовой цепи размещены на прилегающих к перегону станциях и в трансформаторных ящиках, расположенных у железнодорожного пути, и соединены между собой двухпроводной линией связи, на одном конце к которой подсоединен генератор сигнальной частоты, а на другом – фильтр сигнальной частоты, к выходу которого подсоединен вход первого выпрямителя, к его выходу подсоединен вход первого сглаживающего фильтра, к выходу которого через аналого-цифровой преобразователь подсоединен вход приемника, к первому выходу которого подсоединены входы генераторов первой и второй управляющих частот и первый вход логического элемента ИЛИ, ко второму входу которого подсоединен второй выход приемника, который также подсоединен к входам генераторов четвертой и пятой управляющих частот, к выходу логического элемента ИЛИ подсоединен вход генератора третьей управляющей частоты, к выходам генераторов управляющих частот подключены входы первых фильтров соответствующих управляющих частот, выходы которых соединены между собой и с линией связи, которая соединяет между собой все трансформаторные ящики, первый вывод каждого трансформаторного ящика соединен с третьим выводом смежного трансформаторного ящика, а второй вывод – с четвертым выводом смежного трансформаторного ящика, причем монтажные схемы трансформаторных ящиков одинаковы, во втором трансформаторном ящике к первому выводу подсоединены первые выводы входов вторых фильтров третьей и четвертой управляющих частот, вторые выводы которых подсоединены ко второму и четвертому выводам второго трансформаторного ящика, к этим же выводам подсоединен второй вывод первой обмотки первого трансформатора, к первому выводу второго трансформаторного ящика, кроме того, подсоединен первый вывод первого конденсатора и первый вывод первой обмотки четвертого трансформатора, ко второму выводу которого подсоединен первый вывод третьего диода и второй вывод второй обмотки этого же трансформатора, первый вывод которой подсоединен к третьему выводу второго трансформаторного ящика, первому выводу выхода третьего сглаживающего фильтра и первому выводу третьей обмотки этого же трансформатора, второй вывод которой соединен с первым выводом четвертого диода, второй вывод которого соединен со вторым выводом третьего диода и вторым выводом выхода третьего сглаживающего фильтра, вход которого соединен с выходом третьего выпрямителя, вход которого соединен с выходом второго фильтра четвертой управляющей частоты, выводы четвертой обмотки четвертого трансформатора соединены с выводами третьего конденсатора, первый вывод первой обмотки первого трансформатора соединен со вторым выводом первого резистора, первый вывод которого соединен со вторыми выводами второго конденсатора и первой обмотки третьего трансформатора, вторые выводы которых соединены со вторым выводом первой катушки индуктивности, первый вывод которой соединен со вторым выводом первого конденсатора, выход второго фильтра третьей управляющей частоты соединен с входом второго выпрямителя, выход которого соединен с входом второго сглаживающего фильтра, первый вывод выхода которого соединен со вторым выводом второй обмотки третьего трансформатора, первый и третий выводы которой соединены соответственно с первыми выводами первого и второго диодов, вторые выводы которых соединены между собой и со вторым выводом выхода второго сглаживающего фильтра, вторая обмотка первого трансформатора соединена с одним концом рельсовой линии, к другому концу которой подсоединена вторая обмотка второго трансформатора, первая обмотка которого подсоединена к третьему и четвертому выводам третьего трансформаторного ящика аналогично подключению первой обмотки первого трансформатора к одноименным выводам второго трансформаторного ящика.
РИСУНКИ
MM4A – Досрочное прекращение действия патента СССР или патента Российской Федерации на изобретение из-за неуплаты в установленный срок пошлины за поддержание патента в силе
Дата прекращения действия патента: 01.10.2007
Извещение опубликовано: 20.05.2009 БИ: 14/2009
|
|