|
|
(21), (22) Заявка: 2005112697/15, 26.04.2005
(24) Дата начала отсчета срока действия патента:
26.04.2005
(43) Дата публикации заявки: 10.11.2006
(46) Опубликовано: 10.04.2007
(56) Список документов, цитированных в отчете о поиске:
RU 2148035 C1, 27.04.2000. RU 2077918 C1, 27.04.1997. RU 2118198 C1, 27.08.1998. US 4400274 A, 23.08.1983.
Адрес для переписки:
453266, Башкортостан, г. Салават-16, а/я 328, И.Ю. Хасанову
|
(72) Автор(ы):
Хасанов Ильмер Юсупович (RU), Хазиев Нагим Нуриевич (RU)
(73) Патентообладатель(и):
Хасанов Ильмер Юсупович (RU)
|
(54) УСТАНОВКА ДЛЯ ОБРАБОТКИ НЕФТЕШЛАМА
(57) Реферат:
Изобретение относится к нефтяной промышленности и может использоваться при обработке и утилизации нефтешламов. Установка содержит смеситель и отстойник с промежуточными перегородками, которые выполнены переменной высоты с повышением высоты расположения верхних кромок и снижением высоты расположения нижних кромок по ходу движения жидкости. Технический результат состоит в повышении эффективности обработки нефтешлама при снижении энергозатрат. 3 з.п. ф-лы, 1 ил.
Область техники, к которой относится изобретение
Изобретение относится к нефтяной промышленности и может быть использовано при обработке и утилизации нефтешламов, накапливающихся при добыче, транспорте и переработке нефти.
Уровень техники
Обработка нефтешламов связана с большими техническими, экономическими и экологическими проблемами.
Обычно нефтешлам предварительно разогревают, забирают насосом, обрабатывают так, чтобы разделить на нефть, воду, механические примеси и утилизируют каждый компонент (а.с. №947091, кл. С02F 11/18, опубл. 30.07.82). Недостатками являются большие расходы тепла, энергии и недостаточная эффективность процесса.
Известна установка для обработки нефтешлама, которая позволяет реализовать способ обработки нефтешлама (патент РФ №2148035, кл. С02F 11/18, опубл. 27.04.00, бюл.12). Установка включает насос для подачи нефтешлама, узел подачи деэмульгатора, резервуар для подогрева и промывки нефтешлама водой, отстойник для раздела нефтешлама на нефть, воду, механические примеси, буферную емкость для нефти и трубопроводы для подачи нефтешлама, отвода нефти, воды и осадка. В составе установки используется аппарат-отстойник па патенту №2077918 (кл. В01D 17/028, опубл. 27.04.97, бюл.12). Отстойник имеет перегородку для отделения нефтяного отсека и отсека для отстоя. Отстойный отсек имеет промежуточные перегородки равной высоты, которые расположены так, что образуют ступени со смещением вниз по ходу жидкости в отстойнике. При этом жидкость движется переливанием через верхние кромки перегородок. Смещение нефтешлама с водой производится в резервуаре путем разбрызгивания воды. Из отстойника осадок удаляется по закрытой системе трубопроводов.
Недостатком установки является то, что отстойник с перегородками для движения жидкости (нефтяной части) переливанием через верхние кромки перегородок работает неэффективно, так как при большой плотности и вязкости нефтяной части требуется поддержание уровня границы раздела нефть – вода на максимальной высоте, что приводит к переливанию воды через перегородку, разделяющую нефтяной отсек, то есть отстоявшаяся вода снова попадает в нефть. При закрытой системе сброса воды и осадка из отстойника трудно оперативно контролировать качество сбрасываемой воды и осадка по содержанию в них нефти, есть опасность забивания системы сброса осадка.
Смеситель в виде резервуара и разбрызгивателя воды над поверхностью нефтешлама не приводит к эффективному смешению, промывки нефтешлама водой.
В целом установка получается дорогостоящей и не достигается высокая степень разделения нефтешлама на составляющие нефть, вода и механические примеси.
Сущность изобретения
Задачей настоящего изобретения является разработка установки для обработки нефтешлама с минимальными затратами в соответствии с экологическими требованиями.
Поставленная задача решается тем, что в известной установке для обработки нефтешлама, включающей отстойник с перегородками, смеситель для смешения нефтешлама с водой, насос для подачи воды в смеситель, дозатор реагента, патрубки на отстойнике для ввода нефтешлама с водой и реагентом, отвода нефти, воды, осадка, размещения уровнемера для измерения уровня нефти и границы раздела нефть-вода, согласно изобретению отстойник выполнен с промежуточными перегородками переменной высоты с повышением сверху и снижением снизу по длине отстойника, снабжен отдельными патрубками для отвода воды и осадка из отстойника открытой струей в открытые камеры с конусными днищами, откуда вода и осадок удаляются насосами, а также снабжен выносным смесителем струйного типа для смешения нефтешлама с водой.
Выполнение отстойника с промежуточными перегородками переменной высоты с повышением сверху и снижением снизу по ходу движения жидкости по длине отстойника обеспечивает наиболее благоприятные условия для разделения нефтешлама на нефть, воду и механические примеси при условиях малой разности плотностей нефти и воды. Такая конструкция – при большой плотности нефтяной части нефтешлама и вязкости – позволяет работать при малой высоте границы раздела нефть-вода, уменьшает вероятность попадания отделенной воды снова в нефтяной отсек переливанием через перегородку, отделяющую нефтяной отсек.
Снабжение установки выносным смесителем струйного типа позволяет смешивать и промывать нефтешлам водой наиболее эффективно с малыми капитальными затратами и дает возможность регулировать интенсивность процесса смешения путем изменения давления и расхода смешиваемых компонентов.
Перечень фигур и графических изображений
Предлагаемая установка для обработки нефтешлама приведена на чертеже.
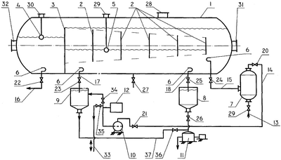
Установка включает корпус 1 отстойника, промежуточные перегородки 2, перегородку 3, отделяющую отсек для нефти, уровнемер 4 для определения уровня нефти, уровнемер 5 для определения уровня границы раздела нефть-вода, отстойник 6 над нижними патрубками отстойника, выносной смеситель струйного типа 7, открытую камеру 8 с конусным днищем для приема осадка, открытую камеру 9 с конусным днищем для приема воды, насос 10 для подачи воды в смеситель, насос 11 для удаления осадка, дозатор реагента 12, трубу 13 для подачи нефтешлама в смеситель, трубу 14 для подачи воды в смеситель, трубу 15 для подачи смеси нефтешлама и воды в отстойник, трубу 16 для отвода нефти из отстойника, патрубок 17 для слива воды открытой струей, патрубок 18 для вывода осадка из отстойника, запорные краны 19-27, 34-36, люк 28 для использования промывки осадка, люки 29, 30 для уровнемеров, люк-лаз 31 и 32, труба 33 для сброса избыточной воды или подачи воды в систему, когда ее не хватает.
Установка работает следующим образом.
После монтажа и испытаний установка готовится к пуску в эксплуатацию. Отстойный отсек корпуса 1 отстойника заполняется на половину вместимости водой. При таком состоянии отстойника начинается подача смеси нефтешлама и воды. Для этого нефтешлам забирается из амбара (не показан), при необходимости, в подогретом виде и по трубе 13 при открытом запорном кране 19 подается в смеситель 7. Сюда же одновременно подается вода из отстойника отбором через патрубок 17 при открытом запорном кране 23. Вода сливается в открытую камеру 9 с конусным днищем, откуда забирается насосом 10 и при открытых запорных кранах 21 и 20 по трубе 14 подается в смеситель 7, где происходит интенсивное струйное перемешивание нефтешлама с водой. Затем эта смесь по трубе 15 и открытом запорном кране 24 поступает в отстойный отсек. На конце трубы, по которой поступает смесь, установлен отбойник 6 для распределения смеси на уровне выхода из трубы и уменьшения возмущения жидкости в отстойнике. Смесь начинает разделяться на воду, механические примеси и нефтяную часть. Нефтяная часть накапливается на поверхности воды перед первой перегородкой 2, так как нижняя кромка перегородки перекрыта слоем воды в отстойнике. По мере достижения до высоты верхней кромки перегородки 2 нефтяная часть нефтешлама переливается в область за перегородкой и последовательно таким же образом заполняются промежутки между перегородками до перегородки 3. При достижении уровня жидкости до верхней кромки перегородки 3 устанавливается стабильный режим работы отстойника. Нефтяная часть нефтешлама начинает поступать в нефтяной отсек путем переливания через верхнюю кромку перегородки 3. Между промежуточными перегородками 2 устанавливается одинаковая высота границы раздела нефть – вода, режим отстойника становится чисто гравитационным, затухают возмущения жидкости, поток жидкости организуется так, что выше верхней кромки промежуточных перегородок 2 движется нефтяная часть слоем, все уменьшающимся по ходу движения из-за увеличения высоты перегородок, очищаясь от остатков содержания воды и механических примесей путем отсечения оседающих частиц верхней кромкой промежуточных перегородок 2. Аналогичный процесс происходит и в нижней части отстойного отсека, где вода очищается от остатков нефти по пути движения воды к патрубку 17 для слива воды, всплывающие капли нефти отсекаются нижней кромкой промежуточных перегородок 2. Механические примеси в основном оседают сразу после поступления в отстойник смеси нефтешлама с водой. А при движении воды к патрубку 17 для слива оставшаяся часть механических примесей оседает на дно отстойника. Между промежуточными перегородками 2 происходит без каких либо возмущений гравитационное разделение нефти, воды и механических примесей. Всплывшие нефтяные капли увлекаются верхним слоем нефти, а осевшие капли воды и механические примеси ниже нижних кромок промежуточных перегородок увлекаются нижним потоком воды.
Нефтяная часть, очищенная от воды и механических примесей, переливается через верхнюю кромку перегородки 3, оттуда удаляется через патрубок 16 при открытом запорном кране 22.
Вода, очищенная от нефти и механических примесей, сливается в открытую камеру с конусным днищем 9 через патрубок 17 при открытом запорном кране 23. Из открытой камеры с конусным днищем 9 вода забирается насосом 10 и по трубе 14 при открытых запорных кранах 20 и 21 подается в смеситель 7. При необходимости избыток воды удаляется по трубе 33 при открытых запорных кранах 34 и 35, а в случаях нехватки воды в систему подается вода из внешнего источника по этой же трубе 33. Накопившийся осадок из открытой камеры с конусным днищем 9 удаляется по трубе 37 при открытом запорном кране 36.
Осадок из отстойника периодически или непрерывно, в зависимости от конкретных условий, удаляется по патрубку 18 при открытом запорном кране 25 в открытую камеру с конусным днищем 8. Оттуда осадок забирается насосом 11 при открытом запорном кране 26 и направляется на утилизацию.
Для обеспечения технологического режима процесса уровень границы раздела нефть-вода определяется уровнемером 5, размещенным в отстойнике через патрубок 29, уровень нефти в нефтяном отсеке определяется уровнемером внутри отсека через патрубок 30. Образование осадка, накопление его в отстойнике контролируется щупом, отбором пробы или другим доступным способом через люк 28.
Качество нефти определяется путем отбора и анализа пробы нефти из трубы 16.
Качество воды оперативно определяется визуальным наблюдением воды в открытой камере с конусным днищем 9 по наличию содержания нефти, при необходимости – анализом пробы воды из открытой камеры 9.
Качество осадка также определяется оперативно визуальным наблюдением в открытой камере с конусным днищем 8 и при необходимости анализом пробы осадка.
Необходимое качество нефти, воды и осадка достигается регулированием технологического режима.
Технологический режим регулируется изменением расхода подачи нефтешлама и воды, подаваемых в смеситель, изменением температуры нефтешлама на месте его забора, т.е. до подачи на установку, подбором марки и введением необходимого количества реагента в воду для смешения и промывки нефтешлама.
Процесс отстоя в отстойнике обеспечивается путем подбора соответствующей вместимости отстойника, размещением промежуточных перегородок достаточного количества и на необходимых высотах с учетом физико-химических свойств нефтешлама. Предложенная схема размещения поперечных перегородок обеспечивает наиболее эффективный процесс отстоя в случаях большой плотности и вязкости нефтяной части нефтешлама и при малом содержании ее в составе нефтешлама. При таком расположении промежуточных перегородок уровень границы раздела нефть – вода остается одинаковым между перегородками. Изменением высоты уровня границы нефть – вода можно влиять на качество нефти и воды. При минимально низком уровне границы раздела нефть – вода достигается максимально высокое качество нефти по содержанию воды и механических примесей, а при максимальном уровне границы раздела нефть – вода обеспечивается минимальное содержание нефти в обрабатываемой воде из отстойника.
Технико-экономические показатели
Таким образом, предлагаемая установка для обработки нефтешлама позволяет обработать нефтешлам разделением на нефтяную часть, которая впоследствии используется как полезный продукт, и на относительно чистую воду и механические примеси, контролировать технологический процесс для получения компонентов нефтешлама необходимого качества, отвечающего требованиям технического и экологического характера с минимальными затратами.
Формула изобретения
1. Установка для обработки нефтешлама, включающая смеситель для смешивания нефтешлама с водой, насос для подачи воды в смеситель, дозатор реагента, отстойник с перегородкой, отделяющей отсек для нефти, промежуточными перегородками, трубой для подачи смеси нефтешлама с водой и реагентом, трубой для отвода нефти и патрубком слива воды, отличающаяся тем, что промежуточные перегородки отстойника выполнены переменной высоты с повышением высоты расположения верхних кромок и снижением высоты расположения нижних кромок по ходу движения жидкости по длине отстойника, при этом отстойник снабжен уровнемером для измерения уровня нефти, уровнемером для измерения границы раздела нефть – вода и патрубком для вывода осадка.
2. Установка по п.1, отличающаяся тем, что она снабжена открытыми камерами с конусным днищем для слива воды и осадка из отстойника.
3. Установка по п.1, отличающаяся тем, что она снабжена насосами для отвода воды и осадка из открытых камер с конусными днищами.
4. Установка по п.1, отличающаяся тем, что смеситель выполнен выносным струйного типа.
РИСУНКИ
|
|