|
|
(21), (22) Заявка: 2003127676/06, 11.02.2002
(24) Дата начала отсчета срока действия патента:
11.02.2002
(30) Конвенционный приоритет:
12.02.2001 (пп.1, 3, 5, 6, 7) US 09/780,672 31.07.2001 US 09/917,812
(43) Дата публикации заявки: 20.03.2005
(46) Опубликовано: 27.03.2007
(56) Список документов, цитированных в отчете о поиске:
US 6192687 B1, 27.02.2001. US 4235077 А, 25.11.1988. US 4558228 А, 10.12.1995. RU 2196272 C2, 10.09.2000. RU 2166644 C2, 10.05.2000. RU 2162621 C2, 27.01.2001.
(85) Дата перевода заявки PCT на национальную фазу:
12.09.2003
(86) Заявка PCT:
US 02/21866 (11.02.2002)
(87) Публикация PCT:
WO 02/093722 (21.11.2002)
Адрес для переписки:
129010, Москва, ул. Б.Спасская, 25, стр.3, ООО “Юридическая фирма Городисский и Партнеры”, пат.пов. Г.Б. Егоровой, рег.№ 513
|
(72) Автор(ы):
БРОНИКИ Люсьен Йегуда (IL)
(73) Патентообладатель(и):
ОРМАТ ТЕКНОЛОДЖИЗ ИНК. (US)
|
(54) СПОСОБ И УСТАНОВКА ДЛЯ БЕСПЕРЕБОЙНОГО ЭНЕРГОСНАБЖЕНИЯ
(57) Реферат:
Изобретение относится к способу и установке бесперебойного энергоснабжения систем связи. Установка обеспечивает подачу бесперебойного напряжения к нагрузке, подключенной к линии электроснабжения, путем соединения линии электроснабжения с вращающимся элементом, который содержит турбину, работающую по циклу Ренкина и подключенную к устройству, которое работает как двигатель, когда линия энергоснабжения подает напряжение для вращения вращающегося элемента и генерирования запасаемой кинетической энергии, и работает как генератор, когда линия энергоснабжения не функционирует и вращающийся элемент вращается благодаря подаче парообразной рабочей среды в турбину. Устройство управляет рабочей средой в зависимости от режима работы установки в ответ на потери в линии энергоснабжения. Изобретение позволяет повысить надежность электроснабжения потребителя. 2 н. и 6 з.п. ф-лы, 8 ил.
Область техники
Настоящее изобретение относится к способу и установке для выработки энергии, а более конкретно к способу и установке для бесперебойного энергоснабжения систем связи, которые находятся в городских районах или в непосредственной близости от городов, а также к автономным системам энергоснабжения для установок связи в отдаленных районах.
2. Предшествующий уровень техники
В системах бесперебойного энергоснабжения, в частности в системах связи, часто используются фотоэлектрические системы, термоэлектрические генераторы (ТЭГ) или преобразователи энергии, работающие по циклу Ренкина на органической рабочей текучей среде. Когда прерывается энергоснабжение от сети, в дизельном двигателе на основе источников бесперебойного питания (ИБП) используются аккумуляторные батареи или маховик для энергоснабжения электрической нагрузки до тех пор, пока дизель не запустится и не переведет генератор в рабочий режим.
В телекоммуникационных системах используются избыточные преобразователи энергии, работающие по циклу Ренкина на органической рабочей текучей среде, каждый из которых работает на конкретную нагрузку, вследствие чего отказ одного преобразователя заставляет другой преобразователь осуществлять энергоснабжение дополнительной нагрузки. Переходный период, который длится до тех пор, пока второй преобразователь энергии начнет снабжать энергией всю нагрузку, и который может занимать от нескольких минут примерно до 20-50 минут, можно уменьшить с помощью обычной аккумуляторной батареи, которая дает несколько ампер-часов.
С 1976 г. в рамках проекта строительства трубопровода через Аляску введено в эксплуатацию большое количество станций, в каждой из которых в качестве резервного блока разогрева используется один турбинный блок, работающий по циклу Ренкина, для гарантии требуемой надежности. В таком резервном блоке электрический нагреватель с термостатическим управлением, запитываемый от сети, подводит внешнее тепло к парогенератору этого блока для поддержания температуры рабочей текучей среды около 120°F. Когда энергоснабжение от сети отключается, основная горелка быстро активируется, приводя в действие турбинный блок, работающий по циклу Ренкина на органической рабочей текучей среде, для обеспечения энергоснабжения станции в полном объеме, как описано в «Руководстве по эксплуатации и техническому обслуживанию отдаленных технологических зданий и сооружений с оборудованием шиберных вентилей трубопровода через Аляску» (Trans-Alaska Pipeline, Remote Gate Valve Equipment Buildings, Operation and Maintenance Manual) том II, Модель 155 преобразователя энергии «Ормат» (Ormat), апрель 1976 г.
В аналогичной системе, раскрытой в патенте США №4982569, используется гибридная система энергоснабжения, которая включает в себя не потребляющий топливо энергогенератор периодического действия, такой как матрица фотоэлектрических элементов или генератор на силе ветра, подсоединенный через схему управления к батарее для ее замены и для подачи тока на повременную, по существу, постоянную электрическую нагрузку. Кроме того, гибридная энергоустановка содержит электрический генератор, подключенный к первичному двигателю, такому как паротурбогенератор, работающий по циклу Ренкина на органической рабочей текучей среде, для зарядки аккумуляторной батареи и подачи тока на электрическую нагрузку, когда работает первичный двигатель, и датчик измерения по меньшей мере одного электрического параметра энергоустановки. При такой компоновке первичный двигатель работает лишь тогда, когда не работает силовой генератор.
В другой аналогичной системе, раскрытой в патенте США № 4760705, предложено устройство для энергоустановки, работающей по циклу Ренкина с усовершенствованной рабочей текучей средой, которая представляет собой соединение, выбранное из группы, состоящей из бициклических ароматических углеводородов, замещенных бициклических ароматических углеводородов, гетероциклических ароматических углеводородов, замещенных гетероциклических ароматических углеводородов, бициклических или гетероциклических ароматических соединений, в которых одно кольцо является ароматическим, а другое конденсированное кольцо – неароматическим, и их смесей. Кроме того, в указанном патенте предложена бинарная энергоустановка, работающая по циклу Ренкина, в которой конденсатор высокотемпературной турбины высокого давления охлаждается другой рабочей текучей средой, которая за счет этого испаряется и подается в низкотемпературную турбину низкого давления. В патенте Израиля № 43547 предложена другая аналогичная система, а также ротор для однополярной электрической машины.
Во всех телекоммуникационных проектах используются аккумуляторные батареи для подачи энергии постоянного тока в телекоммуникационное оборудование, а надежность и доступность системы сильно зависит от характеристик аккумуляторных батарей.
Аккумуляторные батареи имеют ограниченный срок службы, и если их не заряжать и не обслуживать надлежащим образом, то приходится несколько раз заменять на протяжении срока действия проекта, по оценкам составляющего 20-25 лет.
Кроме того, поскольку состояние аккумуляторных батарей невозможно оценить правильно, их отказ происходит без каких-либо заранее заметных признаков, вследствие чего станция зачастую отключается неожиданно. Более того, отказы случаются, когда аккумуляторные батареи настоятельно необходимы, так что если происходит аварийное отключение энергоснабжения от сети, дизельный генератор отказывает, когда его пытаются запустить, вследствие чего аккумуляторная батарея, ИБП и дизельный генератор не могут обеспечить энергоснабжение.
Краткое изложение сущности изобретения
Задачей настоящего изобретения является разработка нового и усовершенствованного способа и установки для бесперебойного энергоснабжения, в которых влияние вышеупомянутых недостатков уменьшено или преодолено.
Поставленная задача решена путем создания установки для бесперебойного энергоснабжения, связанной с линией энергоснабжения для запитывания нагрузки, содержащей контур нагрузки, соединяющий линию энергоснабжения с нагрузкой для подачи на нее энергии, когда линия энергоснабжения не работает, и вращающийся элемент, содержащий турбинную систему оперативного резерва, работающую по циклу Ренкина на органической текучей рабочей среде, содержащую паровую турбину и генератор для генерирования энергии после потери энергии из электрической сети и подключенную к установке, которая работает как двигатель, когда линия энергоснабжения не работает, причем указанный элемент вращается за счет подачи парообразной рабочей текучей среды в турбину. Контур привода соединяет линию энергоснабжения с установкой, обеспечивая вращение вращающегося элемента со скоростью, соответствующей режиму ожидания, когда линия энергоснабжения работает, для запасения предварительно определенного количества кинетической энергии в вращающемся элементе. Установка для энергоснабжения также содержит котел, содержащий рабочую текучую среду, горелку, связанную с котлом для выработки парообразной рабочей текучей среды и для поддержания ее на уровне рабочей температуры, когда энергия из линии энергоснабжения не подается, и резистивный нагреватель, связанный с котлом и подключенный к линии энергоснабжения для поддержания рабочей текучей среды при температуре, соответствующей режиму ожидания, когда линия энергоснабжения работает. При этом соответствующий режиму ожидания уровень котла предпочтительно выше, чем рабочий уровень котла, вследствие чего рабочая текучая среда содержит предварительно определенное количество тепловой энергии, при работающей линии энергоснабжения. Имеются также клапан, предназначенный для подключения котла к турбине для подачи парообразной рабочей текучей среды в турбину и вращения за счет этого вращающегося элемента, и блок управления, отвечающий за потерю энергии в линии энергоснабжения и предназначенный: (1) для приведения в действие горелки, что заставляет котел вырабатывать парообразную рабочую текучую среду, и для приведения в действие клапана, который подает парообразную рабочую текучую среду в турбину, работающую по циклу Ренкина и при подаче вращающую элемент с номинальной рабочей скоростью, которая предпочтительно меньше, чем скорость вращения, соответствующая режиму ожидания, и (2) для подключения указанного устройства к нагрузке. При этом осуществляется энергоснабжение нагрузки, а линия энергоснабжения не работает. Тепловая энергия в рабочей текучей среде в котле и предварительно определенное количество кинетической энергии преобразуются указанной установкой в электроэнергию для запитывания нагрузки при потере энергии в линии энергоснабжения.
Кроме того, настоящее изобретение касается способа бесперебойного энергоснабжения нагрузки, подключенной к линии энергоснабжения, заключающегося в том, что подключают линию энергоснабжения к вращающемуся элементу, содержащему турбинную систему оперативного резерва, содержащему паровую турбину, работающую по циклу Ренкина и подключенную к устройству, которое предпочтительно работает как двигатель, когда энергия из линии энергоснабжения подается в установку и вращает элемент со скоростью вращения, соответствующей режиму ожидания, для запасения предварительно определенного количества кинетической энергии во вращающемся элементе, и которое работает как генератор, когда энергия из линии энергоснабжения не подается, при этом элемент вращается за счет подачи парообразной рабочей текучей среды в турбину. Кроме того, способ содержит этап испарения рабочей текучей среды и поддержания ее при рабочей температуре только тогда, когда энергия из линии энергоснабжения не подается. Способ включает также поддержание рабочей текучей среды при температуре, соответствующей режиму ожидания, когда линия энергоснабжения работает, причем уровень температуры, соответствующий режиму ожидания, выше, чем уровень рабочей температуры, вследствие чего рабочая текучая среда обладает определенным количеством тепловой энергии, когда линия энергоснабжения работает. Кроме того, способ включает в себя подачу парообразной рабочей текучей среды в турбину и вращение за счет этого вращающегося элемента, осуществляемое в ответ на потерю энергии из линии энергоснабжения, вследствие чего турбина вращает элемент с номинальной рабочей скоростью, которая меньше, чем скорость вращения, соответствующая режиму ожидания. Способ включает также подключение установки к нагрузке, вследствие чего энергоснабжение нагрузки осуществляется только тогда, когда линия энергоснабжения не работает. При этом запасенная тепловая энергия в рабочей текучей среде и определенное количество кинетической энергии преобразуются установкой в электроэнергию для нагрузки при потере энергии в линии энергоснабжения.
Рабочая текучая среда предпочтительно является органической рабочей текучей средой. Кроме того, рабочей текучей средой также может быть вода.
Краткое описание чертежей
Ниже, в качестве примера, приводится описание конкретных вариантов осуществления настоящего изобретения со ссылками на чертежи, на которых:
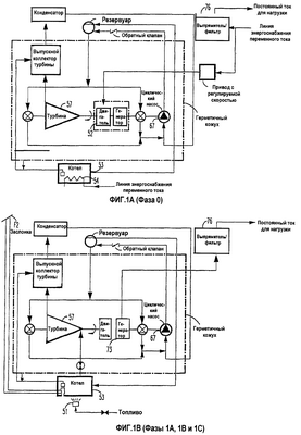
фиг.1А-1В изображают блок-схемы одного варианта осуществления установки, показывающие различные режимы или фазы работы согласно изобретению;
фиг.2 – блок-схему другого варианта осуществления установки согласно изобретению;
фиг.3 – модифицированную блок-схему другого варианта осуществления установки, показанной на фиг.2, согласно изобретению;
фиг.4 – блок-схему еще одного варианта модифицированной установки, показанной на фиг.2, согласно изобретению;
фиг.5 – блок-схему еще одного варианта осуществления установки согласно изобретению;
фиг.6 – блок-схему еще одного варианта осуществления установки согласно изобретению;
фиг.7 – блок-схему еще одного варианта осуществления установки согласно изобретению.
Подробное описание предпочтительных вариантов осуществления изобретения
На фиг.1А и 1В изображены основные фазы работы предпочтительного конкретного варианта осуществления установки, обозначенные как фазы 0, 1a, 1b и 1с и отображающие конфигурацию установки в зависимости от этапов работы установки. Фаза 0 соответствует положению, когда энергосистема обеспечивает подачу энергии из линии энергоснабжения на нагрузку, причем эта фаза длится столько времени, сколько подается энергия из линии энергоснабжения. В фазе 0 в установке поддерживается скорость вращения, соответствующая режиму ожидания с возможностью немедленного подключения (называемому также режимом ожидания с горячим котлом или режимом «горячего» резервирования), а рабочая текучая среда в котле 53 поддерживается при рабочей температуре посредством резистивного нагревателя, подключенного к упомянутой линии.
Фаза 1а наступает при потере энергии из линии энергоснабжения и в типичном случае длится несколько секунд, в течение которых замедление вращения турбины 57 заставляет генератор 73 осуществлять энергоснабжение нагрузки. После потери энергии рабочая текучая среда подается в турбину 57, а в горелку 51 подается топливо.
Фаза 1b в типичном случае длится несколько минут после того, как происходит потеря энергии в линии энергоснабжения, и за это время запасенная тепловая энергия в котле 53 преобразуется в электрическую и подается на нагрузку. В конце фазы 1b горелка обеспечивает подвод в котел такого количества тепла, которое является достаточным для поддержания в котле рабочей температуры, при этом работа турбины удовлетворяет нагрузке. В этот момент начинается фаза 1с, которая длится столько времени, сколько остается неработающей упомянутая установка, и не происходит выхлопа топлива.
В фазе 0 (фиг.1А) энергоснабжение нагрузки осуществляется из энергосистемы общего пользования через выпрямитель 76, а также подачи входной энергии переменного тока на двигатель 52, который поддерживает вращение турбины 57 или приводит ее во вращение, благодаря чему двигатель вращается. В этой фазе электрический нагреватель 54, запитываемый энергией переменного тока линии энергоснабжения, подаваемой из энергосистемы общего пользования, поддерживает температуру парогенератора или котла 53 выше нормальной рабочей температуры. Условия нормальной работы или нормальные рабочие условия – это условия, поддерживаемые в течение фазы 1с, описываемой ниже. С другой стороны, температуру котла или парогенератора 53 можно поддерживать при такой же температуре, как та, которая имеет место при нормальной работе (фаза 3). Кроме того, в фазе 0 электродвигатель 52 поддерживает скорость турбины 57, превышающей ее нормальную рабочую скорость. Условия нормальной работы или нормальные рабочие условия – это условия, поддерживаемые в течение фазы 1с. С другой стороны, скорость турбины 57 можно поддерживать равной ее нормальной рабочей скорости, т.е. той, которая имеет место при нормальной работе (фаза 3). В фазе 1а (фиг.1В) происходит отказ в системе энергоснабжения общего пользования, так что энергия из линии энергоснабжения не подается, а энергоснабжение нагрузки в течение короткого периода времени, например нескольких секунд, осуществляется турбиной 57, работающей по циклу Ренкина и использующей собственную инерцию или кинетическую энергию, через генератор 73 и выпрямитель 76. После этого в фазе 1b (фиг.1В) энергоснабжение нагрузки осуществляется турбиной 57, работающей по циклу Ренкина, через генератор 73 и выпрямитель 76 с использованием тепловой энергии, имеющейся в котле или парогенераторе 53. В фазе 1с (фиг.1В) энергоснабжение нагрузки осуществляется турбиной 57, 73, работающей по циклу Ренкина при нормальных рабочих условиях, через генератор и выпрямитель 76. При этом котел или парогенератор 53 подает в турбину 57, работающую по циклу Ренкина, пары, возникающие в результате появления газообразных продуктов сгорания из горелки 51.
Таким образом, турбина, работающая по циклу Ренкина, поддерживается в режиме ожидания с возможностью немедленного подключения и представляет собой вращающуюся турбину 57, а котел или парогенератор 53 находится в состоянии начального номинального расхода парообразной текучей среды. Таким образом, система, работающая по циклу Ренкина, содержащая вращающуюся турбину 57, работающую по циклу Ренкина, и горячий котел или парогенератор 53, находится в режиме ожидания с возможностью немедленного подключения и готова к работе для гарантии того, что требуемое энергоснабжение нагрузки осуществляется непрерывно.
На фиг.2 представлена система 10А энергоблока для непрерывного энергоснабжения, которая содержит турбину 57А, работающую по циклу Ренкина на органической рабочей текучей среде и предназначенную для работы в качестве турбинной системы 50А в режиме ожидания с возможностью немедленного подключения. В представленном варианте осуществления турбинная система 50А содержит электрический двигатель 52А для вращения турбины, когда электроэнергия подается из электрической сети. Система также содержит котел 53А и нагреватель 51А, имеющий горелку для сжигания топлива. Кроме того, система содержит электрический нагреватель 54А для нагрева жидкой органической рабочей текучей среды в котле, когда электроэнергия из линии энергоснабжения подается от электрической сети или энергосистемы общего пользования. Кроме этого, в данном варианте осуществления предусмотрен клапан 55А, который гарантирует подачу пара органической рабочей текучей среды в турбину 57А для ее нормальной работы, когда электроэнергия из электрической сети не подается.
При эксплуатации, когда электрическая сеть или энергосистема общего пользования обеспечивает подачу энергии, электродвигатель 52А вращает турбину 57А через блок 75А привода, который получает энергию от сети. В магистраль 66А поступает достаточное количество нагретого электрическим нагревателем 54А пара органической рабочей текучей среды из котла 53А для подачи этой текучей среды только к подшипникам 56А. Нагреватель, например горелка 51А, не работает, а заслонка, расположенная на выхлопной трубе котла 53А, предпочтительно поддерживается в закрытом состоянии исполнительным механизмом. Таким образом, жидкость, подаваемая по магистрали 66А, подается в резервуар 64А. Конденсат подается по магистрали 65А, где он охлаждается, к подшипникам 56А. Конденсат, выходящий из подшипников, подается насосом 67А, работа которого основана на принципе трубки Пито, в резервуар 64А, откуда он возвращается к подшипникам 56А. Электрический нагреватель 54А продолжает подавать тепло в органическую рабочую текучую среду в котел 53А для ее компенсации и возвращения по магистрали 68А назад в сосуд 69А, связанный с котлом 53А. При таких условиях от электрической сети осуществляется энергоснабжение нагрузки, а турбинная система, работающая по циклу Ренкина на органической рабочей текучей среде, поддерживается в режиме ожидания с возможностью немедленного подключения. Когда из электрической сети электроэнергия не подается, кинетическая энергия, имеющаяся в турбине 57А, позволяет энергоблоку 10А продолжать подачу электроэнергии, даже несмотря на то, что электроэнергия не подается в электродвигатель 52А из электрической сети или от энергосистемы общего пользования. Клапан 55А открывается блоком 85А управления, который отслеживает состояние линии энергоснабжения, чтобы пар органической рабочей текучей среды подавался из котла 53А по трубе 71А в блок 70А сопел турбины. Следовательно, в этом случае энергия вырабатывается за счет вращения турбины 57А, работающей по циклу Ренкина на органической рабочей текучей среде, причем турбина вращается под действием пара органической рабочей текучей среды, образующегося за счет тепла горячей органической текучей среды, находящейся в котле 53А. В то же время исполнительный механизм открывает заслонку, а нагреватель, т.е. горелка 51А, начинает работу по сигналу управления из блока 85А управления, который также посылает сигнал управления на открытие клапана 72А топлива. Кроме того, блок 85А управления посылает сигнал управления в электрический нагреватель 54А для остановки его работы. Вращение турбины 57А, работающей по циклу Ренкина на органической рабочей текучей среде, приводит к тому, что генератор 73А вырабатывает электроэнергию, которая может быть подана на нагрузку. Таким образом, тепло, вырабатываемое газообразными продуктами сгорания, выходящими из горелки 51А, нагревает рабочую текучую среду в котле 53А, который вырабатывает пары для подачи в турбину 57А.
Когда подача электроэнергии из электрической сети восстанавливается, блок 85А управления замеряет электроэнергию и формирует сигналы управления на отключение нагревателя, т.е. горелки 51А, на открытие заслонки, включение электрического нагревателя 54А и закрытие клапана 55А, вследствие чего пар органической рабочей текучей среды больше не подается через клапан в турбину 57А, работающую по циклу Ренкина на органической рабочей текучей среде. Органическая рабочая текучая среда продолжает подаваться к подшипникам 64А и 66А, резервуар 56А турбины 57А, как описано выше, через магистраль магистраль 65А.
Следует отметить, что в режиме ожидания или в фазе 0 (фиг.1А), когда энергия из линии энергоснабжения или энергосистемы общего пользования подается на нагрузку, турбина 57А приводится в движение двигателем 52А. В этом режиме котел 53А нагревается резистивным или электрическим нагревателем 54А, получающим электроэнергию из линии энергоснабжения от энергосистемы общего пользования или электрической сети. Рабочая текучая жидкость, подаваемая в резервуар 64А, охлаждается в магистрали 65А и подается к подшипникам 56А для смазки подшипников во время вращения турбины 57А.
В переходном режиме в фазе 1а (фиг.1В), когда происходит отказ энергосистемы общего пользования и подача энергии из линии энергоснабжения прерывается, кинетическая энергия, имеющаяся в турбине 57А, позволяет этой турбине продолжать вращаться, так что генератор 73А вырабатывает энергию, которая подается на нагрузку через выпрямитель 76А. В этот момент начинает открываться клапан 55А, так что оказывается возможной подача органического рабочего пара из котла 53А по трубе 71A в блок 70А сопел турбины для обеспечения подачи пара в турбину 57А для вращения. Кроме того, одновременно с отключением электрического нагревателя 54А происходит зажигание горелки 51А. После этого в фазе 1b (фиг.1В) клапан 55А, открывание которого завершилось, продолжает подавать пары в турбину 57А, используя тепло, имеющееся в котле или парогенераторе 53А, генератор 73А вырабатывает энергию, которая подается на нагрузку, клапан 72А открывается, горелка 51А зажигается. Соответственно, котел 53А быстро обеспечивает номинальный поток парообразной рабочей текучей среды.
Затем, когда прекращается подача энергии из линии энергоснабжения, что соответствует фазе 1 с (фиг.1В), действующий в активном режиме котел 53А, нагретый благодаря непрерывной работе горелки 51А, подает номинальный поток парообразной рабочей текучей среды в турбину 57А, которая приводит в действие генератор 73А для энергоснабжения нагрузки.
На фиг.3 показан модифицированный вариант 10В осуществления системы энергоблока, предназначенной для бесперебойного энергоснабжения. В этом варианте система энергоблока аналогична той, которая представлена на фиг.2, и работает на органической рабочей текучей среде. Вместе с тем, в этом варианте предусмотрен двигатель/генератор 52В, который, когда от электрической сети подается электроэнергия, работает как двигатель для вращения турбины 57В. Когда электроэнергия от электрической сети не подается, двигатель/генератор 52В работает как электрический генератор, чтобы вращение турбины 57В приводило к выработке двигателем/генератором 52В электроэнергии для подачи на нагрузку.
На фиг.4 показан модифицированный вариант 10С осуществления изобретения, в котором предложена система энергоблока для бесперебойного энергоснабжения. Этот вариант осуществления аналогичен варианту, представленному на фиг.1. Он работает на органической рабочей текучей среде. В этом варианте осуществления вместо двухпозиционного клапана 55А или 55В (фиг.1 и 2) от трубы 59С запитывается одно сопло турбины из нескольких сопел или десятков сопел, имеющихся в блоке 70С, так что незначительная доля паров органической рабочей текучей среды подается в турбину 57С по трубе 59С для ее вращения.
Следовательно, когда происходит подача электроэнергии из электрической сети, небольшое количество пара органической рабочей текучей среды подается по трубе 59С и по одному соплу соплового блока 70С для вращения турбины. В этом варианте осуществления отпадает потребность в электродвигателе для вращения турбины 57С, когда происходит подача электроэнергии из электрической сети. Кроме того, когда подачи электрической энергии по электрической сети не происходит, управляющий клапан 86С по сигналу из блока 85С управления подает пар органической рабочей текучей среды в остальные сопла в блоке 70С сопел для вращения турбины 57С на полную мощность.
В этих вариантах осуществления электрический генератор 73А (фиг.2) может быть синхронным, униполярным, асинхронным или генератором с постоянными магнитами, а двигатель 52А может быть асинхронным, синхронным или двигателем с постоянными магнитами.
Таким образом, в этих вариантах осуществления изобретения использование турбины 57, 57А, 57В и 57С, работающей по циклу Ренкина на органической рабочей текучей среде и вращающейся, когда подается энергия из линии энергоснабжения, исключает потребность в аккумуляторной батарее или аккумуляторных батареях.
Кроме того, хотя вышеизложенное описание относится к такой рабочей текучей среде, как органическая рабочая текучая среда, можно также использовать воду. Можно также использовать воду в качестве рабочей текучей среды в системах энергоустановок, работающих по циклу Ренкина, которые составляют часть вышеописанных систем.
На фиг.5 представлен модифицированный вариант 10D осуществления настоящего изобретения для бесперебойного энергоснабжения. Этот вариант аналогичен ранее описанным вариантам, за исключением того, что водная рабочая текучая среда подается из бака-накопителя 90D воды посредством насоса 56D в котел 53D. Подача очищенной воды в бак-накопитель 90D воды предпочтительно осуществляется из водоочистной системы 91D с подпиточной водой. Кроме того, в этом варианте осуществления подача происходит из паровой турбины 57D низкого давления, подключенной к высокочастотному асинхронному генератору/двигателю 73D, в выхлопной коллектор 60D турбины через трубу 92D в выхлопную или вытяжную трубу 94D для выпуска в атмосферу. Таким образом, турбина 57D имеет выхлоп в атмосферу и поэтому представляет собой паровую турбину с противодавлением. В альтернативном варианте труба или магистраль 92D предпочтительно сужается на выпускном конце, входящем в выхлопную трубу 94D, что способствует тяге, создаваемой в выхлопной или вытяжной трубе. В этом случае заслонка F3 может быть соединена снаружи с трубой или магистралью 92D на выпускном конце 93D. Присутствующую в трубе или магистрали 92D часть выхлопного пара, покидающего турбину 57D, можно смешивать с очищенной водой, подаваемой в котел 53D, для непосредственного подогрева воды, подаваемой в котел. Присутствующий в трубе или магистрали 92D выхлопной пар, покидающий турбину 57D, можно использовать для косвенного подогрева очищенной воды, подаваемой в котел 53D. Конденсат, образующийся во время такого подогрева, можно подавать в бак-накопитель 90D воды.
На фиг.6 представлен еще один вариант 10Е осуществления настоящего изобретения для бесперебойного энергоснабжения. Этот вариант аналогичен варианту, представленному на фиг.4. В этом варианте генератор/двигатель 73Е является синхронным или униполярным генератором/двигателем.
На фиг.7 представлен еще один вариант 10F осуществления настоящего изобретения для бесперебойного энергоснабжения. Этот вариант осуществления аналогичен ранее описанным вариантам, за исключением того, что циркуляция рабочей текучей среды – воды в энергоблоке 50F – осуществляется с помощью насоса 56F. В этом варианте пар низкого давления, покидающий турбину 57F, подается в выхлопной коллектор 60F турбины, а потом в конденсатор 62F, предпочтительно конденсатор с воздушным охлаждением, имеющий вентилятор для подачи воздуха в трубки и выработки пароконденсата, который с помощью насоса 56F подается в котел 53F. Генератор/двигатель 52F, подключенный к турбине 57F, может быть высокочастотным асинхронным генератором/двигателем или синхронным или униполярным генератором/двигателем.
При эксплуатации, когда электрическая сеть или энергосистема общего пользования подает энергию по линии энергоснабжения, электрический двигатель/генератор 52F, работающий как двигатель, вращает турбину 57F через блок 75F, который получает энергию от сети. Магистраль 66F получает достаточное количество пара органической рабочей текучей среды из котла 53F, нагреваемого электрическим нагревателем 54F, для подачи текучей среды только к подшипникам 56F. Нагреватель, например горелка 51F, при этом не работает, а заслонка, находящаяся на выхлопной трубе котла 53F, предпочтительно поддерживается в закрытом состоянии посредством исполнительного механизма. Таким образом, текучая среда, подаваемая по магистрали 66А, поступает в резервуар 64F. Конденсат подается по магистрали 65А, где он охлаждается, к подшипникам 56F. Конденсат, находящийся в подшипниках, подается посредством насоса 67F, работа которого основана на принципе трубки Пито, в резервуар 64F, откуда возвращается к подшипникам 56F. Электрический нагреватель 54F продолжает подвод тепла в органическую рабочую текучую среду в котле 53F для компенсации текучей среды, возвращающейся по магистрали 68F в сосуд 69F, связанный с котлом 53F. При таких условиях электрическая сеть осуществляет энергоснабжение нагрузки, а турбинная система, работающая по циклу Ренкина на органической рабочей текучей среде, поддерживается в режиме ожидания с возможностью немедленного подключения.
Когда электрическая сеть не подает электроэнергию, кинетическая энергия, запасенная в турбине 57F, позволяет энергоблоку 10F продолжать подачу электроэнергии, даже несмотря на то, что электроэнергия не подается в электродвигатель 52F из электрической сети или от энергосистемы общего пользования. Клапан 55F открывается блоком 85F управления, который отслеживает состояние линии энергоснабжения, чтобы пар органической рабочей текучей среды подавался из котла 53F по трубе 71F в блок 70F сопел турбины. В этом случае энергия вырабатывается за счет вращения турбины 57F, работающей по циклу Ренкина на органической рабочей текучей среде, причем турбина вращается под действием пара органической рабочей текучей среды, вырабатываемого за счет тепла, присутствующего в горячей текучей среде, находящейся в котле 53F. Исполнительный механизм открывает заслонку, а нагреватель 51F начинает работу, принимая сигнал управления и блока 85F управления, который также открывает клапан 72F топлива. Кроме того, блок 85F управления прекращает работу электрического нагревателя 54F. Вращение турбины 57F, работающей по циклу Ренкина на органической рабочей текучей среде, приводит к тому, что двигатель/генератор 52F, работающий теперь как генератор, вырабатывает электроэнергию, которая может быть подана на нагрузку. Таким образом, тепло, вырабатываемое газообразными продуктами сгорания, поступающими из горелки 51F, нагревает рабочую текучую среду в котле 53F, в котором образуются пары для подачи в турбину 57F.
Когда подача электроэнергии из электрической сети восстанавливается, блок 85F управления замеряет электроэнергию и формирует сигналы управления для отключения нагревателя, т.е. горелки 51F, открытия заслонки, включения электрического нагревателя 54F и закрытия клапана 55F, вследствие чего парообразная органическая рабочая текучая среда больше не подается через этот клапан в турбину 57F, работающую по циклу Ренкина на органической рабочей текучей среде. Рабочая текучая среда продолжает подаваться к подшипникам 56F турбины 57F66, как описано выше, через магистраль Р64, резервуар F и магистраль 65F.
Хотя в конкретных вариантах осуществления, описанных со ссылками на фиг.5, 6 и 7, речь идет о генераторе/двигателе, приводимом в действие турбиной 57D, 57Е и 57F, можно использовать вместо генератора/двигателя отдельные двигатель и генератор, например двигатель 52А и генератор 73А (фиг.1).
Следует подчеркнуть, что настоящее изобретение также включает в себя способ эксплуатации установки.
В настоящее время вариант осуществления изобретения, описанный со ссылками на фиг.3, считается предпочтительным вариантом осуществления изобретения.
Когда органическая текучая среда используется в качестве рабочей текучей среды в турбинной системе/системах, работающей/работающих по циклу Ренкина на органической рабочей текучей среде, эту среду предпочтительно выбирают из группы, состоящей из хлорбензола – дихлорбензола, трихлорбензола; бициклических ароматических углеводородов, замещенных бициклических ароматических углеводородов, гетероциклических ароматических углеводородов, замещенных гетероциклических ароматических углеводородов, бициклических или гетероциклических ароматических соединений, в которых одно кольцо является ароматическим, а другое конденсированное кольцо неароматическим, и их смесей, таких, как нафталин, 1-метил-нафталин, тетралин, хинолин, бензохинолин; органической алкилированной теплопередающей текучей среды или синтетической алкилированной ароматической теплопередающей текучей среды, например термических масел, таких как текучая среда «Терминол ЭлТи» (Thermilol LT, алкилзамещенная ароматическая текучая среда, жидкий теплоноситель), «Давтерм Джи» (Dowterm J, смесь изомеров и алкилированной ароматической текучей среды), изомеров диэтилбензола и смесей этих изомеров с бутилбензолом.
Хотя в вышеизложенном описании речь идет об эксплуатации в режиме ожидания с возможностью немедленного подключения, настоящее изобретение работоспособно и в режиме ожидания с возможностью подключения после небольшой задержки (называемого также режимом ожидания с теплым котлом или режимом «теплого» резервирования), при этом в дополнение к турбинной системе, работающей по циклу Ренкина и подробно описанной выше, предусматривается аккумуляторная батарея. В режиме ожидания с возможностью подключения после небольшой задержки аккумуляторная батарея обеспечивает энергоснабжение нагрузки после прекращения подачи энергии по линии энергоснабжения на нагрузку или после отказа системы энергоснабжения общего пользования до тех пор, пока турбина, работающая по циклу Ренкина, не начнет подавать требуемую энергию на нагрузку. В этом варианте осуществления котел поддерживается теплым, например, при температуре около 60°С, например, с помощью электрического нагревателя 54А (фиг.2), описанного выше, так что период времени, необходимый турбине, работающей по циклу Ренкина, для начала требуемого энергоснабжения нагрузки является относительно коротким (например, составляет до получаса). Поэтому аккумуляторная батарея, используемая в этой конфигурации, является относительно небольшой.
Кроме того, блоки можно использовать в конфигурации ожидания с возможностью подключения после существенной задержки (называемого также «холодным» резервированием), где предусматривается большая аккумуляторная батарея для энергоснабжения нагрузки, когда падает энергия в линии энергоснабжения, до тех пор, пока выработка энергии энергоблоком не достигнет номинального уровня. В такой системе энергоблок начинает работу после прекращения подачи энергии из линии энергоснабжения.
В соответствии с настоящим изобретением энергия, вырабатываемая генератором турбинного блока, работающего по циклу Ренкина, например генератором 73А (фиг.2), подается на нагрузку таким образом, что ее пороговое напряжение меньше, чем то, которое подается на нагрузку, когда осуществляется подача энергии из линии энергоснабжения. Это позволяет автоматически подавать энергию, вырабатываемую турбинным блоком, работающим по циклу Ренкина, на нагрузку сразу после того, как энергия, подаваемая из сети или от энергосистемы общего пользования, падает ниже некоторого определенного порогового значения. При наличии установки в соответствии с настоящим изобретением использование дополнительного или внешнего выпрямителя может не понадобиться. С другой стороны, возможность подавать энергию из линии энергоснабжения на нагрузку через дополнительный или внешний выпрямитель сохраняется.
Эксплуатация турбинного блока, работающего по циклу Ренкина с использованием таких текучих сред, как «Терминол» или «Давтерм Джи», позволяет работать при относительно высокой температуре. Во время работы с такими рабочими текучими средами достигаются малые потери, в частности при работе в режиме ожидания, когда вращение турбины обеспечивается энергией из сети или от энергосистемы общего пользования. Работа при высокой температуре может способствовать уменьшению габаритов конденсатора.
Формула изобретения
1. Установка для бесперебойного энергоснабжения, связанная с линией энергоснабжения для запитывания нагрузки, содержащая
а) по меньшей мере, одну турбинную систему оперативного резерва, работающую по циклу Ренкина на органической рабочей текучей среде, содержащую паровую турбину и генератор для генерирования энергии после потери энергии из электрической сети,
б) блок управления, предназначенный для определения потерь энергии из электрической сети и активирования указанной турбины, работающей по циклу Ренкина на органической рабочей текучей среде,
в) двигатель для вращения указанной турбины, когда энергия поступает из электрической сети.
2. Установка по п.1, отличающаяся тем, что содержит
а) контур нагрузки, соединяющий линию энергоснабжения с нагрузкой для подачи на нее энергии, когда линия энергоснабжения не работает,
б) вращающийся элемент, входящий в состав турбины, работающей по циклу Ренкина и подключенной к установке, которая работает как двигатель, когда энергия линии энергоснабжения подается на установку для вращения вращающегося элемента, и как генератор, когда энергия из линии энергоснабжения не подается, а вращающийся элемент вращается за счет подачи испаренной рабочей текучей среды в турбину,
в) контур привода, соединяющий линию энергоснабжения с установкой, обеспечивая вращение вращающегося элемента со скоростью, соответствующей режиму ожидания, когда линия энергоснабжения работает, для запасания определенного количества кинетической энергии во вращающемся элементе,
г) котел, содержащий рабочую текучую среду,
д) горелку, связанную с котлом, предназначенным для получения парообразной рабочей текучей среды и для поддержания ее при рабочей температуре, когда энергия из линии энергоснабжения не подается,
е) резистивный нагреватель, связанный с котлом и подключенный к линии энергоснабжения для поддержания рабочей текучей среды при температуре, соответствующей режиму ожидания, когда линия энергоснабжения работает, при этом соответствующий режиму ожидания уровень в котле выше, чем рабочий уровень, вследствие чего рабочая текучая среда обладает определенным количеством тепловой энергии, когда линия энергоснабжения работает,
ж) клапан для подключения котла к турбине для подачи парообразной рабочей текучей среды в турбину и вращения вращающегося элемента,
з) блок управления, формирующий сигнал при отключении линии энергоснабжения для включения горелки и образования в котле парообразной рабочей текучей среды, и для открывания клапана, который подает парообразную текучую среду в турбину, работающую по циклу Ренкина и вращающую вращающийся элемент с номинальной рабочей скоростью, которая меньше, чем скорость вращения, соответствующая режиму ожидания, и для подключения нагрузки и энергоснабжения нагрузки, когда линия энергоснабжения не работает, при этом тепловая энергия рабочей текучей среды в котле и определенное количество кинетической энергии преобразуются установкой в электроэнергию для нагрузки при отключении электроэнергии в линии энергоснабжения.
3. Установка по п.2, отличающаяся тем, что рабочая текучая среда является органической рабочей текучей средой.
4. Установка по п.3, отличающаяся тем, что рабочая текучая среда представляет собой «Давтерм Джи».
5. Установка по п.1, отличающаяся тем, что вращающийся элемент установлен в подшипниках, а турбина производит выхлоп охлажденной рабочей текучей среды при срабатывании клапана, причем установка для энергоснабжения содержит конденсатор для конденсации охлажденной рабочей текучей среды, выхлоп которой производится турбиной, и выработки конденсата, а также трубы для возврата в котел конденсата, часть которого используется для смазки подшипников.
6. Установка по п.5, отличающаяся тем, что котел имеет конструкцию, обеспечивающую получение относительно малого количества парообразной рабочей текучей среды, когда линия энергоснабжения работает, причем установка для энергоснабжения содержит выпускной коллектор, расположенный между турбиной и конденсатором для подачи охлажденной рабочей текучей среды в конденсатор, при этом установка для энергоснабжения также содержит трубу для подачи относительно малого количества парообразной рабочей текучей среды в выпускной коллектор, при этом конденсат смазывает подшипники, когда линия энергоснабжения работает.
7. Способ бесперебойного энергоснабжения нагрузки, подключенной к линии энергоснабжения, заключающийся в том, что а) используют, по меньшей мере. одну турбинную систему оперативного резерва, работающую по циклу Ренкина на органической рабочей текучей среде, содержащую паровую турбину и генератор для генерирования энергии после потери энергии из электрической сети,
б) определяют потери энергии из электрической сети и активируют указанную турбину, работающую по циклу Ренкина на органической рабочей текучей среде,
в) вращают указанную турбину, работающую по циклу Ренкина на органической рабочей текучей среде, когда энергия поступает из электрической сети.
8. Способ по п.7, отличающийся тем, что
а) подключают линию энергоснабжения к вращающемуся элементу, представляющему собой турбину, работающую по циклу Ренкина и подключенную к установке, которая работает как двигатель, когда энергия из линии энергоснабжения подается в установку для вращения вращающегося элемента со скоростью, соответствующей режиму ожидания, для запасения предварительно определенного количества кинетической энергии во вращающемся элементе, и работает как генератор, когда энергия из линии энергоснабжения не подается, при этом вращающийся элемент вращается за счет подачи парообразной текучей среды в турбину,
б) испаряют рабочую текучую среду и поддерживают ее при рабочей температуре только тогда, когда энергия из линии энергоснабжения не подается,
в) поддерживают температуру рабочей текучей среды на уровне, соответствующем режиму ожидания, когда линия энергоснабжения работает, причем уровень температуры, соответствующий режиму ожидания, выше, чем уровень рабочей температуры, вследствие чего рабочая текучая среда обладает определенным количеством тепловой энергии, когда линия энергоснабжения работает,
г) подают парообразную рабочую текучую среду в турбину для вращения вращающегося элемента при потере энергии из линии энергоснабжения, при этом турбина вращает вращающийся элемент с номинальной рабочей скоростью, которая меньше чем скорость вращения, соответствующая режиму ожидания, и
д) подключают установку к нагрузке для энергоснабжения нагрузки, когда линия энергоснабжения не работает, при этом запасенная тепловая энергия рабочей текучей среды и определенное количество кинетической энергии преобразуются установкой в электроэнергию для нагрузки при потере энергии из линии энергоснабжения.
РИСУНКИ
MM4A – Досрочное прекращение действия патента СССР или патента Российской Федерации на изобретение из-за неуплаты в установленный срок пошлины за поддержание патента в силе
Дата прекращения действия патента: 12.02.2008
Извещение опубликовано: 10.08.2010 БИ: 22/2010
|
|