|
|
(21), (22) Заявка: 2005117333/09, 06.06.2005
(24) Дата начала отсчета срока действия патента:
06.06.2005
(46) Опубликовано: 20.03.2007
(56) Список документов, цитированных в отчете о поиске:
УТКИН Г.М. и др. Радиопередающие устройства. – М.: Радио и связь, 1982, с.337-338, рис.23.4а. RU 2109306 С1, 20.04.1998. RU 27713 U1, 10.02.2003. FR 2710416 А, 31.03.1995. US 4338604 А, 06.07.1982. DE 3346155 А, 04.07.1985.
Адрес для переписки:
603950, г.Нижний Новгород, ул. Шапошникова, 5, ФГУП “ННИИРТ”
|
(72) Автор(ы):
Кокурошников Сергей Михайлович (RU), Марисов Павел Станиславович (RU), Фитасов Евгений Сергеевич (RU)
(73) Патентообладатель(и):
Федеральное государственное унитарное предприятие “Нижегородский научно-исследовательский институт радиотехники” (RU)
|
(54) ПЕРЕДАЮЩАЯ СИСТЕМА ИМПУЛЬСНОЙ РАДИОЛОКАЦИОННОЙ СТАНЦИИ С ФАЗИРОВАННОЙ АНТЕННОЙ РЕШЕТКОЙ
(57) Реферат:
Изобретение относится к радиотехнике и может быть использовано в радиолокации, в частности в приемопередающих устройствах малогабаритных импульсных РЛС кругового обзора малой и средней дальности действия с ФАР. Техническим результатом является обеспечение устойчивого рабочего режима передающей системы в переносной РЛС кругового обзора с дальностью 50 км и более (в пределах 100 км) с повышенными характеристиками мобильности и транспортируемости РЛС в жестких эксплуатационных условиях. Передающая система импульсной РЛС с ФАР содержит вторичные источники питания, излучающие антенные элементы, синхронизатор, возбудитель, формирователь зондирующих импульсов, делитель мощности, два балансных усилителя мощности, фазовращатель, оконечный усилитель мощности, ферритовое развязывающее устройство, антенный коммутатор, направленный ответвитель, общий импульсный модулятор, канальные импульсные модуляторы, блок управления передающей системой, сумматор, систему управления РЛС и приемный канал амплитудно-фазовой коррекции. 1 з.п. ф-лы, 1 ил.
Изобретение относится к радиотехнике и может быть использовано в радиолокации, в частности в приемопередающих устройствах малогабаритных импульсных радиолокационных станций (РЛС) кругового обзора малой и средней дальности действия с фазированными антенными решетками (ФАР).
Сверхвысокочастотные (СВЧ) передающие устройства для ФАР, в которых возбуждаются, формируются и усиливаются зондирующие импульсы, значительно сложнее, чем обычные радиопередатчики, в связи с тем, что в конструктивном отношении передатчики СВЧ усложнены в сравнении с передатчиками других диапазонов, т.к. активные приборы и колебательные системы генераторов СВЧ очень тесно сопрягаются друг с другом или представляют собой единое целое [1], а также в связи с большим числом излучающих элементов и каналов ФАР. Кроме того, полупроводниковые выходные каскады передающих устройств СВЧ в большинстве случаев работают в нелинейных режимах (с отсечкой тока), что усложняет синтез оптимальных структур передающих систем [2], особенно для твердотельных РЛС, обеспечивающих получение более высокой импульсной мощности, позволяющей использовать импульсы малой длительности с упрощением формирования и обработки зондирующих импульсов и более быстрым управлением лучами и формированием диаграммы направленности ФАР, но с повышением требований к надежности твердотельных передатчиков, обуславливающим повышение их стоимости и ухудшение весогабаритных показателей СВЧ-части передатчика [3]. Вместе с тем, перспективным является повышение мобильности и транспортируемости РЛС в сочетании с повышением ее эксплуатационной надежности [4].
Поэтому при проектировании импульсной РЛС с ФАР оптимизация передающей системы носит многоцелевой характер и включает обеспечение устойчивого рабочего режима передающей системы в сочетании с получением возможно большей выходной мощности, снимаемой с полупроводниковых приборов [5], в условиях повышенных эксплуатационных требований, таких как высокая мобильность РЛС в приемлемом диапазоне допустимых температурных и механических воздействий.
В информационных источниках известны такие средства достижения указанной оптимизации, как схема регулирования импульсной мощности на высокой частоте при раскачке усилителя мощности модулятором, к которому прикладывается регулирующее напряжение от стабилизатора напряжения, получающего управляющее напряжение с детектора, измеряющего выходной сигнал усилителя мощности, поступающий через радиочастотный монитор к антенне [6], схема стабилизации выходной мощности передатчика, основанная на регулировании тока питания предоконечного усилителя посредством элементов схемы, реализующей обратно-пропорциональную связь указанного тока с током питания выходного каскада [7], устройство защиты выходного каскада передатчика от напряжений, обусловленных неправильным согласованием антенны, с помощью двух активных полупроводниковых органов, первый из которых соединен непосредственно с выходом направленного ответвителя и управляет током, протекающим через второй орган, выход которого непосредственно соединен с управляющим органом каскада, предшествующего выходному каскаду, и таким образом запирает этот каскад [8], и устройство компенсации температурного отклонения рабочего режима усилителя мощности передатчика посредством дополнительной цепи усиления, образованной двумя транзисторами и выдающей напряжение поляризации третьего усилительного транзистора, регулируемое с помощью переменного резистора в эмиттере первого транзистора, который выдает на базу третьего транзистора напряжение, пропорциональное изменениям температуры [9].
Общими недостатками этих средств являются невысокая эффективность оптимизации передающей системы вследствие ее схемотехнического усложнения в аналоговом исполнении, в результате использования в ней указанных средств, а также вследствие сужения области ее применения, обусловленного невысокой функциональной эффективностью большинства из них и снижающего в итоге мобильность РЛС.
Известные радиолокационные передатчики, в конструкции которых активные узлы распределены по антенным элементам (см., например, источник информации – [10]) в случае оптимизации по массогабаритным показателям в РЛС для обнаружения целей с ФАР с уменьшенным количеством компонентов и конструктивным разнесением активных узлов на антенне [11], характеризуются недостаточно эффективным сочетанием характеристик: надежность передающей системы – мобильность РЛС.
С точки зрения сходства технической сущности в качестве прототипа заявляемой передающей системы выбрана передающая система импульсной РЛС с ФАР, включающая вторичные источники питания и получающее от них напряжение твердотельное микрополосковое устройство возбуждения, формирования и усиления зондирующих импульсов (УВФУЗИ), которое снабжено средствами улучшения его электрических характеристик, подключено к излучающим антенным элементам и размещено близко к ним, при этом структурное решение данной передающей системы позволяет избежать применения мощного возбудителя в результате построения канальных усилителей мощности, размещающихся на антенне [12] и имеющих модульное микрополосковое исполнение [13].
Основным недостатком передающей системы прототипа является громоздкость ее конструкции, понижающая ее надежность и мобильность РЛС.
Технический результат предлагаемого изобретения – обеспечение устойчивого рабочего режима передающей системы, позволяющей получить высокий коэффициент полезного действия усилителя импульсов при низких нелинейных искажениях и неуправляемых фазовых сдвигах в передающих каналах переносной РЛС кругового обзора с дальностью 50 км и более (в пределах 100 км) с повышенными характеристиками мобильности и транспортируемости РЛС в жестких эксплуатационных условиях механического и климатического воздействия за счет повышения надежности и уменьшения массогабаритных показателей передающей системы в результате снижения ее аппаратуронасыщенности и упрощения схемотехнического решения в сочетании с мерами по усилению конструкционной прочности.
Указанный технический результат достигается тем, что в известной передающей системе импульсной РЛС с ФАР, содержащей вторичные источники питания и получающее от них напряжение твердотельное микрополосковое УВФУЗИ, которое снабжено средствами улучшения его электрических характеристик и подключено к излучающим антенным элементам, УВФУЗИ включает синхронизатор, своим первым выходом соединенный с синхрозадающим входом возбудителя, подключенного генерирующим выходом к входу формирователя зондирующих импульсов, подсоединенного основным выходом к входу многоканального делителя мощности, который своими выходами подключен к N усилительным каналам, выполненным каждый в виде первого балансного усилителя мощности (БУМ), своим основным входом соединенного с одним из выходов делителя мощности и выходом – с основным входом канального многоразрядного фазовращателя, и второго БУМ, своим основным входом соединенного с выходом канального фазовращателя, а также оконечного усилителя мощности (ОУМ), своим основным входом соединенного с выходом второго БУМ и выходом – через ферритовое развязывающее устройство с входом антенного коммутатора, на выходе которого установлен направленный ответвитель, а в качестве средств улучшения электрических характеристик УВФУЗИ в передающую систему введены общий импульсный модулятор (ИМ), первым многоканальным выходом соединенный с входом управления первого и второго БУМ, имеющих линейный режим работы, в каждом усилительном канале для коммутации мощности потребления, канальные ИМ, каждый из которых в усилительном канале своим выходом соединен с входом управления ОУМ для коммутации и регулирования мощности, и устройство амплитудно-фазовой коррекции (АФК) усилительных каналов, выполненное, для компенсации неуправляемых фазовых сдвигов импульсных сигналов, на основе блока управления передающей системой, своими двумя многоканальными выходами подключенного соответственно к входу управления каждого канального фазовращателя и к входу каждого канального ИМ и своим первым входом для обратной связи соединенного через приемный канал АФК с выходом многоканального сумматора, к входам которого подсоединены выходы направленных ответвителей, установленных на выходе антенных коммутаторов, при этом к второму входу блока управления передающей системой подключена, для задания импульсных характеристик генерирования и температурной коррекции рабочего режима передающей системы, система управления РЛС, содержащая блок памяти температурных поправок фазовых и амплитудных режимных параметров, например, в составе автономного пульта управления РЛС, выполненного с возможностью дистанционного выноса, блок управления передающей системой частотозадающим выходом подсоединен к входу управления возбудителя, а синхрозадающим выходом – к входу синхронизатора, имеющего второй выход, соединенный, для опережения по времени по отношению к генерированию зондирующих импульсов функционирования общего и канальных ИМ в режиме временной синхронизации коммутации мощности в первом и втором БУМ и ОУМ в усилительных каналах, с третьим входом блока управления передающей системой, который синхро- и амплитудозадающим выходом соединен, для указанной синхронизации, с входом общего ИМ, общий ИМ своим вторым многоканальным выходом соединен с входами управления антенных коммутаторов на выходе усилительных каналов, формирователь зондирующих импульсов подключен своим гетеродинным выходом к приемному каналу АФК, а ОУМ имеет балансное схемное исполнение с нелинейным режимом его работы.
В частном случае выполнения в заявляемой передающей системе возбудитель, формирователь зондирующих импульсов и общий ИМ группируются на одной, усилительные каналы с многоканальными делителем мощности на их входе и сумматором мощности на выходе направленных ответвителей группируются на второй крайних подложках, а блок управления передающей системой, приемный канал амплитудно-фазовой коррекции и синхронизатор группируются с двух сторон центральной подложки-полки, закрепленной между теплоотводящими продольными стенками корпуса, выполненными заодно с замкнутыми по их периметру поперечными стенками корпуса, снабженными средствами их герметичного скрепления между собой, при этом указанные подложки совмещены с несущими полками герметичного корпуса – единого контейнера РЛС с выполнением крайних из них в виде теплоотводящих продольных стенок корпуса и снабженных снаружи ребрами охлаждения-жесткости, причем вторичные источники питания размещены на крайних подложках – теплоотводящих продольных стенках корпуса с учетом баланса рассеяния тепла по две стороны корпуса, при этом прочность конструкции корпуса передающей системы усилена промежуточными втулками центрирования центральной подложки-полки относительно крайних подложек, совмещенными с монтажными элементами обеспечения межуровневой коммутации между подложками, а излучающие антенные элементы смонтированы снаружи корпуса.
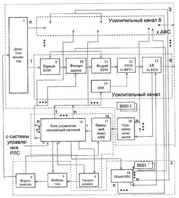
На чертеже представлена структурная схема предлагаемой передающей системы.
Передающая система импульсной РЛС с ФАР включает вторичные источники питания (ВИП) 1 и получающее от них напряжение твердотельное микрополосковое УВФУЗИ, причем ВИП 1 размещены на подложках 2 и 3 теплоотводящих продольных стенках корпуса – единого контейнера РЛС с учетом баланса рассеяния тепла по две стороны корпуса.
УВФУЗИ содержит синхронизатор 4, своим первым выходом соединенный с синхрозадающим входом возбудителя 5, подключенного генерирующим выходом к входу формирователя 6 зондирующих импульсов, подсоединенного основным выходом к входу многоканального делителя мощности 7, который своими выходами подключен к N, в данном примере равном пяти, усилительным каналам 8. Каждый усилительный канал 8 выполнен в виде первого балансного усилителя мощности (БУМ) 9, своим основным входом соединенного с одним из выходов делителя мощности 7 и выходом – с основным входом канального многоразрядного фазовращателя 10, и второго БУМ 11, своим основным входом соединенного с выходом канального фазовращателя 10, а также обеспечивающего выходную импульсную мощность 150 Вт оконечного усилителя мощности (ОУМ) 12, своим основным входом соединенного с выходом второго БУМ 11 и выходом – через ферритовое развязывающее устройство (ФРУ) с входом антенного коммутатора (АК) 13, на выходе которого установлен направленный ответвитель (НО).
В качестве средств улучшения электрических характеристик УВФУЗИ в схему передающей системы введены общий импульсный модулятор (ИМ) 14, первым многоканальным выходом соединенный с входом управления первого 9 и второго 11 БУМ, имеющих линейный режим работы, в каждом усилительном канале 8 для коммутации мощности потребления, канальные ИМ 15, каждый из которых в усилительном канале 8 своим выходом соединен с входом управления балансного ОУМ 12, имеющего нелинейный режим работы, для коммутации и регулирования мощности, и устройство АФК усилительных каналов 8, выполненное для компенсации неуправляемых фазовых сдвигов импульсных сигналов и совмещения схемы формирования диаграммы направленности ФАР с передающей системой, на основе блока управления передающей системой 16, своими двумя многоканальными выходами подключенного соответственно к входу управления каждого канального фазовращателя 10 и к входу каждого канального ИМ 15 и своим первым входом для обратной связи соединенного через приемный канал АФК 17 с выходом многоканального сумматора 18, к входам которого подсоединены выходы НО, установленных на выходе АК 13.
При этом к второму входу блока управления передающей системой 16 подключена, для задания импульсных характеристик генерирования и температурной коррекции рабочего режима передающей системы, система управления РЛС, содержащая блок памяти температурных поправок фазовых и амплитудных режимных параметров, например, в составе автономного пульта управления РЛС, выполненного с возможностью его дистанционного выноса (на схеме указанный блок памяти не показан).
Блок управления передающей системой 16 частотозадающим выходом подсоединен к входу управления возбудителя 5, синхронозадающим выходом – к входу синхронизатора 4, имеющего второй выход, соединенный, для опережения по времени по отношению к генерированию зондирующих импульсов функционирования общего 14 и канальных 15 ИМ в режиме временной синхронизации коммутации мощности в первом 9 и втором 11 БУМ и ОУМ 12 в усилительных каналах 8, с третьим входом блока управления передающей системой 16, который синхроамплитудозадающим выходом соединен, для указанной синхронизации и стабилизации уровня выходной мощности в БУМ 9 и 11, с входом общего ИМ 14.
Общий ИМ 14 своим вторым многоканальным выходом соединен для схемотехнического совмещения устройства управления ФАР с передающей системой с входами управления антенных коммутаторов 13 на выходе усилительных каналов 8, а формирователь 6 подключен своим гетеродинным выходом к приемному каналу АФК 17.
Блок управления передающей системой 16 может быть выполнен на основе программируемых логических интегральных схем. Пульт управления РЛС имеет возможность соединения с передающей системой посредством волоконно-оптического кабеля или радиосвязи.
Конструктивное исполнение передающей системы предусматривает оптимальное функционально-эксплуатационное группирование размещаемых ее гибридно-интегральных узлов, объединенных, в частности, в генераторную, цифровую и СВЧ усилительную составляющие части передающей системы. В данном примере выполнения гибридно-интегральные узлы передающей системы размещены на трех отдельных подложках, совмещенных с несущими полками герметичного корпуса – единого контейнера РЛС с выполнением крайних из них 2 и 3 в виде стенок корпуса и снабженных снаружи ребрами охлаждения – жесткости, и группированием возбудителя 5, формирователя 6 и общего ИМ 14 на одной 2 – и усилительных каналов 8 с многоканальным делителем мощности 7 на их входе и сумматором мощности 18 на выходе НО – на второй 3 крайних подложках-стенках корпуса и остальных функциональных блоков передающей системы – с двух сторон центральной подложки 19 – полки, закрепленной между продольными стенками, выполненными заодно с замкнутыми по их периметру поперечными стенками корпуса, снабженными средствами их герметичного скрепления между собой. При этом прочность конструкции корпуса передающей системы, совмещенного с единым контейнером РЛС, усилена промежуточными втулками центрирования полки-подложки 19 относительно стенок-подложек 2 и 3, совмещенными с монтажными элементами обеспечения межуровневой коммутации между сгруппированными гибридно-интегральными узлами на отдельных подложках, а излучающие антенные элементы смонтированы снаружи корпуса.
Передающая система работает циклически с периодическим излучением зондирующих импульсов следующим образом.
Синхронизатор 4 в результате поступления синхрозадающего сигнала из блока управления передающей системой 16 вырабатывает импульсную последовательность, которая управляет работой возбудителя 5. Пачка импульсов с возбудителя 5 переносится формирователем 6 на несущую частоту передающей системы после поступления частотозадающего сигнала из блока управления передающей системой 16 на вход управления возбудителя 5. При этом на втором выходе синхронизатора 4 одновременно присутствует опережающая по времени импульсная последовательность, которая через блок управления передающей системой 16 запускает общий ИМ 14 и канальные ИМ 15. На выходе из формирователя 6 пачка зондирующих импульсов делится на N каналов делителем мощности 7. В каждом усилительном канале 8 импульсы усиливаются по амплитуде первым БУМ 9 в линейном режиме, корректируются по фазе в фазовращателе 10 блоком управления передающей системой 16, образующим с приемным каналом АФК 17 и сумматором мощности 18 устройство АФК усилительных каналов 8, на которое поступают контролируемые импульсные сигналы, снимаемые с НО на выходе АК 13, после чего импульсы в усилительном канале 8 усиливаются вторым БУМ 11 в линейном режиме. Общий ИМ 14 при этом задает режим работы транзисторов в составе БУМ 9 и 11 путем импульсной модуляции, осуществляя коммутацию мощности потребления. Далее пачка зондирующих импульсов в каждом усилительном канале 8 усиливается ОУМ 12 в нелинейном режиме и поступает через АК 13 в антенно-фидерную систему. При этом канальным ИМ 15 осуществляется коллекторная модуляция ОУМ 12 и коррекционное амплитудное регулирование импульсов с помощью блока управления передающей системой 16 и устройства АФК усилительных каналов 8 в режиме временной синхронизации в БУМ 9 и 11 и ОУМ 12. Блок управления передающей системой 16, кроме того, производит управление ФАР: путем задаваемого системой управления РЛС посредством фазовращателей 10 канального распределения сдвига фазы зондирующих импульсов и формирования канальных амплитудных весов зондирующих импульсов, а также управления включением АК 13 с помощью общего ИМ 14.
При температурном изменении внешних эксплуатационных условий посредством системы управления РЛС, содержащей блок памяти температурных поправок фазовых и амплитудных режимных параметров, в передающей системе производится температурная коррекция рабочего режима БУМ 9 и 11 и ОУМ 12.
Предлагаемые особенности схемотехнического построения усилительных каналов 8, при котором канал начинается с БУМ 9 и между ним и БУМ 11 введен фазовращатель 10, позволяют обеспечить устойчивость динамического диапазона усиления зондирующих импульсов.
При этом схемотехническое решение передающей системы в целом в сочетании с мерами по усилению ее конструкционной прочности позволяет при дальности кругового обзора 50 км и более (в пределах 100 км) и импульсной мощности передающей системы 400-500 Вт в дециметровом и метровом диапазонах волн обеспечить устойчивый рабочий режим передающей системы с привлечением улучшенных полупроводниковых линейных балансных усилителей мощности [14] в качестве БУМ 9 и 11 и многокаскадных балансных усилителей в качестве ОУМ 12 в канальных усилительных каналах 8 в эксплуатационных условиях повышенной жесткости.
При этом снижение аппаратуронасыщенности позволяет при указанных параметрах РЛС кругового обзора выйти на массогабаритные показатели передающей системы до 8 кг и 500×400×35 мм, что подтверждает повышение мобильности и транспортируемости РЛС данного класса.
Список источников информации
1. Передающие устройства СВЧ. Под редакцией М.В.Вамберского. М.: Высшая школа, 1984 г., с.3.
2. Радиопередающие устройства. Под ред. О.А.Челнокова. М.: Радио и связь, 1982 г., с.6-7.
3. Анашкин А.А. Транзисторные РЛС второго поколения. М.: ЦНИИ Электроника, 1985 г., с.3-6.
4. Петьков А.А. Наземные обзорные РЛС ПВО.- Научно-технический сборник №5. Минск, “Издание Военной академии Республики Беларусь”, 2000 г., с.58.
5. Широкополосные радиопередающие устройства (Радиочастотные тракты на полупроводниковых приборах). Под редакцией О.В.Алексеева. М.: Связь, 1978 г., с.270-271.
6. Патент США №3493867, Н 04 В 1/04, 1970 г.
7. Патент США №3644832, Н 04 В 1/04, Н 02 Н 7/20, Н 033/30, 1972 г.
8. Заявка ФРГ №1541504, Н 04 В 1/04, 1975 г.
9. Заявка Франции №2245125, H 03 F 1/30, Н 04 В 1/02, 1975 г.
10. Заявка Германии №19931928, G 01 S 7/03, 2001 г.
11. Заявка РСТ №24087, H 01 Q 21/08, 2000 г.
12. Радиопередающие устройства. Под редакцией Г.М.Уткина, М.В.Благовещенского. М. Радио и связь, 1982 г., с.337-338, рис.23.4.а.
13. Заявка ЕПВ №0246640, Н 01 Q 3/26, 21/00, G 01 S 7/02, Н 04 В 1/44, 1987 г.
14. Петров Г.В., Толстой А.И. Линейные балансные СВЧ-усилители. М.: Радио и связь, 1983 г., с.152-158, рис.8.8.6.
Формула изобретения
1. Передающая система импульсной радиолокационной станции (РЛС) с фазированной антенной решеткой (ФАР), содержащая вторичные источники питания и получающее от них напряжение твердотельное микрополосковое устройство возбуждения, формирования и усиления зондирующих импульсов (УВФУЗИ), которое снабжено средствами улучшения его электрических характеристик, при этом УВФУЗИ подключено к излучающим антенным элементам, отличающаяся тем, что УВФУЗИ включает синхронизатор, своим первым выходом соединенный с синхрозадающим входом возбудителя подключенного генерирующим выходом к входу формирователя зондирующих импульсов, подсоединенного основным выходом к входу многоканального делителя мощности, который своими выходами подключен к N усилительным каналам, выполненным каждый в виде первого балансного усилителя мощности (БУМ), своим основным входом соединенного с одним из выходов делителя мощности и выходом – с основным входом канального многоразрядного фазовращателя, и второго БУМ, своим основным входом соединенного с выходом канального фазовращателя, а также оконечного усилителя мощности (ОУМ), своим основным входом соединенного с выходом второго БУМ и выходом через ферритовое развязывающее устройство с входом антенного коммутатора, на выходе которого установлен направленный ответвитель, а в качестве средств улучшения электрических характеристик УВФУЗИ в передающую систему введены общий импульсный модулятор (ИМ), первым многоканальным выходом соединенный с входом управления первого и второго БУМ, имеющих линейный режим работы, в каждом усилительном канале для коммутации мощности потребления, канальные ИМ, каждый из которых в усилительном канале своим выходом соединен с входом управления ОУМ для коммутации и регулирования мощности, и устройство амплитудно-фазовой коррекции усилительных каналов, выполненное для компенсации неуправляемых фазовых сдвигов импульсных сигналов, на основе блока управления передающей системой, своими двумя многоканальными выходами подключенного, соответственно, к входу управления каждого канального фазовращателя и к входу каждого канального ИМ и своим первым входом для обратной связи соединенного через приемный канал амплитудно-фазовой коррекции с выходом многоканального сумматора, к входам которого подсоединены выходы направленных ответвителей, установленных на выходе антенных коммутаторов, при этом к второму входу блока управления передающей системой подключена, для задания импульсных характеристик генерирования и температурной коррекции рабочего режима передающей системы, система управления РЛС, содержащая блок памяти температурных поправок фазовых и амплитудных режимных параметров, например, в составе автономного пульта управления РЛС, выполненного с возможностью дистанционного выноса, блок управления передающей системой частотозадающим выходом подсоединен к входу управления возбудителя, а синхрозадающим выходом – к входу синхронизатора, имеющего второй выход, соединенный для опережения по времени по отношению к генерированию зондирующих импульсов функционирования общего и канальных ИМ в режиме временной синхронизации коммутации мощности в первом и втором БУМ и ОУМ в усилительных каналах с третьим входом блока управления передающей системой, который синхро- и амплитудозадающим выходом соединен для указанной синхронизации с входом общего ИМ, общий ИМ своим вторым многоканальным выходом соединен с входами управления антенных коммутаторов на выходе усилительных каналов, формирователь зондирующих импульсов подключен своим гетеродинным выходом к приемному каналу амплитудно-фазовой коррекции, а ОУМ имеет балансное схемное исполнение с нелинейным режимом его работы.
2. Передающая система по п.1, отличающаяся тем, что возбудитель, формирователь и общий ИМ группируются на одной, усилительные каналы с многоканальными делителем мощности на их входе и сумматором мощности на выходе направленных ответвителей группируются на второй крайних подложках, а блок управления передающей системой, приемный канал амплитудно-фазовой коррекции и синхронизатор группируются с двух сторон центральной подложки-полки, закрепленной между теплоотводящими продольными стенками корпуса, выполненными заодно с замкнутыми по их периметру поперечными стенками корпуса, снабженными средствами их герметичного скрепления между собой, при этом указанные подложки совмещены с несущими полками герметичного корпуса – единого контейнера РЛС с выполнением крайних из них в виде теплоотводящих продольных стенок корпуса и снабженных снаружи ребрами охлаждения-жесткости, причем вторичные источники питания размещены на крайних подложках – теплоотводящих продольных стенках корпуса с учетом баланса рассеяния тепла по две стороны корпуса, при этом прочность конструкции корпуса передающей системы усилена промежуточными втулками центрирования центральной подложки-полки относительно крайних подложек, совмещенными с монтажными элементами обеспечения межуровневой коммутации между подложками, при этом излучающие антенные элементы смонтированы снаружи корпуса.
РИСУНКИ
PD4A – Изменение наименования обладателя патента СССР или патента Российской Федерации на изобретение
(73) Новое наименование патентообладателя:
Открытое акционерное общество «Федеральный научно-производственный центр «Нижегородский научно-исследовательский институт радиотехники» (RU)
Адрес для переписки:
603950, г. Нижний Новгород, ул. Шапошникова, д. 5, ОАО «ФНПЦ «ННИИРТ»
Извещение опубликовано: 10.09.2009 БИ: 25/2009
|
|