|
|
(21), (22) Заявка: 2002131630/28, 25.11.2002
(24) Дата начала отсчета срока действия патента:
25.11.2002
(43) Дата публикации заявки: 27.05.2004
(46) Опубликовано: 20.03.2007
(56) Список документов, цитированных в отчете о поиске:
RU 2060510 C1, 20.05.1996. RU 2146376 C1, 10.03.2000. SU 1026090 A, 30.06.1983. SU 1173360 А, 15.08.1985. ЕР 0080425 А1, 01.06.1983.
Адрес для переписки:
390014, г.Рязань, Военный автомобильный институт, НИО, А.Д. Герасимову
|
(72) Автор(ы):
Рогачев Владимир Дмитриевич (RU)
(73) Патентообладатель(и):
Военный автомобильный институт (RU)
|
(54) УСТРОЙСТВО ДЛЯ КОНТРОЛЯ ЭЛЕКТРОННЫХ РЕГУЛЯТОРОВ НАПРЯЖЕНИЯ
(57) Реферат:
Изобретение может быть использовано для контроля, регулировки и локализации неисправностей в электронных регуляторах напряжения зажигания. Технический результат: упрощение схемы устройства и расширение его функциональных возможностей. Сущность: устройство содержит источник изменяющегося напряжения, выход которого соединен с резистором нагрузки, вольтметр пиковых значений, осциллографическое устройство, каскад усиления на транзисторе с базовым и коллекторным резисторами. Выход каскада усиления соединен со входами вольтметра пиковых значений и усилителя сигналов осциллографического устройства. Базовый резистор соединен со вторым выводом резистора нагрузки, а коллекторный резистор – с выходом источника изменяющегося напряжения. Источник изменяющегося напряжения выполнен в виде двухполупериодного выпрямителя, питающегося от одной вторичной обмотки трансформатора. Выход другой вторичной обмотки трансформатора соединен со входом усилителя развертки осциллографического устройства. 3 ил.
Изобретение относится к измерительной технике и может использоваться для контроля, регулировки и локализации неисправностей в электронных регуляторах напряжения.
Известно устройство (патент RU №2060510, МПК G 01 R 31/00, 1996 г.) для контроля величины регулируемого напряжения электронного регулятора напряжения, содержащее источник изменяющегося напряжения в виде генератора треугольных импульсов, сопротивление нагрузки, вольтметр пиковых значений, делитель частоты и осциллографическое устройство с усилителями сигналов и развертки, подключенные таким образом, что выход генератора треугольных импульсов подключен к входам делителя частоты, вольтметра пиковых значений, усилителя сигналов осциллографического устройства и сопротивлению нагрузки, а выход делителя частоты – к усилителю развертки осциллографического устройства.
Недостатками этого устройства является сложность схемы и отсутствие возможности локализации неисправностей в регуляторе напряжения.
Настоящее изобретение направлено на упрощение схемы устройства и расширение его функциональных возможностей.
Решение поставленной задачи достигается тем, что устройство, содержащее источник изменяющегося напряжения, выход которого соединен с резистором нагрузки, вольтметр пиковых значений и осциллографическое устройство, дополнительно введен каскад усиления на транзисторе с базовым и коллекторным резисторами, включенный таким образом, что выход каскада усиления соединен со входами вольтметра пиковых значений и усилителя сигналов осциллографического устройства, базовый резистор соединен со вторым выводом резистора нагрузки, а коллекторный резистор – с выходом источника изменяющегося напряжения, при этом источник изменяющегося напряжения выполнен в виде двухполупериодного выпрямителя, питающегося от одной вторичной обмотки трансформатора, а выход другой вторичной обмотки трансформатора соединен со входом усилителя развертки осциллографического устройства.
Построение источника изменяющегося напряжения в виде двухполупериодного выпрямителя упрощает его схему, а также дает возможность исключить делитель частоты из схемы и управлять разверткой осциллографического устройства от трансформатора выпрямителя, так как после двухполупериодного выпрямителя частота напряжения удваивается, что также упрощает схему. Введение дополнительного каскада усиления на транзисторе и управление разверткой осциллографического устройства синусоидальным напряжением позволяет наблюдать на экране осциллографического устройства фигуры Лиссажу, по которым определяется уровень регулируемого напряжения, поддерживаемый электронным регулятором напряжения, разброс параметров срабатывания и отпускания регулятора напряжения, стабильность переключения регулятора (отсутствие колебательных процессов в регуляторе), а также в случае неисправности регулятора определяется характер неисправности регулятора и неисправный каскад регулятора напряжения, что расширяет функциональные возможности устройства.
Все это позволяет сделать вывод о соответствии заявляемого устройства критерию “существенные отличия”.
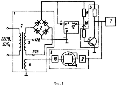
На фиг.1 представлена структурная схема предлагаемого устройства для контроля электронных регуляторов напряжения, на фиг.2 – импульсы напряжения, на фиг.3 – фигуры Лиссажу.
Устройство содержит источник изменяющегося напряжения 1, выполненный в виде двухполупериодного выпрямителя 2, питающегося от одной вторичной обмотки 3 трансформатора 4, первичная обмотка которого включается в сеть переменного тока 220 В, 50 Гц, выход источника изменяющегося напряжения 1 соединен с резистором нагрузки 5, каскад усиления 6 на транзисторе с базовым и коллекторным резисторами, выход которого соединен со входами вольтметра 7 пиковых значений и усилителя 9 сигналов осциллографического устройства 8, базовый и коллекторный резисторы соответственно соединены со вторым выводом резистора нагрузки 5 и с выходом источника изменяющегося напряжения 1. Выход другой вторичной обмотки 11 трансформатора 4 соединен со входом усилителя развертки 10 осциллографического устройства 8.
Устройство работает следующим образом.
Проверяемый регулятор напряжения 12 своими клеммами “+”, “-” и “Ш” подсоединяется к одноименным клеммам устройства.
При подключении устройства к сети на вход регулятора напряжения 12 подаются импульсы напряжения с выпрямителя 2. Амплитуда этих импульсов определяется действующим напряжением вторичной обмотки 3 трансформатора 4, которое должно быть 12 В для регуляторов напряжения, настроенных на 14 и 24 В для 28-вольтовых регуляторов. На обмотке 3 имеются соответствующие выводы.
Форма этих импульсов показана на фиг.2 (пунктирная линия). Когда напряжение импульсов достигает порога срабатывания регулятора напряжения, его выходной транзистор закрывается, напряжение на клемме Ш повышается и транзистор усилительного каскада 6 открывается, и напряжение на выходе усилительного каскада 6 уменьшается до напряжения насыщения транзистора, а когда напряжение импульса спадает до напряжения отпускания регулятора, напряжение на выходе усилительного каскада 6 вновь возрастает. И на выходе усилительного каскада 6 будут чередоваться импульсы напряжения, амплитуда которых будет равна напряжению срабатывания и напряжению отпускания регулятора напряжения (в случае, если они отличаются). На фиг.2 импульсы показаны сплошной линией. При этом вольтметр пиковых значений 7 регистрирует напряжение срабатывания регулятора напряжения. Одновременно импульсы с выхода усилительного каскада 6 поступают на вход усилителя сигналов 9 осциллографического устройства 8, и на экране последнего будут наблюдаться фигуры Лиссажу в зависимости от состояния регулятора напряжения. При исправном регуляторе напряжения будут наблюдаться зеркально-симметричные треугольные импульсы (фиг.3а), амплитуда которых соответствует напряжению срабатывания регулятора напряжения. Если напряжение отпускания регулятора меньше напряжения срабатывания, то на импульсах будет наблюдаться две вертикальных линии, длина меньшей будет определять напряжение отпускания регулятора напряжения, при наличии колебательных процессов в регуляторе напряжения количество вертикальных линий еще увеличивается.
По фигурам Лиссажу определяется и характер неисправности регулятора напряжения, когда выходной транзистор регулятора пробит или всегда открыт из-за неисправностей в предыдущих каскадах, то на экране осциллографического устройства 8 будут наблюдаться две зеркально-симметричных линии под углом к горизонтали (фиг.3б). Когда выходной транзистор регулятора в обрыве или закрыт из-за неисправностей в предыдущих каскадах, то на экране осциллографического устройства наблюдается почти прямая линия, края которой могут быть подняты из-за конечной величины напряжения насыщения транзистора усилительного каскада 6 (фиг.3в).
С помощью фигур Лиссажу можно и локализовать неисправный каскад в регуляторе напряжения, последовательно подключая базовый резистор к выходу соответствующего каскада усиления. На выходе исправного каскада наблюдаются фигуры, представленные на фиг.3а, г, а на неисправных каскадах – на фиг.3б, в.
Таким образом, построение источника изменяющегося напряжения в виде двухполупериодного выпрямителя упрощает значительно схему устройства, что позволяет исключить схему генератора треугольных импульсов и делителя частоты, а введение дополнительного каскада усиления на транзисторе и управление разверткой осциллографического устройства синусоидальным напряжением позволяет наблюдать на экране осциллографического устройства фигуры Лиссажу, по которым, кроме напряжения срабатывания и отпускания регулятора напряжения и колебательных процессов, можно определять характер неисправности регулятора напряжения и неисправный каскад в регуляторе напряжения, что расширяет функциональные возможности устройства.
Формула изобретения
Устройство для контроля электронных регуляторов напряжения, содержащее источник изменяющегося напряжения, выход которого соединен с резистором нагрузки, вольтметр пиковых значений и осциллографическое устройство, отличающееся тем, что в него дополнительно введен каскад усиления на транзисторе с базовым и коллекторным резисторами, включенный таким образом, что выход каскада усиления соединен со входами вольтметра пиковых значений и усилителя сигналов осциллографического устройства, базовый резистор соединен со вторым выводом резистора нагрузки, а коллекторный резистор – с выходом источника изменяющегося напряжения, при этом источник изменяющегося напряжения выполнен в виде двухполупериодного выпрямителя, питающегося от одной вторичной обмотки трансформатора, а выход другой вторичной обмотки трансформатора соединен со входом усилителя развертки осциллографического устройства
РИСУНКИ
MM4A – Досрочное прекращение действия патента СССР или патента Российской Федерации на изобретение из-за неуплаты в установленный срок пошлины за поддержание патента в силе
Дата прекращения действия патента: 26.11.2007
Извещение опубликовано: 10.07.2009 БИ: 19/2009
|
|