|
|
(21), (22) Заявка: 2005101724/28, 25.01.2005
(24) Дата начала отсчета срока действия патента:
25.01.2005
(43) Дата публикации заявки: 10.07.2006
(46) Опубликовано: 20.03.2007
(56) Список документов, цитированных в отчете о поиске:
RU 2199101 С2, 20.02.2003. SU 1659577 A1, 30.06.1991. SU 313115 A1, 01.01.1971. US 4481817, 13.11.1984.
Адрес для переписки:
630051, г.Новосибирск, ул. Ползунова, 21, ФГУП “СибНИА им. С.А. Чаплыгина”
|
(72) Автор(ы):
Сабельников Виктор Иванович (RU), Колеватов Юрий Витальевич (RU), Фадеев Анатолий Михайлович (RU), Медведева Ирина Николаевна (RU), Спицин Денис Валерьевич (RU)
(73) Патентообладатель(и):
ФГУП “Сибирский научно-исследовательский институт авиации им. С.А. Чаплыгина” (RU)
|
(54) УСТРОЙСТВО ДЛЯ ИСПЫТАНИЯ ЛЕТАТЕЛЬНЫХ АППАРАТОВ НА ПРОЧНОСТЬ
(57) Реферат:
Изобретение относится к испытательной технике. Устройство включает гидравлические силовозбудители, выполненные в виде гидроемкостей, датчики силы, программное устройство, двухходовые распределители, регулируемые дроссели, поддоны, насосную станцию и магистральные трубопроводы. Гидроемкости снабжены подвижными воронкогасителями, расположенными соосно сливному отверстию в днище емкости, содержащими направляющие штанги с ограничительными верхними и нижними опорами, а насосная станция снабжена насосом для слива рабочей жидкости из емкости и регулируемым дросселем, установленным в линии нагнетания насоса. Технический результат: сокращение времени испытания. 1 ил.
Изобретение относится к области испытательной техники, в частности к устройствам для испытания летательных аппаратов на прочность.
Известно устройство для испытания летательных аппаратов на прочность, содержащие гидравлические силовозбудители, выполненные в виде гидроемкостей, датчики силы, программное устройство, двухходовые распределители, регулируемые дроссели, поддоны, насосную станцию и магистральные трубопроводы (Патент на изобретение RU №2199101, кл. 7 G 01 М 5/00, 2003).
Недостаток устройства в том, что при сливе жидкости из емкости самотеком увеличивается время слива.
При создании изобретения была поставлена задача сокращения времени испытаний летательных аппаратов.
Решение указанной задачи достигается тем, что гидроемкости снабжены подвижными воронкогасителями, расположенными соосно сливному отверстию в днище емкости, содержащими направляющие штанги с ограничительными верхними и нижними опорами, а насосная станция снабжена насосом для слива рабочей жидкости из емкости и регулируемым дросселем, установленным в линии нагнетания насоса.
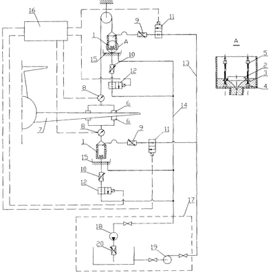
На чертеже изображена принципиальная гидравлическая схема устройства.
Устройство содержит гидроемкости 1, воронкогасители 2, направляющие штанги 3, нижние опоры 4, верхние опоры 5, рычажную систему 6, подсоединенную к конструкции летательного аппарата 7, датчики силы 8, регулируемые дроссели 9 и 10, двухходовые распределители 11 и 12, магистрали нагнетания 13 и слива 14, поддон 15, программное устройство 16, насосную станцию 17 с насосами 18 и 19 и регулируемым дросселем 20.
Устройство работает следующим образом. Насос 19 насосной станции 17 подает жидкость в магистрали нагнетания 13 и при открытии двухходового распределителя 11 по сигналу от программного устройства 16 жидкость через регулируемый дроссель 9 поступает в верхнюю емкость 1 и заполняет ее до получения заданной нагрузки, которая контролируется датчиком силы 8 – конструкция нагружается. Сигнал от датчика силы 8 поступает в программное устройство 16, которое выдает сигнал на закрытие двухходового распределителя 11 и открытия двухходового распределителя 12 и слив жидкости из емкости через магистраль слива 14 с использованием насоса 16 в насосную станцию 17. Темпы нагружения регулируются дросселем 9, а разгружения – дросселями 10 и 20. Воронкогаситель 2 при изменении уровня жидкости в емкости 1 перемещается по направляющим штангам 5. Опоры 4 и 5, установленные на штангах 5, служат для ограничения верхнего и нижнего положения воронкогасителя 2. Аналогично проходит процесс нагружения – разгружения при подаче жидкости в нижнюю емкость.
В принципиальной схеме при использовании насоса 16 при откачке жидкости из емкости уменьшается время ее слива. Установка подвижного воронкогасителя также способствует уменьшению времени слива, так как позволяет насосу при откачке работать с большими расходами рабочей жидкости.
Формула изобретения
Устройство для испытаний летательных аппаратов на прочность, содержащее гидравлические силовозбудители, выполненные в виде гидроемкостей, датчики силы, программное устройство, двухходовые распределители, регулируемые дроссели, поддоны, насосную станцию и магистральные трубопроводы, отличающееся тем, что гидроемкости снабжены подвижными воронкогасителями, расположенными соосно сливному отверстию в днище емкости, содержащими направляющие штанги с ограничительными верхними и нижними опорами, а насосная станция снабжена насосом для слива рабочей жидкости из емкости и регулируемым дросселем, установленным в линии нагнетания насоса.
РИСУНКИ
MM4A – Досрочное прекращение действия патента СССР или патента Российской Федерации на изобретение из-за неуплаты в установленный срок пошлины за поддержание патента в силе
Дата прекращения действия патента: 26.01.2008
Извещение опубликовано: 20.10.2009 БИ: 29/2009
|
|