|
|
(21), (22) Заявка: 2005134131/06, 03.11.2005
(24) Дата начала отсчета срока действия патента:
03.11.2005
(46) Опубликовано: 20.03.2007
(56) Список документов, цитированных в отчете о поиске:
ПОЯРКОВ М.Ф. Электрическое оборудование станций, Москва, Энергия. 1964, с.270-273, рис.6-17, 6-18. RU 2161359 C1, 27.12.2000. RU 2189474 C1, 20.09.2002. SU 1800072 A2, 07.03.1993. RU 2095920 C1, 10.11.1997. US 5894178 A, 13.04.1999. ЕР 1162713 А, 12.12.2001.
Адрес для переписки:
432027, г.Ульяновск, ул. Северный Венец, 32, ГОУ ВПО “Ульяновский государственный технический университет”, Проректору по научной работе
|
(72) Автор(ы):
Шарапов Владимир Иванович (RU), Кубашов Сергей Евгеньевич (RU)
(73) Патентообладатель(и):
Государственное образовательное учреждение высшего профессионального образования “Ульяновский государственный технический университет” (RU)
|
(54) СПОСОБ РАБОТЫ ТЕПЛОВОЙ ЭЛЕКТРИЧЕСКОЙ СТАНЦИИ
(57) Реферат:
Изобретение относится к области теплоэнергетики и может быть использовано на тепловых электростанциях. Техническим результатом, достигаемым настоящим изобретением, является повышение экономичности тепловой электрической станции за счет использования теплоты обмоток и стали турбогенератора в цикле тепловой электрической станции. Для достижения этого результата в способе работы тепловой электрической станции, по которому в котле вырабатывают пар, для чего в котел подают природный газ и воздух, вырабатываемый в котле пар направляют в турбину, вал которой соединен с ротором турбогенератора, осуществляют постоянное охлаждение обмоток и стали генератора путем циркуляции воздуха через его внутреннее пространство, циркуляционный воздух охлаждают в воздухоохладителях, в качестве охлаждающей среды воздухоохладителей используют природный газ, подаваемый в топку котла. 1 ил.
Изобретение относится к области теплоэнергетики и может быть использовано на тепловых электростанциях.
Известен аналог – способ работы тепловой электрической станции, по которому в котле вырабатывают пар, для чего в котел подают топливо и воздух, вырабатываемый в котле пар для совершения работы направляют в турбину, вал которой соединен с ротором турбогенератора, осуществляют постоянное охлаждение обмоток и стали генератора путем циркуляции воздуха через его внутреннее пространство, циркуляционный воздух, в свою очередь, охлаждают в водяных воздухоохладителях (см. Поярков М.Ф. Электрическое оборудование станций. М.: Энергия. 1964. Рис.6-17 на с.271, 6-18 на с.272 и текстовые пояснения к ним на с.270-273). Этот аналог принят в качестве прототипа.
Недостатком аналогов и прототипа является пониженная экономичность тепловых электростанций вследствие потерь теплоты обмоток и стали турбогенератора с охлаждающей водой.
Техническим результатом, достигаемым настоящим изобретением, является повышение экономичности тепловой электрической станции за счет использования теплоты обмоток и стали турбогенератора в цикле тепловой электрической станции.
Для достижения этого результата предложен способ работы тепловой электрической станции, по которому в котле вырабатывают пар, для чего в котел подают природный газ и воздух, вырабатываемый в котле пар направляют в турбину, вал которой соединен с ротором турбогенератора, осуществляют постоянное охлаждение обмоток и стали генератора путем циркуляции воздуха через его внутреннее пространство, циркуляционный воздух охлаждают в воздухоохладителях.
Особенность заключается в том, что в качестве охлаждающей среды воздухоохладителей используют природный газ, подаваемый в топку котла.
Новый способ работы позволяет использовать теплоту обмоток и стали турбогенератора в цикле тепловой электрической станции, т.е. позволяет повысить экономичность тепловой электрической станции путем снижения тепловых потерь в окружающую среду.
Рассмотрим пример реализации заявленного способа работы тепловой электрической станции.
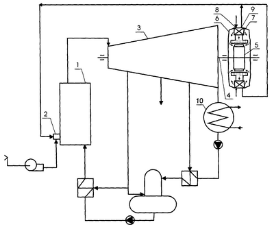
На чертеже изображена схема тепловой электрической станции, в которой реализуется новый способ.
Станция содержит котел 1 с горелкой 2, связанный паропроводом острого пара с турбиной 3, которая соединена паропроводом отработавшего пара с конденсатором 10, главный вал 4 турбины 3 соединен с ротором 5 турбогенератора 6, турбогенератор имеет газовые воздухоохладители 7 с газозаборными 8 и газоотводящими 9 отверстиями, газоотводящие отверстия 9 воздухоохладителей 7 соединены газопроводами с горелкой 2 котла 1.
В котел 1 через горелку 2 подают природный газ и воздух. Вырабатываемый в котле 1 пар для совершения работы направляют в турбину 3 и конденсируют в конденсаторе 10. Основной конденсат турбины через систему регенерации возвращают в котел 1. Вращение главного вала 4 турбины 3 передают ротору 5 турбогенератора 6. Охлаждение обмоток и стали генератора 6 осуществляют путем постоянной циркуляции воздуха через его внутреннее пространство, циркуляционный воздух охлаждают в газовых воздухоохладителях 7. Газ, необходимый для работы котла, пропускают через воздухоохладители 7 и подают по газопроводу в топку котла.
Таким образом, новый способ позволяет возвращать теплоту обмоток и стали турбогенератора в котел, а также исключить систему водяного охлаждения циркуляционного воздуха генератора из схемы тепловой электрической станции, т.е. позволяет повысить экономичность тепловой электрической станции путем снижения потерь теплоты в окружающую среду и упрощения схемы станции.
Формула изобретения
Способ работы тепловой электрической станции, по которому в котле вырабатывают пар, для чего в котел подают природный газ и воздух, вырабатываемый в котле пар направляют в турбину, вал которой соединен с ротором турбогенератора, осуществляют постоянное охлаждение обмоток и стали генератора путем циркуляции воздуха через его внутреннее пространство, циркуляционный воздух охлаждают в воздухоохладителях, отличающийся тем, что в качестве охлаждающей среды воздухоохладителей используют природный газ, подаваемый в топку котла.
РИСУНКИ
MM4A – Досрочное прекращение действия патента СССР или патента Российской Федерации на изобретение из-за неуплаты в установленный срок пошлины за поддержание патента в силе
Дата прекращения действия патента: 04.11.2007
Извещение опубликовано: 10.05.2009 БИ: 13/2009
|
|