|
(21), (22) Заявка: 2005107586/12, 11.06.2003
(24) Дата начала отсчета срока действия патента:
11.06.2003
(30) Конвенционный приоритет:
11.09.2002 (пп.1-18) SG 200205471-6
(43) Дата публикации заявки: 20.01.2006
(46) Опубликовано: 20.03.2007
(56) Список документов, цитированных в отчете о поиске:
US 5704403 А, 06.01.1998. US 5801735 А, 01.09.1998. US 5963237 А, 05.10.1999. US 6224198 B1, 01.05.2001. RU 2178741 C2, 27.01.2002. JP 8132643 A, 10.11.1994.
(85) Дата перевода заявки PCT на национальную фазу:
11.04.2005
(86) Заявка PCT:
SG 03/000143 (11.06.2003)
(87) Публикация PCT:
WO 2004/024454 (25.03.2004)
Адрес для переписки:
191002, Санкт-Петербург, а/я 5, ООО “Ляпунов и партнеры”, пат.пов. Ю.В.Кузнецовой
|
(72) Автор(ы):
ТАНЬ Кун Чэок (SG)
(73) Патентообладатель(и):
ИНКЕ ПТЕ. ЛТД (SG)
|
(54) ЗАПРАВОЧНОЕ УСТРОЙСТВО
(57) Реферат:
Заправочное устройство выполнено с возможностью установки в нем заправочного картриджа и принтерного картриджа для заправки чернилами с использованием системы циркуляции, в которой взаимное соединение иглы или полой иглы с системой картриджей дает возможность электронного контроля и задания последовательности операций. Устройство для заправки принтерного картриджа включает гнездо для принтерного картриджа, гнездо для заправочного картриджа, канал откачки чернил, соединяющий установленный принтерный картридж с приемником чернил установленного заправочного картриджа, заправочный канал подачи чернил, соединяющий заправочный выход установленного заправочного картриджа с каналом откачки чернил, и канал замыкания контура, соединяющий канал откачки чернил с установленным принтерным картриджем. В состав устройства также входит насос, выполненный с возможностью перекачивания в обоих направлениях в контуре, обратный клапан в канале откачки чернил между гнездом для заправочного картриджа и контуром и каналом откачки чернил, способствующий прохождению потока к гнезду для заправочного картриджа, и пороговый обратный клапан в контуре. Система циркуляции содержит пороговые клапаны, по меньшей мере, один канал сброса, по меньшей мере, один обходной канал и насос, что позволяет производить отбор чернил из принтерного картриджа с их заменой чернилами из заправочного картриджа. В системе циркуляции предусмотрены процедуры сброса давления и поддержания качества чернил. На основе изобретения предложено устройство, представленное комбинацией из устройства для заправки принтерного картриджа, заправочного картриджа и приемника чернил, а также факультативно принтерного картриджа. А также способ заправки принтерного картриджа с использованием комбинированного устройства. Способ с использованием комбинированного устройства включает в себя следующие этапы. Первое: установку и подсоединение емкости для подачи чернил, емкости для чернил и приемника чернил. И второе: использование устройства, включающее откачку, по меньшей мере некоторого количества чернил из емкости для чернил принтерного картриджа и направление этой жидкости в приемник чернил, подачу чернил из емкости для подачи чернил заправочного картриджа в емкость для чернил принтерного картриджа и прекращение, по меньшей мере, фактической подачи чернил в емкость для чернил принтерного картриджа в случае, если в заправочном картридже отсутствуют чернила или емкость для чернил принтерного картриджа полностью заполнена чернилами. Причем указанное прекращение подачи чернил при полностью заполненной емкости для чернил принтерного картриджа приводит к циркуляции или отводу в систему каналов отобранных из заправочного картриджа чернил. Согласно аспекту изобретения предложен и принтерный картридж, по меньшей мере, частично заправленный и входящий в состав комбинированного устройства с использованием вышеописанного способа. Изобретение направлено на то, чтобы сделать процесс заправки более надежным, легким и менее подверженным опасности проливания чернил. 4 н. и 14 з.п. ф-лы, 12 ил.
ОБЛАСТЬ ТЕХНИКИ
Изобретение относится к устройству для заправки чернилами, в частности к заправке принтерного картриджа струйного принтера.
УРОВЕНЬ ТЕХНИКИ
Все струйные принтеры имеют емкость для чернил, служащую для снабжения чернилами печатающей головки. В качестве средства для пополнения запаса чернил широко распространены сменные принтерные картриджи. Такие картриджи выполнены обычно либо в виде простого контейнера с чернилами, либо объединенного с печатающей головкой. В настоящей заявке термин “принтерный картридж” включает обе разновидности, то есть представляет собой сменный картридж, по меньшей мере, часть которого представляет собой контейнер для чернил.
Одноразовые принтерные картриджи имеют область головки и область запаса чернил, обеспечивающую снабжение головки чернилами. Область запаса чернил обычно выполнена из непрозрачного материала для сохранения свойств находящихся в контейнере чернил.
Большинство продаваемых сегодня принтерных картриджей – одноразовые, то есть после истощения запаса чернил их приходится выбрасывать. С экономической точки зрения это крайне нежелательно, так как, если не считать истощения запаса чернил, эти картриджи вполне пригодны для работы и содержат такие ценные компоненты, как пластины с соплами для подачи чернил.
Кроме того, повторное использование принтерных картриджей желательно и по соображениям защиты окружающей среды.
Таким образом, существует потребность в устройстве, обеспечивающем возможность заправки принтерных картриджей. Широко распространен способ, в котором емкость для подачи чернил в виде простого инжектора устанавливают на место присоединения принтерного картриджа и сжимают, благодаря чему происходит впрыскивание чернил в принтерный картридж, обеспечивающее его повторное использование.
Недостаток этого известного из уровня техники способа заправки состоит в том, что неизвестно количество требуемых для картриджа чернил, так как емкость с чернилами не видна. Этот недостаток особенно проявляется тогда, когда заправку производят заранее, то есть до полного опустошения картриджа. Кроме того, при подаче чернил в принтерный картридж под чрезмерным давлением или со слишком большой интенсивностью возможно отклонение потока чернил. В результате невозможно обеспечить правильную подачу требуемого количества чернил.
На рынке представлены комплекты для ручной заправки принтерных картриджей. Однако эти комплекты состоят из слишком большого количества деталей и требуют выполнения длительной процедуры для заправки картриджа. Если пользователь не знаком с процедурой заправки, во время заправки возможна утечка чернил из картриджа, приводящая к нежелательному загрязнению оборудования.
Для преодоления, по меньшей мере, некоторых из указанных сложностей или для создания альтернативы рассмотренным выше устройствам и способам заправки чернилами желательно выполнение одного или более следующих условий:
1. Требуемое для процесса заправки количество чернил должно, насколько возможно, соответствовать количеству чернил, заправленному в принтерный картридж. Наряду с достижением высокой эффективности использования заправляемых чернил, это дополнительно уменьшает размеры устройства подачи чернил.
2. Упрощение способа заправки и облегчение процесса заправки для пользователя.
3. Обеспечение высокого качества печати заправленного принтерного картриджа.
СУЩНОСТЬ ИЗОБРЕТЕНИЯ
По меньшей мере, одна цель изобретения состоит в создании усовершенствованного или альтернативного способа заправки принтерного картриджа. В целом, изобретение направлено предпочтительно на то, чтобы сделать процесс заправки более надежным, легким и менее подверженным опасности проливания чернил. Также предложено соответствующее устройство, его узлы и расходные материалы.
Предпочтительно, настоящее изобретение направлено на создание устройства, обеспечивающего бесперебойный, чистый, более дешевый и безопасный процесс заправки принтерного картриджа. Предпочтительно, в этой связи перенос чернил из заправочного картриджа, используемого в процессе заправки принтерного картриджа, осуществляют по различным каналам (например, трубкам) с использованием насоса (предпочтительно, приводимого в действие двигателем), причем контроль и управление всем процессом заправки предпочтительно осуществляет электронный контроллер. Другая и/или альтернативная цель настоящего изобретения – обеспечение эффективности и высокого качества процесса заправки.
Первый аспект настоящего изобретения представлен устройством для заправки принтерного картриджа, включающим:
гнездо для принтерного картриджа,
гнездо для заправочного картриджа, имеющего приемник чернил,
канал откачки чернил, выполненный герметичным между соответствующим образом установленным принтерным картриджем и приемником чернил соответствующим образом установленного заправочного картриджа с таким приемником чернил, причем указанный канал имеет два работающих в одном направлении обратных клапана, каждый из которых содействует прохождению потока от гнезда для принтерного картриджа к гнезду для заправочного картриджа,
заправочный канал подачи чернил, герметично соединяющий заправочный выход заправочного картриджа и канал откачки чернил между его двумя указанными клапанами, причем соответствующий заправочный картридж и/или канал допускает или содействует прохождению только откачиваемого потока от заправочного картриджа,
канал замыкания контура, герметично соединяющий канал откачки чернил между его клапанами (и, следовательно, также заправочный канал подачи чернил) с принтерным картриджем, и
насос, выполненный с возможностью перекачивания в обоих направлениях в контуре, образованном частично каналом откачки чернил и частично – каналом замыкания контура,
где работающая система циркуляции, образованная вышеуказанными гнездами и каналами, может функционировать в следующих режимах:
(a) режим откачки с работающим в первом направлении насосом, осуществляющим откачку чернил из установленного принтерного картриджа в приемник чернил;
(b) режим подачи чернил с работающим во втором направлении насосом, осуществляющим подачу чернил из установленного заправочного картриджа в установленный принтерный картридж; и
(c) режим перенаправления чернил с работающим во втором направлении насосом, осуществляющим перенаправление чернил, отобранных в систему циркуляции из установленного заправочного картриджа в рабочем режиме (b), обеспечивающий:
(1) циркуляцию чернил в системе каналов при превышении некоторого порогового давления;
(2) выпуск чернил в приемник чернил при превышении некоторого порогового давления; или
(3) оба действия – (1) и (2).
Предпочтительно в системе циркуляции предусмотрено, по меньшей мере частичное, электрическое управление работой насоса и/или клапанами одного, по меньшей мере, канала системы каналов после включения таким образом, что система циркуляции
(i) может работать в режиме (а) и затем
(ii) при наличии, по меньшей мере возможности, работать полностью или частично в режиме (с), способна работать в режиме (b).
Предпочтительно, система циркуляции выполнена с возможностью работы в дополнительном режиме – режиме (d) (как разновидности режима (а) откачки чернил) с работающим в первом направлении насосом, при этом имеет место откачка некоторого количества жидкости из заполненного или частично заполненного в режиме (b) установленного принтерного картриджа.
Предпочтительно, предусмотрено программное или электронное управление насосом и/или системой клапанов одного, по меньшей мере, канала системы каналов таким образом, что система циркуляции повторяет последовательность из:
(I) только режима (b), или обоих режимов (b) и (с); и
(II) режима (d).
Предпочтительно, в качестве насоса используют насос с электрическим приводом, с возможностью перекачивания в двух направлениях.
Предпочтительно, насос и система клапанов системы циркуляции выполнены с возможностью предотвращения любого существенного потока чернил, обратного направлению(ям) потока(ов) в режиме (b), и допущения в то же время циркуляции чернил в части системы циркуляции, а при превышении порогового давления – направления, по меньшей мере, некоторого количества чернил в приемник чернил.
Предпочтительно, система циркуляции выполнена с возможностью фильтрации подаваемых чернил в режиме (b) до их попадания в установленный принтерный картридж.
Предпочтительно, предусмотрено электронное управление режимом работы системы циркуляции в зависимости от сигналов датчиков, способных регистрировать любое или любые из следующих условий:
наличие установленного принтерного картриджа;
наличие установленного заправочного картриджа;
состояние установленного принтерного картриджа;
состояние установленного заправочного картриджа;
состояние чернил в системе циркуляции;
целостность системы циркуляции; и
целостность связи системы циркуляции с любым одним или более элементами из группы, включающей: принтерный картридж, заправочный картридж и приемник чернил.
Изобретение относится также к такому устройству, где указанный заправочный картридж установлен в предназначенное для него гнездо.
Предпочтительно, указанный заправочный картридж включает указанный приемник чернил.
Предпочтительно, система циркуляции соединена с одним или более из следующих компонентов: заправочным картриджем, приемником чернил и принтерным картриджем с помощью полой иглы.
В соответствии с другим аспектом изобретения предложено устройство, представленное комбинацией из:
(А) устройства для заправки принтерного картриджа,
(B) заправочного картриджа; и
(C) приемника чернил, и факультативно
(D) принтерного картриджа;
где устройство (А) для заправки принтерного картриджа включает:
гнездо для принтерного картриджа;
гнездо для заправочного картриджа;
гнездо для приемника чернил;
канал откачки чернил, выполненный с возможностью подсоединения установленного принтерного картриджа к приемнику чернил, причем указанный канал имеет два работающих в одинаковом направлении обратных клапана, каждый из которых способствует прохождению потока от гнезда для принтерного картриджа к гнезду и в приемник чернил;
заправочный канал подачи чернил, соединяющий заправочный выход установленного заправочного картриджа с каналом откачки чернил, причем заправочный картридж и/или заправочный канал подачи выполнены с возможностью допущения или содействия прохождению только откачиваемого потока с выхода заправочного картриджа;
канал замыкания контура, соединяющий канал откачки чернил (и, следовательно, также, по меньшей мере, часть заправочного канала подачи чернил) с установленным принтерным картриджем;
насос, выполненный с возможностью перекачивания в обоих направлениях в контуре, образованном частично, по меньшей мере, частью канала откачки чернил и частично, по меньшей мере, частью канала замыкания контура;
обратный клапан в канале откачки чернил между (i) гнездом для заправочного картриджа и (ii) контуром и каналом откачки чернил, причем клапан выполнен с возможностью содействия прохождению потока к гнезду для заправочного картриджа; и
обратный пороговый клапан в контуре;
где система циркуляции, включающая вышеперечисленные гнезда и каналы, выполнена с возможностью функционирования в следующих режимах:
(а) режим откачки чернил с качающим в первом направлении насосом, осуществляющим откачку чернил из установленного принтерного картриджа в приемник чернил установленного заправочного картриджа, не приводящий к потоку через указанный обратный клапан контура;
(b) режим подачи чернил с качающим во втором направлении насосом, осуществляющим подачу чернил из установленного заправочного картриджа в установленный принтерный картридж; и
(c) режим перенаправления чернил с качающим во втором направлении насосом, осуществляющим перенаправление чернил, отобранных в систему циркуляции из установленного заправочного картриджа в рабочем режиме (b), обеспечивающий:
(1) циркуляцию чернил в контуре при превышении некоторого порогового давления в установленном в контуре обратном пороговом клапане и через него;
(2) выпуск чернил в приемник чернил при превышении некоторого порогового давления в обратном пороговом клапане в контуре подачи чернил через оба указанных обратных пороговых клапана; или
(3) оба действия – (1) и (2).
Предпочтительно, указанный заправочный картридж включает указанный приемник чернил.
Предпочтительно, проникающая полая игла выполнена с возможностью соединения, по меньшей мере, одного из вышеуказанных компонентов (В), (С) и (D) с системой циркуляции.
Согласно еще одному аспекту изобретения предложен способ заправки принтерного картриджа с использованием комбинированного устройства, включающего:
(A) устройство для заправки принтерного картриджа;
(B) заправочный картридж с емкостью для подачи чернил;
(C) приемник чернил, являющийся или не являющийся частью заправочного картриджа; и
(D) принтерный картридж;
где устройство для заправки принтерного картриджа включает:
гнездо для принтерного картриджа;
гнездо для заправочного картриджа;
гнездо для приемника чернил;
канал откачки чернил, соединяющий установленный принтерный картридж с приемником чернил, причем указанный канал имеет два работающих в одинаковом направлении обратных клапана, каждый из которых способствует прохождению потока от гнезда для принтерного картриджа к гнезду и в приемник чернил;
заправочный канал подачи чернил, соединяющий заправочный выход установленного заправочного картриджа с каналом откачки чернил, причем заправочный картридж и/или заправочный канал подачи чернил выполнены с возможностью допущения или содействия прохождению только откачиваемого потока из заправочного картриджа;
канал замыкания контура, соединяющий канал откачки чернил (и, следовательно, по меньшей мере, также часть заправочного канала подачи чернил) с установленным принтерным картриджем;
насос, выполненный с возможностью перекачивания в обоих направлениях в контуре, образованном частично, по меньшей мере, частью канала откачки чернил и частично, по меньшей мере, частью канала замыкания контура;
указанный способ содержит или включает следующие шаги:
(I) установку и подсоединение всех перечисленных ниже компонентов:
(1) емкости для подачи чернил, входящей в состав заправочного картриджа;
(2) емкости для чернил, входящей в состав принтерного картриджа; и
(3) приемника чернил (являющегося или не являющегося частью заправочного картриджа);
(II) использование устройства, включающее:
(a) откачку, по меньшей мере, некоторого количества чернил из емкости для чернил принтерного картриджа и направление этой жидкости в приемник чернил;
(b) подачу чернил из емкости для подачи чернил заправочного картриджа в емкость для чернил принтерного картриджа; и
(c) прекращение, по меньшей мере, фактической подачи чернил в емкость для чернил принтерного картриджа в случае, если:
(i) в заправочном картридже отсутствуют чернила; или
(ii) емкость для чернил принтерного картриджа полностью заполнена чернилами;
причем указанное прекращение подачи чернил при полностью заполненной емкости для чернил принтерного картриджа приводит к циркуляции или отводу в систему каналов отобранных из заправочного картриджа чернил.
Предпочтительно, для выполнения этапов (a) и (b) необходимо вращение насоса в противоположных направлениях.
Предпочтительно, на этапе (d) предусмотрено понижение давления в емкости для чернил заполненного принтерного картриджа за счет отбора из него некоторого количества жидкости.
Предпочтительно, по меньшей мере, в одном из гнезд используют полую иглу.
Согласно следующему аспекту изобретения предложен, по меньшей мере, частично заправленный принтерный картридж, входящий в состав комбинированного устройства, состоящего из:
(A) устройства для заправки принтерного картриджа;
(B) заправочного картриджа;
(C) приемника чернил; и
(D) принтерного картриджа;
где устройство для заправки принтерного картриджа включает:
гнездо для принтерного картриджа;
гнездо для заправочного картриджа;
гнездо для приемника чернил;
канал откачки чернил, соединяющий установленный принтерный картридж с приемником чернил установленного заправочного картриджа, имеющего такой приемник чернил;
заправочный канал подачи чернил, соединяющий заправочный выход установленного заправочного картриджа с каналом откачки чернил, причем заправочный картридж и/или заправочный канал подачи чернил выполнены с возможностью допущения или содействия прохождению только откачиваемого потока с выхода заправочного картриджа;
канал замыкания контура, соединяющий канал откачки чернил (и, таким образом, по меньшей мере, также часть заправочного канала подачи чернил) с установленным принтерным картриджем;
насос, выполненный с возможностью перекачивания в обоих направлениях в контуре, образованном частично, по меньшей мере, частью канала откачки чернил и частично, по меньшей мере, частью канала замыкания контура;
с использованием способа, содержащего или включающего:
(I) установку и подсоединение всех перечисленных ниже компонентов:
(1) емкости для подачи чернил, входящей в состав заправочного картриджа;
(2) емкости для чернил, входящей в состав принтерного картриджа; и
(3) приемника чернил, составляющего или не составляющего часть указанного заправочного картриджа; и
(II) использование устройства, включающее:
(a) откачку, по меньшей мере, некоторого количества чернил из емкости для чернил принтерного картриджа и направление этой жидкости в приемник чернил;
(b) подачу чернил из емкости для подачи чернил заправочного картриджа в емкость для чернил принтерного картриджа; и
(c) прекращение, по меньшей мере, фактической подачи чернил в емкость для чернил принтерного картриджа в случае, если
(i) в заправочном картридже отсутствуют чернила; или
(ii) емкость для чернил принтерного картриджа полностью заполнена чернилами;
причем указанное прекращение подачи чернил при полностью заполненной емкости для чернил принтерного картриджа приводит к циркуляции или отводу в систему каналов отобранных из заправочного картриджа чернил.
Согласно еще одному аспекту изобретения предложено устройство для заправки принтерного картриджа струйного принтера или для струйного принтера, в котором предусмотрена система циркуляции для присоединения принтерного картриджа и заправочного картриджа, включающая насос и каналы,
где указанная система циркуляции выполнена с возможностью при ее использовании создания связи между принтерным картриджем и заправочным картриджем посредством указанных каналов;
где дополнительно имеется приемник чернил или заправочный картридж, который, будучи установлен, предоставляет приемник чернил;
и где, при использовании, предусмотрена работа системы циркуляции в любом из следующих режимов:
(a) режим откачки чернил для отбора чернил из установленного принтерного картриджа в приемник чернил;
(b) режим подачи чернил для подачи чернил из установленного заправочного картриджа в установленный принтерный картридж; и
(c) режим перенаправления для перенаправления чернил, отобранных в систему циркуляции из установленного заправочного картриджа в рабочем режиме (b), обеспечивающий, по меньшей мере, рециркуляцию некоторого количества чернил и/или сброс в приемник чернил некоторого количества чернил.
Предпочтительно, предусмотрено, по меньшей мере частичное, электронное управление системой циркуляции после ее включения, благодаря чему возможна работа системы циркуляции (i) в режиме (а), после чего (ii), имея, по меньшей мере, возможность работы полностью или частично в режиме (с), возможна работа в режиме (b).
Предпочтительно, указанная система циркуляции выполнена с возможностью работы в режиме (d), благодаря чему в режиме (b) происходит откачка некоторого количества жидкости из заполненного или частично заполненного установленного принтерного картриджа.
Предпочтительно, предусмотрено программное или электронное управление, благодаря которому система циркуляции повторяет последовательность из (I) только режима (b) или обоих режимов (b) и (с) и (II) режима (d).
Предпочтительно, система циркуляции содержит электрический насос, работающий в двух направлениях.
Предпочтительно, насос и система клапанов системы циркуляции предотвращают любой существенный поток чернил, противоположный направлению(ям) потока(ов) в режиме (b), обеспечивая в то же время возможность рециркуляции чернил в части системы циркуляции, а при превышении порогового давления – направление, по меньшей мере, некоторого количества чернил в приемник чернил.
Предпочтительно, в режиме (b) система циркуляции фильтрует подаваемые чернила до их поступления в установленный принтерный картридж.
Предпочтительно, предусмотрен электронный контроль, по меньшей мере, части рабочих параметров системы циркуляции в зависимости от сигналов датчиков, регистрирующих следующие состояния или их изменение:
наличие установленного принтерного картриджа;
наличие заправочного картриджа;
состояние установленного принтерного картриджа;
состояние установленного заправочного картриджа;
состояние чернил в системе циркуляции;
целостность системы циркуляции; и
целостность связи системы циркуляции с любым одним или более из следующих компонентов: принтерным картриджем, заправочным картриджем и приемником чернил.
Предпочтительно, заправочный картридж установлен в соответствующее гнездо и заправочный картридж содержит приемник чернил.
Предпочтительно, система циркуляции соединена с одним или более из следующих компонентов: заправочным картриджем, приемником чернил и принтерным картриджем посредством полой иглы.
Согласно следующему аспекту изобретения предложена комбинация из устройства согласно изобретению и одним или обоими, устанавливаемыми в соответствующих гнездах, принтерным картриджем и заправочным картриджем.
Предпочтительно, указанный заправочный картридж включает указанный приемник чернил.
Предпочтительно, указанные гнезда размещены в системе циркуляции и соединены с ней посредством полой иглы.
Согласно еще одному аспекту изобретения предложен способ заправки принтерного картриджа, содержащий или включающий следующие этапы:
включение емкости для подачи чернил заправочного картриджа, емкости для чернил принтерного картриджа и приемника чернил, являющегося или не являющегося частью указанного заправочного картриджа, в соединительную систему циркуляции и использование системы циркуляции, включающее:
(a) откачку, по меньшей мере, некоторого количества чернил из емкости для чернил принтерного картриджа и направление этой жидкости в приемник чернил;
(b) подачу чернил из емкости для подачи чернил заправочного картриджа в емкость для чернил принтерного картриджа; и
(c) прекращение, по меньшей мере, фактической подачи чернил из системы циркуляции в емкость для чернил принтерного картриджа в случае, если:
(i) в заправочном картридже нет чернил; и
(ii) емкость для чернил принтерного картриджа полностью заполнена чернилами.
Предпочтительно, на этапах (а) и (b) необходимо вращение насоса в противоположных направлениях в указанной системе циркуляции.
Предпочтительно, чтобы в случае полного заполнения емкости для чернил принтерного картриджа прекращение подачи чернил приводило к перенаправлению отобранных в систему циркуляции из заправочного картриджа чернил, потенциально – в емкость для чернил, первоначально предназначенных для подачи из заправочного картриджа в систему циркуляции, а оттуда потенциально – в принтерный картридж с заканчивающимися чернилами.
Предпочтительно, на дополнительном этапе (d) предусмотрено понижение давления в емкости для чернил заполненного принтерного картриджа за счет отбора из него в систему циркуляции некоторого количества жидкости. Предпочтительно, указанная система циркуляции (с, по меньшей мере, одной полой иглой) соединена с, по меньшей мере, заправочным картриджем посредством полой иглы.
КРАТКОЕ ОПИСАНИЕ ЧЕРТЕЖЕЙ
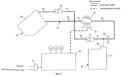
На фиг.1 схематично изображены принтерный картридж и заправочный картридж с соединяющей их системой циркуляции и соответствующим модулем электронного управления.
На фиг.2 более детально изображен вид, аналогичный изображенному на фиг.1.
На фиг.3 изображен другой вариант выполнения устройства, изображенного на фиг.1 и 2.
На фиг.4 изображен еще один вариант выполнения устройства, изображенного на фиг.1, 2 и 3.
На фиг.5 изображен следующий вариант выполнения устройства, изображенного на фиг.1, 2, 3 и 4.
На фиг.6 изображен вид с торца предпочтительного варианта осуществления изобретения.
На фиг.7 изображен вариант осуществления изобретения, изображенный на фиг.6, в разрезе на виде сбоку.
На фиг.8 изображен вариант осуществления изобретения, изображенный на фиг.6, в разрезе на виде сбоку, со стороны, противоположной изображению на фиг.7.
На фиг.9 показан разрез устройства, изображенного на фиг.6, по линии А-А.
На фиг.10 показан разрез устройства, изображенного на фиг.6, по линии D-D.
На фиг.11 показан разрез устройства, изображенного на фиг.6, по линии Е-Е.
На фиг.12 показан разрез устройства, изображенного на фиг.6, по линии F-F.
ОСУЩЕСТВЛЕНИЕ ИЗОБРЕТЕНИЯ
Настоящее изобретение предлагает пользователям простой способ заправки принтерного картриджа струйного принтера.
Согласно настоящему изобретению предпочтительно наличие опорного поддона, предоставляющего возможность размещения принтерного картриджа и заправочного картриджа в рамках единой процедуры установки. При закрытии опорного поддона принтерный картридж прилегает к предусмотренному в устройстве резиновому уплотнению, устанавливая сообщение между принтерным картриджем и системой циркуляции, включающей каналы (например, пластиковые трубки) и насос двустороннего действия.
Предусмотрено использование различных световых индикаторов и датчиков. После должного закрытия опорного поддона эти световые индикаторы и датчики информируют пользователя о наличии в системе устройства принтерного и/или заправочного картриджа.
Установленный в устройстве заправочный картридж соединен с заполняющим контуром системы циркуляции двумя металлическими иглами, или полыми иглами. Эти иглы проходят через резиновое уплотнение заправочного картриджа, одна – в камеру подачи чернил (например, в полученную выдувным формованием сжимаемую бутылку), а другая – в приемник чернил, предусмотренный в корпусе картриджа. Устройство такого картриджа раскрыто в материалах заявки на изобретение того же заявителя, поданной одновременно с данной заявкой. Обе, предпочтительно металлические, иглы вместе с приводным насосом обеспечивают перемещение заправляемых чернил по различным соединенным трубкам; а также прием отработанных чернил.
Предпочтительно, насос выполнен с возможностью изменения направления перекачивания. Наличие такой функции позволяет возвращать отработанные чернила в приемник чернил или принимающую камеру, предпочтительно, заправочного картриджа.
Система включает различные клапаны. Эти клапаны предусмотрены не только для регулировки давления и предотвращения избыточного давления, но и предоставляют возможность контроля момента начала возврата чернил в приемник или количества возвращаемых чернил. По существу, установленные клапаны помогают минимизировать риск выброса чернил из устройства, в то же время контролируя количество отработанных чернил, выводимых из процесса заправки.
Тройник, установленный в системе трубок системы циркуляции, помогает достигнуть баланса между требуемым давлением и расходом чернил. В результате замедляется поток чернил, что способствует повышению качества печати заправленного принтерного картриджа.
В систему циркуляции дополнительно включена заслонка или фильтр, расположенная между выходом насоса и входом принтерного картриджа. Эта заслонка способна выполнять двойную фильтрующую функцию (отфильтровывая нежелательные частицы и препятствуя их попаданию в принтерный картридж). Такое фильтрующее и препятствующее действие уменьшает уровень шума и снижает опасность засорения сопла принтерного картриджа. Кроме того, указанная заслонка способна поглощать (то есть гасить) импульсы и уменьшать образование пузырьков. Это помогает выровнять поток чернил перед заполнением принтерного картриджа.
Таким образом, заслонка существенно повышает эффективность заправки и качество чернил.
Устройство согласно настоящему изобретению разработано таким образом, что различные датчики и световые индикаторы подключены к центральному контрольному блоку (электронному контроллеру) для обеспечения строгого контроля и управления процессом заправки в режиме реального времени. Предпочтительно, электронный контроллер выполнен с возможностью работы в автоматическом режиме, при котором пользователю достаточно выполнить простую операцию нажатия одной кнопки для начала процесса заправки и его остановки после полного заполнения картриджа
Устройство выполнено с возможностью работы как от батареи, так и через блок питания постоянного тока, в зависимости от потребностей конкретного пользователя.
На фиг.1 изображена схема циркуляции, отражающая процесс заполнения пустого принтерного картриджа 10 за счет подачи чернил из заправочного картриджа 20 по трубкам 90-96 с использованием насоса 30, приводимого в действие двигателем 31. Весь процесс заполнения контролирует и регулирует электронный контроллер 40.
Принтерный картридж 10 и заправочный картридж 20 просто опускают в опорный поддон. При закрытии этого поддона принтерный картридж 10 прилегает к герметизирующему его резиновому уплотнению. Герметичное уплотнение обеспечивает надежное сообщение между принтерным картриджем и заправочным контуром, образованным трубками 90-96 и насосом 30.
Работой контура управляет электронный контроллер 40, включающий датчики S1, S2, S3 и светодиодные индикаторы (LED) L1, L2, L3. При надлежащем закрытии опорного поддона принтерный картридж 10 включает сенсорный переключатель S3, информирующий о наличии принтерного картриджа в системе.
Заправочный картридж 20 соединен с заправочным контуром посредством двух металлических игл или полых игл, проходящих через резиновое уплотнение (не показано) в емкость для чернил картриджа. Одна из игл имеет жидкостное сообщение с камерой подачи чернил (не показана) заправочного картриджа 20, подающего чернила в принтерный картридж 10. Другая игла сообщается с приемником чернил или приемной камерой заправочного картриджа 20, принимающего все излишки или отработанные чернила, образуемые в процессе заправки. Канал подачи чернил проходит через датчик S1 чернил, позволяющий электронному контроллеру 40 отслеживать наличие чернил, подлежащих подаче в принтерный картридж 10. При надлежащем закрытии опорного поддона заправочный картридж 20 включает сенсорный переключатель S2, сообщающий о наличии заправочного картриджа в системе.
Предусмотрен регулирующий давление в системе предварительно настраиваемый обратный клапан 51, устанавливаемый для предотвращения избыточного давления, способного вызвать выброс чернил из устройства (из таких его зон, как отсоединенные трубки, места соединений, уплотнения картриджей и пр.).
Другой предварительно настраиваемый обратный клапан 50 установлен с целью регулировки и контроля количества избыточных чернил, возвращаемых в приемник чернил, для минимизации количества отработанных в процессе заправки чернил.
Вся система выполнена с возможностью работы как от батареи, так и от блока питания постоянного тока.
Предпочтительно, устройство помещено в корпус.
Вариант осуществления, изображенный на фиг.2-5, помогает объяснить принцип действия устройства. Устройство предназначено для заправки принтерного картриджа 10 с помощью заправочного картриджа 20. Электронный контроллер 40 отслеживает процесс заполнения, используя сигналы от различных датчиков. Пользователь получает сведения о различных режимах благодаря световой индикации ряда светодиодов L1, L2, L3. Завершение и автоматическое прекращение заполнения происходит, когда все чернила из заправочного картриджа 20 заполняют принтерный картридж 10 и датчик S1 регистрирует отсутствие подачи чернил в канале подачи. Все детали электронных схем смонтированы на печатной плате 42.
Включение системы производят установкой главного выключателя 41 в положение “Вкл.”. Электронный контроллер 40 производит сканирование данных от различных датчиков и соответствующим образом отображает их состояние. На стадии включения в устройстве отсутствуют как принтерный, так и заправочный картриджи. Датчики фиксируют отсутствие принтерного и заправочного картриджей, при этом светодиод L1 горит красным светом. На этой стадии при попытке начать процесс заполнения путем нажатия пусковой кнопки В1 ничего не происходит.
Для надлежащего заполнения необходимо опустить принтерный картридж 10 и заправочный картридж 20 в опорный поддон в рамках единой процедуры установки. При открытой дверце устройства выходит поддон для обеспечения доступа к гнездам для принтерного и заправочного картриджей. После того как и принтерный и заправочный картриджи вставлены должным образом, задвигают дверцу вместе с опорным поддоном обратно в закрытое положение. При полностью закрытой дверце принтерный картридж включает датчик S3, а заправочный картридж – датчик S2. Электронный контроллер 40 осуществляет непрерывный контроль работы системы и фиксирует наличие принтерного картриджа и емкости с чернилами, причем для индикации этого состояния при надежном закрытии дверцы он меняет цвет горения светодиода L1 на зеленый, сигнализирующий о готовности системы к процессу заправки.
Далее для начала процесса заполнения пользователь нажимает пусковую кнопку В1. При этом электронный контроллер 40 меняет свет светодиода L1 на мигающий зеленый, говорящий о протекании процесса наполнения. Процесс начинается с работы насоса в обратном направлении для удаления воздуха и всех отработанных чернил, которые могли остаться в принтерном картридже (далее – вакуумный процесс). Дополнительно это способствует устранению незначительного засорения сопла, которое могло произойти из-за того, что принтерный картридж не использовался некоторое время перед заправкой. Начальный вакуумный процесс прекращается по истечении заданного времени.
Затем начинается собственно процесс заправки, при этом насос 30 работает в прямом направлении, откачивая чернила из камеры 21 заправочного картриджа 20 и подавая их в направлении принтерного картриджа 10, как изображено на фиг.3. Первый цикл заправки продолжается в течение заданного времени, необходимого для наполнения чернилами трубок 90-96. В это время электронный контроллер 40 не проверяет режим подачи чернил, поскольку все трубки пусты. В конце первого цикла заправки некоторая часть находившегося в пустых трубках воздуха оказывается закачанной в принтерный картридж 10. Поэтому на короткое время включается вакуумный процесс для удаления воздуха из принтерного картриджа.
После этого возобновляется процесс заправки принтерного картриджа 10 чернилами. Теперь электронный контроллер 40 отслеживает работу канала подачи чернил, обеспечивая подачу чернил, подлежащих подаче в принтерный картридж. Этот процесс заправки занимает некоторое время. Во время заправки принтерного картриджа чернилами возможно попадание в него некоторого количества воздуха. Из-за этого внутри картриджа возможно повышение давления, замедляющее скорость заправки. На этой стадии электронный контроллер останавливает на короткое время работу насоса и включает вакуумный процесс. Это происходит за счет изменения направления работы насоса на обратное, как изображено на фиг.4. Вакуумный процесс понижает давление внутри принтерного картриджа 10 и удаляет из него воздух. Удаляемый из принтерного картриджа воздух включает мельчайшие пузырьки, способные в противном случае привести к загрязнению чернил в канале подачи. Он подлежит утилизации из системы трубок в приемник чернил или приемную камеру 22 заправочного картриджа.
В канале утилизации чернил установлен обратный клапан 50. Обратный клапан 50 позволяет создать давление и сжать чернила с пузырьками (далее называемые отработанными чернилами) перед утилизацией. Это дает возможность собрать пузырьки воздуха перед обратным клапаном 50 и выпустить их после открытия обратного клапана 50. Рассмотренная конструкция сводит к минимуму количество чернил, удаляемых из системы, и доводит до максимума количество чернил, закачиваемых в принтерный картридж 10.
Циклы заправки чернилами и вакуумной откачки постоянно повторяются, причем электронный контроллер 40 продолжает отслеживать состояния различных датчиков и переключателей.
Дополнительное преимущество устройства состоит в возможности регулировки давления в заправочной системе. Иногда давление в системе может быть очень высоким, особенно когда скорость заполнения принтерного картриджа 10 чернилами меньше скорости подачи чернил из насоса 30. Одной из причин этой ситуации может быть плохое состояние сопла 60 печатной головки. Другая причина может заключаться в воздухе, оставшемся в области сопла 60. В целом, все соединения трубок и, в частности, зона уплотнения сопла имеют ограниченное предельное давление, которое они в состоянии выдержать до того, как произойдет утечка или выброс чернил. В этом случае происходит не только нарушение процесса заправки, но и загрязнение всего устройства. Во избежание этого предусмотрен обратный клапан 51, регулирующий внутреннее давление, как показано на фиг.5. Обратный клапан 51 предварительно настроен на давление Y, величина которого лежит между давлением X, требуемым для наполнения принтерного картриджа, и предельным давлением Z, которое способна выдержать система без утечки или выброса чернил, то есть Х
Еще один аспект устройства, относящийся к регулировке давления, состоит в использовании тройника 81 в области уплотнения картриджа. Тройник обеспечивает поток чернил прямо в контур регулировки давления через обратный клапан 51 регулировки давления. Известно, что сопло принтерного картриджа 10 имеет очень малый размер. По существу, поток чернил из-за этого слабый, в то же время, необходимо создать давление, достаточное для прохождения чернил через маленькое сопло 60. Поэтому очень трудно достичь идеального баланса между высоким давлением и слабым потоком. Тройник обеспечивает поддержание довольно высокого давления, позволяющего чернилам проходить через сопло 60. В то же время благодаря ему через сопло проходит незначительное количество чернил, при этом излишки чернил циркулируют в контуре регулировки давления. Это приводит к умеренному потоку чернил при заправке принтерного картриджа 10, обеспечивающему лучшее заполнение и высокое качество печати после заправки.
Дополнительное преимущество изобретения состоит в наличии заслонки 80 между выходом насоса и входом принтерного картриджа 10. Заслонка фактически представляет собой элемент в виде жидкостного фильтра, используемого в химических лабораториях. Она выполняет дополнительную функцию фильтра, отфильтровывающего нежелательные инородные частицы большого размера (в случае попадания в принтерный картридж 10 засоряющие сопло). Основное действие заслонки аналогично действию конденсатора в электронных схемах. Она снижает уровень шума и сглаживает поток чернил, поступающий в принтерный картридж 10. Очевидно, что на выходе насоса поток (подаваемый насосом) имеет высокое давление. Повышение давления имеет импульсный характер благодаря насосу 30. Высокое давление существенно увеличивает расход. Хотя высокое давление желательно для подачи чернил и наполнения ими принтерного картриджа 10, оно в то же время вызывает образование пузырьков воздуха в чернилах, выталкиваемых из насоса подобно реактивной струе. Заслонка 80 поглощает импульсы и уменьшает количество пузырьков, сглаживая тем самым поток чернил перед их попаданием в принтерный картридж 10. Это значительно повышает качество чернил и заполняющую способность системы.
После успешного завершения процесса заправки (то есть использования всех чернил из камеры 21 заправочного картриджа 20) датчик S1 регистрирует отсутствие чернил в канале подачи. Электронный контроллер получает соответствующий сигнал и немедленно останавливает процесс заправки. Вслед за этим он включает на заданное время завершающий вакуумный процесс. Завершающий вакуумный процесс (режим d) снижает внутреннее давление в принтерном картридже 10 и удаляет воздух из области сопла 60. Завершающий вакуумный процесс дополнительно служит подготовительным процессом, обеспечивающим удаление из сопла 60 пузырьков воздуха и заполнение всех сопел чернилами, что подготавливает их к немедленной печати. Кроме того, пониженное давление во внутренней камере принтерного картриджа предотвращает утечку чернил при его удалении из устройства.
После успешного завершения процесса заправки электронный контроллер меняет цвет свечения светодиода L1 на оранжевый, что говорит об успешном завершении процесса заправки. При этом пусковая кнопка В1 будет заблокирована, с тем, чтобы система не могла начать новый цикл заправки. На этой стадии возможно открытие дверцы для извлечения принтерного картриджа 10 и заправочного картриджа 20 из устройства. При этом принтерный картридж готов к повторному использованию, а от пустой емкости из-под чернил можно избавиться.
В качестве меры безопасности на случай, если чернила из камеры 21 заправочного картриджа 20 не израсходованы полностью, в течение определенного периода времени (например, 5 минут), что бывает, когда пользователь вставляет использованный наполовину принтерный картридж (то есть в нем осталось много неизрасходованных чернил), электронный контроллер останавливает процесс заправки и дает команду на выполнение завершающего вакуумного процесса. По окончании этого процесса контроллер меняет цвет свечения светодиода L3 на мигающий красный, говорящий об остановке заправки по истечении заданного времени.
В случае возникновения сбоев в процессе заправки пользователь может нажать пусковую кнопку В1 и удерживать ее нажатой в течение определенного времени (например, 2 секунд), при этом система полностью прекращает работу, а электронный контроллер меняет цвет свечения светодиодов L1 и L3 на мигающий красный, что говорит об экстренном отключении системы.
Если после извлечения принтерного картриджа из устройства или во время печати, из него происходит утечка, пользователь может снова вставить его вместе с приемником чернил в устройство и закрыть дверцу для приведения системы в готовность, о чем сигнализирует свечение светодиода L1 зеленым цветом, затем нажать пусковую кнопку В1 и удерживать ее в таком состоянии в течение определенного времени (например, 5 секунд). При этом система выполняет только завершающий вакуумный процесс. По окончании этого процесса система меняет цвет свечения светодиода L1 на оранжевый, говорящий о возможности извлечения принтерного картриджа из устройства и использования для печати снова.
В случае питания устройства от батареи электронный контроллер проверяет уровень заряда, гарантируя его достаточность для выполнения полного цикла заправки. Если уровень заряда слишком низок для выполнения одного цикла заправки, электронный контроллер меняет цвет свечения светодиода L2 на мигающий красный, говорящий о низком уровне заряда батареи и необходимости ее замены пользователем перед использованием системы.
Устройство, изображенное на фиг.6-12, показывает примеры конкретной реализации концепции, изображенной на фиг.2-5.
Устройство имеет корпус, состоящий из пяти частей, представленных основанием 110, верхней крышкой 120, левой крышкой 130, правой крышкой 131 и задней панелью 132. Внутри устройство состоит из пяти основных элементов: опорного поддона 140 с дверцей 150, основной рамы 160, рамной соединительной детали 161 и поворотного держателя 170 иглы.
На верхней крышке 120 установлена печатная плата 42. На этой плате имеется крепление датчика (элемент, похожий на гнездо плавкого предохранителя), выполненный с возможностью крепления канала подачи чернил на плате после сборки. Чернила проходят через две металлические трубки, расположенные на небольшом расстоянии друг от друга. Обладающие электропроводностью чернила замыкают электрическую цепь между трубками при протекании чернил в процессе заправки по трубопроводной системе, в результате чего на электронный контроллер 40 поступает сигнал о наличии чернил в канале 92 подачи чернил. На другой стороне печатной платы имеется пусковой выключатель В1, расположенный рядом с пусковой кнопкой 121, закрепляемой на пружинном держателе 122 пусковой кнопки до ее установки на верхнюю крышку 120. Светодиод L1 размещен под пусковой кнопкой 121, а светодиоды L2 и L3 прикреплены непосредственно к пружинному держателю 122 пусковой кнопки.
На задней панели 132 установлен сетевой выключатель 41 и разъем 133 для подключения источника питания постоянного тока.
На основании 110 корпуса смонтированы контакты для подключения батарей, а снизу прикреплена дверца 111 батарейного отсека. На внутренней стороне основания 110 установлена печатная плата 43 датчиков с размещенными на ней датчиками S2 и S3. На основании 110 прочно закреплена основная рама 160. После установки основной рамы 160 рамную соединительную деталь 161 соединяют с держателем 162 уплотнения картриджа и резиновым уплотнением 163 сопла картриджа, а затем прочно закрепляют их на основной раме 160, предварительно установив все необходимые пружины 164 и 165 на свои места. Далее на основной раме 160 устанавливают поворотный держатель 170 иглы. Наконец, на раме 160 прочно закрепляют двигатель 31 с насосом 30.
После закрепления всех компонентов на основной раме 160 устанавливают трубки 90-96, а также соединители и обратные клапаны, связывающие эти трубки для создания системы трубопроводов. Затем подсоединяют электрические провода к различным компонентам электрической схемы – двигателю 31, сетевому выключателю 41, разъему 133 для подключения источника питания постоянного тока и к печатной плате 43 с датчиками, оставляя другой конец основного провода для подключения к главной плате 42.
Затем устанавливают левую крышку 130 и правую крышку 131, а затем устанавливают заднюю панель 132. В конце устанавливают канал подачи чернил с отрезком металлической трубки на плате 42 и присоединяют к той же плате сетевой провод. Для окончательного завершения сборки устройства надевают верхнюю крышку 120.
Предварительно производят установку дверцы 150 на опорном поддоне 140. После этого возможно задвинуть собранный опорный поддон 140 внутрь устройства, закрыть дверцу 150 и надежно защелкнуть ее на корпусе основного устройства.
Работу начинают с открывания дверцы 150 и выдвижения опорного поддона 140 из устройства. В полностью открытом положении гнезда для принтерного картриджа 10 и заправочного картриджа 20 полностью доступны для пользователя. Таким образом, пользователь имеет возможность просто опустить заправляемый принтерный картридж 10 вместе с заправочным картриджем 20 в их соответствующие гнезда. Под опорным поддоном предусмотрены опоры 142, предотвращающие опрокидывание устройства под действием веса принтерного картриджа 10 и емкости 20 для чернил или усилия, прикладываемого пользователем при помещении принтерного и заправочного картриджей в их гнезда.
После этого вдвигают опорный поддон 140 в устройство, закрывая дверцу 150 до ее надежного защелкивания на основном устройстве. При скольжении в опорный поддон принтерный картридж 10 входит в контакт с резиновым уплотнением 163 сопла. Этот контакт обеспечен за счет кулачкового механизма, приводимого в действие за счет захода кулачка 143, выступающего на опорном поддоне 140, на кулачковую поверхность 165 рамного рычага 160 для опускания держателя 162 уплотнения картриджа. До контакта принтерного картриджа 10 с резиновым уплотнением 163 сопла (то есть до контакта кулачковых поверхностей) резиновое уплотнение 163 сопла находится выше поверхности сопла 60 с достаточным зазором, приподнятое и поддерживаемое пружиной 165. Это предотвращает повреждение хрупкого сопла 60 принтерного картриджа вследствие механического контакта и образование царапин при перемещении. При встрече кулачковых поверхностей продвижение принтерного картриджа 10 останавливает упор 166, имеющийся на основной раме 160, при этом опорный поддон 140 продолжает движение внутрь. После схождения кулачковых поверхностей рамный рычаг 161 начинает смещение вниз под действием кулачкового механизма. Он сдвигает вниз резиновое уплотнение 163 сопла, приводя его в контакт с поверхностью 60 принтерного картриджа и сжимая пружины 164. По достижении полностью закрытого положения картридж оказывается надежно закрепленным с помощью пружины 144 на опорном поддоне 140, при этом четыре сжатые пружины 164 создают усилие, достаточное для получения герметичного контакта, выдерживающего заданный уровень давления и предотвращающего утечку чернил во время процесса заправки. Во время перемещения опорного поддона внутрь заправочный картридж 20 также входит в контакт с иглами 171 и 172, удерживаемыми поворотным держателем 170. Продолжающееся скольжение опорного поддона 140 приводит к тому, что иглы 171 и 172 проникают сквозь резиновые уплотнения 23 и 24 и проникают, соответственно, в приемную камеру 22 и камеру 21 с чернилами, таким образом завершая создание контура жидкостного сообщения. Иглы 171 и 172 проникают в устройство достаточно глубоко, при этом они безопасны, что учитывалось при разработке устройства. Иглы выполнены труднодоступными, поэтому причинение вреда пользователю маловероятно. Поворотный держатель 170 игл подпружинен встроенной пружиной 173, удерживающей его в вертикальном положении, благодаря чему кончики игл 171 и 172 прокалывают резиновые уплотнения 23 и 24 заправочного картриджа 20 по центру. Во время прокалывания заправочный картридж 20 продолжает движение вперед благодаря продолжающемуся скольжению опорного поддона 140. Это создает напряжение игл 171, 172 и резиновых уплотнений 23, 24, поскольку при движении изменяется угол. В связи с этим поворотный держатель 170 игл имеет конструкцию, допускающую некоторое вращательное движение, корректирующее наклон иглы во время проникновения в резиновые уплотнения 23 и 24 и позволяющее устранить напряжение, способное привести к разрыву резины и нарушению уплотнения полой иглы с последующей потерей герметичности соединительных каналов системы. При должном закрытии дверцы 150, то есть при полностью задвинутом опорном поддоне, принтерный картридж 10 давит на сенсорный переключатель S3, а емкость 20 с чернилами – на сенсорный переключатель S2. На этой стадии при включенном питании светодиод L1 горит зеленым цветом, информируя о возможности начала процесса заправки.
Горящий оранжевым цветом светодиод L1 указывает на то, что процесс заправки успешно завершен, после чего открывают дверцу 150 и выдвигают наружу опорный поддон 140. Это выдвижение приводит к выходу кулачковых поверхностей из зацепления друг с другом и образованию зазора между поверхностью 11 сопла картриджа и резиновым уплотнением 163 сопла. В этом случае зазор предотвращает повреждение насадки вследствие механического перемещения. Одновременно иглы 171 и 172 выходят из резиновых уплотнений 23 и 24 заправочного картриджа 20. При этом снова происходит автоматическая самогерметизация резины, перекрывающая образованные при проколе отверстия и предотвращающая вытекание отработанных чернил из заправочного картриджа 20.
Таким образом, при полностью открытой дверце 150 заправочный картридж возможно выбросить с соблюдением чистоты, а принтерный картридж 10 снова готов к печати. Все устройство также готово к запуску следующего процесса заправки либо сразу, либо позже.
Формула изобретения
1. Устройство для заправки принтерного картриджа, включающее
гнездо для принтерного картриджа;
гнездо для заправочного картриджа, имеющего приемник чернил;
канал откачки чернил, соединяющий должным образом установленный принтерный картридж с приемником чернил должным образом установленного заправочного картриджа, имеющего такой приемник чернил;
заправочный канал подачи чернил, соединяющий заправочный выход надлежащим образом установленного заправочного картриджа с каналом откачки чернил, причем соответствующий заправочный картридж и/или заправочный канал подачи чернил выполнены с возможностью допущения или содействия прохождению только откачиваемого потока с выхода заправочного картриджа;
канал замыкания контура, соединяющий канал откачки чернил и, таким образом, по меньшей мере, также часть заправочного канала подачи чернил с должным образом установленным принтерным картриджем;
насос, выполненный с возможностью перекачивания в обоих направлениях в контуре, образованном частично, по меньшей мере, частью канала откачки чернил и частично, по меньшей мере, частью канала замыкания контура;
обратный клапан в канале откачки чернил между (i) гнездом для заправочного картриджа и (ii) контуром и каналом откачки чернил, способствующий прохождению потока к гнезду для заправочного картриджа;
и пороговый обратный клапан в контуре;
где система циркуляции, включающая вышеуказанные гнезда и каналы, выполнена с возможностью работы в следующих режимах:
(a) режим откачки с качающим в первом направлении насосом, осуществляющим откачку чернил из установленного принтерного картриджа в приемник чернил установленного заправочного картриджа, не приводящий к потоку через указанный обратный клапан контура;
(b) режим подачи чернил с качающим во втором направлении насосом, осуществляющим подачу чернил из установленного заправочного картриджа в установленный принтерный картридж; и
(c) режим перенаправления чернил с качающим во втором направлении насосом, осуществляющим перенаправление чернил, отобранных в систему циркуляции из установленного заправочного картриджа в рабочем режиме (b), обеспечивающий:
1) циркуляцию чернил в контуре при превышении некоторого порогового давления в установленном в контуре обратном пороговом клапане и через него;
2) выпуск чернил в приемник чернил при превышении некоторого порогового давления в обратном пороговом клапане в контуре подачи чернил через оба указанных обратных пороговых клапана или
3) оба действия (1) и (2).
2. Устройство по п.1, характеризующееся тем, что система циркуляции выполнена с возможностью, по меньшей мере, частичного электрического управления работой насоса и/или клапанами, по меньшей мере, одного канала системы каналов после включения таким образом, что система циркуляции
(i) способна работать в режиме (а) и затем
(ii) при наличии, по меньшей мере, возможности работать полностью или частично в режиме (с) способна работать в режиме (b).
3. Устройство по п.1 или 2, характеризующееся тем, что система циркуляции выполнена с возможностью функционирования в дополнительном режиме – режиме (d) как разновидности режима (а) откачки чернил, с насосом, работающим в первом направлении, причем имеет место откачка некоторого количества жидкости из заполненного или частично заполненного в режиме (b) установленного принтерного картриджа.
4. Устройство по п.3, характеризующееся тем, что предусмотрено программное или электронное управление работой насоса и/или системой клапанов, по меньшей мере, одного канала системы каналов таким образом, что система циркуляции повторяет последовательность из
(I) только режима (b) или обоих режимов (b) и (с) и
(II) режима (d).
5. Устройство по п.1, характеризующееся тем, что система циркуляции включает насос с электрическим приводом, выполненный с возможностью перекачивания в двух направлениях.
6. Устройство по п.1, характеризующееся тем, что насос и система клапанов системы циркуляции выполнены с возможностью предотвращения любого существенного потока чернил, обратного направлению(ям) потока(ов) в режиме (b), и допущения в то же время циркуляции чернил в части системы циркуляции, а при превышении порогового давления – перенаправления, по меньшей мере, некоторого количества чернил в приемник чернил.
7. Устройство по п.1, характеризующееся тем, что система циркуляции выполнена с возможностью фильтрации подаваемых в режиме (b) чернил до их попадания в установленный принтерный картридж.
8. Устройство по п.1, характеризующееся наличием электронного управления режимом работы системы циркуляции в зависимости от сигналов датчиков, регистрирующих любое или любые из следующих условий:
наличие установленного принтерного картриджа;
наличие установленного заправочного картриджа;
состояние установленного принтерного картриджа;
состояние установленного заправочного картриджа;
состояние чернил в системе циркуляции;
целостность системы циркуляции и
целостность связи системы циркуляции с любым одним или более компонентами из группы, включающей принтерный картридж, заправочный картридж и приемник чернил.
9. Устройство по п.1, характеризующееся тем, что гнездо для заправочного картриджа выполнено с возможностью установки в нем заправочного картриджа и заправочный картридж содержит приемник чернил.
10. Устройство по п.9, характеризующееся тем, что система циркуляции соединена с одним или более компонентами из группы, включающей заправочный картридж, приемник чернил и принтерный картридж, с помощью полой иглы.
11. Комбинированное устройство, включающее
(A) устройство для заправки принтерного картриджа;
(B) заправочный картридж и
(C) приемник чернил,
а также факультативно
(D) принтерный картридж;
где устройство для заправки принтерного картриджа содержит
гнездо для принтерного картриджа;
гнездо для заправочного картриджа;
гнездо для приемника чернил;
канал откачки чернил, соединяющий установленный принтерный картридж с приемником чернил;
заправочный канал подачи чернил, соединяющий заправочный выход установленного заправочного картриджа с каналом откачки чернил, причем заправочный картридж и/или заправочный канал подачи выполнены с возможностью допущения или содействия прохождению только откачиваемого потока с выхода заправочного картриджа;
канал замыкания контура, соединяющий канал откачки чернил и, таким образом, по меньшей мере, также часть заправочного канала подачи чернил с установленным принтерным картриджем;
насос, выполненный с возможностью перекачивания в обоих направлениях в контуре, образованном частично, по меньшей мере, частью канала откачки чернил и частично, по меньшей мере, частью канала замыкания контура;
обратный клапан в канале откачки чернил между (i) гнездом для заправочного картриджа и (ii) контуром и каналом откачки чернил, способствующий прохождению потока к гнезду для заправочного картриджа; и пороговый обратный клапан в контуре;
где система циркуляции, включающая вышеперечисленные гнезда и каналы, выполнена с возможностью функционирования в следующих режимах:
(a) режим откачки чернил с качающим в первом направлении насосом, осуществляющим откачку чернил из установленного принтерного картриджа в приемник чернил установленного заправочного картриджа, не приводящий к потоку через указанный обратный клапан контура;
(b) режим подачи чернил с качающим во втором направлении насосом, осуществляющим подачу чернил из установленного заправочного картриджа в установленный принтерный картридж; и
(c) режим перенаправления чернил с качающим во втором направлении насосом, осуществляющим перенаправление чернил, отобранных в систему циркуляции из установленного заправочного картриджа в рабочем режиме (b), обеспечивающий
1) циркуляцию чернил в контуре при превышении некоторого порогового давления в установленном в контуре обратном пороговом клапане и через него;
2) выпуск чернил в приемник чернил при превышении некоторого порогового давления в обратном пороговом клапане в контуре подачи чернил через оба указанных обратных пороговых клапана или
3) оба действия (1) и (2).
12. Комбинированное устройство по п.11, характеризующееся тем, что заправочный картридж содержит приемник чернил.
13. Комбинированное устройство по п.11 или 12, характеризующееся тем, что указанная проникающая полая игла выполнена с возможностью соединения, по меньшей мере, одного из вышеуказанных компонентов (В), (С) и (D) с системой циркуляции.
14. Способ заправки принтерного картриджа с использованием комбинированного устройства, включающего
(A) устройство для заправки принтерного картриджа;
(B) заправочный картридж с емкостью для подачи чернил и
(C) приемник чернил, являющийся или не являющийся частью заправочного картриджа,
где устройство для заправки принтерного картриджа включает
гнездо для принтерного картриджа;
гнездо для заправочного картриджа;
гнездо для приемника чернил;
канал откачки чернил, соединяющий установленный принтерный картридж с приемником чернил, причем указанный канал имеет два работающих в одинаковом направлении обратных клапана, каждый из которых способствует прохождению потока от гнезда для принтерного картриджа к гнезду и в приемник чернил;
заправочный канал подачи чернил, соединяющий заправочный выход установленного заправочного картриджа с каналом откачки чернил, причем заправочный картридж и/или заправочный канал подачи выполнены с возможностью допущения или содействия прохождению только откачиваемого потока с заправочного выхода заправочного картриджа;
канал замыкания контура, соединяющий канал откачки чернил и, таким образом, по меньшей мере, также часть заправочного канала подачи чернил с установленным принтерным картриджем;
насос, выполненный с возможностью перекачивания в обоих направлениях в контуре, образованном частично, по меньшей мере, частью канала откачки чернил и частично, по меньшей мере, частью канала замыкания контура;
включающий в себя следующие этапы:
(I) установку и подсоединение всех перечисленных ниже компонентов:
(1) емкости для подачи чернил, входящей в состав заправочного картриджа;
(2) емкости для чернил, входящей в состав принтерного картриджа; и
(3) приемника чернил, являющегося или не являющегося частью заправочного картриджа;
(II) использование устройства, включающее:
(a) откачку, по меньшей мере, некоторого количества чернил из емкости для чернил принтерного картриджа и направление этой жидкости в приемник чернил;
(b) подачу чернил из емкости для подачи чернил заправочного картриджа в емкость для чернил принтерного картриджа и
(c) прекращение, по меньшей мере, фактической подачи чернил в емкость для чернил принтерного картриджа в случае, если:
(i) в заправочном картридже отсутствуют чернила или
(ii) емкость для чернил принтерного картриджа полностью заполнена чернилами;
причем указанное прекращение подачи чернил при полностью заполненной емкости для чернил принтерного картриджа приводит к циркуляции или отводу в систему каналов отобранных из заправочного картриджа чернил.
15. Способ по п.14, характеризующийся тем, что на этапах (а) и (b) насос вращается в противоположных направлениях.
16. Способ по п.14 или 15, характеризующийся тем, что на этапе (d) предусмотрено понижение давления в емкости для чернил заполненного принтерного картриджа за счет отбора из него некоторого количества жидкости чернил и/или воздуха.
17. Способ по п.14, характеризующийся тем, что, по меньшей мере, в одном из гнезд используют полую иглу.
18. Принтерный картридж, по меньшей мере, частично заправленный и входящий в состав комбинированного устройства, состоящего из
(A) устройства для заправки принтерного картриджа;
(B) заправочного картриджа;
(C) приемника чернил и
(D) принтерного картриджа,
где устройство для заправки принтерного картриджа включает
гнездо для принтерного картриджа;
гнездо для заправочного картриджа;
гнездо для приемника чернил;
канал откачки чернил, соединяющий установленный принтерный картридж с приемником чернил установленного заправочного картриджа, имеющего такой приемник чернил;
заправочный канал подачи чернил, соединяющий заправочный выход установленного заправочного картриджа с каналом откачки чернил, причем заправочный картридж и/или заправочный канал подачи чернил выполнены с возможностью допущения или содействия прохождению только откачиваемого потока с выхода заправочного картриджа;
канал замыкания контура, соединяющий канал откачки чернил и, таким образом, по меньшей мере, также часть заправочного канала подачи чернил с установленным принтерным картриджем;
насос, выполненный с возможностью перекачивания в обоих направлениях в контуре, образованном частично, по меньшей мере, частью канала откачки чернил и частично, по меньшей мере, частью канала замыкания контура,
с использованием способа, содержащего или включающего
(I) установку и подсоединение всех перечисленных ниже компонентов:
(1) емкости для подачи чернил, входящей в состав заправочного картриджа;
(2) емкости для чернил, входящей в состав принтерного картриджа; и
(3) приемника чернил, являющегося или не являющегося частью указанного заправочного картриджа; и
(II) использование устройства, включающее:
(a) откачку, по меньшей мере, некоторого количества чернил из емкости для чернил принтерного картриджа и направление этой жидкости в приемник чернил;
(b) подачу чернил из емкости для подачи чернил заправочного картриджа в емкость для чернил принтерного картриджа и
(с) прекращение, по меньшей мере, фактической подачи чернил в емкость для чернил принтерного картриджа в случае, если (i) в заправочном картридже отсутствуют чернила или (ii) емкость для чернил принтерного картриджа полностью заполнена чернилами,
причем указанное прекращение подачи чернил при полностью заполненной емкости для чернил принтерного картриджа приводит к циркуляции или отводу в систему каналов отобранных из заправочного картриджа чернил.
РИСУНКИ
|