|
(21), (22) Заявка: 2005120472/09, 30.06.2005
(24) Дата начала отсчета срока действия патента:
30.06.2005
(46) Опубликовано: 27.01.2007
(56) Список документов, цитированных в отчете о поиске:
US 5291149 А, 01.03.1994. RU 2193273 С2, 10.06.2002. SU 611288, 15.06.1978. US 5455535 A, 03.10.1995. US 4837523, 06.06.1989. US 4555673, 26.11.1985.
Адрес для переписки:
346500, Ростовская обл., г. Шахты, ул. Шевченко, 147, ЮРГУЭС, Патентная служба
|
(72) Автор(ы):
Прокопенко Николай Николаевич (RU), Будяков Алексей Сергеевич (RU), Крюков Владимир Валентинович (RU)
(73) Патентообладатель(и):
ГОУ ВПО “Южно-Российский государственный университет экономики и сервиса” (ЮРГУЭС) (RU)
|
(54) ДИФФЕРЕНЦИАЛЬНЫЙ УСИЛИТЕЛЬ С ПОВЫШЕННЫМ ОСЛАБЛЕНИЕМ СИНФАЗНОГО СИГНАЛА
(57) Реферат:
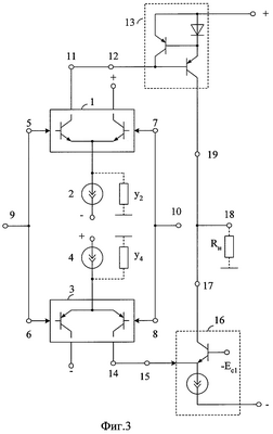
Изобретение относится к области радиотехники и связи и может быть использовано в различных микроэлектронных устройствах усиления и преобразования аналоговых сигналов. Технический результат заключается в повышении коэффициента ослабления входного синфазного сигнала. Дифференциальный усилитель (ДУ) (фиг.3) содержит дифференциальные каскады (ДК) (1, 3) с источниками опорного тока (2, 4) в общей эмиттерной цепи, причем синфазные входы (5, 6) и (7, 8) ДК (1, 3) соединены друг с другом и соответствующими входами (9, 10) ДУ, инвертирующий выход (11) первого ДК (1) соединен со входом (12) токового зеркала (13). Неинвертирующий выход (14) второго ДК (3) соединен со входом (15) каскада усиления по схеме с общей базой (16), а выход (17) каскада усиления по схеме с общей базой (16) связан с выходом (18) ДУ и выходом (19) токового зеркала (13). 8 ил.
Изобретение относится к области радиотехники и связи и может быть использовано в качестве устройства усиления аналоговых сигналов, в структуре аналоговых микросхем различного функционального назначения (например, операционных усилителях (ОУ)).
Известны схемы дифференциальных усилителей (ДУ), реализованных на основе двух параллельно включенных дифференциальных каскадов (ДК) с источниками опорного тока в эмиттерных цепях входных транзисторов (так называемые «dual input stage») [1-20]. По такой архитектуре, на модификации которой выдано около 100 патентов различных стран, выполнены операционные усилители ведущих микроэлектронных фирм (НА5190, НА2539 и др. [16, 18]). Все варианты построения дифференциальных усилителей «dual input stage» можно разбить на два больших класса. В усилителях первого класса передача сигнала от параллельно включенных дифференциальных каскадов на выход осуществляется через повторители тока (токовые зеркала, фиг.1) [1-13]. В усилителях второго класса сигнал от дифференциальных каскадов передается на выход дифференциального усилителя через транзисторные каскады по схеме с общей базой (фиг.2) [14-20]. Однако в практических схемах известных ДУ как первого, так и второго классов коэффициент ослабления входного синфазного сигнала (Кос.сф) получается небольшим (50-60 дБ). Это связано с тем, что выходное сопротивление простейших источников опорного тока на основе токовых зеркал, обеспечивающих наиболее широкий диапазон изменения входных синфазных напряжений ДК, оказывается небольшим (30-100 кОм), а из-за особенностей архитектуры ДУ как первого, так и второго классов отрицательное влияние источников опорного тока на Кос.сф суммируется.
Ближайшим прототипом (фиг.1) заявляемого устройства является дифференциальный усилитель, описанный в патенте США № 5291149, содержащий первый дифференциальный каскад 1 с первым источником опорного тока 2 в общей эмиттерной цепи, второй дифференциальный каскад 3 со вторым источником опорного тока 4 в общей эмиттерной цепи, причем синфазные входы 5, 6 и 7, 8 первого 1 и второго 3 дифференциальных каскадов соединены друг с другом и соответствующими входами 9, 10 дифференциального усилителя, инвертирующий выход 11 первого дифференциального каскада 1 соединен со входом 12 токового зеркала 13.
Существенный недостаток известного ДУ состоит в том, что он имеет невысокое ослабление входных синфазных сигналов.
Основная цель предлагаемого изобретения состоит в повышении коэффициента ослабления входных синфазных сигналов ДУ.
Поставленная цель достигается тем, что в дифференциальный усилитель фиг.1, содержащий первый дифференциальный каскад 1 с первым источником опорного тока 2 в общей эмиттерной цепи, второй дифференциальный каскад 3 со вторым источником опорного тока 4 в общей эмиттерной цепи, причем синфазные входы 5, 6 и 7, 8 первого 1 и второго 3 дифференциальных каскадов соединены друг с другом и соответствующими входами 9, 10 дифференциального усилителя, а инвертирующий выход 11 первого дифференциального каскада 1 соединен со входом 12 токового зеркала 13, вводятся новые связи – неинвертирующий выход 14 второго дифференциального каскада 3 соединен со входом 15 каскада усиления по схеме с общей базой 16, а выход 17 каскада усиления по схеме с общей базой 16 связан с выходом дифференциального усилителя 18 и выходом 19 токового зеркала 13.
Схема заявляемого устройства показана на фиг.3. На фиг.4 показаны направления токов и напряжений схемы фиг.3 при подаче на входы 9 и 10 входного синфазного сигнала
uс=uс1=uс2.
На фиг.5 показана схема ДУ-прототипа фиг.1 в среде компьютерного моделирования PSpice на транзисторах ФГУП «Пульсар». Схема фиг.6 соответствует ДУ фиг.2.
На фиг.7 приведена схема заявляемого устройства (фиг.3) в среде PSpice. Графики фиг.8 – результаты компьютерного моделирования схем фиг.5, 6 и 7.
В тексте описания и на фиг.1-7 приняты следующие обозначения:
– коэффициент передачи по напряжению дифференциального сигнала.
– коэффициент передачи по напряжению синфазного сигнала ДУ, где uc=uc1=uc2.
– коэффициент ослабления входного синфазного сигнала.
Дифференциальный усилитель фиг.3 содержит первый дифференциальный каскад 1 с первым источником опорного тока 2 в общей эмиттерной цепи, второй дифференциальный каскад 3 со вторым источником опорного тока 4 в общей эмиттерной цепи, причем синфазные входы 5, 6 и 7, 8 первого 1 и второго 3 дифференциальных каскадов соединены друг с другом и соответствующими входами 9, 10 дифференциального усилителя, инвертирующий выход 11 первого дифференциального каскада 1 соединен со входом 12 токового зеркала 13. Неинвертирующий выход 14 второго дифференциального каскада 3 соединен со входом 15 каскада усиления по схеме с общей базой 16, а выход 17 каскада усиления по схеме с общей базой 16 связан с выходом дифференциального усилителя 18 и выходом 19 токового зеркала 13.
Рассмотрим работу заявляемого ДУ фиг.3 (фиг.4).
Входной синфазный сигнал uс=uc1=uc2 практически с единичным коэффициентом передачи поступает в эмиттерные цепи дифференциальных каскадов 1 и 3 и выделяется на источниках опорного тока 2 и 4:

Это приводит к изменению суммарных токов общих эмиттерных цепей дифференциальных каскадов 1 и 3:

где y2, y4 – выходные проводимости источников опорного тока 2 и 4.
Приращения i1 и i4 делятся пополам и передаются на выходы 11 и 14:

Как следствие выходной ток i19 токового зеркала 13 создает в нагрузке Rн составляющую

где Кi13 1 – коэффициент усиления по току токового зеркала 13.
С другой стороны, выходной ток i14 передается через каскад с общей базой 16 и создает в нагрузке Rн составляющую i17, которая противоположна по направлению составляющей i19

где Кi16 1 – коэффициент усиления по току каскада 16.
Следовательно, выходной ток ДУ i18, обусловленный наличием на входах 9 и 10 синфазного сигнала:

Так как Кi13 1, Ki16 1, y2 y4, то i18 0. Это означает, что в заявляемой схеме существенно ослабляется «прохождение» синфазной помехи со входов 9, 10 на выход 18, обусловленной влиянием выходных проводимостей источников опорного тока 2 и 4.
Учитывая, что дифференциальный коэффициент усиления К всех рассматриваемых схем фиг.1-4 одинаков, можно сделать вывод о том, что коэффициент ослабления синфазного сигнала в схеме фиг.3 (фиг.4) существенно возрастает.
Полученные выше теоретические выводы подтверждаются результатами (фиг.8) компьютерного моделирования ДУ фиг.5, 6 и 9. Из графиков фиг.8-10 следует, что:
1. Коэффициент передачи входного синфазного сигнала Ксф в заявляемом ДУ (фиг.7) на два порядка меньше Ксф ДУ-прототипа (фиг.5) и Ксф ближайшего аналога (фиг.6).
2. Коэффициенты передачи дифференциального сигнала заявляемого ДУ фиг.7 и ДУ-прототипа фиг.5 приблизительно одинаковы (К 48 дБ).
3. Коэффициент ослабления входного синфазного сигнала Кос.сф заявляемого ДУ на два порядка лучше, чем Кос.сф ДУ-прототипа (фиг.5) и ближайшего аналога (фиг.6).
Компьютерное моделирование схем фиг.5-7 также подтверждает эффект взаимной компенсации влияния на Ксф сопротивлений и емкостей закрытых коллекторных переходов транзисторов дифференциальных каскадов 1 и 3 в заявляемой схеме. Это влияние ослабляется (при y2=y4=0) в 4-5 раз (в сравнении с прототипом).
Источники информации
1. Патент США № 5291149 (фиг.3).
2. А. с. СССР № 611288, H 03 F 3/45.
3. А.с. СССР № 530425, H 03 F 3/45.
4. Патент США № 6844781.
5. Патент США № 3968451.
6. Патент США № 6268769 (фиг.3).
7. Патент США № 5515005.
8. Патент США № 4757273.
9. Патент США № 4636743.
10. Патент США № 4783637.
11. Патент США № 3974455.
12. Патент Франции № 2224932.
13. Патент Японии № 53-25-232 (H 03 F 3/26).
14. Патент США № 5291149, фиг.1.
15. Патент РФ № 2193273, H 03 F 3/45.
16. Справочник: Операционные усилители и компараторы (Авербух В.Д. и др.). – М.: Изд-во «Додэка-XXI», 2001, С.122 (НА2539).
17. Патент США № 4600893, фиг.3.
18. Матавкин В.В. Быстродействующие операционные усилители. – М.: Радио и связь, 1989, стр.103, рис.6.11 (ОУ НА5190).
19. Патент США № 4837522, фиг.1.
20. Ежков Ю.С. Справочник по схемотехнике усилителей. – М.: РадиоСофт, 2002, с.87, рис.5.21.
Формула изобретения
Дифференциальный усилитель с повышенным ослаблением синфазного сигнала, содержащий первый дифференциальный каскад (1) с первым источником опорного тока (2) в общей эмиттерной цепи, второй дифференциальный каскад (3) со вторым источником опорного тока (4) в общей эмиттерной цепи, причем синфазные входы (5), (6) и (7), (8) первого (1) и второго (3) дифференциальных каскадов соединены друг с другом и соответствующими входами (9), (10) дифференциального усилителя, инвертирующий выход (11) первого дифференциального каскада (1) соединен со входом (12) токового зеркала (13), отличающийся тем, что неинвертирующий выход (14) второго дифференциального каскада (3) соединен со входом (15) каскада усиления по схеме с общей базой (16), а выход (17) каскада усиления по схеме с общей базой (16) связан с выходом дифференциального усилителя (18) и выходом (19) токового зеркала (13).
РИСУНКИ
|