|
|
(21), (22) Заявка: 2004121828/13, 19.07.2004
(24) Дата начала отсчета срока действия патента:
19.07.2004
(43) Дата публикации заявки: 20.01.2006
(46) Опубликовано: 27.01.2007
(56) Список документов, цитированных в отчете о поиске:
RU 2001129598 A, 27.07.2003. КАСЬЯНОВ Г.И. Технологические основы СО2-обработки растительного сырья. – М.: РУСОЗ, 1994, с.15. SU 200874, 02.10.1967. RU 2000119362 A, 20.08.2002. RU 2214817 C2, 27.10.2003. RU 277577 C1, 20.04.1997. RU 2222995 C2, 10.02.2004.
Адрес для переписки:
115516, Москва, ул. Бакинская, 18, кв.10, Н.И. Алкацевой
|
(72) Автор(ы):
Дадашев Мирали Нуралиевич (RU), Алкацева Надежда Ильинична (RU), Ковальченко Юрий Михайлович (RU)
(73) Патентообладатель(и):
Дадашев Мирали Нуралиевич (RU), Алкацева Надежда Ильинична (RU), Ковальченко Юрий Михайлович (RU)
|
(54) УСТАНОВКА ДЛЯ ПРОЦЕССА СВЕРХКРИТИЧЕСКОЙ ЭКСТРАКЦИИ
(57) Реферат:
Изобретение относится к области переработки различного сырья, а именно к установкам для осуществления процессов экстракции. Изобретение включает насос и цилиндр высокого давления, экстрактор, сепаратор, накопительную емкость для растворителя, соединительные трубопроводы, измерительную и запорно-регулирующую арматуру, систему очистки растворителя от примесей, систему его регенерации, группу из трех последовательно установленных сепараторов для фракционирования целевого продукта, автоматическую систему измерения и управления термодинамическими параметрами растворителя в экстракторе и сепараторах и, по крайней мере, один дополнительный цилиндр высокого давления, установленный параллельно основному цилиндру высокого давления с возможностью их поочередной работы на прием растворителя от насоса высокого давления и подачу в экстрактор, причем автоматическая система измерения и управления термодинамическими параметрами растворителя и агрегаты установки выполнены с возможностью проведения в ней процесса экстрагирования при температуре 20-600°С и давлении 0-60 МПа, с последующей фракционной сепарацией целевого продукта при температуре -5-+20°С и давлении 0,1-0,5 МПа. Изобретение позволяет повысить скорость процесса, степень извлечения и чистоту целевого продукта, максимально повысить эффективность экстракции за счет снижения потерь растворителя. 1 ил.
Изобретение относится к области переработки различного сырья растительного и животного происхождения, а именно к установкам для осуществления процессов экстракции указанного сырья, и может найти применение в пищевой промышленности, медицине, производстве кормовых добавок, а также в качестве лабораторных установок для исследования процессов экстракции.
Известно устройство для реализации способа экстрагирования биологически активных веществ из плодов шиповника для косметических целей, содержащее экстрактор, сепаратор, накопительную емкость для диоксида углерода, соединительные трубопроводы и запорно-регулирующую арматуру (см. Э.А Шафтан и др. Использование экстрактов из Rosal – для косметических целей. Растительные ресурсы 1976 г. т.14, с.208).
Недостатком такого устройства является то, что оно не обеспечивает полного извлечения биологически активных веществ из растительного сырья из-за низких значений коэффициента диффузии растворителя.
Наиболее близкой по технической сущности является установка для исследования процесса экстракции, содержащая насос высокого давления, экстрактор, сепаратор, накопительную емкость для растворителя, соединительные трубопроводы и запорно-регулирующую арматуру (см. авт.св. СССР, №200874, БИ №17, 1967 г. – прототип).
К недостаткам известного устройства можно отнести длительность процесса экстрагирования, низкую степень извлечения целевого продукт и невозможность извлечения отдельных фракций целевого продукта. Кроме того, известная установка не удовлетворяет требованиям по содержанию примесей.
В основу изобретения поставлена задача создания установки для процесса сверхкритической экстракции в неполярном растворителе для получения из сырья растительного или животного происхождения целевого продукта, в том числе, эфирных масел, витаминов, алколоидов, аминокислот и других ценных веществ с сохранением их биохимического состава и физиологической активности. Важными составляющими данной задачи являются увеличение скорости процесса, степени извлечения и чистоты извлекаемого продукта.
Указанная задача решается тем, что в установку для процесса сверхкритической экстракции, содержащей насос и цилиндр высокого давления, экстрактор, сепаратор, накопительную емкость для растворителя, соединительные трубопроводы, измерительную и запорно-регулирующую арматуру, согласно изобретению, дополнительно включены, по крайней мере, один дополнительный цилиндр высокого давления, установленный параллельно основному цилиндру высокого давления с возможностью их поочередной работы на прием растворителя от насоса высокого давления и подачу в экстрактор, а также система очистки растворителя от примесей, система его регенерации, группа из трех последовательно установленных сепараторов для фракционирования целевого продукта и автоматическая система измерения и управления термодинамическими параметрами растворителя в экстракторе и сепараторах для их поддержания в заданном диапазоне давлений и температур, причем автоматическая система измерения и управления термодинамическими параметрами растворителя и агрегаты установки выполнены с возможностью проведения в ней процесса экстрагирования при температуре 20-600°С и давлении 0-60 МПа с последующей фракционной сепарацией целевого продукта при температуре -5-+20°С и давлении 0,1-0,5 МПа.
Предложенное устройство позволяет максимально полно использовать преимущества сверхкритической экстракции в среде диоксида углерода, который затем полностью улетучивается из целевого продукта. При указанных параметрах диоксид углерода имеет аномально низкую вязкость и высокий коэффициент диффузии, что приводит к увеличению скорости экстракции, степени извлечения и чистоты целевого продукта. Наличие дополнительной системы очистки растворителя, системы автоматического измерения и управления параметрами процесса, а также дополнительных сепараторов и цилиндра высокого давления позволяет решить поставленную задачу.
Именно особое новое включение в схему устройства двух цилиндров высокого давления, обогреваемого экстрактора и группы из трех сепараторов, фильтра, ресивера, вакуумного насоса, компрессора, водяного насоса, датчиков и автоматической системы измерения и управления, а также новые специфические связи и взаимодействия указанных частей между собой при работе устройства, позволяют получить новый ранее не достижимый в известных устройствах результат, связанный с созданием универсальной (по параметрам, сырью и целевому продукту) установки для осуществления процесса сверхкритической экстракции, обладающей увеличенными скоростью процесса, степенью извлечения и чистоты целевого продукта.
Указанный режим регенерации растворителя позволяет максимально повысить эффективность экстракции, в том числе, за счет снижения потерь растворителя при использовании практически замкнутой петли циркуляции.
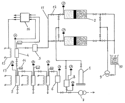
На чертеже приведена принципиальная схема установки.
Установка содержит емкость 1 с диоксидом углерода, два цилиндра высокого давления 2 со свободно плавающими поршнями, фильтр 3 для очистки растворителя от примесей, экстрактор 4, три сепаратора 5, ресивер 6, вакуумный насос 7, компрессор 8, водяной насос высокого давления 9 и емкость 10 для воды. Указанные части установки снабжены трубопроводной 11 и запорной 12 арматурой. Агрегаты установки снабжены измерителями и датчиками 13, 14 давления и температуры в экстракторе 4, сепараторах 5, цилиндрах высокого давления 2, ресивере 6 и компрессоре 8. Кроме того, экстрактор 4 и сепараторы 5 снабжены нагревательными элементами 15.
Установка также снабжена автоматической системой 16 измерения и управления термодинамическими параметрами растворителя в основных агрегатах устройства для их поддержания в широком диапазоне давлений и температур. Одновременно задается необходимое заранее рассчитанное или запрограммированное в системе 16 время экстракции. При этом входы системы 16 соединены с измерителями и датчиками 13, 14 основных агрегатов, а выходы – с нагревательными элементами 15, водяным насосом 9 и регулирующими вентилями запорной арматуры 12. Последние могут быть выполнены с электромагнитным или ручным приводом
Параметры агрегатов и системы управления 16 установки предусматривают проведение процесса экстрагирования путем изменения параметров растворителя в экстракторе 4 в широком диапазоне давлений (0-60 МПа) и температур (20-600°С), что, в ряде случаев, необходимо для экстракции различных видов сырья растительного или животного происхождения. Следует отметить, что для большинства видов сырья растительного происхождения указанные параметры значительно ниже. Параметры растворителя в сепараторах 5 при этом необходимо поддерживать в диапазоне температур от -5°С до +20°С, а давлении в диапазоне 0,1-0,5 МПа. Для большинства случаев сверхкритическую экстракцию проводят за время от 30 до 300 мин.
Предлагаемая установка при экстракции растительного сырья работает следующим образом.
Растительное сырье предварительно высушивают до необходимой влажности и измельчают до размера частиц примерно в диапазоне 0,5-3 мм. Измельченное сырье загружают в рабочий объем экстрактора 4, после чего рабочий тракт установки подвергается вакуумированию с помощью вакуумного насоса 7. Затем из емкости 1 растворитель (диоксид углерода) подается в газовую полость цилиндров высокого давления 2 и через фильтр 3 очистки растворителя в экстрактор 4 и сепараторы 5.
При достижении определенною значения давления растворителя в экстракторе 4 и в одном или обоих цилиндрах высокого давления 2 по сигналу датчиков давления 13 напрямую или с помощью автоматической системы управления 1 б включается водяной насос высокого давления 9, который с помощью цилиндров высокого давления 2 создает и поддерживает в экстракторе заданное значение давления в диапазоне 0-60 МПа. Для достижения необходимых термодинамических параметров в экстракторе 4 и сепараторах 5 в ряде случаев могут быть включены нагревательные элементы 15. Необходимое переключение вентилей 12 запорной арматуры в трубопроводах 11 осуществляется во время работы установки вручную или автоматически от системы управления 16.
После создания в экстракторе 4 заданных значений термодинамических параметров для растворителя мисцеллы через соответствующие запорные и регулирующие вентили поступают в сепараторы 5, где также поддерживаются заданные значения давления и температуры. При переходе мисцеллы из экстрактора 4 в сепараторы 5 происходит резкое снижение плотности растворителя и фракционное разделение растворенных в диоксиде углерода веществ, поскольку растворитель при этом улетучивается. После этого газообразный растворитель при низком давлении поступает в ресивер 6 и далее с помощью компрессора 8 регенерируется и заново подается в тракт установки.
Извлечение фракций целевого продукта из сепараторов 5 можно осуществлять как в процессе экстракции, так и после полного завершения работы установки.
Технологические параметры процесса экстрагирования для каждого конкретного вида и формы исходного сырья устанавливаются отдельно. При этом следует иметь ввиду, что снижение температуры экстракции ниже 32°С приводит к нарушению критического состояния диоксида углерода и, как следствие, к резкому снижению скорости процесса и степени извлечения целевого продукта. Повышение же температуры растворителя в экстракторе более 40°С сказывается на распаде летучих компонентов целевого продукта и может привести к снижению их биологической ценности.
Давление растворителя в экстракторе при этом должно быть не ниже 7,3 МПа, поскольку в этом случае процесс выходит из сверхкритического состояния, резко снижается растворяющая способность диоксида углерода и, как следствие, снижается скорость процесса, степень извлечения и чистота увлекаемого продукта.
С повышением давления в экстракторе от 7,3 до 25 МПа и выше, при прочих равных условиях, резко увеличивается скорость процесса экстракции, а также степень извлечения и чистота целевого продукта. Указанный узкий температурный диапазон экстракции определяется необходимостью селективного извлечения из сырья различных фракций целевого продукта. Для достижения поставленной выше задачи значительную роль играют также термодинамические параметры растворителя во всех ступенях сепараторов.
Для примера, если экстракцию растительного сырья осуществляют при давлении 40 МПа и температуре 32°С, то при этом в трех сепараторах давление должно составлять соответственно 0,5-0,2-0,1 МПа, а температура -5°С-0°С-+15°С. Процесс экстрагирования при этих параметрах ведут, как правило, в течение 80-120 мин, по истечении этого времени осуществляю фракционную сепарацию получаемого целевого продукта.
Таким образом, предложенная установка для процесса сверхкритической экстракции целевого продукта из сырья растительного или животного происхождения позволяет наиболее полно использовать преимущества сверхкритической экстракции в среде диоксида углерода для максимально эффективного селективного извлечения натурального целевого продукта без потери содержащихся в нем ценных биологически активных веществ.
Формула изобретения
Установка для процесса сверхкритической экстракции, содержащая насос и цилиндр высокого давления, экстрактор, сепаратор, накопительную емкость для растворителя, соединительные трубопроводы, измерительную и запорно-регулирующую арматуру, отличающаяся тем, что в нее дополнительно включены, по крайней мере, один дополнительный цилиндр высокого давления, установленный параллельно основному цилиндру высокого давления с возможностью их поочередной работы на прием растворителя от насоса высокого давления и подачу в экстрактор, а также система очистки растворителя от примесей, система его регенерации, группа из трех последовательно установленных сепараторов для фракционирования целевого продукта и автоматическая система измерения и управления термодинамическими параметрами растворителя в экстракторе и сепараторах для их поддержания в заданном диапазоне давлений и температур, причем автоматическая система измерения и управления термодинамическими параметрами растворителя и агрегаты установки выполнены с возможностью проведения в ней процесса экстрагирования при температуре 20-600°С и давлении 0-60 МПа, с последующей фракционной сепарацией целевого продукта при температуре -5-+20°С и давлении 0,1-0,5 МПа.
РИСУНКИ
|
|