|
|
(21), (22) Заявка: 2005119474/09, 23.06.2005
(24) Дата начала отсчета срока действия патента:
23.06.2005
(46) Опубликовано: 27.12.2006
(56) Список документов, цитированных в отчете о поиске:
SU 997207 A1, 15.02.1983. SU 987767 A1, 07.01.1983. GB 2271478 A, 13.04.1994.
Адрес для переписки:
105318, Москва, ул. Ибрагимова, 29, ОАО “АКБ “Якорь”, Ген. директору А.В. Левину
|
(72) Автор(ы):
Коняхин Сергей Федорович (RU), Нагорнов Андрей Михайлович (RU)
(73) Патентообладатель(и):
ОТКРЫТОЕ АКЦИОНЕРНОЕ ОБЩЕСТВО “АГРЕГАТНОЕ КОНСТРУКТОРСКОЕ БЮРО “ЯКОРЬ” (RU)
|
(54) ПРЕОБРАЗОВАТЕЛЬ ПОСТОЯННОГО НАПРЯЖЕНИЯ В ТРЕХФАЗНОЕ ПЕРЕМЕННОЕ
(57) Реферат:
Устройство предназначено для использования в области электротехники в качестве источника электропитания. Техническая сущность: устройство содержит три необратимых конверторных ячейки (1) с гальванической развязкой, присоединенных соответственно к трем однофазным управляемым инверторным ячейкам (3), формирующим на выходе систему трехфазных синусоидальных напряжений с относительным сдвигом 120 эл. град. Для защиты элементов инверторных ячеек (3) от перенапряжений в режиме короткого межфазного замыкания в блоке управления (4) между выходом генератора синусоидального напряжения (5) и входом фазорасщепителя 6 установлен управляемый делитель напряжения (7), уменьшающий амплитуду сигнала управления инверторными ячейками при увеличении напряжения выходных емкостных фильтров (2) конверторных ячеек (1), фиксируемого датчиками напряжения (9). Сигнала с одного из датчиков напряжения (9) достаточно для срабатывания компаратора (8), управляющего состоянием делителя напряжения (7). Технический результат – повышение надежности. 1 ил.
Изобретение относится к области электротехники и может быть использовано при проектировании источников централизованного электропитания.
Известен источник трехфазного напряжения, выполненный в виде мостового трехфазного инвертора, содержащего три транзисторные стойки, входные выводы каждой из которых подсоединены к входным выводам питания, а выходные выводы – к нагрузке соответствующей фазы, при этом блок управления выполнен обеспечивающим формирование системы выходных напряжений со взаимным сдвигом 120 эл. град. (1). Данный преобразователь отличается высоким качеством выходных напряжений, однако его нельзя использовать в системах централизованного электропитания, требующих независимого регулирования фазного напряжения в каждой из фаз нагрузки.
Наиболее близким к изобретению является преобразователь постоянного напряжения в трехфазное переменное, содержащий три необратимые конверторные ячейки с гальванической развязкой, входы которых присоединены параллельно входным выводам, служащим для подключения к источнику постоянного напряжения, а выходы – к входным выводам соответствующих трех управляемых однофазных инверторных ячеек, входы управления которыми подключены к выходам блока управления, содержащего генератор синусоидального напряжения и фазорасщепитель, выполненный обеспечивающим формирование на выходах блока управления трех синусоидальных напряжений с относительным сдвигом 120 эл. град. (2).
Данное устройство может быть использовано в системах электропитания трехфазных и однофазных нагрузок и имеет возможность регулирования выходного напряжения в каждой из них. Однако преобразователь имеет низкую надежность работы при возникновении длительного межфазного (линейного) короткого замыкания. Это является следствием того, что в нем не предусмотрены средства защиты элементов инверторных ячеек в этом режиме. Режим перегрузки элементов инвертора возникает из-за того, что при длительном межфазном КЗ начинается неконтролируемый рост напряжения на входном конденсаторном фильтре одного из инверторов (выходном фильтре соответствующей конверторной ячейки), при этом поток энергии не имеет пути возврата во входной источник постоянного напряжения из-за того, что конверторная ячейка необратима.
Положительным результатом, которого можно достичь при использовании данного изобретения, является повышение надежности работы схемы при возникновении режима межфазного короткого замыкания.
Положительный результат достигается тем, что в преобразователе постоянного напряжения в трехфазное переменное, содержащем три необратимые конверторные ячейки с гальванической развязкой, входы которых соединены параллельно и подключены к входным выводам, служащим для подключения к источнику постоянного напряжения, а выходы – к входным выводам соответствующих трех управляемых однофазных инверторных ячеек, входы управления которыми подключены к выходам блока управления, содержащего генератор синусоидального напряжения и фазорасщепитель, выполненный обеспечивающим формирование на выходах блока управления трех синусоидальных напряжений с относительным сдвигом 120 эл. град. (2), выход генератора синусоидального напряжения соединен с входом фазорасщепителя через введенный управляемый делитель напряжения с изменяемым коэффициентом деления, вход управления которого соединен с выходом введенного компаратора, три входа которого присоединены соответственно к выходам введенных датчиков напряжения, подключенных к емкостным выходным фильтрам конверторных ячеек, при этом компаратор, имеющий пороги срабатывания и отпускания, выполнен обеспечивающим формирование выходного сигнала при наличии хотя бы одного сигнала на одном из трех входов.
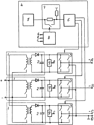
На чертеже представлена электрическая схема устройства. Статический преобразователь постоянного напряжения в трехфазное переменное содержит три необратимые конверторные ячейки 1 с гальванической развязкой, входы которых соединены параллельно друг с другом и присоединены к входным выводам, служащим для подключения к источнику постоянного напряжения. Выходы конверторных ячеек с выходными емкостными фильтрами 2 присоединены к входным выводам питания соответствующих трех управляемых однофазных инверторных ячеек 3, управляющие входы которых подключены к соответствующим выходам блока управления 4. Блок управления 4 содержит генератор синусоидального напряжения 5 и фазорасщепитель 6, выполненный обеспечивающим формирование на выходах блока управления 4 трех синусоидальных напряжений с относительным сдвигом 120 эл. град. Выход генератора синусоидального напряжения 5 соединен с входом фазорасщепителя 6 через управляемый делитель напряжения 7 с изменяемым коэффициентом деления, вход управления которого соединен с выходом компаратора 8, три входа (а, в, с) которого присоединены соответственно к выходам (А, В, С) датчиков напряжения 9, подключенных к емкостным выходным фильтрам 2 конверторных ячеек 1. Управляемый делитель напряжения 7 может быть выполнен в виде двух резисторов, один из которых выводится из схемы с помощью ключа, размыкаемого (или замыкаемого) по сигналу с компаратора 8, результатом чего является изменение коэффициента деления напряжения. Схема преобразователя имеет нулевой вывод нагрузки.
Устройство работает следующим образом.
В штатном режиме на выходах инверторных ячеек 3 формируется система синусоидальных напряжений заданной амплитуды с относительным фазным сдвигом 120 эл. град. Указанный фазный сдвиг реализуется с помощью блока управления 4. В данном режиме на выходе компаратора 8 сигнал отсутствует, делитель напряжения имеет коэффициент деления, равный 1 (он выведен из цепи прохождения сигнала с выхода генератора синусоидального напряжения ко входу фазорасщепителя 6), и напряжение на выходе генератора синусоидального напряжения 5 равно входному напряжению фазорасщепителя 6.
При возникновении межфазного короткого замыкания увеличивается напряжение на выходном емкостном фильтре 2 одной из конверторных ячеек 1. Данное увеличение обусловлено отсутствием путей возврата потока энергии, направляемого с выхода соответствующей инверторной ячейки на ее вход (из-за необратимой схемы выполнения конверторных ячеек). По приходу на входы компаратора 8 сигнала хотя бы с одного датчика напряжения 9, свидетельствующего об аварийном превышении напряжения на емкостном фильтре 2, компаратор 8 срабатывает, формируя на выходе сигнал на изменение (уменьшение) коэффициента преобразования делителя напряжения 7, следствием чего является снижение амплитуды напряжения, поступающего на вход фазорасщепителя 6, и, следовательно, снижение амплитуды его выходного напряжения по всем трем фазам. Уменьшение амплитуды выходного сигнала блока управления вызывает уменьшение выходного напряжения на емкостном фильтре 9, при достижении которым величины порога отпускания компаратора 8 последний снимает сигнал со схемы управляемого делителя напряжения 7, и схема преобразователя возвращается в штатный режим работы.
Если к моменту отпускания компаратора режим короткого замыкания не прекратился, то напряжение на емкостном фильтре снова начинает возрастать, вызывая повторное срабатывание защиты, что будет повторяться до полного устранения короткого замыкания.
Статический преобразователь постоянного напряжения в трехфазное переменное с защитой от перегрузок в режимах межфазного короткого замыкания, обладающий возможностью независимого регулирования фазных напряжений, может быть использован в системах трехфазного электропитания.
Источники информации
1. Моин В.С. Стабилизированные транзисторные преобразователи. – М.: Энергоатомиздат, 1986, с.322.
2. То же, с.316.
Формула изобретения
Преобразователь постоянного напряжения в трехфазное переменное, содержащий три необратимые конверторные ячейки с гальванической развязкой, входы которых соединены параллельно друг с другом и присоединены к входным выводам, служащим для подключения к источнику постоянного напряжения, а выходы – к входным выводам соответствующих трех управляемых однофазных инверторных ячеек, управляющие входы которых подключены к выходам блока управления, содержащего генератор синусоидального напряжения и фазорасщепитель, выполненный обеспечивающим формирование на выходах блока управления трех синусоидальных напряжений с относительным сдвигом 120 эл. град, отличающийся тем, что выход генератора синусоидального напряжения соединен с входом фазорасщепителя через введенный управляемый делитель напряжения, вход управления которым соединен с выходом введенного компаратора, три входа которого присоединены соответственно к выходам введенных датчиков напряжения, подключенных к емкостным выходным фильтрам конверторных ячеек, при этом компаратор, имеющий пороги срабатывания и отпускания, выполнен обеспечивающим формирование выходного сигнала при наличии хотя бы одного сигнала на одном из трех входов.
РИСУНКИ
|
|