|
|
(21), (22) Заявка: 2003133336/15, 05.11.2003
(24) Дата начала отсчета срока действия патента:
05.11.2003
(43) Дата публикации заявки: 27.05.2005
(46) Опубликовано: 27.12.2006
(56) Список документов, цитированных в отчете о поиске:
RU 2200710 С1, 20.03.2003. SU 1433489 A1, 30.10.1988. WO 0204351 A1, 12.01.2002.
Адрес для переписки:
105005, Москва, Аптекарский пер., 4, стр.2, ООО “НИКОХИМ”, В.М. Мазлину
|
(72) Автор(ы):
Болотин Олег Георгиевич (RU), Воробьев Николай Федорович (RU), Кузьмин Александр Георгиевич (RU), Степанов Николай Владимирович (RU), Климов Стефан Алексеевич (RU), Татауров Анатолий Иванович (RU), Себалло Валерий Анатольевич (RU), Андосов Валерий Юрьевич (RU)
(73) Патентообладатель(и):
Общество с ограниченной ответственностью “Зиракс” (ООО “Зиракс”) (RU)
|
(54) СПОСОБ ПОЛУЧЕНИЯ ГРАНУЛИРОВАННОГО ХЛОРИДА КАЛЬЦИЯ
(57) Реферат:
Изобретение относится к химической технологии получения хлорида кальция в гранулированном виде. Технический результат – получение гранулированного хлорида кальция однородного гранулометрического состава с повышенной прочностью гранул и низким содержанием влаги. Гранулированный хлорид кальция получают в аппарате с псевдоожиженным слоем, который создается потоком топочных газов при температуре слоя 150-200°С, скорости газов в слое 2,5-3,0 м/с, гидравлическом сопротивлении слоя 500-700 кг/м2. На гранулы распыляют предварительно упаренный за счет тепла отходящих газов и сконцентрированный путем растворения пылевых фракций раствор хлорида кальция с концентрацией 46-50%. 1 ил., 1 табл.
Изобретение относится к способу получения хлорида кальция в гранулированном виде.
Хлористый кальций обладает высокой гигроскопичностью, склонен к слеживанию при транспортировке, поэтому возрастает потребность в обезвоженном непылящем гранулированном продукте. Хлористый кальций может применяться в химической, нефтехимической, нефтяной, нефтеперерабатывающей, лесной, деревообрабатывающей промышленности, в холодильной технике, в производстве люминофор, в строительстве и эксплуатации автомобильных дорог для борьбы с зимней скользскостью.
Известен способ получения хлорида кальция из 32-34% раствора, подаваемого в аппарат распылительной сушки с последующим охлаждением высушенного в псевдоожиженном слое и нагретого до 200°С продукта. Продукт по данному способу получают в виде очень мелких гранул (порошка) (авт.св. СССР 1561991, В 01 D 1/18, 1990).
Известен способ сушки и гранулирования раствора хлористого кальция, включающий термическую обработку распыляемого раствора высокотемпературным сушильным агентом в зоне распыла, смешения подсохших капель с сухим порошкообразным нетоварным продуктом после зоны классификации и дробления крупных фракций с получением сухих гранул. Сушку в зоне распыла ведут до достижения влажности раствором хлористого кальция, равной 30-42% процесс смешения подсохших капель с порошкообразными и мелкогранулированными частицами нетоварной фракции и их досушку ведут в псевдоожиженном слое до влажности 5-20%, а после стадий классификации и дробления дополнительно производят обдув товарной фракции гранул в зоне увлажнения воздухом, относительная влажность которого превышает равновесную относительную влажность получаемых гранул, причем необходимая скорость процесса увлажнения продукта обеспечивается изменением влагосодержания воздуха путем испарения в нем дополнительной влаги от внешнего источника.
В качестве увлажняющей среды используется водяной пар или капельная аэрозоль воды в количестве, отвечающем балансовой величине необходимого увлажнения гранул (патент RU 2093766, 6 F 26 В 3/12, 1996).
Недостатком данного способа является получение сравнительно мелкодисперсных влажных гранул с низкой механической прочностью.
Наиболее близким аналогом настоящего изобретения является способ получения гранулированного хлорида кальция в аппарате с псевдоожиженным слоем, создаваемым потоком топочных газов, путем распыления в псевдоожиженном слое при температуре 150-200°С и скорости топочных газов 2,5-3,0 м/с раствора хлорида кальция с концентрацией 30-32%, предварительно доведенного до концентрации 38-45% путем его упаривания и дополнительного растворения пылевых фракций, выносимых из аппарата сушки, на образованные в псевдоожиженном слое нагретые гранулы с последующим обезвоживанием и кристаллизацией растворенных в растворе веществ. При этом упаривание ведут за счет тепла отходящих газов мокрой пылегазоочистки (патент RU 2200710, 7 С 01 F 11/24, В 01 J 2/16, 2002 (прототип).
Недостатком данного способа является то, что при указанных режимах работы аппарата с псевдоожиженным слоем не обеспечивается стабильная непрерывная его работа, гранулированный продукт имеет низкую механическую прочность, содержит значительное количество мелких фракций.
Задачей настоящего изобретения является создание способа получения хлорида кальция, позволяющего получить продукт однородного гранулометрического состава с повышенной прочностью гранул и низким содержанием влаги при значительно меньшем пылеуносе.
Для решения поставленной задачи в заявленном способе, как и в прототипе, гранулирование хлорида кальция ведут в псевдоожиженном слое при температуре 150-200°С, скорости топочных газов в слоях 2,5-3 м/с, исходный рассол концентрируется за счет тепла отходящих газов мокрой стадии пылеочистки и дополнительного растворения пылевых фракций, выносимых из аппарата сушки. В отличие от прототипа распыляемый в аппарат с псевдоожиженным слоем рассол хлорида кальция доводится до концентрации 46-50%, а гидравлическое сопротивление слоя поддерживается в пределах 500-700 кг/м2.
При концентрации распыляемого в псевдоожиженный слой раствора ниже 46%, так же как и при сопротивлении (высоте) слоя ниже 500 кг/м2, содержащаяся в растворе влага не успевает испариться с поверхности гранул, что приводит к агломерации (слипанию) частиц, образованию крупных комков, заплавлению щелей решетки и прекращению процесса образования гранул хлорида кальция.
Повышение концентрации раствора выше 50% также нежелательно из-за снижения его текучести и, как следствие, трудности распыления с требуемой дисперсностью капель.
Увеличение сопротивления (высоты) слоя свыше 700 кг/м2 ограничивается располагаемым напором тягодутьевого оборудования, приводит к повышенному расходу электроэнергии.
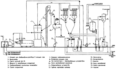
На чертеже представлена принципиальная технологическая схема установки производства гранулированного хлорида кальция в аппарате с псевдоожиженным слоем, где:
1 – аппарат для сушки в псевдоожиженном слое с топкой;
2 – дутьевой вентилятор для подачи первичного и вторичного воздуха в топку;
3 – циклоны сухой очистки газов;
4 – дымосос для отсасывания дымовых газов из аппарата и подачи их на мокрую очистку;
5 – пылеуловитель для мокрой очистки отходящих газов и предварительного упаривания исходного рассола;
6 – грохот для отделения мелких гранул и подачи их в аппарат с псевдоожиженным слоем в качестве ретура;
8 – охладитель кипящего слоя для охлаждения и (при необходимости) гидратации продукции, оборудованный пневмомеханической форсункой;
7; 9 – бак с мешалкой и паровой рубашкой для растворения циклонной пыли и подогрева рассола;
15 – вентилятор для подачи воздуха в охладитель кипящего слоя;
16 – каплеуловитель;
вспомогательное оборудование (арматура, дроссельные заслонки, центробежные насосы перекидки, элеватор) показаны на схеме.
Способ получения гранулированного хлорида кальция в аппарате с псевдоожиженным слоем осуществляется следующим образом.
Исходный раствор хлорида кальция с концентрацией 35% в количестве 12500 кг/ч поступает в пылеуловитель 5, предназначенный для мокрой очистки отходящих газов, где упаривается до концентрации 43%, и затем поступает в контактный чан 9, где смешивается с пылью, поступающей из циклонов 3. Концентрация раствора хлорида кальция после растворения в нем циклонной пыли повышается до 48%. Из контактного чана 9 раствор с концентрацией 48% с помощью насосов 10 через форсунки распыляется в сушильном аппарате с псевдоожиженным слоем, где при температуре в слое преимущественно 180°С (150-200°С), скорости газов в слое преимущественно 2,8 м/с (2,5-3,0 м/с) и сопротивлении слоя преимущественно 600 кг/м2 (500-700 кг/м2) происходит обезвоживание и кристаллизация вещества с получением гранулированного хлористого кальция в количестве 4900 кг/ч.
Выгружаемые из аппарата с псевдоожиженным слоем горячие гранулы подаются на виброгрохот 6, где происходит их разделение по крупности 1,25-5 мм. Мелкие гранулы возвращаются в качестве ретура в сушильный аппарат 1, а крупные гранулы в охладитель кипящего слоя 8. Охлажденный до 50-60°С за счет продувки воздуха и распыления воды готовый продукт с крупностью 1,25-5 мм и прочностью 47 кг/см2 поступает на затаривание. Выход товарного продукта составляет 4500 кг/ч.
Гранулометрический состав, прочность, влажность, гранулированного хлорида кальция в зависимости от режимов сушки приведены в прилагаемой таблице.
| NN п/п |
Концентрация раствора хлорида кальция, подаваемого на обезвоживание, % |
Гранулометрический состав по фракциям, мм в % |
Прочность гранул, кг/см2 |
Влажность гранул, % |
| +5 |
-5+3.15 |
-3.15+2 |
-2+1.6 |
-1.6+1.25 |
-1.25 |
| 1 |
2 |
3 |
4 |
5 |
6 |
7 |
8 |
9 |
10 |
| 1 |
44 |
15 |
10 |
20.5 |
9.5 |
27 |
18 |
32 |
5 |
| 2 |
46 |
1 |
10.5 |
34.6 |
17.6 |
33.3 |
3 |
43 |
2 |
| 3 |
48 |
– |
9 |
33.5 |
19.2 |
36.3 |
2 |
47 |
1.5 |
| 4 |
50 |
– |
5.2 |
36.3 |
19.7 |
37 |
1.5 |
49 |
1.0 |
Из приведенных данных, полученных при промышленных испытаниях, следует, что для получения прочных гранул однородного гранулометрического состава с низким содержанием влаги, концентрация распыляемого в аппарат раствора хлорида кальция должна составлять 46-50%.
Формула изобретения
Способ получения гранулированного хлорида кальция в аппарате с псевдоожиженным слоем, создаваемым потоком топочных газов при скорости 2,5-3,0 м/с, путем распыления в псевдоожиженный слой нагретых до 150-200°С гранул предварительно упаренного за счет тепла отходящих газов и сконцентрированного путем растворения пылевых фракций раствора, отличающийся тем, что процесс ведут при сопротивлении слоя 500-700 кг/м2, а концентрация распыляемого в аппарат раствора хлорида кальция составляет 46-50%.
РИСУНКИ
|
|