|
|
(21), (22) Заявка: 2004133463/28, 16.11.2004
(24) Дата начала отсчета срока действия патента:
16.11.2004
(43) Дата публикации заявки: 27.04.2006
(46) Опубликовано: 10.12.2006
(56) Список документов, цитированных в отчете о поиске:
WO 03/062938 A1, 31.07.2003. RU 2002126527 A1, 20.04.2004. US 5431182 A, 11.07.1995. Каталог фирмы SAMSON «Регулирующие клапаны для отопления, вентиляции и кондиционирования», 1999, с.21.
Адрес для переписки:
170026, г.Тверь, наб. А. Никитина, 22, ТГТУ, Отдел ОАП и ЗИ, Е.Н. Ратовой
|
(72) Автор(ы):
Илясов Леонид Владимирович (RU), Коновалов Михаил Борисович (RU)
(73) Патентообладатель(и):
Государственное образовательное учреждение высшего профессионального образования “Тверской государственный технический университет” (RU)
|
(54) ИСПОЛНИТЕЛЬНОЕ УСТРОЙСТВО ДЛЯ РЕГУЛИРОВАНИЯ ГАЗОВЫХ ПОТОКОВ В ТРУБОПРОВОДАХ
(57) Реферат:
Изобретение относится к области средств управления технологическими процессами. Устройство для регулирования потока содержит устройство формирования измерительной информации о расходе газа, подключенное к одному из входов электрического позиционера, другой вход которого подключен к источнику аналогового электрического сигнала. Выход позиционера подключен к серводвигателю, соединенному штоком с регулирующим органом, установленным на трубопроводе. Устройство формирования измерительной информации о расходе содержит пьезометрическую усредняющую трубку с выходами для отбора полного и статического давлений, установленную в трубопроводе перед регулирующим органом по потоку газа, датчик разности давлений, подключенный своими входами к выходам пьезометрической трубки, датчик абсолютного давления, вход которого соединен с трубопроводом, датчик абсолютной температуры газа. Выходы датчиков подключены к соответствующим входам множительно-делительного устройства, выход которого подключен ко входу устройства извлечения квадратного корня. Изобретение инвариантно к изменению режима течения газа, не требует предварительной калибровки регулирующего органа. 1 ил.
Изобретение относится к области средств управления технологическими процессами, а именно к исполнительным устройствам с аналоговым электрическим входным сигналом для систем автоматического управления.
Известно исполнительное устройство для регулирования газовых потоков в трубопроводах (Шегал Г.Л. Электрические исполнительные механизмы. М.-Л. Госэнергоиздат, 1961, с.12), содержащее электромагнитный двигатель (соленоид), соединенный штоком с регулирующим органом, установленным на трубопроводе. В процессе управления электромагнитный двигатель посредством штока перемещает регулирующий орган пропорционально аналоговому электрическому входному сигналу.
Недостатком этого исполнительного устройства является большая потребляемая электрическая мощность и возможность применения только на трубопроводах малого диаметра (до 30 мм).
Наиболее близким по технической сущности является исполнительное устройство для регулирования газовых потоков в трубопроводах (патент WO 03/062938 A1, G 05 D 7/06, 31.07.2003), содержащее электрический серводвигатель, соединенный штоком с регулирующим органом, установленным на трубопроводе, электрический позиционер с двумя входами, один из которых подключен к источнику аналогового электрического сигнала, а выход позиционера подключен к серводвигателю, и устройство формирования измерительной информации о расходе газа, протекающего через трубопровод, включающее в себя датчик температуры газа.
В процессе работы позиционер сравнивает значение сигнала, поступившего от источника аналогового электрического сигнала с значением сигнала, поступающего от устройства формирования измерительной информации о расходе газа, и вырабатывает соответствующий сигнал, под действием которого серводвигатель перемещает шток регулирующего органа и изменяет расход газа до тех пор, пока разность сигналов на входах позиционера не станет равной нулю.
Для формирования измерительной информации о расходе газа при этом используются: датчик статического давления, подключенный к трубопроводу до регулирующего органа по потоку; датчик статического давления после регулирующего органа; датчик температуры газа и датчик перемещения штока, соединяющего серводвигатель с регулирующим органом. Кроме этого, для формирования сигнала измерительной информации о расходе газа в устройство формирования предварительно вводят информацию о зависимости размерного коэффициента (произведение коэффициента расхода на площадь проходного сечения клапана) от положения штока регулирующего органа, получаемую предварительно экспериментальным путем для каждого регулирующего органа.
Недостатком данного исполнительного устройства является низкая точность формирования измерительной информации о расходе газа, определяемая тем, что в данном случае не учитывается режим течения среды (ламинарный, турбулентный или переходный), который может изменятся в процессе работы исполнительного устройства при изменении степени закрытия регулирующего органа. Кроме этого, использование двух датчиков давления и последующее вычисление разности их сигналов может вызывать очень высокую погрешность определения этой разности, так как разность давления может быть мала (разность близких величин) при различной степени закрытия регулирующего органа. Существенным недостатком такого исполнительного устройства является необходимость предварительного экспериментального определения для каждого регулирующего органа зависимости между размерным коэффициентом и положением штока регулирующего органа, т.е. необходимость проведения калибровки регулирующего органа, что связано с большими материальными и трудовыми затратами, особенно для исполнительных устройств большого диаметра. Другим недостатком такого исполнительного устройства является загрязнение регулирующего органа в процессе эксплуатации, которое изменяет зависимость между размерным коэффициентом и положением регулирующего органа, что является причиной изменения расходной характеристики последнего. Дополнительная погрешность определения измерительной информации о расходе газа может также возникать (особенно при малых давлениях газа в трубопроводе) за счет того, что в таком устройстве для определения расхода используется информация об избыточном давлении газа в трубопроводе, в то время как необходимо использовать информацию об абсолютном давлении газа.
Задачей данного изобретения является совершенствование исполнительного устройства с аналоговым электрическим входным сигналом, а именно создание исполнительного устройства, инвариантного к изменению режима течения газа, изменению давления перед регулирующим органом и не требующего предварительной калибровке регулирующего органа.
Технический результат – создание исполнительного устройства для регулирования газовых потоков в трубопроводах, инвариантного к изменению режима течения газа через трубопровод и не требующего предварительной калибровки регулирующего органа.
Технический результат достигается тем, что исполнительное устройство для регулирования газовых потоков в трубопроводах, содержащее электрический серводвигатель, соединенный штоком с регулирующим органом, установленным на трубопроводе, электрический позиционер с двумя входами, один из которых подключен к источнику аналогового электрического сигнала, а выход позиционера подключен к серводвигателю, и устройство формирования измерительной информации о расходе газа, протекающего через трубопровод, включающее в себя датчик температуры газа. Согласно изобретению устройство формирования измерительной информации о расходе газа содержит пьезометрическую усредняющую трубку с выходами для отбора полного усредненного давления и статического давления, установленную в трубопроводе перед регулирующим органом по потоку газа, датчик разности давлений с электрическим аналоговым выходным сигналом, подключенный своими входами к выходам пьезометрической усредняющей трубки, датчик абсолютного давления с электрическим аналоговым выходным сигналом, вход которого соединен с трубопроводом, вычислительное множительно-делительное устройство, выход которого подключен ко входу устройства извлечения квадратного корня, при этом выходы датчиков разности давлений, абсолютного давления и абсолютной температуры подключены, соответственно, ко входам «первый множитель», «второй множитель» и «делитель» множительно-делительного устройства, а выход устройства извлечения корня подключен ко второму входу позиционера.
Такая конструкция обеспечивает инвариантность расходной характеристики исполнительного устройства к изменению режима течения газа через трубопровод, который может быть ламинарным, турбулентным или переходным в зависимости от степени открытия регулирующего органа и исключает необходимость предварительной, дорогостоящей и трудоемкой калибровки регулирующего органа за счет включения в состав исполнительного устройства расходомера, обеспечивающего измерение среднего расхода газа через трубопровод при всех режимах ее течения. Она также позволяет коррекцию формирования измерительной информации о расходе за счет включения в состав датчика абсолютного давления.
По сравнению с прототипом заявляемая конструкция имеет отличительную особенность в совокупности элементов и их взаимном расположении.
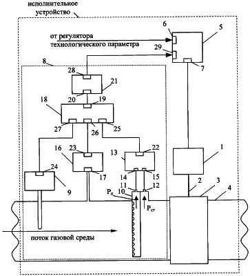
Схема исполнительного устройства для регулирования газовых потоков в трубопроводах показана на чертеже.
Исполнительное устройство для регулирования газовых потоков в трубопроводах содержит электрический серводвигатель 1, соединенный штоком 2 с регулирующим органом 3, установленным на трубопроводе 4, электрический позиционер 5 с двумя входами. Первый вход 6 позиционера 5 подключен к источнику аналогового электрического сигнала, а выход 7 этого позиционера подключен к серводвигателю 1. Исполнительное устройство также содержит устройство формирования 8 измерительной информации о расходе газа, протекающего через трубопровод, включающее в себя датчик абсолютной температуры 9, пьезометрическую усредняющую трубку 10 с выходами 11 и 12 для отбора полного усредненного и статического давлений, установленную в трубопроводе 4 перед регулирующим органом 3 по потоку газа, датчик разности давлений 13 с электрическим аналоговым сигналом, подключенный своими входами 14 и 15 к выходами 11 и 12 пьезометрической усредняющей трубки 10, датчик абсолютного давления 16 с электрическим аналоговым сигналом, вход 17 которого подключен к трубопроводу, вычислительное множительно-делительное устройство 18, выход 19 которого подключен ко входу 20 устройства извлечения квадратного корня 21. Выходы 22, 23 и 24 датчиков разности давлений 13, абсолютного давления 16 и абсолютной температуры 9 подключены, соответственно, ко входам «первый множитель», «второй множитель» и «делитель» множительно-делительного устройства 19. Выход 28 устройства извлечения корня 21 подключен ко второму входу 29 позиционера 5.
Работа исполнительного устройства для регулирования газовых потоков в трубопроводах осуществляется следующим образом.
Исполнительное устройство, включенное как составная часть в систему автоматического регулирования технологического параметра, получает аналоговый электрический сигнал от автоматического регулятора технологического параметра, который реализует тот или иной закон регулирования.
При изменении значения аналогового электрического сигнала, поступающего на вход 6 электрического позиционера 5, последний сравнивает значение данного сигнала со значением сигнала, поступающего на второй вход 29, пропорционального расходу газовой среды, и вырабатывает управляющий сигнал, поступающий с выхода 7 на серводвигатель 1. Последний перемещает шток 2 регулирующего органа и изменяет расход газа через трубопровод до тех пор, пока разность сигналов на входах позиционера 5 не станет равной нулю.
Сигнал, поступающий на вход 29 позиционера 5, формируется следующим образом. Из пьезометрической усредняющей трубки 10 полное давление Рп потока газа и статическое давление Рст поступают на входы 14 и 15 датчика разности давлений 13, преобразующего значение разности давлений р ( р=РП-РСТ) в пропорциональный электрический аналоговый сигнал. Датчик абсолютного давления 16 воспринимает избыточное давление, поступающее на его вход 17 из трубопровода, и текущее атмосферное давление (см. Мулев Ю.В. Манометры. М.: Изд-во МЭИ, 2003, с.114-163; номенклатурный каталог ЗАО «Манометр» на 2002 г., с.33-35), формирует аналоговый электрический сигнал, пропорциональный абсолютному давлению, и посылает этот сигнал на вход 26 множительно-делительного устройства 18. Устройство 18 используется для формирования измерительной информации о расходе газа сигналы датчиков разности давлений 13, абсолютного давления 16 и температуры 9. При этом текущее значение расхода определяется по формуле

где k – постоянный коэффициент;
Р – абсолютное давление газа;
Т – абсолютная температура газа;
р – разность полного и статического давлений в потоке.
Таким образом, в процессе работы исполнительного устройства массовый расход газового потока через регулирующий орган будет пропорционален аналоговому электрическому сигналу, поступающему от регулятора технологического параметра.
Преимуществом предлагаемого технического решения является:
– инвариантность к изменениям режима течения среды в трубопроводе в процессе работы исполнительного устройства и загрязнению регулирующего органа;
– возможность применения на трубопроводах практически любого диаметра;
– уменьшение затрат на эксплуатацию за счет исключения необходимости предварительной калибровки регулирующего органа.
Предлагаемое исполнительное устройство может быть реализовано на базе электрического серводвигателя, позиционера, широко распространенных электронных элементов и простых средств измерения давления, температуры и расхода.
Исполнительное устройство может найти применение для регулирования расхода газовой среды в различных областях промышленности.
Формула изобретения
Исполнительное устройство для регулирования газовых потоков в трубопроводах, содержащее электрический серводвигатель, соединенный штоком с регулирующим органом, установленным на трубопроводе, электрический позиционер с двумя входами, один из которых подключен к источнику аналогового электрического сигнала, а выход позиционера подключен к серводвигателю, и устройство формирования измерительной информации о расходе газа, протекающего через трубопровод, включающее в себя датчик абсолютной температуры газа, отличающееся тем, что устройство формирования измерительной информации о расходе газа содержит пьезометрическую усредняющую трубку с выходами для отбора полного усредненного давления и статического давления, установленную в трубопроводе перед регулирующим органом по потоку газа, датчик разности давлений с электрическим аналоговым выходным сигналом, подключенный своими входами к выходам пьезометрической усредняющей трубки, датчик абсолютного давления с электрическим аналоговым выходным сигналом, вход которого соединен с трубопроводом, вычислительное множительно-делительное устройство, выход которого подключен ко входу устройства извлечения квадратного корня, при этом выходы датчиков разности давлений, абсолютного давления и абсолютной температуры подключены, соответственно, ко входам «первый множитель», «второй множитель» и «делитель» множительно-делительного устройства, а выход устройства извлечения квадратного корня подключен ко второму входу позиционера.
РИСУНКИ
MM4A – Досрочное прекращение действия патента СССР или патента Российской Федерации на изобретение из-за неуплаты в установленный срок пошлины за поддержание патента в силе
Дата прекращения действия патента: 17.11.2006
Извещение опубликовано: 10.07.2008 БИ: 19/2008
|
|