|
|
(21), (22) Заявка: 2004131921/09, 01.11.2004
(24) Дата начала отсчета срока действия патента:
01.11.2004
(43) Дата публикации заявки: 10.04.2006
(46) Опубликовано: 20.10.2006
(56) Список документов, цитированных в отчете о поиске:
RU 2182395 C1, 10.05.2002. RU 2015596 C1, 30.06.1994. RU 2069435 C1, 20.11.1996. AU 31061 U1, 10.07.2003. SU 1817184 A1, 23.05.1993. SU 1377955 A1, 28.02.1988. GB 2212679 A, 26.07.1989. US 5057962 A, 15.10.1991. FR 2502412 A, 24.09.1982. EP 0788210 A1, 15.01.1997.
Адрес для переписки:
350044, г.Краснодар, Калинина, 13, КГАУ, Патентно-информационный отдел
|
(72) Автор(ы):
Оськин Сергей Владимирович (RU), Стрижков Игорь Григорьевич (RU), Трубин Александр Николаевич (RU)
(73) Патентообладатель(и):
Федеральное государственное образовательное учреждение высшего профессионального образования Кубанский государственный аграрный университет (RU)
|
(54) УСТРОЙСТВО ДЛЯ ЗАЩИТЫ СИНХРОННЫХ ЭЛЕКТРОДВИГАТЕЛЕЙ ОТ АВАРИЙНЫХ РЕЖИМОВ РАБОТЫ
(57) Реферат:
Изобретение относится к электротехнике и может быть использовано для защиты трехфазных синхронных и асинхронных двигателей, работающих в промышленности, сельском хозяйстве и других отраслях, от аварийных режимов работы. Техническим результатом является повышение эффективности защиты и расширение функциональных возможностей. Устройство для защиты синхронного электродвигателя от аварийных режимов работы содержит блок питания, блок стабилизации напряжения, транзисторный блок температурной защиты с позисторами, встраиваемыми в статорную обмотку электродвигателя, блок защиты от несимметрии напряжения и обрыва фаз с датчиком несимметрии напряжения, составленным из трех одинаковых резисторов, соединенных звездой и подключенных к трехфазному источнику электроэнергии, блок сигнализации и исполнительный орган в виде герконового реле с замыкающим контактом, блок контроля скорости с переключающим контактом, замыкающий контакт которого шунтирован резистором и включен в разрыв цепи между источником электроэнергии и резистором датчика несимметрии напряжения, подвижный контакт подключен к источнику, а размыкающий контакт соединен последовательно с токоограничивающим резистором и светодиодом сигнализации об аварийном торможении двигателя, присоединенным к нейтрали сети. 1 ил.
Изобретение относится к электротехнике, более конкретно к электрическим машинам, и может использоваться для защиты трехфазных синхронных и асинхронных двигателей, работающих в промышленности, сельском хозяйстве и других отраслях, от аварийных режимов работы.
Общеизвестно, что для обеспечения надежной и безаварийной работы электродвигателей применяются защитные устройства. Наиболее часто действие защиты направлено на предотвращение нагревания статорных обмоток до температуры, выше допустимой для используемого в них класса изоляции. Опасность для двигателя представляют также несимметрия питающего напряжения, отсутствие разбега двигателя при подаче напряжения, например, вследствие заклинивания приводного вала рабочей машины, а также опрокидывания вращающегося двигателя, например, при неудачной синхронизации синхронного двигателя. Множество защитных устройств как массового применения, так и редко используемых, описано в книге А.О.Грундулиса “Защита электродвигателей в сельском хозяйстве” (Изд. М.: Агропромиздат, 1988, 111 с.).
Известен патент РФ №2182395 “Устройство для защиты трехфазного электродвигателя от аварийных режимов работы” С2, 7 Н 02 Н 7/08, опубл. 10.05.2002, бюл. №13, в котором предусмотрена температурная защита электродвигателя и защита от несимметрии напряжения, включая обрыв фазы. Устройство содержит блок компенсации динамической температурной погрешности в виде дифференциального усилителя. Защита двигателя по скорости увеличения температуры обмотки эффективна при коротких замыканиях в этой обмотке, когда ток становится выше начального пускового тока.
Однако это устройство не обеспечивает эффективной защиты двигателя при пуске с заторможенным ротором и при аварийном торможении (опрокидывании) двигателя вследствие того, что не отличает эти два режима между собой. Кроме того, при затяжном пуске двигателя происходит ложное срабатывание защиты, поскольку скорость увеличения температуры статорной обмотки при пуске велика.
Наиболее близким к предлагаемому изобретению является устройство по а.с. СССР №1817184 A1, H 02 Н 7/08, 7/085 “Устройство для защиты трехфазного электродвигателя от аварийных режимов”, опубл. 23.05.93, бюл. №19. Это устройство содержит блок питания, блок стабилизации на стабилитронах, транзисторный блок температурной защиты с позисторами, блок защиты от несимметрии напряжения и обрыва фаз с датчиком несимметрии напряжения, составленным из трех одинаковых резисторов, соединенных звездой и подключенных к трехфазному источнику электроэнергии, и исполнительный орган в виде герконового реле с замыкающим контактом.
Это устройство защиты работает следующим образом. При температуре статорных обмоток электродвигателя, не превышающей допустимую, и при симметричном напряжении трехфазной сети, при подаче напряжения на устройство герконовое реле включено и не препятствует включению контактора управления электродвигателем.
При аварийном увеличении температуры обмоток один или несколько позисторов увеличивают электрическое сопротивление, происходит отключении герконового реле, его контакт размыкается, что приводит к отключению электродвигателя.
Электродвигатель отключается и при появлении несимметрии напряжения питания двигателя.
Это защитное устройство защищает электродвигатель от технологических перегрузок, от несимметрии напряжения и обрыва фаз, но не обеспечивает эффективной защиты синхронных двигателей при опрокидывании в случаях неуспешной синхронизации и выпадения из синхронизма. Низкая эффективность этого вида защиты объясняется тем, что отключение двигателя от источника питания обеспечивается не сразу после опрокидывания, а только после нагревании статорной обмотки до температуры отключения температурной защиты. При этом повторный запуск двигателя допустим только после остывания обмотки, что увеличивает время восстановления нормальной работы двигателя.
Технической задачей является повышение эффективности защиты трехфазного синхронного электродвигателя и расширение функциональных возможностей защитного устройства.
Решение задачи достигается тем, что в устройстве защиты электродвигателя переменного тока от аварийных режимов работы, содержащем блок питания, блок стабилизации напряжения, транзисторный блок температурной защиты с позисторами, встраиваемыми в статорную обмотку электродвигателя, блок защиты от несимметрии напряжения и обрыва фаз с датчиком несимметрии напряжения, составленным из трех одинаковых резисторов, соединенных звездой и подключенных к трехфазному источнику электроэнергии, блок сигнализации и исполнительный орган в виде герконового реле с замыкающим контактом, имеется реле контроля скорости с переключающим контактом, замыкающий контакт которого шунтирован резистором и включен в разрыв цепи между источником электроэнергии и резистором датчика несимметрии напряжения, подвижным контактом к источнику, а размыкающий контакт соединен последовательно с токоограничивающим резистором и светодиодом сигнализации об аварийном торможении двигателя, присоединенным к нейтрали сети.
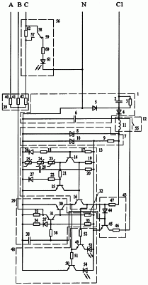
На чертеже представлена электрическая принципиальная схема заявленного защитного устройства.
Устройство содержит блок питания 1, выполненный в виде балластного конденсатора 2 и разрядного резистора 3, диодов 4, 5, сглаживающего конденсатора 6; блок стабилизации 7, содержащий стабилитрон повышенного напряжения 8, балластный резистор 9 и стабилитрон пониженного напряжения 10. К плюсу сглаживающего конденсатора 6 подключен первый выход катушки 11 выходного реле 12, второй вывод катушки 11 подключен к катоду стабилитрона 8. К стабилитрону 10 пониженного напряжения подключены: блок температурной защиты 13, включающий транзисторы 14, 15, 16, резисторы 17, 18, 19, 20, 21, 22, терморезисторы с положительным ТКС (позисторы) 23, 24, 25, диоды 26, 27, конденсатор 28, блок защиты от несимметрии напряжения и обрыва фаз 29, включающий транзисторы 30, 31, резисторы 32, 33, 34, 35, 36, диод 37, конденсатор 38. Вход блока защиты несимметрии напряжения и обрыва фаз 29 соединен с выходом датчика несимметрии напряжения 39, включающего соединенные звездой резисторы 40, 41, 42 с общей точкой, составляющей нейтраль датчика. Выход транзистора 30 блока защиты от несимметрии напряжения и обрыва фаз соединен коллектором с эмиттером выходного транзистора 16 блока температурной защиты, коллектор которого соединен с входом исполнительного органа 43, включающего диод 44, транзистор 45, резисторы 46, 47. К коллектору выходных транзисторов 16, 30 подключен блок сигнализации 48, включающий транзисторы 49, 50, резисторы 51, 52, светодиоды 53, 54. Питание блока сигнализации осуществляется от стабилитрона 10. Один выход резистора 46 исполнительного органа 43 соединен с катушкой 11 выходного реле 12, имеющего контакт 55.
К резистору 42 датчика несимметрии напряжения 39 подключен блок контроля скорости 56, имеющий переключающий контакт 58 с подвижным контактом и двумя неподвижными 57 и 59; контакт 57 замыкающий, 59 – размыкающий. Размыкающий контакт 59 реле контроля скорости соединен последовательно с токоограничивающим резистором 60 и светодиодом 61, сигнализирующим о затормаживании (опрокидывании) двигателя. Замыкающий контакт 57 шунтирован резистором 62 регулирования времени защитного отключения при затормаживании (опрокидывании) электродвигателя.
Устройство работает следующим образом.
При подаче симметричного трехфазного напряжения на клеммы устройства А, В, С, N, C1 и нормальной температуре обмоток статора электродвигателя на выходе блока питания 1 появляется напряжение выпрямленного тока. Ток проходит через катушку 11 выходного реле 12 на блок стабилизации напряжения 7. При этом контакт 55 реле 12 замыкается и электродвигатель контактором или электромагнитным пускателем включается в работу. На нейтрали датчика несимметрии напряжения 39 разомкнутый контакт 57 создает несимметрию напряжения, которая ликвидируется после набора двигателем скорости, достаточной для замыкания контакта 57 реле контроля скорости. Это время обычно составляет доли секунды, в течение которых блок защиты от несимметрии напряжения и обрыва фаз не успевает отключить исполнительное реле 12 и электродвигатель. После замыкания контакта 57 напряжение на нейтрали датчика 39 становится равным нулю. Транзистор 31 закрыт, а транзистор 30 открыт положительным смещением, подаваемым на его базу через резистор 32 с катода стабилитрона 10 пониженного напряжения блока стабилизации 7. Сопротивление позисторов 23, 24, 25 мало и транзистор 15 закрыт, так как потенциал его базы недостаточен для открытия перехода эмиттер-коллектор. Транзистор 14 также закрыт, так как потенциал его базы ниже потенциала эмиттера. Транзистор 14 открыт положительным смещением, подаваемым через резистор 19 с шины “+” блока стабилизации пониженного напряжения. Таким образом, транзисторы 16, 30 открыты, поэтому потенциал базы транзистора 45 исполнительного органа 43 ниже потенциала эмиттера на величину напряжения стабилизации стабилитрона 10 и транзистор 45 закрыт. На базы транзисторов 49, 50 подается отрицательный потенциал через эмиттер-коллекторные переходы транзисторов 30, 16, поэтому первые закрыты и ток через светодиоды 53, 54 не протекает.
При возникновении технологической перегрузки статорные обмотки двигателя перегреваются. В результате увеличивается сопротивление позисторов 23-25, транзистор 15 открывается, транзистор 16 закрывается. На базу транзистора 45 через резистор 47 подается положительное смещение и он открывается, пропуская основную часть тока по следующей цепи: положительная обкладка конденсатора 6, резистор 46, эмиттер-коллекторный переход транзистора 45, катод стабилитрона 10. Другая часть тока протекает через катушку 11 и подается на стабилитрон 8, удерживая транзистор 45 в открытом состоянии. Уменьшение тока катушки 11 приводит к размыканию контакта 55 и отключению электродвигателя. Одновременно закрытие транзистора 16 приводит к появлению тока управления транзистора 49 по следующей цепи: резисторы 47 и 52, переход база-эмиттер транзистора 49, переход эмиттер-коллектор транзистора 30. Получает питание светодиод 53, сигнализируя о возникновении перегрузки.
Синхронизация двигателя производится подачей напряжения на обмотку возбуждения синхронного двигателя. Она может быть неуспешной, что в некоторых случаях сопровождается резким торможением двигателя вплоть до полной остановки (двигатель опрокидывается). В этом случае замыкающий контакт 57 реле контроля скорости размыкается и создается несимметрия напряжения на датчике 39, что вызывает появление на нейтрали датчика 39 напряжения смещения, которое вызывает открывание транзистора 31 блока защиты от несимметрии напряжения и обрыва фаз 29. Выходной транзистор 30 при этом закрывается, транзистор 45 получает ток управления и, открываясь, отключает катушку 11 реле 12, аналогично случаю технологической перегрузки, отключая двигатель. Одновременно с закрытием транзистора 30 получает ток управления транзистор 50, что приводит к включению светодиода 54, сигнализирующего о появлении несимметрии напряжения на датчике 39. Кроме того, через замкнутый размыкающий контакт 59 реле контроля скорости включается цепь светодиода 61, который сигнализирует об аварийном торможении (опрокидывании) двигателя. Двигатель отключается от источника электроэнергии до того, как его статорные обмотки нагреются до предельно допустимой температуры, что создает возможность немедленного повторного запуска двигателя после устранения причин неуспешной синхронизации.
Аналогично происходит защитное отключение при выпадении двигателя из синхронизма, наступившем по разным причинам при работе в синхронном режиме и сопровождающемся аварийным торможением двигателя.
При пуске двигателя возможно заклинивание ротора. В этом случае контакт 57 реле контроля скорости остается разомкнутым и на нейтрали датчика 39 удерживается напряжение смещения нейтрали. Переключение транзисторов и отключение исполнительного реле 12 и электродвигателя от источника питания происходит по описанному выше алгоритму.
При возникновении недопустимой несимметрии напряжения трехфазного источника электроэнергии (сети) на нейтрали блока 39 также появляется напряжение смещения нейтрали и аналогично случаю опрокидывания двигателя отключается исполнительное реле 12 и электродвигатель.
Формула изобретения
Устройство для защиты синхронного двигателя от аварийных режимов работы, содержащее блок питания, выполненный в виде балластного конденсатора и разрядного резистора, двух диодов, сглаживающего конденсатора, блок стабилизации, содержащий стабилитрон повышенного напряжения, балластный резистор и стабилитрон пониженного напряжения, к плюсу сглаживающего конденсатора подключен первый выход катушки выходного реле, второй вывод катушки которой подключен к катоду стабилитрона повышенного напряжения, к стабилитрону пониженного напряжения подключены блок температурной защиты, включающий три транзистора, шесть резисторов, три терморезистора с положительным ТКС, два диода, конденсатор, блок защиты от несимметрии напряжения и обрыва фаз, включающий два транзистора, пять резисторов, диод и конденсатор, вход блока защиты несимметрии напряжения и обрыва фаз соединен с выходом датчика несимметрии напряжения, включающего соединенные звездой три резистора с общей точкой, составляющей нейтраль датчика, выход транзистора блока защиты от несимметрии напряжения и обрыва фаз соединен коллектором с эмиттером выходного транзистора блока температурной защиты, коллектор которого соединен с входом исполнительного органа, включающего диод, транзистор и два резистора, к коллектору выходных транзисторов подключен блок сигнализации, включающий два транзистора, два резистора и два светодиода, соединенный со стабилитроном пониженного напряжения, один выход исполнительного органа соединен с катушкой выходного реле, имеющего контакт управления цепью силового коммутационного аппарата управления электродвигателем, отличающийся тем, что имеет блок контроля скорости, подключенный к одному из резисторов датчика несимметрии напряжения, имеющий переключающий контакт с подвижным контактом и двумя неподвижными, замыкающим и размыкающим, который соединен последовательно с дополнительными токоограничивающим резистором и светодиодом, сигнализирующим о затормаживании двигателя, замыкающий контакт шунтирован дополнительным резистором регулирования времени защитного отключения при затормаживании электродвигателя.
РИСУНКИ
MM4A – Досрочное прекращение действия патента СССР или патента Российской Федерации на изобретение из-за неуплаты в установленный срок пошлины за поддержание патента в силе
Дата прекращения действия патента: 02.11.2006
Извещение опубликовано: 27.08.2008 БИ: 24/2008
|
|