|
|
(21), (22) Заявка: 2004133884/06, 22.11.2004
(24) Дата начала отсчета срока действия патента:
22.11.2004
(43) Дата публикации заявки: 10.05.2006
(46) Опубликовано: 10.10.2006
(56) Список документов, цитированных в отчете о поиске:
US 3312171 А, 04.04.1967. RU 2211371 С1, 27.08.2003. SU 1038569 А, 30.03.1982. SU 170841 А, 03.06.1965. GB 1400150 А, 16.07.1975. US 4257751 А, 24.03.1981.
Адрес для переписки:
620144, г.Екатеринбург, а/я 307, М.А. Томшину
|
(72) Автор(ы):
Томшин Николай Андреевич (RU), Томшин Михаил Андреевич (RU)
(73) Патентообладатель(и):
Томшин Николай Андреевич (RU), Томшин Михаил Андреевич (RU)
|
(54) ГИДРОПРИВОДНОЙ ДИАФРАГМЕННЫЙ НАСОС
(57) Реферат:
Гидроприводной диафрагменный насос относится к устройствам для гидравлического транспортирования материалов, а именно к насосам для перекачки загрязненных смесей и жидкостей под высоким давлением, и может найти применение в нефтяной, химической, пищевой и других отраслях промышленности. Насос содержит гидропривод с гидрораспределителями, перекачные секции, состоящие из трубных корпусов с размещенными внутри них трубчатыми диафрагмами. Внутри перекачных секций установлены каркасы, в поперечном сечении имеющие вид звездочки, впадины которой плавно переходят в зонах крепления диафрагмы в круг. Периметр любого сечения каркаса выполнен равным длине окружности отверстия диафрагмы. Для подвода и отвода перекачиваемой жидкости в трубном корпусе установлены втулки с кольцевыми периферийными сообщающимися с клапанами каналами и выходящими из них осевыми периферийными каналами, переходящими в радиальные. Ресурс работы насоса превышает ресурс работы известных насосов в несколько раз. 4 ил.
Изобретение относится к устройствам для гидравлического транспортирования материалов, а именно к насосам для перекачки загрязненных смесей и жидкостей под высоким давлением, и может найти применение в нефтяной, химической, пищевой и других отраслях промышленности.
Известно устройство для гидравлического транспортирования материалов (см. патент SU №1652245, опубл. 30.05.1991 г., бюл. №20), содержащее цилиндрические емкости с разделителями внутреннего объема в виде эластичных диафрагм, закрепленных жесткими опорными элементами вдоль стенок емкостей, образуя треугольные призмы, ребра которых связаны с опорными элементами, в котором перекачиваемая пульпа нагнетается внутрь диафрагмы, откуда вытесняется в напорный трубопровод приводной жидкостью, нагнетаемой в емкость снаружи диафрагмы.
Недостатком устройства является низкая стойкость диафрагмы, которая разрушается в зоне крепления в результате воздействия высокого уровня циклических напряжении растяжения и изгиба в момент приложения высоких давлений.
За прототип изобретения взят гидроприводной насос (патент US №3312171 от 04.04.1967, Нкл 90-92), состоящий из трубного корпуса с фланцами, размещенной внутри них трубчатой диафрагмой, имеющей на концах утолщенные центрирующие бурты и соединенные с ними перемычками уплотняющие тороидные кольца. Внутри диафрагмы расположены стержень и плунжер с центральным сквозным отверстием с клапаном, через которые подается гидропроводная жидкость в гидропроводную полость.
Недостатком этого устройства, как и предыдущего, является низкая стойкость дифрагмы по тем же причинам.
Техническим результатом изобретения является повышение стойкости диафрагмы.
Этот результат достигается за счет того, что предлагаемый насос содержит гидропровод, перекачные секции, состоящие из трубных корпусов с размещенными внутри них трубчатыми диафрагмами и каркасами, в центре которых выполнены сквозные отверстия для сообщения с гидропроводной полостью при помощи отверстий.
Новым является то, что каркасы в поперечном сечении имеют вид звездочки, впадины которой переходят в зонах крепления диафрагмы в круг, периметр любого поперечного сечения каркаса выполнен равным длине окружности отверстия диафрагмы, при этом в трубном корпусе установлены втулки с кольцевыми, периферийными, сообщающимися с впускным и выпускным клапанами, каналами и выходящими из них осевыми каналами, переходящими в радиальные.
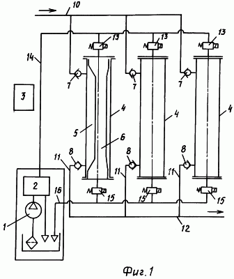
На фиг.1 прилагаемых чертежей изображена гидросхема насоса;
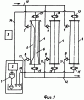
на фиг.2 – продольный разрез перекачкой секции насоса;
на фиг.3 – сечение А-А на фиг.2 в момент полного заполнения перекачкой полости перекачиваемой жидкостью;
на фиг.4 – сечение Б-Б на фиг.2 в момент полного заполнения гидроприводной полости маслом высокого давления.
Штрихпунктирными линиями на фиг.3 и фиг.4 показано другое крайнее положение диафрагмы.
Предлагаемый гидроприводной диафрагменный насос состоит из гидростанции 1, блока контрольно-регулирующей аппаратуры 2, станции управления 3, перекачных секций 4 с перекачными полостями 5 и гидроприводными полостями 6, соединенными с впускными клапанами 7 и выпускными клапанами 8. Впускные клапаны 7 через подпорные трубопроводы 9 соединены с подпорной магистралью 10, а выпускные клапаны 8 – через напорные трубопроводы 11 соединены с напорной магистралью высокого давления 12. Гидроприводные полости 6 с одного торца перекачных секций через электрогидравлические клапаны 13 соединены маслопроводом высокого давления 14 с блоком контрольно-регулирующей аппаратуры 2, а с другого торца через электрогидравлические клапаны 15 – со сливным трубопроводом 16.
Управление электрогидравлическими клапанами 13 и 15 производится от процессора, расположенного в станции управления 3. Каждая перекачная секция (фиг.2, 3, 4) состоит из трубного корпуса 17, внутри которого установлена трубчатая диафрагма 18, представляющая собой цилиндрическую трубу из эластичного материала постоянного сечения по всей длине с соотношением диаметра к длине примерно 1:10. Внутри диафрагмы 18 установлен каркас 19, соединенный по торцам фланцами 20 с трубным корпусом 17, с торцов которого установлены втулки 21 с кольцевыми каналами 22, расположенными напротив отверстий клапанов 7 и 8. Из кольцевых каналов 22 ведут периферийные осевые каналы 23, переходящие в радиальные каналы 24, расположенные по всей окружности (фиг.4). В поперечном сечении (фиг.3, фиг.4) каркас имеет вид звездочки с впадинами 25 и выступами 26, соединенными плавными линиями сопряжения. В центре каркаса 19 выполнено сквозное отверстие 27, сообщающееся с гидроприводной полостью 6 отверстиями 28 (фиг.2, фиг.3, фиг.4). Периметр любого поперечного сечения каркаса 19 равен длине окружности отверстия диафрагмы.
Насос работает следующим образом.
Гидростанция 1 подает гидропроводную жидкость, в дальнейшем масло, в блок контрольно-регулирующей аппаратуры 2, где устанавливается необходимое давление, и далее подается через маслопровод высокого давления 14 к электрогидравлическим клапанам 13. Цикл работы насоса начинается с перекачной секции 4. Электрогидравлический клапан 13 закрыт, клапан 15 открыт на слив. Перекачиваемая жидкость подается в перекачную полость 5 из подпорной магистрали 10 низкого давления через подпорный трубопровод 9 и впускной клапан 7. Выпускной клапан 8 закрыт давлением жидкости из напорной магистрали 12. После заполнения перекачной полости 5 закрывается сливной электрогидравлический клапан 15 и открывается электрогидравлический клапан 13, через который масло под высоким давлением поступает в гидроприводную полость 6 внутрь диафрагмы. При достижении давления в перекачной полости 5 выше подпорного закрывается впускной клапан 7, а при превышении давления напорной магистрали 12 открывается выпускной клапан 8 и перекачиваемая жидкость вытесняется в напорный трубопровод 11 и напорную магистраль 12. После вытеснения перекачиваемой жидкости из перекачной полости 5 электрогидравлический клапан 13 закрывается, а клапан 15 открывается на слив. При падении давления в гидроприводной полости 6 выпускной клапан 8 автоматически закрывается и открывается впускной клапан 7. Цикл повторяется.
Цикл работы остальных перекачных секций 4 точно такой же, только начало цикла работы каждой секции смещено по времени равномерно в течение цикла работы первой секции, благодаря чему достигается равномерность работы насоса. Управление электрогидравлическими клапанами 13 и 15 задается программой, введенной в процессор блока управления 3. В принципе количество перекачных секций в насосе может быть любое, как и порядок их работы: последовательный, параллельный, последовательно-параллельный. В перекачной секции 4 перекачиваемая жидкость поступает через впускной клапан 7 в кольцевой канал 22, из которого через осевые каналы 23 и радиальные каналы 24 передается к диафрагме 18 и заполняет перекачную полость с минимальными ударами на диафрагму, так как основной гидроудар при открытии впускного канала воспринимает кольцевой канал 22. При этом диафрагма 18 вытесняет масло из гидропроводной полости 6 через отверстия 27 и 28 на слив и облегает каркас 19 (фиг.3) по всему периметру без радиального растяжения и складок. При полном заполнении перекачной полости наблюдается незначительное осевое растяжение диафрагмы, но оно не превышает 5% ее длины и на ресурс ее работы влияния не оказывает. Кроме того, все наибольшие деформации диафрагмы происходят при низком подпорном давлении (до 1,5 МПа). При нагнетании перекачиваемой жидкости масло через отверстия 27 и 28 в каркасе 19 поступает внутрь диафрагмы 18, которая выдавливает перекачиваемую жидкость в каналы 22, 23 и 24 через выпускной клапан 8 в напорную магистраль 12. В конце выдавливания перекачиваемой жидкости диафрагма 18 полностью прилегает к стенкам отверстия трубного корпуса 17 и втулок 21 без растяжения, складок и изгиба, то есть в нагруженном состоянии испытывает только напряжение сжатия от давления, которое может достигать 10 МПа. Таким образом, мертвое пространство перекачных секций сведено к минимуму и не превышает 0,1% от объема перекачной полости, что и дает возможность применять данные насосы при перекачивании нефтегазовых смесей.
Благодаря предлагаемой конструкции ресурс работы предлагаемого насоса превышает ресурс работы известных насосов в несколько раз.
Формула изобретения
Гидроприводной диафрагменный насос, содержащий гидропривод, впускные и выпускные клапаны, перекачные секции, состоящие из трубных корпусов с размещенными внутри них трубчатыми диафрагмами и каркаса, в центре которого выполнены сквозные отверстия для сообщения с гидроприводной полостью при помощи отверстий, отличающийся тем, каркасы в поперечном сечении имеют вид звездочки, впадины которой плавно переходят в зонах крепления диафрагмы в круг, периметр любого поперечного сечения каркаса выполнен равным длине окружности отверстия диафрагмы, при этом в трубном корпусе установлены втулки с кольцевыми периферийными сообщающимися с впускным и выпускным клапанами каналами и выходящими из них осевыми периферийными каналами, переходящими в радиальные.
РИСУНКИ
|
|