|
|
(21), (22) Заявка: 2005103079/03, 07.02.2005
(24) Дата начала отсчета срока действия патента:
07.02.2005
(46) Опубликовано: 10.10.2006
(56) Список документов, цитированных в отчете о поиске:
SU 681183 А, 25.08.1979. SU 210043 А, 26.01.1968. SU 570704 А, 30.08.1977. SU 1061984 А, 23.12.1983. SU 1252484 А, 13.08.1986. SU 1626099 A1, 07.02.1991. SU 1677556 A1, 15.09.1991. US 3921729, 29.05.1974.
Адрес для переписки:
644099, г.Омск, пл. Дзержинского, 1, кв.38, Б.Н. Стихановскому
|
(72) Автор(ы):
Стихановский Борис Николаевич (RU)
(73) Патентообладатель(и):
Стихановский Борис Николаевич (RU)
|
(54) ПРИВОД ВРАЩАТЕЛЬНО-УДАРНОГО ДЕЙСТВИЯ
(57) Реферат:
Изобретение относится к приводам вращательно-ударного действия используемых в машинах и механизмах перфораторов, бурильных машин, молотков, молотов, стендов для испытания изделий одновременно на ударные и центробежные нагрузки. Технической задачей является передача части накопленной кинетической энергии деталей привода кроме ударного импульса еще и энергии вращения инструменту-волноводу, а также уравновешивание центробежных сил инерционных масс при вращении. Поставленная задача решается за счет того, что привод состоит из механизма преобразования вращательного действия в поступательное, выполненного в виде дифференциала и кривошипно-шатунного узла, редуктора, инструмента-волновода, соединенного с валом двигателя через редуктор, бойка, находящегося в направляющей на одной оси с инструментом-волноводом, кривошипно-шатунного узла, выполненного в виде рекуператора кинетической энергии, связанного с дифференциалом посредством валов кривошипов, шарнирно соединенных шатунами с бойком через пружину, а на концах кривошипов расположены инерционные массы и их противовесы, при этом на оси вала двигателя установлена обгонная муфта. 1 ил.
Привод используется в машинах и механизмах перфораторов, бурильных машин, молотков, молотов, стендов для испытаний изделий одновременно на ударные и центробежные нагрузки.
Известен привод машин ударного действия, содержащий корпус с волноводом и направляющей трубой, имеющей наружную винтовую резьбу, размещенные в трубе ударник с бойком, муфту, взаимодействующую с ударником и имеющую фиксатор, установленный во впадине резьбы, и центробежный регулятор, одна пара стержней которого кинематически связана с приводом, а другая пара шарнирно соединена с муфтой; муфта выполнена с зубом, являющимся фиксатором, а на направляющей трубе под углом к ее продольной оси выполнена проточка, которая соединяет первый и последний витки резьбы и в которую периодически входит зуб муфты [1].
Недостатком такого привода является то, что волновод не вращается, т.е. передается только ударный импульс без вращательного движения волновода или инструмента. Кроме этого, слабым местом конструкции являются места стыков проточки и резьбы, которые могут разбиваться при прохождении зуба по резьбе или проточке.
Наиболее близким к заявляемому изобретению является конструкция привода машины ударно-вращательного действия, содержащая корпус, привод, механизм преобразования вращательного движения в возвратно-поступательное, инструмент, механизм вращения инструмента, содержащий цилиндр, установленный в корпусе с возможностью вращения и связанный с инструментом, и ударник, расположенный в цилиндре и связанный с преобразовательным механизмом;
механизм вращения инструмента выполнен в виде дифференциала, ведущая шестерня которого укреплена на валу привода, оси сателлитов установлены в стенках цилиндра, а механизм преобразования вращательного движения в возвратно-поступательное связан с одним из сателлитов [2].
Этот привод не имеет рекуператора кинетической энергии в виде специальных инерционных масс и их противовесов, а также динамически не уравновешен механизм преобразования вращательного движения в возвратно-поступательное, т.е. шатун не имеет симметричного противовеса при вращении относительно вала.
Задачей изобретения является передача части накопленной кинетической энергии деталей привода (колес, инерционных центробежных противовесов, кривошипов и др.) кроме ударного импульса еще и энергии вращения инструменту – волноводу; в конструкции также предусмотрено уравновешивание центробежных сил инерционных масс при вращении.
Поставленная задача решена за счет того, что привод ударно-вращательного действия состоит из механизма преобразования вращательного действия в поступательное, выполненное в виде дифференциала и кривошипно-шатунного узла, редуктора, инструмента-волновода, соединенного с валом двигателя через редуктор, бойка, находящегося в направляющей на одной оси с инструментом-волноводом, кривошипно-шатунный узел выполнен в виде рекуператора кинетической энергии, связанного с дифференциалом посредством валов кривошипов, шарнирно соединенных шатунами с бойком через пружину, а на концах кривошипов расположены инерционные массы и их противовесы, при этом на оси вала двигателя установлена обгонная муфта.
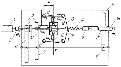
Сущность изобретения поясняется чертежом.
Привод содержит двигатель 1, с валом которого соединена муфта 2, с другой стороны муфты 2 на одной оси с валом двигателя расположена шестеренка 3 и обгонная муфта 10. Колеса 3, 4, 5 и 6 образуют редуктор, исполнительным механизмом которого является инструмент-волновод 16, соединенный с колесом 6 через скользящую шпонку 17. Колесо 7 зацеплено с колесом 8, посаженным на трубчатый вал, внутри которого расположен вал от муфты 2 до конического колеса дифференциала 9, имеющего два вала кривошипов, на концах последних расположены инерционные массы 11 и их противовесы 12; кривошипы шарнирно соединены шатунами 13 с пружиной (стальной или пневматической, или другим упругим элементом) 14 и бойком 15, находящимся в направляющей по одной оси с инструментом-волноводом 16.
Работает привод следующим образом.
Момент от двигателя 1 через муфту 2 передается с помощью колес 3, 4, 5 и 6 на инструмент-волновод 16, при этом угловая скорость 0 падает, а момент соответственно увеличивается. Колесо 6 передает возросший в несколько раз момент на инструмент-волновод 16 через скользящую шпонку 17 (или шлицевое соединение) таким образом, чтобы ударный импульс от бойка 15 к инструменту-волноводу 16 не воздействовал на колесо 6.
Через колеса 3, 4, 7 и 8 передается вращение на трубчатый вал дифференциала 9, корпус которого приобретает угловую скорость 1. Вал кривошипов до положения, показанного на чертеже, имеет угловую скорость взвода кривошипа y= 0– 1. Затем под действием центробежных сил от угловой скорости 1 инерционные массы 11 и 12 резко увеличивают свои скорости – это им позволяет обгонная муфта 10; через шатуны 13 и пружину (упругий элемент) 14 боек 15 разгоняется до максимальной скорости удара, взаимодействуя в этом момент с инструментом-волноводом 16.
Привод позволяет накапливать кинетическую энергию деталей 3-13 за несколько оборотов (или десяток оборотов), т.к. частота вращения
0> y= 0– 1,
где 0 – угловая скорость вала двигателя;
y – угловая скорость вращения кривошипов с инерционными массами 11 и противовесами 12;
1 – угловая скорость дифференциала 9;
– средняя частота ударов в секунду;
=3,14.
Инерционные массы 11 динамически уравновешиваются противовесами 12, т.е. могут быть одинаковыми или разными по величине, но в последнем случае их вес обратно пропорционален расстояниям до оси вращения.
Шатуны 13 полностью симметричны относительно оси вращения в любой момент времени, поэтому так же, как и кривошипы с инерционными массами 11 и противовесами 12, динамически уравновешены, хотя угловые скорости y кривошипов направлены в разные стороны.
Вместо одной пары зацепления колес 7 и 8 может быть коробка скоростей, чтобы привод работал в режимах молотка или молота, т.е. с увеличением частоты ударов энергия единичного ударного импульса падает, на чертеже коробка скоростей не показана.
Редуктор, состоящий из зацепления колес 3-4 и 5-6, в совокупности с другими узлами привода позволяют получить на инструменте перфоратора или бурильной машины эффективный вращательно-ударный режим, а в испытательном стенде комплексное воздействие в один и тот же момент времени ударного импульса с центробежной составляющей при вращении испытуемого изделия в инструменте-волноводе 16.
Источники информации
1. Стихановский Б.Н. и Городенцев С.Н. Машина ударного действия. А.с. SU №1061984 А, Бюл. №47 от 23.12.83.
2. Пятов В.Л., Шишулин Ю.П., Адамов В.Н., Басенник Г.Т. и Родионов В.Д. Машина ударно-вращательного действия. А.с. SU №681183, Бюл. №31 от 25.08.79.
Формула изобретения
Привод вращательно-ударного действия, состоящий из механизма преобразования вращательного действия в поступательное, выполненного в виде дифференциала и кривошипно-шатунного узла, редуктора, инструмента-волновода, соединенного с валом двигателя через редуктор, бойка, находящегося в направляющей на одной оси с инструментом-волноводом, отличающийся тем, что кривошипно-шатунный узел выполнен в виде рекуператора кинетической энергии, связанного с дифференциалом посредством валов кривошипов, шарнирно соединенных шатунами с бойком через пружину, а на концах кривошипов расположены инерционные массы и их противовесы, при этом на оси вала двигателя установлена обгонная муфта.
РИСУНКИ
MM4A – Досрочное прекращение действия патента СССР или патента Российской Федерации на изобретение из-за неуплаты в установленный срок пошлины за поддержание патента в силе
Дата прекращения действия патента: 08.02.2008
Извещение опубликовано: 10.10.2009 БИ: 28/2009
|
|