|
|
(21), (22) Заявка: 2005109052/11, 29.03.2005
(24) Дата начала отсчета срока действия патента:
29.03.2005
(46) Опубликовано: 27.08.2006
(56) Список документов, цитированных в отчете о поиске:
RU 2238461 C1, 20.10.2004. RU 2076397 C1, 27.03.1997. FR 2580362 A1, 17.10.1986.
Адрес для переписки:
190031, Санкт-Петербург, Московский пр., 9, ПГУПС, патентный отдел
|
(72) Автор(ы):
Ким Константин Константинович (RU)
(73) Патентообладатель(и):
Государственное образовательное учреждение высшего профессионального образования “Петербургский государственный университет путей сообщения” (RU)
|
(54) ЛИНЕЙНЫЙ ЭЛЕКТРИЧЕСКИЙ ДВИГАТЕЛЬ
(57) Реферат:
Изобретение относится к области электротехники, а более конкретно – к линейным электрическим двигателям. Линейный электрический двигатель содержит ферромагнитный ползун, установленный на жестко закрепленных относительно корпуса направляющих, расположенный у верхнего торца ползуна жестко закрепленный на корпусе магнит, ось намагничивания которого параллельна осям направляющих ползуна, источник лазерного излучения, жестко закрепленный относительно корпуса, выходное отверстие источника лежит на прямой, перпендикулярной и пересекающей направляющие ползуна. Внутри корпуса сбоку от ферромагнитного ползуна установлен ферромагнитный статор, в пазах которого расположена электрическая обмотка, соединенная через полупроводниковый преобразователь с нагрузкой. Технический результат заключается в расширении функциональных возможностей за счет одновременного генерирования электроэнергии. 1 ил.
Данное изобретение относится к области электротехники, а более конкретно к линейным электрическим двигателям.
Известны линейные электрические двигатели, которые используются в высокоскоростном наземном транспорте с магнитным подвесом экипажа (Высокоскоростной наземный транспорт с линейным приводом и магнитным подвесом / В.И.Бочаров, В.А.Винокуров, В.Д.Нагорский и др.; Под ред. В.И.Бочарова и В.Д.Нагорского. – М.: Транспорт, 1985. С.9-14, с.129). Данные линейные двигатели при торможении экипажа работают в генераторном режиме. Чтобы эти двигатели (в генераторном режиме) могли работать в режиме самовозбуждения, на экипаже должен иметься автономный источник тока, в том числе и конденсатор. Сказанное обуславливает недостатки аналогов.
Известен линейный электрический двигатель (Патент РФ №2238461, F 16 Н 49/00, Н 02 К 7/06, 33/02, опубл. 20.10.2004, БИ №29), выбранный в качестве прототипа. Прототип содержит ферромагнитный ползун, установленный на жестко закрепленных относительно корпуса направляющих, у одного торца ползуна расположено возвратное устройство, а у верхнего торца расположен магнит, ось намагничивания которого параллельна осям направляющих ползуна, сбоку от ползуна установлен приводной двигатель, на валу которого закреплена в подшипниковых узлах вращающаяся часть, выполненная в виде диска с отверстиями, расположенными равномерно по периферии диска, а со стороны диска, обращенной к приводу двигателя, расположен источник лазерного излучения, жестко закрепленный относительно двигателя, выходное отверстие которого и отверстие в диске лежат на одной прямой, перпендикулярной и пересекающей направляющие ползуна. Данный двигатель предназначен только для получения возвратно-поступательного движения ползуна, что определяет ее недостаточно широкие функциональные возможности.
Задача изобретения – расширение функциональных возможностей линейного электрического двигателя за счет генерирования электрической энергии.
Технический результат достигается тем, что в линейном электрическом двигателе, содержащем ферромагнитный ползун, установленный на жестко закрепленных относительно корпуса направляющих, расположенный у верхнего торца ползуна жестко закрепленный на корпусе магнит, ось намагничивания которого параллельна осям направляющих ползуна, источник лазерного излучения, жестко закрепленный относительно корпуса, выходное отверстие источника лежит на прямой перпендикулярной и пересекающей направляющие ползуна, внутри корпуса сбоку от ферромагнитного ползуна установлен ферромагнитный статор, в пазах которого расположена электрическая обмотка, соединенная через полупроводниковый преобразователь с нагрузкой.
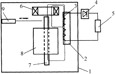
Линейный электрический двигатель поясняется чертежом, где показана его конструктивная схема. В боковой части корпуса 1 расположен ферромагнитный статор 2, в пазах которого расположена обмотка 3, которая через полупроводниковый преобразователь 4 соединена с нагрузкой 5. В верхней части корпуса жестко закреплен магнит 6. Под магнитом 6 на направляющих 7 расположен ползун 8, выполненный из ферромагнитного материала, который может выполняться шихтованным или монолитным. Сбоку от ползуна 8 на внутренней поверхности корпуса 1 жестко закреплен источник лазерного излучения 9 (например, лазер с активной средой СО2-N2 или алюмоиттриевый гранат с неодимом), выходное отверстие которого лежит на прямой, перпендикулярной направляющим 7 ползуна 8.
Работа двигателя происходит следующим образом. Магнит 6 создает магнитный поток, который взаимодействует с ферромагнитным ползуном 8, в результате появляется сила притяжения, под действием которой ползун 8 по направляющим 7 начинает двигаться к магниту 6. Магнитный поток, созданный магнитом 6, замыкается по пути: магнит 6, воздушный зазор между торцом магнита 6 и верхним торцом ползуна 8, обмотка статора 3 (силовые линии показаны на чертеже). Когда ползун 8 попадает в область действия луча лазерного источника 9, он нагревается, как только температура ползуна 8 становится выше точки Кюри – температуры фазового перехода, ферромагнитный материал ползуна 8 теряет свои специфические свойства и становится парамагнетиком. Значения точки Кюри для железа – 753°С, магнетита 588°С, никеля 376°С карбида железа 210°С. В результате этого сила притяжения его к магниту 6 резко уменьшается, и ползун 8 под действием силы тяжести опускается вниз. Для опускания ползуна 8 можно дополнительно использовать возвратное устройство (на чертеже не показано). После того как ползун 8 выйдет из зоны нагрева лазерного источника 9, он остывает, и ферромагнитные свойства появляются вновь, и ползун 8 начинает притягиваться к магниту 6.
В результате рассмотренного возвратно-поступательного движения ползуна 8 магнитный поток, сцепляющийся со статорной обмоткой 3, изменяется. В результате этого в обмотке 3 индуцируется ЭДС, и в цепи нагрузки 5 появляется переменный ток, который выпрямляется преобразователем 4.
Как можно заметить, использование ферромагнитного статора с электрической обмоткой, соединенной через преобразователь с нагрузкой, позволяет получать не только возвратно-поступательное движение ползуна, но и электрическую энергию в нагрузке. Сказанное характеризует расширенные функциональные возможности заявляемого линейного электрического двигателя.
Формула изобретения
Линейный электрический двигатель, содержащий ферромагнитный ползун, установленный на жестко закрепленных относительно корпуса направляющих, расположенный у верхнего торца ползуна жестко закрепленный на корпусе магнит, ось намагничивания которого параллельна осям направляющих ползуна, источник лазерного излучения, жестко закрепленный относительно корпуса, выходное отверстие источника лежит на прямой, перпендикулярной и пересекающей направляющие ползуна, отличающийся тем, что внутри корпуса сбоку от ферромагнитного ползуна установлен ферромагнитный статор, в пазах которого расположена электрическая обмотка, соединенная через полупроводниковый преобразователь с нагрузкой.
РИСУНКИ
MM4A – Досрочное прекращение действия патента СССР или патента Российской Федерации на изобретение из-за неуплаты в установленный срок пошлины за поддержание патента в силе
Дата прекращения действия патента: 30.03.2007
Извещение опубликовано: 10.07.2008 БИ: 19/2008
|
|