|
|
(21), (22) Заявка: 2004131600/28, 29.10.2004
(24) Дата начала отсчета срока действия патента:
29.10.2004
(43) Дата публикации заявки: 10.04.2006
(46) Опубликовано: 27.08.2006
(56) Список документов, цитированных в отчете о поиске:
RU 2175138 C1, 20.10.2001. SU 901939 A, 30.01.1982. SU 691779 A, 18.10.1979.
Адрес для переписки:
196128, Санкт-Петербург, ул. Благодатная, 6, ФГУП “ЦНИИ СЭТ”
|
(72) Автор(ы):
Галка Виктор Леонидович (RU), Лазаревский Николай Алексеевич (RU), Александров Валентин Петрович (RU), Калашников Николай Семенович (RU), Плазовская Татьяна Николаевна (RU)
(73) Патентообладатель(и):
Федеральное Государственное Унитарное предприятие “Центральный научно-исследовательский институт судовой электротехники и технологии” (ФГУП “ЦНИИ СЭТ”) (RU)
|
(54) УСТРОЙСТВО КОНТРОЛЯ СОПРОТИВЛЕНИЯ ИЗОЛЯЦИИ НЕЗАЗЕМЛЕННЫХ РАЗВЕТВЛЕННЫХ ЭЛЕКТРИЧЕСКИХ СЕТЕЙ ПОД РАБОЧИМ НАПРЯЖЕНИЕМ
(57) Реферат:
Настоящее изобретение относится к приборам для измерения, контроля и сигнализации о снижении сопротивления изоляции сетей постоянного и переменного тока ниже нормы и используется для измерения и постоянно действующего контроля сопротивления изоляции сетей постоянного или переменного тока на кораблях, судах, шахтах, метрополитене, нефтепромыслах, т.е. там, где есть изолированные от земли разветвленные электрические силовые сети. Техническим результатом настоящего изобретения является повышение надежности контроля сопротивления изоляции контролируемых электрических сетей. Сущность: в устройство согласно изобретению введены первый и второй диоды; первый, второй и третий электронные ключи; первый и второй блоки хранения аналогового сигнала; первый и второй дифференциальные усилители; электронный делитель напряжения; первый и второй резисторные делители постоянного напряжения; генератор и формирователь управляющих сигналов с двумя выходами; а также новые связи между элементами, которые позволили создать бесконтактное устройство для контроля сопротивления изоляции силовых сетей постоянного и переменного тока. 1 ил.
Предложение относится к приборам для измерения, контроля и сигнализации о снижении сопротивления изоляции сетей постоянного и переменного тока ниже нормы и используется для измерения и постоянно действующего контроля сопротивления изоляции сетей постоянного или переменного тока на кораблях, судах, шахтах, метрополитене, нефтепромыслах, т.е. там, где есть изолированные от земли разветвленные силовые сети.
Известно устройство [Авт.св. СССР №188489, G 01 R 29/12, 1966 г.] контроля снижения сопротивления изоляции сетей постоянного тока, которое предназначено для постоянного включения в одну, две или три независимые сети постоянного тока.
Устройство содержит три измерительных блока, блок программных реле, три блока знаковых индикаторов и блок блокировки. Во время работы устройства осуществляются три цикла: балансировка моста, перезарядка емкостей контролируемой сети и измерение (всего по времени 3 мин 40 с). Недостатками известного устройства являются низкая надежность работы из-за наличия подвижных и контактных элементов, сложность схемы, большой вес и габариты, влияние емкости контролируемой сети.
Известно устройство для контроля сопротивления изоляции сетей постоянного тока [Авт.св. СССР №482694, G 01 R 27/18], содержащее мост постоянного тока, следящую систему с усилителем, регистрирующую систему, состоящую из усилителя и индикатора, и включенных в диагональ моста измерительного источника и сигнального резистора, ключи, источник света.
Недостатками данного известного устройства являются низкая надежность и невысокая точность.
За прототип взято современное известное устройство измерения сопротивления изоляции силовой сети электроустановок транспорта под рабочим напряжением [Патент РФ 2175138, С1 кл. G 01 R 27/18; B 60 L 3/00, опубликован 20.10.2001, бюл. №29], содержащее источник измерительного напряжения, ограничительный резистор, индикатор, формирователь измерительных схем, микропроцессорный блок, два датчика напряжения и два датчика тока.
Недостатком этого устройства является то, что для компенсации до нуля напряжения на сопротивлении изоляции неконтролируемого полюса измерительное напряжение необходимо выбирать существенно выше напряжения контролируемой сети, которое прикладывается между контролируемым полюсом и землей через добавочный резистор. Расчеты показывают, что при контроле сопротивления изоляции силовой сети постоянного тока 320 В и при значении сопротивления изоляции в диапазоне от 20 до 100 кОм каждого полюса в отдельности необходимо регулировать напряжение в диапазоне от 320 до 1600 В, а при более широком диапазоне сопротивлений потребуется источник измерительного напряжения до 10000 В и выше, что существенно усложняет устройство и снижает его надежность. Кроме того, использование этого устройства несколько снижает электробезопасность при эксплуатации контролируемой сети, так как при каждом цикле контроля сопротивления изоляции второй полюс принимает потенциал земли, и все напряжение сети прикладывается к первому полюсу, а при другом цикле контроля второго полюса первый полюс принимает потенциал земли, т.е. происходит перезаряд емкостей электрической сети от нуля до полного напряжения сети. В такой сети без применения устройства контроля сопротивления изоляции человек, касаясь одного полюса сети, попадет под напряжение, которое существенно ниже напряжения сети, а при применении такого устройства контроля в аналогичной ситуации человек попадает или под нулевое напряжение относительно земли или под полное напряжение сети.
Перезаряд емкостей электрической сети с каждым циклом контроля может ускорить старение изоляции кабелей контролируемой электрической сети, что в конечном счете приведет к снижению надежности.
Предлагаемое устройство контроля сопротивления изоляции незаземленных разветвленных электрических сетей постоянного и переменного тока под рабочим напряжением, блок-схема которого представлена на чертеже, свободно от недостатков, присущих прототипу. Это достигается тем, что предлагаемое устройство, содержащее источник измерительного постоянного напряжения, соединенный с блоком питания, резисторный датчик тока, дополнительный резистор, блок индикации и блок сигнализации, в которое введены первый и второй диоды, первый, второй и третий электронные ключи, первое и второе устройства выборки и хранения аналогового сигнала, первый и второй дифференциальные усилители, электронный делитель напряжения, первый и второй резисторные делители постоянного напряжения, запитанные от блока питания, генератор импульсов с двумя выходами и формирователь управляющих импульсов с двумя выходами, причем устройство подключается одним выводом к контролируемой сети (фаза, полюс), а другим выводом устройство соединено с корпусом (землей), к контролируемой сети (фаза, полюс) устройство подключается одним выводом дополнительного резистора, дополнительный резистор вторым выводом соединен с корпусом (землей) устройства через конденсатор и через первый введенный диод и резисторный датчик тока, соединенные последовательно, дополнительный резистор своим вторым выводом соединен также с резисторным датчиком тока через выходные клеммы источника измерительного постоянного напряжения, второй введенный диод и замыкающие контакты первого введенного электронного ключа, соединенные последовательно, а выход резисторного датчика тока через замыкающие контакты второго и третьего введенных электронных ключей соединен соответственно со входами первого и второго введенных устройств выборки и хранения аналогового сигнала, выходы которых соединены с соответствующими входами введенного первого дифференциального усилителя, выход которого соединен с первым входом введенного электронного делителя напряжения, вторым входом этот электронный делитель напряжения соединен со средней точкой первого введенного резисторного делителя постоянного напряжения, соединенного с блоком питания, а выход введенного электронного делителя напряжения соединен с первым входом второго введенного дифференциального усилителя, который вторым входом соединен со средней точкой введенного второго резисторного делителя постоянного напряжения, соединенного с блоком питания, выход второго введенного дифференциального усилителя соединен со входами блоков индикации и сигнализации, первый выход введенного генератора импульсов соединен с управляющей цепью первого введенного электронного ключа, а второй выход введенного генератора импульсов соединен со входом введенного формирователя управляющих импульсов, а два выхода формирователя управляющих импульсов соединены с соответствующими управляющими цепями второго и третьего электронных ключей.
Такое построение предлагаемого устройства по сравнению с прототипом позволяет измерять сопротивление изоляции как в сетях переменного тока, так и в сетях постоянного тока, а также в сетях, содержащих статические преобразователи, причем реальный диапазон измеряемых величин сопротивления изоляции не ограничен.
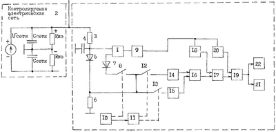
Устройство контроля сопротивления изоляции незаземленных разветвленных электрических сетей постоянного и переменного тока под напряжением содержит источник измерительного постоянного напряжения 1, подключенный одной выходной клеммой к контролируемой сети (фазе) 2 через дополнительный резистор 3. Эта же клемма источника измерительного постоянного напряжения соединена с корпусом через конденсатор 4 и через последовательное соединение первого диода 5 и резисторного датчика тока 6, а вторая выходная клемма источника измерительного постоянного напряжения 1 соединена с резисторным датчиком тока 6 через последовательное соединение второго диода 7 и замыкающие контакты первого электронного ключа 8. Источник измерительного постоянного напряжения 1 подключен к блоку питания 9. Первый электронный ключ 8 управляется первым выходом генератора импульсов 10, а второй выход генератора импульсов 10 соединен со входом формирователя управляющих импульсов 11, с двух выходов которого соответствующие импульсы подаются на управляющие цепи второго 12 и третьего 13 электронных ключей, которые соединяют выход резисторного датчика тока 6 с соответствующими входами первого 14 и второго 15 устройств выборки и хранения аналогового сигнала, выходные напряжения сигналов с которых подаются на первый и второй входы первого дифференциального усилителя 16, а разностный сигнал с которого подается на первый вход электронного делителя напряжения 17, на второй вход которого подается постоянное напряжение со средней точки первого резисторного делителя постоянного напряжения 18, подключенного к блоку питания 9. С выхода электронного делителя напряжения 17 сигнал подается на первый вход второго дифференциального усилителя 19, на второй вход которого подается постоянное напряжение со средней точки второго резисторного делителя постоянного напряжения 20, подключенного к блоку питания 9. Напряжение, пропорциональное величине сопротивления изоляции контролируемой электрической сети 2, снимается с выхода второго дифференциального усилителя 19 и подается на вход блока индикации 21 и на вход блока сигнализации 22.
Работа устройства контроля сопротивления изоляции незаземленных разветвленных электрических сетей постоянного или переменного тока происходит следующим образом. Устройство подключается одним выводом к полюсу (фазе) контролируемой сети 2 через дополнительный резистор 3, а вторым выводом подключается к корпусу (земле), напряжение сигнала выделяется на резисторном датчике тока 6 после перезаряда емкостей сети за счет подключения к ней высокоомной измерительной цепи, состоящей из дополнительного резистора 3, конденсатора 4, резисторного датчика тока 6, срабатывает третий электронный ключ 13, и аналоговый сигнал запоминается устройством 15 выборки и хранения аналогового сигнала, после чего третий электронный ключ 13 закрывается, при завершении переходного процесса срабатывает генератор импульсов 10 и замыкается первый электронный ключ 8, включающий источник измерительного постоянного напряжения 1 в измерительную цепь. Напряжение источника измерительного постоянного напряжения 1 запирает первый диод 5, и измерительная цепь, подключаемая к контролируемой сети 2, в этом цикле состоит из дополнительного резистора 3, конденсатора 4, выходного напряжения источника измерительного постоянного напряжения 1, второго диода 7, замкнутого первого ключа 8, резисторного датчика тока 6. После завершения переходного процесса срабатывает второй электронный ключ 12, и увеличенное напряжение сигнала за счет дополнительного напряжения источника измерительного постоянного напряжения 1 фиксируется устройством выборки и хранения аналогового сигнала 14, после этого генератор импульсов 10 выключается, первый электронный ключ 8 размыкается, а выбранные напряжения сигнала на выходе первого 14 и второго 15 устройств выборки и хранения аналоговых сигналов подаются на первый вход первого дифференциального усилителя 16 для вычитания, далее напряжение сигнала подается на первый вход электронного делителя напряжения 17, на второй вход которого подается напряжение со средней точки первого резисторного делителя постоянного напряжения 18, запитанного от блока питания 9, с выхода электронного делителя напряжения 17 получаем напряжение сигнала, пропорциональное суммарному значению сопротивления всей измерительной цепи, а введенный второй дифференциальный усилитель 19 совместно со вторым резисторным делителем постоянного напряжения 20 выделяет напряжение сигнала, пропорциональное сопротивлению изоляции контролируемой электрической сети 2, которое подается на вход блока индикации 21 и на вход блока сигнализации 22.
Выше показана работа устройства при контроле сети постоянного тока, а при контроле сети переменного тока в первом цикле работы напряжение на выходе 15 будет равно нулю, а полезный сигнал формируется за счет использования напряжения источника измерительного постоянного напряжение 1, т.е. во втором цикле.
Формула изобретения
Устройство контроля сопротивления изоляции незаземленных разветвленных электрических сетей под рабочим напряжением, содержащее источник измерительного постоянного напряжения, соединенный с блоком питания, резисторный датчик тока, дополнительный резистор, конденсатор, блок индикации и блок сигнализации, отличающееся тем, что в него введены первый и второй диоды, первый, второй и третий электронные ключи, первое и второе устройства выборки и хранения аналогового сигнала, первый и второй дифференциальные усилители, электронный делитель напряжения, первый и второй резисторные делители постоянного напряжения, запитанные от блока питания, генератор импульсов с двумя выходами и формирователь управляющих импульсов с двумя выходами, причем устройство подключается одним выводом к контролируемой сети (фаза, полюс), а другим выводом устройство соединено с корпусом (землей), к контролируемой сети (фаза, полюс) устройство подключается одним выводом дополнительного резистора, дополнительный резистор вторым выводом соединен с корпусом (землей) устройства через первый введенный диод и резисторный датчик тока, соединенные последовательно, дополнительный резистор своим вторым выводом соединен также с резисторным датчиком тока через выходные клеммы источника измерительного постоянного напряжения, второй диод и замыкающие контакты первого электронного ключа, соединенные последовательно, а выход резисторного датчика тока через замыкающие контакты второго и третьего введенных электронных ключей соединен соответственно со входами первого и второго введенных устройств выборки и хранения аналогового сигнала, выходы которых соединены с соответствующими входами введенного первого дифференциального усилителя, выход которого соединен с первым входом введенного электронного делителя напряжения, вторым входом этот электронный делитель напряжения соединен со средней точкой первого введенного резисторного делителя постоянного напряжения, соединенного с блоком питания, а выход электронного делителя напряжения соединен с первым входом второго дифференциального усилителя, который вторым входом соединен со средней точкой введенного второго резисторного делителя постоянного напряжения, соединенного с блоком питания, выход второго дифференциального усилителя соединен со входами блоков индикации и сигнализации, первый выход генератора импульсов соединен с управляющей цепью первого электронного ключа, а второй выход генератора импульсов соединен со входом формирователя управляющих импульсов, а два выхода формирователя управляющих импульсов соединены с соответствующими управляющими цепями второго и третьего электронных ключей.
РИСУНКИ
|
|