|
|
(21), (22) Заявка: 2005109016/09, 30.03.2005
(24) Дата начала отсчета срока действия патента:
30.03.2005
(46) Опубликовано: 27.07.2006
(56) Список документов, цитированных в отчете о поиске:
ЕР 1318588 А2, 11.06.2003. RU 2145141 C1, 27.01.2000. RU 2084066 С1, 10.07.1997. DE 3863951 D, 05.09.1991. ЕР 0260504 А2, 23.03.1988. ЕР 0431967 А2, 12.06.1991.
Адрес для переписки:
194223, Санкт-Петербург, ул. Курчатова, 1, ОАО “НИИПТ”, научно-технический отдел
|
(72) Автор(ы):
Мазуров Михаил Иванович (RU), Николаев Алексей Васильевич (RU), Дайновский Рафаил Анатольевич (RU), Краснова Берта Павловна (RU)
(73) Патентообладатель(и):
Открытое акционерное общество “Федеральная сетевая компания Единой энергетической системы” (ОАО “ФСК ЕЭС”) (RU), Открытое акционерное общество “Научно-исследовательский институт по передаче электроэнергии постоянным током высокого напряжения” (ОАО “НИИПТ”) (RU)
|
(54) СПОСОБ УПРАВЛЕНИЯ УСТРОЙСТВОМ КОМПЕНСАЦИИ РЕАКТИВНОЙ МОЩНОСТИ
(57) Реферат:
Изобретение относится к электроэнергетике и может быть использовано в устройствах компенсации реактивной мощности с тиристорно-реакторной группой (ТРГ). Достигаемый технический результат – снижение вдвое мощности ТРГ и повышение эффективности регулирования потребляемой реактивной мощности и фильтрации высших гармоник. В способе управления устройством компенсации реактивной мощности, содержащим тиристорно-реакторную группу, конденсаторные батареи-фильтры высших гармоник и статический компенсатор реактивной мощности на полностью управляемых вентилях, измеряют напряжение u на шинах переменного тока, сравнивают его с уставками Umax и Umin, формируют управляющие сигналы, формируют в токе статического компенсатора гармоники, противофазные гармоникам тока ТРГ, выявленным при анализе. 1 ил.
Область техники
Изобретение относится к электроэнергетике и может быть использовано в устройствах компенсации реактивной мощности с тиристорно-реакторной группой (ТРГ).
Уровень техники
Известен способ управления статическим компенсатором реактивной мощности [1], который включает в себя сравнение напряжения сети переменного тока с двумя уставками, соответствующими максимальному и минимальному допустимому значению напряжения сети, и формирование уровня реактивной мощности компенсатора в зависимости от результата сравнения.
Известна также система компенсации реактивной мощности [2], в которой используется статический компенсатор реактивной мощности на базе полностью управляемых вентилей с широтно-импульсной (ШИМ) модуляцией, так называемый СТАТКОМ, и конденсаторная батарея, управляемая тиристорными ключами.
Известен способ и устройство компенсации потребляемой индустриальной нагрузкой реактивной мощности [3], в котором осуществляется управление ТРГ, параллельно которой присоединены конденсаторные батареи-фильтры высших гармоник. Способ [3] принят за прототип.
Недостатком прототипа является невозможность отключения конденсаторных батарей-фильтров высших гармоник во всех режимах работы ТРГ из-за резкого ухудшения качества напряжения после отключения фильтров высших гармоник. В связи с этим мощность ТРГ должна быть вдвое выше мощности конденсаторных батарей-фильтров высших гармоник при одинаковой номинальной величине выдаваемой и потребляемой реактивной мощности.
Сущность изобретения
Задача изобретения – снижение вдвое мощности ТРГ и повышение эффективности регулирования потребляемой реактивной мощности и фильтрации высших гармоник.
Предметом изобретения является способ управления устройством компенсации реактивной мощности, содержащим параллельно подключенные к шинам переменного тока тиристорно-реакторную группу, конденсаторные батареи-фильтры высших гармоник и статический компенсатор реактивной мощности на полностью управляемых вентилях (СТАТКОМ), заключающийся в том, что измеряют напряжение u на шинах переменного тока, сравнивают напряжение u с уставками Umax и Umin, формируют управляющие сигналы, причем при превышении напряжением u уставки Umax отключают конденсаторные батареи-фильтры высших гармоник, измеряют величины и фазы гармоник тока в цепи тиристорно-реакторной группы и формируют в токе статического компенсатора гармоники, пропорциональные и противофазные измеренным гармоникам, а при снижении напряжения u ниже уставки Umin отключают тиристорно-реакторную группу и включают конденсаторные батареи-фильтры высших гармоник.
Эта совокупность признаков позволяет решить задачу изобретения.
Осуществление изобретения
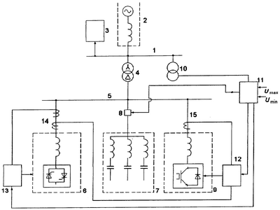
Предлагаемый способ осуществляет схема устройства компенсации реактивной мощности, изображенная на чертеже. Схема содержит шины 1 переменного тока подстанции, питаемые от сети 2 переменного тока. Шины 1 связаны с нагрузкой 3 и через трансформатор 4 питают шины 5 устройства компенсации реактивной мощности. К шинам 5 присоединены: ТРГ 6, фильтры 7 высших гармоник с выключателем 8 и статический компенсатор 9 типа СТАТКОМ. К шинам 1 присоединен трансформатор 10 напряжения, сигнал с которого подается на блок 11 сравнения. Выходные сигналы блока 11 поступают в систему 12 управления компенсатором 9 и в систему 13 управления ТРГ 6. Системы 13 и 12 получают также сигналы, пропорциональные токам компенсатора 9 и ТРГ 6 соответственно с трансформаторов 14 и 15 тока.
Поскольку роль компенсатора 9 состоит помимо выдачи (или потребления) реактивной мощности еще и в компенсации гармоник тока ТРГ 6, то за счет соответствующего воздействия на систему 12 управления компенсатором 9 в его токе создаются гармоники, противофазные гармоникам тока ТРГ 6. Число этих гармоник может быть большим, чем число гармоник, подавляемых фильтрами 7. Мощность компенсатора 9 можно определить в основном из необходимости подавления гармоник и расширения диапазона регулирования реактивной мощности.
Способ осуществляют следующим образом.
При нахождении уровня напряжения u, выдаваемого трансформатором 10, внутри диапазона Uminmax все устройства 6, 7, 8 и 9 включены и работают в режиме поддержания напряжения u. Если уровень напряжения u становится выше Umax, то с блока 11 сравнения подается сигнал на отключение выключателя 8 и, одновременно, сигнал в систему управления 12 компенсатора 9. При получении этого сигнала с блока 11 система 12 анализирует фазу и величину гармоник, содержащихся в выходном сигнале трансформатора 14, пропорциональном току ТРГ 6, и, воздействуя на компенсатор 9, формирует в его токе гармоники, противофазные гармоникам тока ТРГ, выявленным при анализе.
При снижении уровня напряжения u ниже уставки Umin с блока 11 сравнения выдаются сигнал в систему 13 управления на отключение ТРГ и сигнал на включение выключателя 8, подключающего к шинам 5 фильтры 7 высших гармоник.
При достижении напряжением u уровня, превышающего Umin, с блока 11 в систему 13 управления подается сигнал на включение ТРГ.
Поскольку при осуществлении способа появляется возможность отключения фильтров 7 высших гармоник, то мощность ТРГ 6 может быть снижена вдвое.
Источники информации
1. Авторское свидетельство СССР №1654918 A1.
2. Патент DE 3863951 D, 1991.
3. Патент ЕР 1318588, 2003.
Формула изобретения
Способ управления устройством компенсации реактивной мощности, содержащим параллельно подключенные к шинам переменного тока тиристорно-реакторную группу, конденсаторные батареи – фильтры высших гармоник и статический компенсатор реактивной мощности на полностью управляемых вентилях, заключающийся в том, что измеряют напряжение u на шинах переменного тока, сравнивают напряжение u с уставками Umax и Umin, формируют управляющие сигналы, причем при превышении напряжением u уставки Umax отключают конденсаторные батареи – фильтры высших гармоник, измеряют величины и фазы гармоник тока в цепи тиристорно-реакторной группы и формируют в токе статического компенсатора гармоники, пропорциональные и противофазные измеренным гармоникам, а при снижении напряжения u ниже уставки Umin отключают тиристорно-реакторную группу и включают конденсаторные батареи – фильтры высших гармоник.
РИСУНКИ
|
|