|
(21), (22) Заявка: 2005105681/28, 02.03.2005
(24) Дата начала отсчета срока действия патента:
02.03.2005
(46) Опубликовано: 10.07.2006
(56) Список документов, цитированных в отчете о поиске:
RU 2209439 С2, 27.07.2003. SU 601622 А, 05.04.1978. RU 2069861 C1, 27.11.1996. DE 3135639 А1, 15.07.1982.
Адрес для переписки:
113405, Москва, ул. Кирпичные выемки, 3, ООО Фирма “Газприборавтоматика”
|
(72) Автор(ы):
Григорович Константин Константинович (RU)
(73) Патентообладатель(и):
Общество с ограниченной ответственностью Фирма “Газприборавтоматика” (RU)
|
(54) СПОСОБ ИЗМЕРЕНИЯ ОМИЧЕСКОЙ СОСТАВЛЯЮЩЕЙ ПОТЕНЦИАЛА ПОДЗЕМНОГО МЕТАЛЛИЧЕСКОГО СООРУЖЕНИЯ
(57) Реферат:
Использование: в измерительной технике для определения омической составляющей потенциала при контроле защиты материала подземного токопроводящего сооружения, например трубопровода, от электрохимической коррозии. Сущность: воздействуют на металлическое подземное сооружение переменным током от переносного источника тока. Измеряют разность потенциалов U1 между сооружением и электродом сравнения на переменном токе. Измеряют градиенты потенциалов U1, U2 в грунте между электродами сравнения при воздействии соответственно переменного тока и на постоянном токе при выключенном переносном источнике тока. Определяют омическую составляющую потенциала сооружения U0 по формуле U0=U1· U2/ U1. Технический результат: уменьшение погрешности измерения омической составляющей потенциала и, как следствие, поляризационного потенциала, при одновременном обеспечении простоты и удобства работы в полевых условиях. 1 ил.
Заявляемое изобретение относится к измерительной технике и может быть использовано для определения омической составляющей потенциала при контроле защиты материала подземного токопроводящего сооружения, например подземных стальных трубопроводов, от электрохимической коррозии.
Известны способы для измерения электрических параметров металлических подземных сооружений путем измерения напряжения между электродом сравнения и подземным сооружением. Например, по способу (Описание изобретения к авторскому свидетельству СССР №1188663, МПК G 01 R 19/00) одновременно с измерением напряжения фиксируют ток в измерительном контуре, включающем металлическое подземное сооружение и электрод сравнения, затем изменяют направление поляризации и вновь производят замеры напряжения между металлическим подземным сооружением и электродом сравнения и тока в измерительном контуре, после чего производят расчет омического сопротивления цепи, его составляющих и потенциала сооружения.
К недостаткам способа следует отнести необходимость в специальном измерительном контуре, предварительно проградуированном в соответствующих единицах измерения, и в источнике питания с достаточно высоким напряжением (десятки вольт), так как сопротивление в точке касания электрода сравнения с грунтом будет составлять десятки кОм. Таким образом, на практике по указанной схеме достаточно сложно заполяризовать подземное сооружение через электрод сравнения.
В основу способа (Описание изобретения к авторскому свидетельству СССР №601622, МПК G 01 R 19/00) положен принцип исключения омической составляющей путем пропускания по цепи «измерительный электрод – подземное сооружение» сначала постоянного, а затем переменного токов одного и того же значения, замера в обоих случаях потенциала «подземное сооружение – грунт» и вычитания из результата второго измерения результат первого.
К недостаткам данного способа следует отнести необходимость измерения токов (постоянного и переменного) малых значений. Так как потенциал газопровода измеряется вольтметрами с входным сопротивлением не менее 10 МОм (ГОСТ 25812 – 83 п.4.2.1), то при потенциале 1 В значение тока в измерительной цепи составит 1·10-7 А, то есть 0,1 микроампер. Для измерения таких значений токов необходимы приборы с большим усилением и помехозащищенностью, что значительно усложняет измерение в полевых условиях.
Способ (Описание изобретения к авторскому свидетельству СССР №1046690, МПК G 01 R 19/00) основан на измерении потенциала сооружения при его поляризации при помощи вспомогательного электрода, перемещаемого вдоль подземного сооружения, и фиксации момента изменения напряжения между электродом сравнения и подземным сооружением, измерении расстояния между электродом сравнения и вспомогательным электродом, по которому определяют границу зоны, с которой снимается информация об измеряемом параметре.
Такой способ измерения можно отнести к исследовательским, т.к. на практике очень сложно и трудоемко выполнить указанные операции. В частности, надо точно знать глубину залегания трубопровода в точке, где забивается вспомогательный электрод, чтобы задать нужную глубину; потенциал будет изменяться только вблизи вспомогательного электрода, то есть в той зоне, где на трубопровод натекает дополнительный ток от источника постоянного тока, а электрод сравнения, расположенный на поверхности грунта, будет измерять некоторый усредненный потенциал всей поверхности трубопровода, входящего в зону измерений.
Наиболее близким к заявляемому способу по технической сущности является способ измерения поляризационного потенциала металлического подземного сооружения (Описание изобретения к патенту РФ №2209439, МПК G 01 R 19/00), включающий воздействие на металлическое подземное сооружение периодического импульсного тока, измерение потенциала сооружения и градиента потенциала в грунте сначала до, а затем во время воздействия импульсного тока и расчет значения поляризационного потенциала по специальной формуле.
К недостаткам этого способа следует отнести поляризацию сооружения однополярными импульсами, что будет приводить к изменению поляризационной составляющей измеряемого потенциала. Значение этой погрешности будет обуславливаться длительностью и амплитудой импульсов поляризации, а также условиями поляризации и деполяризации подземного металлического сооружения. Кроме того, в указанном способе воздействие оказывается от источника постоянного тока. В высокоомных грунтах (пески) на выходе переносного источника необходимо иметь напряжение в пределах от 80 до 100 В, что усложняет этот источник, так как необходим преобразователь напряжения 12÷100 В.
Таким образом, на сегодняшний день измерение омической составляющей потенциала подземного металлического сооружения является одной из наиболее сложных и важных проблем. Существующие методы и приборы не дают пока положительных результатов во всех случаях их применения.
Технической задачей заявляемого способа является необходимость в уменьшении погрешности при измерении омической составляющей потенциала и, как следствие, поляризационного потенциала металлического подземного сооружения, а также в обеспечении простоты и удобства работы в полевых условиях на всей протяженности металлического подземного сооружения, например подземного стального трубопровода.
Изложенная техническая задача достигается благодаря тому, что заявленный способ включает местное воздействие на металлическое подземное сооружение переменным током от переносного источника тока. При этом измеряют разность потенциалов между упомянутым сооружением и электродом сравнения на переменном токе. Градиент потенциала в грунте между электродами сравнения измеряют как при воздействии переменного тока, так и на постоянном токе при выключенном переносном источнике тока, а затем определяют значение омической составляющей потенциала сооружения по формуле:
U0=U1· U2/ U1, (B)
где U0 – омическая составляющая потенциала металлического подземного сооружения, В;
U1 – разность потенциалов между металлическим подземным сооружением и электродом сравнения при воздействии переменного тока, В;
U1; U2 – градиенты потенциалов в грунте между электродами сравнения соответственно на переменном и на постоянном токе, мВ.
Сопоставительный анализ с прототипом показывает, что предлагаемый способ обладает принципиальным отличием, заключающемся в том, что измеряют потенциал металлического подземного сооружения во время воздействия переменного тока от переносного источника. Градиенты потенциалов в грунте измеряют как при воздействии переменного тока, так и на постоянном токе при выключенном переносном источнике тока, а затем определяют значение омической составляющей потенциала сооружения по вышеприведенной формуле.
Далее можно легко определить поляризационную составляющую потенциала, так как измеряемое значение потенциала подземного металлического сооружения состоит из двух составляющих: омической и поляризационной.
Технический результат заключается в уменьшении погрешности измерения омической составляющей потенциала, которая всегда имеет место при поляризации подземных сооружений постоянным током. Переменный ток от переносного источника тока не поляризует подземное сооружение, но при этом проходит по той же измерительной цепи, т.е. по тому же сопротивлению, на котором создается омическая составляющая от источника катодной защиты сооружения. Переменный ток может иметь любое значение, главное, что сопротивление в измерительной цепи не меняется в процессе измерения, поэтому омические составляющие на переменном и постоянном токах будут пропорциональны между собой. Зная омическую составляющую потенциала, легко найти и поляризационную. Для этого из общего потенциала необходимо вычесть омическую составляющую.
Таким образом, предлагаемый способ благодаря наличию новых признаков обеспечивает ряд существенных преимуществ по сравнению с прототипом, а именно:
– позволяет повысить точность измерения омической составляющей потенциала подземного стального трубопровода за счет отсутствия погрешности измерения, обусловленной поляризацией трубопровода постоянным или импульсным током в процессе измерения;
– обеспечить удобство и простоту работы в полевых условиях на всей протяженности металлического подземного сооружения, так как источник переменного тока может иметь небольшие габариты и вес.
Указанные существенные признаки, в совокупности характеризующие сущность заявляемого технического решения, не известны в настоящее время для способов измерения омической составляющей потенциала трубопровода. Аналог, характеризующийся идентичностью всем существенным признакам заявляемого изобретения, в ходе исследований не обнаружен, что позволяет сделать вывод о соответствии заявляемого технического решения критерию «Новизна».
Подобное техническое решение для специалиста явным образом не следует из уровня техники, из чего следует вывод о соответствии заявляемого способа критерию «Изобретательный уровень».
В связи с тем, что заявляемый способ измерения омической составляющей потенциала металлического подземного сооружения прошел испытания в полевых условиях и подтвердил достижение заявляемого технического результата, предлагаемое изобретение соответствует требованию «Промышленно применимо».
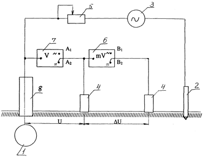
На чертеже приведена структурная схема одного из вариантов устройства, реализующего предлагаемый способ.
Схема реализации способа включает:
металлическое подземное сооружение, например подземный стальной трубопровод (далее в тексте «трубопровод») 1;
переносные:
штырь-заземлитель 2,
источник тока (например, малогабаритный переносной генератор переменного тока) 3,
электроды сравнения (например, медносульфатные) 4,
переменный резистор 5,
универсальный милливольтметр постоянного и переменного тока (далее в тексте «милливольтметр») 6,
универсальный вольтметр постоянного и переменного тока (далее в тексте «вольтметр») 7,
стационарный контрольно-измерительный пункт (КИП) 8.
Предлагаемый способ реализуется следующим образом.
Источник тока 3 подключается одним полюсом к штырю-заземлителю 2, а другим – через переменный резистор 5 к стационарному КИПу 8 трубопровода 1 и к вольтметру 7, который второй клеммой связан с электродом сравнения 4, ближним к трубопроводу 1, и милливольтметром 6. Последний подключен другой клеммой к дальнему от трубопровода 1 электроду сравнения 4. При этом вольтметр 7 и милливольтметр 6 имеют два входа по переменному току A1 и B1 и по постоянному току А2 и В2 соответственно.
Способ включает местное воздействие на трубопровод 1 переменного тока от переносного источника тока 3. При этом воздействии вольтметром 7 измеряется разность потенциалов U1 между трубопроводом 1 и электродом сравнения 4, а милливольтметром 6 – градиент потенциала U1 в грунте между двумя электродами сравнения 4 (включены клеммы A1 и B1 соответственно). Затем переносной источник тока 3 выключается и, не меняя положения электродов сравнения 4 в грунте, милливольтметром 6 (включена клемма В2) измеряется U2 – градиент потенциала в грунте между этими же электродами сравнения 4, но уже на постоянном токе. Значение омической составляющей потенциала трубопровода 1 определяется из выражения U0=U1· U2/ U1, (В).
Пример: U1=0,17 В; U1=0,008 В; U2=0,03 В.
U0=0,17·0,03/0,008=0,64 В.
Если в этой же точке, не меняя положения электродов сравнения, измерить вольтметром общий потенциал на постоянном токе U2, то можно легко определить поляризационный потенциал трубопровода и оценить степень его защищенности.
Пример: если в приведенном выше измерении U2=1,72 В, то поляризационный потенциал UП составит:
UП=U2-U0=1,72 В-0,64 В=1,08 В.
Омическая составляющая потенциала не влияет на эффективность электрохимической защиты от коррозии подземных сооружений и является погрешностью измерения. Эта погрешность может достигать 100%, в зависимости от конкретных условий поляризации, деполяризации и состояния изоляционного покрытия (наличия и размеров повреждений изоляции).
Таким образом, совокупность существенных признаков заявляемого технического решения благодаря наличию новых признаков позволяет обеспечить получение технического результата, выражающегося в уменьшении погрешности при измерении омической составляющей потенциала и, как следствие, поляризационного потенциала, при одновременном обеспечении простоты и удобства работы в полевых условиях по всей протяженности металлического подземного сооружения.
Формула изобретения
Способ измерения омической составляющей потенциала металлического подземного сооружения, включающий местное воздействие на указанное сооружение переносным источником тока, отличающийся тем, что это воздействие оказывают переменным током от упомянутого источника тока и при этом измеряют потенциал сооружения, а градиент потенциала в грунте измеряют как при воздействии переменного тока, так и на постоянном токе при выключенном источнике тока, а затем определяют значение омической составляющей потенциала сооружения по формуле
U0=U1· U2/ U1, (B)
где U0 – омическая составляющая потенциала металлического подземного сооружения, В;
U1 – разность потенциалов между металлическим подземным сооружением и электродом сравнения при воздействии переменного тока, В;
U1; U2 – градиенты потенциалов в грунте между электродами сравнения соответственно на переменном и на постоянном токе, мВ.
РИСУНКИ
|