|
|
(21), (22) Заявка: 2005102317/04, 31.01.2005
(24) Дата начала отсчета срока действия патента:
31.01.2005
(46) Опубликовано: 10.07.2006
(56) Список документов, цитированных в отчете о поиске:
Производство моторных и котельных топлив из тяжелых остатков высокосернистых нефтей. Труды БашНИИ НП. – М.: Химия, 1972, вып.Х, с.17-36. RU 2176659 С2, 10.12.2001. US 4548711 A, 22.10.1985. US 4572781 A, 25.02.1983. SU 159587 А, 1964.
Адрес для переписки:
450065, г.Уфа, ул. Инициативная, 12, ГУП “ИНХП РБ”, Зав. ОИС С.А. Зайцевой
|
(72) Автор(ы):
Хайрудинов Ильдар Рашидович (RU), Султанов Фаиз Минигалеевич (RU), Кузнецов Валерий Юрьевич (RU), Теляшев Эльшад Гумерович (RU)
(73) Патентообладатель(и):
Государственное унитарное предприятие “Институт нефтехимпереработки Республики Башкортостан” (ГУП “ИНХП РБ”) (RU)
|
(54) СПОСОБ ДЕАСФАЛЬТИЗАЦИИ НЕФТЯНЫХ ОСТАТКОВ
(57) Реферат:
Использование: в нефтепереработке, в частности в получении сырья для вторичных процессов путем очистки нефтяных остатков углеводородными растворителями. Сущность: нефтяные остатки очищают углеводородным растворителем с последующей регенерацией растворителя из деасфальтизатного и асфальтового растворов, отпаркой остатков растворителя, компремированием и рециркуляцией растворителя в процесс. На компремирование и рециркуляцию подают растворитель, очищенный от сероводорода. Растворитель подвергают абсорбции, например, моноэтаноламином для удаления сероводорода. Компремирование растворителя проводят в струйном компрессоре, рабочим телом которого являются пары растворителя, выводимые из испарителя деасфальтизатного раствора. Технический результат – сокращение потерь растворителя, снижение расхода водяного пара и повышение качества получаемых деасфальтизата и асфальта. 2 з.п. ф-лы, 1 ил., 1 табл.
Изобретение относится к нефтепереработке, в частности к способам деасфальтизации нефтяных остатков углеводородными растворителями, нацеленным на получение сырья для вторичной переработки процессами каталитического крекинга и коксования.
Известен способ деасфальтизации нефтяных остатков, включающий экстракцию гудрона пропаном, регенерацию пропана из деасфальтизатного и асфальтового растворов путем нагрева и испарения в испарителях, отпаривание водяным паром остатков растворителя в отпарных колоннах с последующим компремированием газообразной части растворителя двухступенчатым поршневым газовым компрессором (Д.О.Гольдберг, Б.А.Соболев «Деасфальтизация пропаном», 1965, с.51-64).
Недостатком известного способа является малый выход деасфальтизата (20-40% на сырье процесса).
Указанный недостаток устранен в известном способе деасфальтизации нефтяных остатков, включающем экстракцию нефтяного остатка легкой бензиновой фракцией, состоящей из смеси бутанов, пентанов и гексанов, регенерацию растворителя из деасфальтизатного и асфальтового растворов в испарителях путем нагрева и испарения, отпарки водяным паром остатков растворителя из деасфальтизата и асфальта в отпарных секциях, охлаждения и конденсации растворителя и последующего отделения воды (А.С.Эйгенсон, Ю.С.Сабадаш, Б.М.Ежов, Ф.X.Маликов и др. Деасфальтизация тяжелых остатков нефти бензином (процесс ДОБЕН). в кн.: Производство моторных и котельных топлив из тяжелых остатков высокосернистых нефтей: БашНИИ НП, вып.X, 1972 г., С.17-36).
Известный способ позволяет увеличить выход деасфальтизата до 85% на сырье за счет использования легкой бензиновой фракции в качестве углеводородного растворителя, однако имеет следующие недостатки:
а) в результате высокотемпературного нагрева деасфальтизатного и, в особенности, асфальтового растворов на стадии регенерации растворителя происходит частичное разложение высококипящих соединений с образованием сероводорода, который постепенно накапливается в циркулирующем растворителе, что приводит к коррозионному разрушению аппаратов и трубопроводов установки;
б) необходимость поддерживания значительного давления в отпарных секциях (0,4 МПа), в связи с чем для полного удаления остатков растворителя из деасфальтизата и асфальта требуется подача значительного количества водяного пара;
в) заниженное давление потока паров растворителя (0,35 МПа), направляемого из отпарных секций на стадию конденсации, что требует применения низкотемпературного охлаждающего агента в конденсаторах-холодильниках и ведет к потере большого количества несконденсировавшегося газообразного растворителя, направляемого на сжигание на факел.
Вышеуказанные недостатки снижают экономичность известного способа.
Технический результат, на достижение которого направлено изобретение, состоит в удалении сероводорода из циркулирующего растворителя.
Указанный технический результат достигается тем, что в способе деасфальтизации нефтяных остатков, включающем экстракцию нефтяных остатков углеводородным растворителем, регенерацию растворителя из деасфальтизатного и асфальтового растворов в испарителях путем нагрева и испарения, отпарку водяным паром остатков растворителя от деасфальтизата и асфальта, отделение воды от растворителя, охлаждение и конденсацию паров растворителя, и его рециркуляцию в процесс деасфальтизации, согласно изобретению, растворитель после отделения от воды подвергают абсорбционной очистке от сероводорода с последующим компремированием.
В качестве углеводородного растворителя может быть использована бутан-пентановая смесь при соотношении указанных компонентов, в % мас., 80-40:20-60.
Абсорбционную очистку проводят моноэтаноламином или метилдиэтаноламином. Целесообразно абсорбционную очистку проводят при температуре 40-60°С и давлении 0,15-0,25 МПа.
Компремирование паров растворителя после абсорбционной очистки целесообразно проводить в струйном компрессоре, рабочим телом которого являются пары растворителя, выводимые из испарителя деасфальтизатного раствора.
Абсорбционная очистка растворителя от сероводорода уменьшает коррозию оборудования установки деасфальтизации, что дает возможность повысить температуру на стадии отделения растворителя от асфальта и тем самым уменьшить потери растворителя с асфальтом, улучшить качество асфальта и уменьшить расход водяного пара на стадии отпарки асфальта.
Совокупность абсорбции с компремированием перед стадией охлаждения и конденсации позволяет повысить давление паров растворителя и тем самым улучшить условия конденсации и сократить потери растворителя на стадии конденсации. Кроме того, отпадает необходимость в использовании низкотемпературного хладоагента в конденсаторе-холодильнике.
Использование струйного компрессора на стадии абсорбционной очистки и конденсации позволяет снизить давление в отпарных секциях, в результате чего улучшается качество отпарки остатков растворителя от деасфальтизата и асфальта и сокращается расход водяного пара.
Использование более легкого бутан-пентанового растворителя в указанном соотношении составляющих его компонентов позволяет получить дополнительный технический результат – снижение серы и тяжелых металлов в получаемом деасфальтизате.
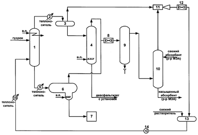
На чертеже изображена принципиальная схема предлагаемого способа.
Нефтяной остаток подвергают экстракции в экстракционной колонне 1. Сверху колонны 1 выводят деасфальтизатный раствор, который нагревают в подогревателе 2 и подают в испаритель 3, где происходит испарение основной части растворителя, выводимого с верха аппарата. С низа испарителя 3 выводят деасфальтизат и далее направляют его в отпарную колонну 4, где с помощью водяного пара удаляют остатки растворителя. С низа отпарной колонны 4 выводят деасфальтизат, а сверху колонны 4 – смесь паров растворителя и воды.
С низа экстракционной колонны 1 выводят асфальтовый раствор, который нагревают в подогревателе 5 и подают в испаритель 6 с отпарной секцией, где происходит испарение и отпарка растворителя. Асфальт с низа испарителя направляют в узел охлаждения и затаривания асфальта 7. С верха испарителя 6 выводят смесь паров растворителя и воды, которую соединяют с парами из отпарной колонны 4, охлаждают в холодильнике 8 и подают в сепаратор 9. С верха сепаратора 9 поток паров растворителя после отделения воды подают в абсорбер 10, где он очищается от примесей сероводорода. Очищенный поток паров растворителя с верха абсорбера подают в приемную камеру струйного компрессора 11 для сжатия. Рабочим телом струйного компрессора является поток паров растворителя, выводимый из испарителя деасфальтизатного раствора 3. Сжатый поток растворителя после струйного компрессора 11 охлаждают и конденсируют в конденсаторе-холодильнике 12 и далее в жидком виде подают в рабочую емкость растворителя 13, а затем насосом 14 подают снова в экстракционную колонну 1 через подогреватель 15.
Способ иллюстрируется следующими примерами.
Пример 1. Гудрон западно-сибирской нефти плотностью 993,0 кг/м3, коксуемостью 13,0%, с содержанием серы 2,8%, ванадия 140 ppm, никеля 55 ppm подают в экстракционную колонну, куда также подают растворитель, состоящий из смеси 80% бутанов и 20% пентанов, в количестве 220% от массового потока подачи сырья в колонну. После проведения процесса экстракции при температуре верха колонны 120°С, низа колонны 100°С и давлении в колонне 3,0 МПа, сверху колонны выводят деасфальтизатный раствор (272,4%), а снизу – асфальтовый раствор (47,6%). Выход деасфальтизата составляет 70% масс. на сырье.
Деасфальтизатный раствор нагревают в подогревателе и подают в испаритель, где при повышенной температуре (220°С) и пониженном давлении (2,0 МПа) происходит испарение основной части растворителя (197,9%). Пары растворителя с верха испарителя направляют в сопло струйного компрессора в качестве рабочего тела, а деасфальтизат с низа испарителя выводят в отпарную колонну, где с помощью водяного пара от него удаляют остатки растворителя. С низа отпарной колонны выводят деасфальтизат. С верха отпарной колонны выводят смесь паров растворителя и воды (6,7%). В отпарной колонне поддерживают температуру 200°С, давление – 0,2 МПа.
Асфальтовый раствор из экстракционной колонны после нагрева в подогревателе подают в испаритель, где при температуре 280°С и давлении 0,2 МПа происходит испарение основной части растворителя (17,6%). Из испарителя асфальт с небольшим содержанием растворителя стекает в отпарную секцию испарителя, где водяным паром отпаривают остатки растворителя.
С низа отпарной секции выводят асфальт (30%), который направляют в узел охлаждения и затаривания. С верха испарителя выводят смесь паров растворителя и воды (18,5%). Пары растворителя и воды из отпарной секции асфальта и испарителя деасфальтизата соединяют, охлаждают и подают в сепаратор, работающий при температуре 50°С, давлении 0,17 МПа. После отделения воды пары растворителя в количестве 22,1% с верха сепаратора подают в абсорбционную колонну, где очищают от сероводорода раствором моноэтаноламина.
Очищенный растворитель выводят с верха абсорбционной колонны и подают в приемную камеру струйного компрессора. В сопло струйного компрессора в качестве рабочего тела подают пары растворителя (197,9%) из испарителя деасфальтизатного раствора. Сжатый поток растворителя с выхода струйного компрессора (220%) при температуре 170°С, давлении 0,65 МПа проходит конденсатор-холодильник и в жидком виде стекает в рабочую емкость растворителя. С низа абсорбционной колонны выводят отработанный раствор моноэтаноламина.
Из рабочей емкости жидкий растворитель насосом через нагреватель вновь направляют в экстракционную колонну.
Потери растворителя по всем стадиям процесса деасфальтизации не превышают 0,2%. Содержание сероводорода в растворителе, отобранном из рабочей емкости, не превышает 0,003%.
Полученный деасфальтизат с выходом 70% на сырье имеет следующие показатели качества: плотность – 950,3 кг/м3, коксуемость – 5,0%, содержание серы – 2,4%, ванадия – 42 ppm, никеля – 19 ppm.
Полученный асфальт с выходом 30% на сырье имеет плотность 1061,8 кг/м3, коксуемость 28%, содержание серы 3,0% и температуру размягчения 93°С.
Примеры 2, 3. Тот же гудрон, что и в примере 1, подвергли деасфальтизации согласно заявляемой технологии, но в качестве растворителя использовали бутан-пентановые смеси, с содержанием бутанов 60% (пример 2) и 40% (пример 3). Условия осуществления процесса, сведения о материальных потоках (в % масс. на сырье процесса) и показатели качества получаемых продуктов по примерам 1-3 даны в таблице.
Как следует из таблицы, циркулирующий растворитель практически не содержит сероводорода (0,003% масс.), что дало возможность (вследствие уменьшения коррозии технологического оборудования) повысить температуру в испарителе 6 (см. чертеж) с отпарной секцией до 280°С. Общие потери растворителя по предлагаемой технологии составляют 0,2% масс., что в 4 раза меньше, чем в прототипе – 0,8% масс. Кроме того, за счет снижения давления в отпарной колонне 4 и в отпарной секции испарителя 6 до 0,2 МПа и увеличения температуры в испарителе 6, удалось сократить расход водяного пара и, соответственно, количество образующейся сточной воды в 2 раза.
За счет использования более легкого растворителя улучшилось качество получаемых продуктов – деасфальтизата и асфальта: содержание тяжелых металлов в деасфальтизате снизилось в 1,5 раза.
Таким образом, предлагаемый способ позволяет улучшить технологические показатели процесса деасфальтизации и повысить его экономичность.
Таблица Технологические показатели процесса деасфальтизации |
| Условия, материальные потоки и |
Примеры |
| показатели качества |
1 |
2 |
3 |
4 (прототип) |
| 1 |
2 |
3 |
4 |
5 |
| 1. Состав циркулирующего растворителя, % масс. |
|
|
|
|
| – бутаны |
80 |
60 |
40 |
11,1 |
| – пентаны |
20 |
40 |
60 |
77,0 |
| – гексаны и выше |
– |
– |
– |
11,9 |
| – содержание сероводорода |
не выше 0,003 |
не выше 0,003 |
не выше 0,003 |
до 2,0 |
| 2. Материальные потоки, % масс. |
|
|
|
|
| – гудрон в экстракционную колонну |
100 |
100 |
100 |
100 |
| – растворитель в экстракционную колонну |
220 |
220 |
220 |
220 |
| – деасфальтизатный раствор из экстракционной колонны |
272,4 |
283,5 |
289,8 |
296,2 |
| в т.ч.: деасфальтизат |
70 |
77 |
81 |
85 |
| растворитель |
202,4 |
206,5 |
208,8 |
211,2 |
| – асфальтовый раствор из экстракционной колонны |
47,6 |
36,5 |
30,2 |
23,8 |
| в т.ч.: асфальт |
30 |
23 |
19 |
15 |
| растворитель |
17,6 |
13,5 |
11,2 |
8,8 |
| – пары растворителя из испарителя |
|
|
|
|
| деасфальтизатного раствора |
197,9 |
201,6 |
203,6 |
205,8 |
| – деасфальтизатный раствор из испарителя |
74,5 |
81,9 |
86,2 |
90,4 |
| в т.ч.: деасфальтизат |
70,0 |
77,0 |
81,0 |
85 |
| растворитель |
4,5 |
4,9 |
5,2 |
5,4 |
| – пары из отпарной колонны деасфальтизата |
6,7 |
7,4 |
7,8 |
11,1 |
| в т.ч.: пары растворителя |
4,5 |
4,9 |
5,2 |
5,4 |
| пары воды |
2,2 |
2,5 |
2,6 |
5,7 |
| – деасфальтизат из отпарной колонны деасфальтизата |
70 |
77 |
81 |
85 |
| – пары из испарителя асфальтового |
|
|
|
|
| раствора |
18,5 |
14,2 |
11,8 |
10,3 |
| в т.ч.: пары растворителя |
17,6 |
13,5 |
11,2 |
8,8 |
| пары воды |
0,9 |
0,7 |
0,6 |
1,5 |
| – асфальт из испарителя асфальтового раствора |
30 |
23 |
19 |
15 |
| – пары растворителя из сепаратора воды |
22,1 |
18,4 |
16,4 |
14,2 |
| – вода из сепаратора воды |
3,1 |
3,2 |
3,2 |
7,2 |
| Продолжение таблицы |
| 1 |
2 |
3 |
4 |
5 |
| – сжиженный растворитель после |
|
|
|
|
| конденсатора-холодильника |
219,8 |
219,8 |
219,8 |
219,2 |
| – потери растворителя |
0,2 |
0,2 |
0,2 |
0,8 |
| 3. Режим проведения процесса. |
|
|
|
|
| Экстракционная колонна: |
|
|
|
|
| – температура верха, °С |
120 |
130 |
140 |
155 |
| – температура низа, °С |
100 |
110 |
120 |
140 |
| – давление, МПа |
3,0 |
3,0 |
3,0 |
3,0 |
| Испаритель деасфальтизатного раствора: |
|
|
|
|
| – температура, °С |
220 |
220 |
220 |
220 |
| – давление, МПа |
2,0 |
2,0 |
2,0 |
2,0 |
| Испаритель асфальтового раствора: |
|
|
|
|
| – температура, °С |
280 |
280 |
280 |
240 |
| – давление, МПа |
0,2 |
0,2 |
0,2 |
0,4 |
| Отпарная колонна деасфальтизата: |
|
|
|
|
| – температура, °С |
200 |
200 |
200 |
200 |
| – давление, МПа |
0,2 |
0,2 |
0,2 |
0,4 |
| Сепаратор воды: |
|
|
|
|
| – температура, °С |
50 |
50 |
50 |
– |
| – давление, МПа |
0,17 |
0,17 |
0,17 |
– |
| Абсорбционная колонна: |
|
|
|
|
| – температура, °С |
50 |
50 |
50 |
– |
| – давление, МПа |
0,15 |
0,15 |
0,15 |
– |
| Струйный компрессор: |
|
|
|
|
| – температура потока паров растворителя на выходе, °С |
170 |
170 |
170 |
– |
| – давление потока на выходе, МПа |
0,65 |
0,65 |
0,65 |
– |
| Рабочая емкость растворителя: |
|
|
|
|
| – температура, °С |
50 |
60 |
70 |
150 |
| – давление, МПа |
0,55 |
0,55 |
0,55 |
1,8 |
| Емкость растворителя низкого давления: |
|
|
|
|
| – температура, °С |
– |
– |
– |
35 |
| – давление, МПа |
– |
– |
– |
0,3 |
| 4. Выход деасфальтизата, % |
70 |
77 |
81 |
85 |
| 5. Показатели качества деасфальтизата: |
|
|
|
|
| – плотность, кг/м3 |
950,3 |
964,9 |
975 |
978 |
| – коксуемость, % |
5,0 |
7,8 |
8,9 |
10 |
| – содержание серы, % |
2,4 |
2,5 |
2,55 |
2,6 |
| – содержание ванадия, ppm |
42 |
56 |
68 |
80 |
| – содержание никеля, ppm |
19 |
26 |
30 |
35 |
| Продолжение таблицы |
| 1 |
2 |
3 |
4 |
5 |
| 6. Показатели качества асфальта: |
|
|
|
|
| – плотность, кг/м3 |
1061,8 |
1075,0 |
1080,0 |
1084,0 |
| – коксуемость, % |
28 |
34 |
43 |
48 |
| – содержание серы, % |
2,8 |
2,9 |
3,1 |
3,6 |
| – температура размягчения, °С |
93 |
106 |
130 |
164 |
Формула изобретения
1. Способ деасфальтизации нефтяных остатков углеводородным растворителем с последующей регенерацией растворителя, отпаркой остатков растворителя, компремированием растворителя и рециркуляцией его в процесс, отличающийся тем, что на компремирование и рециркуляцию подают растворитель, очищенный от сероводорода.
2. Способ по п.1, отличающийся тем, что растворитель очищают от сероводорода путем абсорбции, например, моноэтаноламином.
3. Способ по п.1 и 2, отличающийся тем, что компремирование растворителя проводят после абсорбции в струйном компрессоре, рабочим телом которого являются пары растворителя, выводимые из испарителя деасфальтизатного раствора.
РИСУНКИ
|
|