|
|
(21), (22) Заявка: 2005105770/15, 01.03.2005
(24) Дата начала отсчета срока действия патента:
01.03.2005
(46) Опубликовано: 27.06.2006
(56) Список документов, цитированных в отчете о поиске:
RU 2051116 C1, 27.12.1995. RU 2229445 С2, 27.05.2004. SU 1142452 A1, 28.02.1985. SU 1807010 A1, 07.04.1993. US 5385653 A1, 31.01.1995.
Адрес для переписки:
300600, г.Тула, пр. Ленина, 92, ТулГУ, патентно-лицензионный сектор
|
(72) Автор(ы):
Соколов Эдуард Михайлович (RU), Панарин Владимир Михайлович (RU), Левкин Николай Дмитриевич (RU), Пашков Виктор Петрович (RU), Бурзяева Евгения Михайловна (RU)
(73) Патентообладатель(и):
Федеральное агентство по образованию Государственное образовательное учреждение высшего профессионального образования Тульский Государственный Университет (ТулГУ) (RU)
|
(54) УСТРОЙСТВО ДЛЯ ОЧИСТКИ ПРОМЫШЛЕННЫХ СТОКОВ
(57) Реферат:
Изобретение относится к устройствам очистки промышленных стоков способом электрохимической обработки воды, а именно электрокоагуляцией специально приготовленной дисперсии, и может быть использовано для очистки технических промывных вод от органических соединений, неорганических твердых взвесей, солей тяжелых металлов на предприятиях электронной, приборостроительной промышленности, а также на производствах, имеющих в своем составе гальванические цеха и участки. Устройство содержит последовательно соединенные приемную камеру с установленным на ней дозатором реагента, камеру для измерения pH с установленным над ней датчиком pH-метра, приемная камера и камера для измерения pH в нижней части соединены между собой статическим смесителем. В устройстве установлены электрокоагулятор с электродами и лопастной мешалкой, отделенный от камеры измерения pH переливной смежной стенкой, камера с насосом высокого давления, фильтр-сгуститель непрерывного действия и приемная емкость для влажного осадка. Устройство содержит дополнительно пресс-фильтр, связанный с приемной емкостью для влажного осадка, измерители концентраций примесей тяжелых металлов, насос для перекачки недоочищенной воды, резервуар-накопитель и насос для подачи воды на повторный цикл очистки. Выход измерителя концентраций примесей тяжелых металлов в воде после фильтра-сгустителя непрерывного действия связан с входом регулирующего клапана посредством первого микропроцессорного контроллера, а выход измерителя концентраций примесей тяжелых металлов в воде после механического обезвоживания влажного осадка на пресс-фильтре связан с входом другого регулирующего клапана посредством второго микропроцессорного контроллера. Технический эффект – повышение качества очистки воды и эффективной работы устройства. 1 ил.
Изобретение относится к устройствам очистки промышленных стоков способом электрохимической обработки воды, а именно электрокоагуляцией специально приготовленной дисперсии, и может быть использовано для очистки технических промывных вод от органических соединений, неорганических твердых взвесей, солей тяжелых металлов на предприятиях электронной, приборостроительной промышленности, а также на производствах, имеющих в своем составе гальванические цеха и участки.
Аналогом данного изобретения является устройство [а.с. №1142452, МПК6 С 02 F 1/46, Б.Н. №8, 1985 г.].
Установка предназначена для решения узкой задачи очистки сточных вод от Cr6+, включающая приемную камеру, смеситель и камеру с электрокоагулятором.
Недостаток данной установки – ее большие габариты, причем составные элементы не позволяют выполнить ее компактной.
Наиболее близкой к изобретению является установка [а.с. №2051116, МПК6 С 02 F 1/463, 2000 г.], включающая последовательно соединенные приемную камеру, снабженную дозатором реагента, камеру для измерения pH с установленным над ней датчиком pH-метра, при этом эти камеры соединены между собой статическим смесителем, электрокоагулятор, снабженный электродами и лопастной мешалкой, отделенный от камеры измерения pH стенкой, выполненной переливной, фильтр-сгуститель непрерывного действия, соединенный с насосом высокого давления, и приемную емкость для влажного осадка.
Недостатки установки – низкое качество очистки воды и неэффективность работы, т.к. в модуле отсутствует автоматическое регулирование концентраций очищенных стоков и узел обезвоживания влажного осадка.
Для удаления целой гаммы солей тяжелых металлов необходимо установить несколько таких устройств, каждое из которых должно быть настроено на осаждение определенных тяжелых металлов, что в условиях ограниченности производственных площадей не представляется возможным. Кроме того, необходимо регулирование расхода и равномерной подачи сточных вод на очистные сооружения, а также осуществление контроля качественного и количественного состава очищенной воды для возврата ее в оборот. Велики будут экономические затраты на утилизацию влажного осадка.
Задачей предлагаемого технического решения является повышение качества очистки воды и эффективной работы устройства.
Поставленная задача достигается тем, что в устройстве для очистки промышленных стоков, содержащем последовательно соединенные приемную камеру с установленным над ней дозатором реагента, камеру для измерения pH с установленным над ней датчиком pH-метра, причем приемная камера и камера для измерения pH в нижней части соединены между собой статическим смесителем, электрокоагулятор с электродами и лопастной мешалкой, отделенный от камеры измерения pH переливной смежной стенкой, камеру с насосом высокого давления, фильтр-сгуститель непрерывного действия и приемную емкость для влажного осадка, дополнительно вводится пресс-фильтр, связанный с приемной емкостью для влажного осадка, измерители концентраций примесей тяжелых металлов, насос для перекачки недоочищенной воды, резервуар-накопитель, насос для подачи воды на повторный цикл очистки, причем выход измерителя концентраций примесей тяжелых металлов в воде после фильтра-сгустителя непрерывного действия связан с входом регулирующего клапана посредством первого микропроцессорного контроллера, выход измерителя концентраций примесей тяжелых металлов в воде после механического обезвоживания влажного осадка на пресс-фильтре связан с входом другого регулирующего клапана посредством второго микропроцессорного контроллера, а выходы регулирующих клапанов связаны с насосом для перекачки недоочищенной воды, который связан с входом резервуара-накопителя с насосом для подачи воды на повторный цикл очистки.
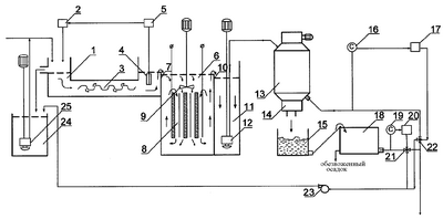
На чертеже представлена схема предложенного устройства для очистки промышленных стоков.
Устройство содержит приемную камеру 1 с установленным над ней дозатором реагента 2, в приемной камере установлен статический смеситель 3 поступающей воды с реагентом, за которым расположена камера для измерения pH 4 с установленным над ней датчиком pH-метра 5. За ней расположена камера 6, разделенная с камерой для измерения pH 4 переливной стенкой 7. В камере 6 расположен электрокоагулятор 8 с электродами и лопастной мешалкой 9. Камера 6 сообщена через переливную смежную стенку 10 с камерой 11, при этом верхняя кромка переливной стенки 7 находится выше верхней кромки переливной смежной стенки 10.
В камере 11 расположен насос высокого давления 12 для подачи воды в фильтр-сгуститель непрерывного действия 13, имеющий в нижней части устройство 14 удаления сгущенного осадка, а под ним приемную емкость для влажного осадка 15, связанную с пресс-фильтром 18.
Выход измерителя концентраций примесей тяжелых металлов 16 связан с входом первого микропроцессорного контроллера 17, выход которого связан с входом регулирующего клапана 22, который в свою очередь связан с резервуаром-накопителем 24 с насосом 25 через насос 23.
Выход измерителя концентраций примесей тяжелых металлов 19 связан с входом второго микропроцессорного контроллера 20, выход которого связан с входом регулирующего клапана 21, который в свою очередь связан с резервуаром-накопителем 24 с насосом для подачи воды на повторный цикл очистки 25 через насос для перекачки недоочищенной воды 23.
Устройство работает следующим образом.
Промывная вода от технологической установки подается в приемную камеру 1 и туда же поступает с помощью дозатора реагента 2 соответствующий реагент, который смешивается с протекающей водой в статическом смесителе 3, на выходе из которого расположена камера для измерения pH 4 с установленным над ней датчиком pH-метра 5, измеряющим pH раствора и регулирующим подачу реагента через систему управления до заданного pH раствора. Приготовленный таким образом раствор попадает в камеру 6, переливаясь через верхнюю кромку переливной стенки 7. Лопастная мешалка 9 многократно прокачивает раствор в межэлектродном пространстве электрокоагулятора 8, где происходит образование хлопьев, содержащих загрязняющие вещества. Образовавшаяся пульпа через верхнюю кромку переливной смежной стенки 10 попадает в камеру 11, откуда она насосом высокого давления 12 попадает в фильтр-сгуститель непрерывного действия 13, где она освобождается от взвеси. Отделенный от воды осадок из фильтра-сгустителя через устройство 14 удаления сгущенного осадка выводится в приемную емкость для влажного осадка 15 и далее транспортной лентой подается на пресс-фильтр 18.
Обработанная вода из фильтра-сгустителя непрерывного действия 13 контролируется измерителем концентрации примесей тяжелых металлов 16, далее подается сигнал на первый микропроцессорный контроллер 17, который сравнивает текущее содержание с заданным и в соответствии с отклонением формирует команду исполнительному механизму регулирующего клапана 22.
Вода после механического обезвоживания влажного осадка на пресс-фильтре 18 контролируется измерителем концентрации примесей тяжелых металлов 19, далее подается сигнал на второй микропроцессорный контроллер 20, который сравнивает текущие значения концентраций примесей тяжелых металлов с заданными значениями и в соответствии с отклонением формирует команду исполнительному механизму регулирующего клапана 21.
Вода, не соответствующая заданному качеству после фильтра-сгустителя непрерывного действия 13 и пресс-фильтра 18, насосом для перекачки недоочищенной воды 23 подается в резервуар-накопитель 24 и далее насосом для подачи воды на повторный цикл очистки 25 поступает на повторный цикл очистки.
Вода, качественный и количественный состав которой соответствует заданным значениям, повторно используется в технологическом процессе.
По сравнению с установкой по прототипу установка по изобретению позволяет осуществить контроль и автоматическое регулирование процесса очистки, что даст возможность вернуть воду в оборот, повысить качество очистки и уменьшить экономические затраты.
Узел обработки влажного осадка обеспечит удаление 98% общего количества механически связанной воды и получение значительно меньшего объема твердых отходов.
Резервуар-накопитель предусматривает регулирование расхода сточной воды и равномерную ее подачу на очистные сооружения.
Формула изобретения
Устройство для очистки промышленных стоков, содержащее последовательно соединенные приемную камеру с установленным над ней дозатором реагента, камеру для измерения pH с установленным над ней датчиком pH-метра, причем приемная камера и камера для измерения pH в нижней части соединены между собой статическим смесителем, электрокоагулятор с электродами и лопастной мешалкой, отделенный от камеры измерения pH переливной смежной стенкой, камеру с насосом высокого давления, фильтр-сгуститель непрерывного действия и приемную емкость для влажного осадка, отличающееся тем, что оно дополнительно снабжено пресс-фильтром, связанным с приемной емкостью для влажного осадка, измерителями концентраций примесей тяжелых металлов, насосом для перекачки недоочищенной воды, резервуаром-накопителем, насосом для подачи воды на повторный цикл очистки, причем выход измерителя концентраций примесей тяжелых металлов в воде после фильтра-сгустителя непрерывного действия связан с входом регулирующего клапана посредством первого микропроцессорного контроллера, выход измерителя концентраций примесей тяжелых металлов в воде после механического обезвоживания влажного осадка на пресс-фильтре связан с входом другого регулирующего клапана посредством второго микропроцессорного контроллера, а выходы регулирующих клапанов связаны с насосом для перекачки недоочищенной воды, который связан с входом резервуара-накопителя с насосом для подачи воды на повторный цикл очистки.
РИСУНКИ
MM4A – Досрочное прекращение действия патента СССР или патента Российской Федерации на изобретение из-за неуплаты в установленный срок пошлины за поддержание патента в силе
Дата прекращения действия патента: 02.03.2007
Извещение опубликовано: 10.11.2008 БИ: 31/2008
|
|