|
|
(21), (22) Заявка: 2005101440/09, 21.01.2005
(24) Дата начала отсчета срока действия патента:
21.01.2005
(46) Опубликовано: 20.06.2006
(56) Список документов, цитированных в отчете о поиске:
RU 2012988 C1, 15.05.1994. SU 702920 A1, 15.05.1991. GB 1138016 А, 27.12.1968.
Адрес для переписки:
344010, г.Ростов-на-Дону, пр. Нагибина, 3а, “Предприятие “Синтез” ДГТУ, зам. директора В.Н. Варавке
|
(72) Автор(ы):
Карнаухов Николай Федорович (RU), Зиновьев Николай Дмитриевич (RU), Шошиашвили Михаил Элгуджевич (RU), Пяткин Геннадий Алексеевич (RU)
(73) Патентообладатель(и):
Государственное образовательное учреждение высшего профессионального образования Донской государственный технический университет (ДГТУ) (RU)
|
(54) УСТРОЙСТВО ДЛЯ ЗАПУСКА СЕТЕВОГО ПРЕОБРАЗОВАТЕЛЯ НАПРЯЖЕНИЯ
(57) Реферат:
Изобретение относится к электротехнике, конкретно, к области силовой электроники и может быть использовано в качестве управляемого устройства для запуска сетевого преобразователя напряжения, в частности, при построении источников вторичного электропитания с бестрансформаторным входом, устройств электрохимической защиты подземных металлических сооружений от почвенной коррозии, коррозии блуждающими токами, работающих в импульсно-непрерывном режиме. Техническим результатом заявляемого изобретения является повышение надежности срабатывания цепи запуска тиристора за счет исключения появления случайного управляемого импульса тиристора в момент подачи сетевого напряжения и обеспечение управляемости скоростью нарастания и спада выходного выпрямленного напряжения сетевого преобразователя за счет введения экспоненциального напряжения формирователя импульсов запуска тиристора с изменяемой постоянной времени. Устройство содержит: входной сетевой выпрямитель (1), тиристорную оптопару (2), состоящую из тиристора (3) и светодиода (4), низкочастотный конденсатор (5), к которому подключена нагрузка. Схема управления содержит: развязывающий трансформатор (6) с магнитосвязанными первичной и двумя вторичными обмотками, блок сетевой синхронизации (7), содержащий выпрямитель (8), делитель напряжения (9), первый компаратор (10), блок формирования управляющего напряжения (11), содержащий генератор линейно изменяющегося напряжения (12), второй компаратор (13) со встроенным одновибратором на выходе и формирователе импульсов запуска тиристора (14), выполненный с управляемой постоянной времени экспоненциально изменяющегося напряжения, автономный источник постоянного напряжения (15), имеющий, по крайней мере, три выходных канала, различающихся по уровню выходного напряжения, причем напряжение U0 является опорным и формируется гальваническим элементом, дополнительный выпрямитель (16) и программно управляемый источник напряжения смещения. Управление процессом заряда и спада напряжения конденсатора обеспечивает предсказуемость уровня напряжения запуска высокочастотного преобразователя, а съема управления тиристорной оптопарой исключает появление случайного импульса управления, при запуске сетевого преобразователя, что повышает надежность и управляемость сетевого преобразователя в целом. 2 з.п. ф-лы, 6 ил.
Изобретение относится к электротехнике, конкретно, к области силовой электроники и может быть использовано в качестве управляемого устройства для запуска сетевого преобразователя напряжения, в частности, при построении источников вторичного электропитания с бестрансформаторным входом, устройств электрохимической защиты подземных металлических сооружений от почвенной коррозии, коррозии блуждающими токами, работающих в импульсно-непрерывном режиме.
Известно устройство (Мкртчян Ж.А. Электропитание электронно-вычислительных машин. – М.: Энергия, 1980. – 208 с.) /1/ для ограничения тока зарядки входного конденсатора низкочастотного фильтра НФ, включающее выпрямитель, ограничительный резистор, шунтирующий тиристор, управляемый вспомогательным выпрямителем, а также зарядную цепь.
Недостатком этого устройства является: отсутствие синхронизации включения тиристора с фазой входного сетевого напряжения, что приводит к значительным броскам тока через тиристор и снижению надежности устройства.
Известно устройство (Эраносян С.А. Сетевые блоки питания с высокочастотными преобразователями. – Л.: Энергоатомиздат, 1991, 176 с.) /2/, включающее выпрямитель, ограничительный резистор, тиристор, управляемый формирователем импульсов запуска тиристора (ФИЗТ), и зарядную цепь. ФИЗТ обеспечивает запуск тиристора при его минимальном анодно-катодном напряжении, т.е. осуществляет синхронизацию открытия тиристора с переходами входного сетевого напряжения через нулевое значение изменения амплитуды.
Данное схемное решение полностью не исключает значительных бросков тока через тиристор, а только ограничивает первый бросок тока в момент включения сетевого преобразователя за счет ограничительного резистора, через который при запуске проходит полный ток заряда конденсатора фильтра.
Наиболее близким по схемному выполнению и достигаемому результату к заявляемому устройству является устройство для запуска сетевого преобразователя напряжения (патент RU 2012988, С, 5 МПК Н 02 М 7/5375, опуб. 1994.05.15) /3/, принимаемое за прототип.
Устройство-прототип содержит входной сетевой выпрямитель, входной низкочастотный конденсатор, соединенный с выходом выпрямителя через нелинейную зарядную цепь, включенную между положительным выводом выпрямителя и положительным входом конденсатора и состоящую из соединенных параллельно тиристора и цепи, содержащей последовательно соединенные резистор, диод, накопительный конденсатор, параллельно которому подключен стабилитрон, высокочастотный преобразователь постоянного напряжения, выход преобразователя соединен с нагрузкой, схему управления преобразователем, задающий генератор которой получает питание от конденсатора, цепь самопитания задающего генератора схемы управления, состоящую из выпрямителя, вход которого соединен с дополнительной обмоткой силового преобразователя, и сглаживающего дросселя, включенного между положительным выводом выпрямителя и катодом стабилитрона, цепочку формирования импульсов запуска тиристора, состоящую из резистора, динистора, конденсатора, динистора, резистора, светодиода транзисторной оптопары и резистора, цепочку управления тиристором, состоящую из динистора, резистора, фототранзистора оптопары и резистора, который подключен между катодом и управляющим электродом тиристора, резистор включен между коллектором фототранзистора и катодом динистора, анод которого соединен с положительным выводом конденсатора, эмиттер фототранзистора соединен с управляющим электродом тиристора.
Известное схемное решение направлено на решение задачи повышения надежности устройства путем существенного уменьшения амплитуды импульса тока дозарядки входного низкочастотного конденсатора, а также повышения КПД за счет снижения потерь в цепи управления тиристором путем применения импульсного способа управления. Согласно работе схемы, после запуска тиристора диод закрывается и конденсатор оказывается подключенным только к цепи самопитания. Затем через некоторое время происходит запуск высокочастотного преобразователя, начинает формироваться импульсное напряжение в дополнительной обмотке силового трансформатора высокочастотного преобразователя, предназначенное для обеспечения питания схемы управления в режиме самопитания. После запуска задающего генератора высокочастотного преобразователя конденсатор до момента его дозарядки по цепи самопитания разряжается, поэтому напряжение на нем будет меньше напряжения пробоя динистора. Это приводит к тому, что тиристор в течение этого интервала времени будет закрыт, напряжение U2 на конденсаторе за указанное время также уменьшится. Непредсказуемость изменения уровня напряжения питания высокочастотного преобразователя на конденсаторе приводит к «срыву» процесса преобразования, аварийной ситуации в контуре протекания тока нагрузки, а также снижает вероятность устойчивого запуска преобразователя.
Основным недостатком схемы устройства (прототипа) является отсутствие синхронизации между моментом формирования импульса управления светодиодом цепочки формирования импульсов запуска тиристора и моментом открытия динистора, формирующего импульс тока управления тиристора. Это объясняется тем, что динистор открывается синхронно частоте и определенному уровню сетевого напряжения «пробоя» на его аноде, а время срабатывания динистора определяется моментом достижения напряжением дозаряда накопительного конденсатора уровня напряжения «пробоя» динистора. Поскольку накопительный конденсатор подключен к цепи самопитания, связанной с дополнительной обмоткой силового трансформатора высокочастотного преобразователя, скорость нарастания напряжения на накопительном конденсаторе будет разной и зависимой от частоты тока преобразования, значения тока и характера нагрузки, т.е. процесс дозарядки конденсатора 6 определяется также и режимом работы высокочастотного преобразователя. Поэтому моменты срабатывания динисторов и в схеме устройства могут не совпадать, а управление тиристором носить непредсказуемый и случайный характер. Непредсказуемость включения тиристора снижает надежность управления сетевым преобразователем, а пропуски полупериодов выпрямленного сетевого напряжения для подзарядки низкочастотного конденсатора, из-за невключения тиристора на некоторое число полупериодов сетевого напряжения, обуславливают причину «срыва» высокочастотного преобразователя или невозможность его запуска. Поскольку режим работы высокочастотного преобразователя влияет на уровень напряжения U6, формируемого дозарядкой накопительного конденсатора по цепи самопитания, достижение этим напряжением значения «пробоя» динистора также во времени (числом полупериодов сетевого напряжения) трудно предопределить, процесс управления тиристором при пуске носит случайный характер.
Следствием описанных выше причин является снижение надежности срабатывания цепи запуска силового тиристора сетевого преобразователя в момент подачи однофазного сетевого напряжения и отсутствие управляемости скоростью нарастания, спада выпрямленного напряжения на низкочастотном конденсаторе цепи питания высокочастотного преобразователя.
Техническим результатом заявляемого изобретения является повышение надежности срабатывания цепи запуска тиристора за счет исключения появления случайного управляющего импульса тиристора в момент подачи сетевого напряжения и обеспечение управляемости скоростью нарастания и спада выходного выпрямленного напряжения сетевого преобразователя за счет введения экспоненциального напряжения формирователя импульсов запуска тиристора с изменяемой постоянной времени с.
Технический результат достигается тем, что устройство для запуска сетевого преобразователя напряжения содержит входной сетевой выпрямитель, отрицательный вывод которого соединен с обкладкой низкочастотного конденсатора, параллельно подключенного к нагрузке, положительный вывод выпрямителя соединен с другой обкладкой конденсатора через тиристор, а также схему управления тиристором, включающую формирователь импульсов запуска тиристора.
Согласно изобретению, в схему управления тиристором введены блок сетевой синхронизации, содержащий выпрямитель, выводы которого через резистивный делитель напряжения подключены к первому входу первого компаратора, блок формирования управляющего напряжения, содержащий генератор линейно изменяющегося напряжения (ГЛИН), выход которого подключен к первому входу второго компаратора со встроенным одновибратором на выходе, выход второго компаратора соединен с анодом светодиода оптотиристорной пары, дополнительный выпрямитель, а также автономный источник напряжения (АИ), имеющий, по крайней мере, три выходных канала, различающихся по уровню выходного напряжения питания ФИЗТ (Uп, U’, U0), причем одно из них (U0) является опорным и формируется гальваническим элементом, и подключенный к выходным выводам дополнительного выпрямителя, программно управляемый источник напряжения смещения, изменяющий постоянную времени напряжения запуска ФИЗТ по экспоненциальному закону, развязывающий трансформатор с магнитосвязанными первичной W1 и двумя вторичными W2 и W3 обмотками, причем выводы первичной обмотки W1 подключены к клеммам источника сетевого переменного напряжения, выводы вторичной обмотки W2 соединены с входом выпрямителя блока сетевой синхронизации, а выводы вторичной обмотки W3 соединены с входами дополнительного выпрямителя, формирователь импульсов запуска тиристора выполнен с управляемой постоянной времени, его выход подключен ко второму входу второго компаратора, первый выход автономного источника напряжения соединен с первым входом формирователя импульсов запуска тиристора, второй вход которого соединен с программно управляемым источником напряжения смещения Uсм, а второй выход АИ – со вторым входом первого компаратора.
Другое отличие состоит в том, что АИ содержит резистор, входной вывод которого подключен к плюсовой шине дополнительного выпрямителя, а выходной вывод – к первому входу формирователя импульсов запуска тиристора, к катоду стабилитрона, анод которого подключен к минусовой шине дополнительного выпрямителя, и к аноду диода, катод которого соединен со вторым входом первого компаратора, к катоду диода подключена цепочка, состоящая из последовательно соединенных развязывающего диода и плюсовой шины гальванического элемента, минусовая шина которого подключена к минусовой шине дополнительного выпрямителя.
Другое отличие состоит в том, что формирователь импульсов запуска тиристора содержит ждущий мультивибратор, ключевой, управляющий и формирующий транзисторы, причем вход мультивибратора подключен к первому выходу АИ, а выход через резистивный делитель напряжения подключен к базе ключевого транзистора, коллектор которого соединен с базой формирующего транзистора, между базой формирующего транзистора и эмиттером управляющего включен накопительный конденсатор.
Введение в АИ гальванического элемента обеспечивает получение на входе компаратора в блоке сетевой синхронизации наличие постоянного присутствия заданного уровня опорного напряжения независимо от момента включения сетевого напряжения. В любой момент подачи питающего напряжения сети ГЛИН начинает формировать напряжение с нулевого уровня и обеспечивает возможность формирования управляющего тиристором импульса только при большом (более /2) угле управления , что позволяет уменьшить амплитуду первого выпрямленного импульса напряжения и исключить вероятность появления импульса силового тока зарядки низкочастотного конденсатора.
Выполнение устройства для запуска сетевого преобразователя напряжения поясняется чертежами.
На фиг.1 приведена структурная электрическая схема устройства.
На фиг.2 – электрическая схема автономного источника постоянного напряжения.
На фиг.3 – электрическая схема формирователя импульсов запуска тиристора.
На фиг.4 – временные диаграммы напряжения при работе устройства,
где на диаграмме “а” показаны двухполупериодное пульсирующее напряжение частотой 100 Гц на первом входе первого компаратора U (кривая 1) и опорное напряжение гальванического элемента U0 (прямая 2);
на диаграмме “б” – синхронизирующие импульсы (1) напряжения Uи запуска ГЛИН;
на диаграмме “в” – выходное пилообразное напряжение ГЛИН Uг (1) и экспоненциально изменяющееся напряжение Uэ на выходе формирователя напряжения запуска тиристора (2);
на диаграмме “г” – импульсы тока Iк на выходе компаратора с уровнем номинального тока включения светодиода Iсв.н. тиристора при изменении угла управления от 1 до 2;
на диаграмме “д” – выпрямленное напряжения Uв на выходе сетевого преобразователя при изменении угла управления тиристора от 1 до 2 (1); интенсивность подъема напряжения Uc на входном низкочастотном конденсаторе 5 (кривая 2) при постоянной времени С1;
на диаграмме “е” – выпрямленное напряжение Uв на выходе сетевого преобразователя (1) при изменении угла управления от 1 до 2; интенсивность подъема напряжения UC на входном низкочастотном конденсаторе 5 (кривая 2) при постоянной времени C2, причем с2< C1.
На фиг.5 – временные диаграммы работы ждущего мультивибратора блока ФИЗТ,
где на диаграмме “а” показаны выходное напряжение выпрямителя 16 (1) и стабилизированное стабилитроном 18 выходное напряжение (2), поступающее на вход ждущего мультивибратора;
на диаграмме “б” – импульсы напряжения Uи длительностью tи на выходе ждущего мультивибратора (3).
На фиг.6 – временная диаграмма экспоненциально изменяющегося напряжения на выходе ФИЗТ, где участок А соответствует повышенной скорости разряда накопительного конденсатора при начальном напряжении U1, участок Б – средней скорости разряда накопительного конденсатора при начальном напряжении U1, участок С – пониженной скорости разряда соответственно при начальном напряжении U1“.
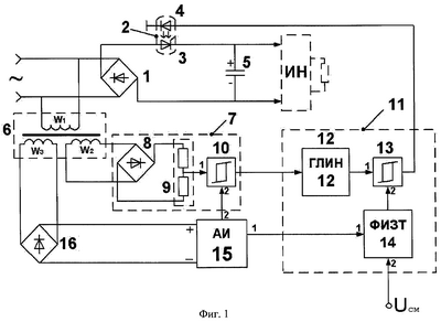
Устройство для запуска сетевого преобразователя напряжения (фиг.1) содержит:
1 – входной сетевой выпрямитель, подключенный к однофазному источнику переменного напряжения;
2 – тиристорную оптопару, состоящую из тиристора 3 и светодиода 4;
5 – низкочастотный конденсатор, к которому подключена нагрузка (преобразователь-инвертор напряжения ИН).
Схема управления содержит:
6 – развязывающий трансформатор с магнитосвязанными первичной W1 и двумя вторичными W2 и W3 обмотками;
7 – блок сетевой синхронизации, содержащий выпрямитель 8, делитель напряжения 9, первый компаратор 10;
11 – блок формирования управляющего напряжения, содержащий ГЛИН 12, второй компаратор 13 со встроенным одновибратором на выходе (на фиг.1 не показан) и формирователь импульсов запуска тиристора 14 (ФИЗТ), выполненный с управляемой постоянной времени экспоненциально изменяющегося напряжения;
15 – автономный источник постоянного напряжения (АИ), имеющий, по крайней мере, три выходных канала, различающихся по уровню выходного напряжения Uп, U, U0 (фиг.3, 4, а), причем напряжение U0 является опорным и формируется гальваническим элементом;
16 – дополнительный выпрямитель.
Минусовой вывод сетевого выпрямителя 1 соединен с минусовой обкладкой низкочастотного конденсатора 5, плюсовой вывод через тиристор 3 подключен к плюсовой обкладке конденсатора 5, выводы которого параллельно подключены к нагрузке – инвертору напряжения (ИН). В блоке сетевой синхронизации 7 выводы выпрямителя 8 через резистивный делитель напряжения 9 подключены к первому входу первого компаратора 10, выход которого подключен к входу ГЛИН 12, выход которого соединен с первым входом второго компаратора 13, выход которого соединен с анодом светодиода 4 тиристорной оптопары 2.
Выход ФИЗТ (14) подключен ко второму входу второго компаратора 13. Автономный источник постоянного напряжения 15 (АИ) подключен к выходным выводам дополнительного выпрямителя 16. Первый выход АИ 15 соединен с первым входом формирователя импульсов запуска 14 тиристора 3, а второй выход – со вторым входом первого компаратора 10.
Выводы первичной обмотки W1 развязывающего трансформатора 6 подключены к клеммам сетевого однофазного напряжения, выводы вторичной обмотки W2 соединены с входом выпрямителя 8 блока сетевой синхронизации 7, выводы вторичной обмотки W3 соединены с входами дополнительного выпрямителя 16.
Автономный источник постоянного напряжения 15 (фиг.2) содержит резистор 17, входной вывод которого подключен к плюсовой шине дополнительного выпрямителя 16, а выходной вывод – к первому входу ФИЗТ 14, к катоду стабилитрона 18, анод которого подключен к минусовой шине выпрямителя 16 и через диод 19 – ко второму входу первого компаратора 10. К катоду диода 19 подключена цепочка, состоящая из последовательно соединенных развязывающего диода 20 и плюсовой шины опорного напряжения гальванического элемента 21.
ФИЗТ 14 (фиг.3) содержит ждущий мультивибратор 22 (ЖМ), вход которого подключен к первому выходу автономного источника напряжения 15, а выход к резистивному делителю 23, 24, средняя точка которого подключена к базе ключевого транзистора 25 с р-n-р структурой, эмиттер которого соединен с плюсовой шиной напряжения U’ автономного источника питания 15, а коллектор подключен к резистивному делителю напряжения 26, 27, соединенному с минусовой шиной АИ, средняя точка которого подключена к коллектору управляющего транзистора 28 с n-р-n структурой, база которого подключена к программируемому источнику напряжения смещения Uсм (фиг.1, 3), а эмиттер подключен к минусовой шине АИ. Программно управляемый источником напряжения смещения Uсм может быть pic контроллер или микроЭВМ, которые обеспечивают задание скорости нарастания или спада напряжения на низкочастотном конденсаторе 5. Коллектор ключевого транзистора 25 соединен с плюсовой обкладкой накопительного конденсатора 29 и базой транзистора 30 с n-р-n структурой, коллектор которого соединен с плюсовой шиной напряжения +Uп АИ (15), а его эмиттер подключен к второму входу второго компаратора 13 со встроенным одновибратором на выходе и резистору 31, другой вывод которого соединен с минусовой шиной АИ.
Устройство работает следующим образом. При подаче первичного однофазного сетевого напряжения на двухполупериодный выпрямитель 1, первичную обмотку W1 развязывающего трансформатора 6, переменное напряжение с вторичных обмоток W2 и W3 подается соответственно на выпрямители 8 и 16. Напряжение с выпрямителя 8 поступает на электронные узлы блока сетевой синхронизации 7 и блока формирования управляющего напряжения 11. Одновременно двухполупериодное импульсное выпрямленное напряжение с выпрямителя 16 подается на автономный источник напряжения 15, с первого выхода которого стабилизированное задающее напряжение поступает на ФИЗТ 14 (по входу 1). На инвертирующий первый вход компаратора 10 от резистивного делителя 9 поступают двухполупериодные импульсы выпрямленного напряжения (кривая 1, фиг.4, а), синхронизированные по частоте с сетевым напряжением. На неинвертирующий второй вход компаратора 10 подается опорное напряжение 6 В (прямая 2, фиг.4, а), значение которого определяется из условия превышения помехи в сети питания. На выходе компаратора 10 формируются короткие стробирующие прямоугольные импульсы 1 (фиг.4, б), синхронные с моментом перехода выпрямленного сетевого напряжения U (кривая 1, фиг.4, а) через нулевое значение. Наличие в АИ 15 развязывающих диодов 19, 20 и опорного гальванического элемента 21 (с уровнем напряжения U0=6 В) обеспечивает формирование прямоугольного импульса Uи, когда U0>U, где U – амплитуда двухполупериодного пульсирующего выпрямленного напряжения. Передним фронтом прямоугольного стробирующего импульса Uи осуществляется “сброс” (или обнуление) выходного линейно нарастающего напряжения генератора 12 (кривая 1, фиг.4, в). От АИ 15 на первый вход ФИЗТ 14 подается задающее напряжение от стабилитрона 18, на втором выходе ФИЗТ 14 появляется экспоненциальное напряжение Uэ=f(t). Напряжение Uг ГЛИН 14 (кривая 1, фиг.4, в) и напряжение 2 (Uэ) поступают на первый и второй вход компаратора 13 со встроенным одновибратором, на выходе которого формируются импульсы тока 1 (фиг.4, г) постоянной длительности, что исключает потери энергии при включении светодиода 4 тиристорной оптопары 2 в цепи тока зарядки конденсатора 5 сетевого преобразователя, в соответствии с условием:

где Iсв.н – номинальный ток светодиода 4.
Уменьшение уровня экспоненциального напряжения Uэ не должно быть менее порога чувствительности компаратора 13 (фиг.4, в), для обеспечения устойчивого режима переключения одновибратора. Скорость спада уровня экспоненциального напряжения Uэ определяется постоянной времени спада с, которая может устанавливаться равной двум-трем или нескольким полупериодам сетевого напряжения и регулироваться изменением напряжения смещения Uсм от программно управляемого источника напряжения по второму входу ФИЗТ 14. Отпирание тиристора 3 осуществляется передним фронтом токового импульса Iсв при начальном включении тиристора с углом 1, по отношению к нулевому значению синусоидального напряжения первого полупериода (фиг.4, г) с последующим уменьшением угла управления 1 до 2 в конце пускового периода работы устройства. Запирание тиристора 3 осуществляется автоматически в процессе уменьшения тока заряда низкочастотного конденсатора 5 сетевого преобразователя до значения тока удержания тиристора. Таким образом, с изменением угла управления от максимального значения 1 до минимального значения 2 в конце пуска сетевого преобразователя регулируется напряжение заряда конденсатора 5 от минимального UC до номинального его значения (кривая 2, фиг.4, д). ФИЗТ 14 при подаче на второй вход регулируемого напряжения Uсм от программно управляемого источника обеспечивает необходимый темп роста (спада) напряжения на низкочастотном конденсаторе 5 в зависимости от задаваемого режима работы технологической установки, питаемой от сетевого преобразователя. Формирование экспоненциального напряжения с различными постоянными времени осуществляется ФИЗТ 14 при изменении напряжения Uсм следующим образом. При поступлении двухполупериодного импульсного выпрямленного напряжения (кривая 1, фиг.5, а) в АИ 15 от выпрямителя 16 происходит ограничение уровня напряжения стабилитроном 18. При спаде двухполупериодного выпрямленного напряжения ниже порога стабилизации стабилитрона 18 осуществляется режим переключения ЖМ 22 и на его выходе формируется отрицательный импульс напряжения Uи длительностью tи (кривая 3, фиг.5, б). При поступлении отрицательного импульса на базу ключевого транзистора 25 (фиг.3) осуществляется зарядка накопительного конденсатора 29 от источника АИ 15 с уровнем напряжения U за время tи до напряжения U1 (фиг.6). Поступление положительного напряжения на базу транзистора 30 открывает его и на резисторе 31 формируется запускающее напряжение Uэ экспоненциальной формы. Крутизна спада запускающего напряжения зависит от состояния транзистора 28, который при открытом состоянии переходом эмиттер-коллектор шунтирует резистор 27. Если подано напряжение Uсм, то напряжение конденсатора 29 будет изменяться по закону

где R26 – сопротивление контура разряда;
С29 – емкость накопительного конденсатора;
R26·C29 – постоянная времени разряда ( C1), соответствующая участку А (фиг.6);
t – время.
При уменьшении напряжения Uсм транзистор 28 прикроется, что вызовет изменение сопротивления контура разряда накопительного конденсатора 29, а закон изменения выходного напряжения Uэ будет соответствовать закону изменения напряжения на накопительном конденсаторе

где (R26+R27)·C29 – постоянная времени ( С2), которой соответствует формируемый участок Б кривой изменения напряжения Uэ (между точками 1-2, фиг.6).
При полном снятии напряжения Uсм можно сформировать участок С (фиг.6) выходного экспоненциально изменяющегося напряжения ФИЗТ 14.
Таким образом, изменение напряжения Uсм на входе 2 ФИЗТ 14 позволяет регулировать постоянную времени экспоненциально изменяющегося выходного напряжения Uэ, что обеспечивает возможность изменения скорости подъема или спада выпрямленного напряжения сетевого преобразователя, как показано на фиг.4, д, где 2 – кривая изменения выпрямленного напряжения сетевого преобразователя при C1, а на фиг.4, е, кривая 2 соответствует изменению выпрямленного напряжения сетевого преобразователя при C2, причем C2< C1, что свидетельствует о повышении скорости нарастания выпрямленного напряжения на конденсаторе 5.
Таким образом, управление процессом заряда и спада напряжения конденсатора обеспечивает предсказуемость уровня напряжения запуска высокочастотного преобразователя ИН (фиг.1), а указанное исполнение цепи управления тиристорной оптопары исключает появление случайного импульса управления при запуске сетевого преобразователя, что повышает надежность и управляемость сетевого преобразователя в целом.
Источники информации:
1. Мкртчян Ж.А. Электропитание электронно-вычислительных машин. – М.: Энергия, 1980. – 208 с.
2. Эраносян С.А. Сетевые блоки питания с высокочастотными преобразователями. – Л.: Энергоатомиздат, 1991. – 176 с.
3. Патент RU 2012988, С, 5 МПК Н 02 М 7/5375, опуб. 1994.05.15 – прототип.
Формула изобретения
1. Устройство для запуска сетевого преобразователя напряжения, содержащее входной сетевой выпрямитель, отрицательный вывод которого соединен с обкладкой низкочастотного конденсатора, подключенного параллельно нагрузке, положительный вывод которого соединен с другой обкладкой конденсатора через тиристор, а также схему управления тиристором, включающую формирователь импульсов запуска тиристора (ФИЗТ), отличающееся тем, что в схему управления тиристором введены блок сетевой синхронизации, содержащий выпрямитель, выводы которого через резистивный делитель напряжения подключены к первому входу первого компаратора, блок формирования управляющего напряжения, содержащий генератор линейно изменяющегося напряжения (ГЛИН), выход которого подключен к первому входу второго компаратора со встроенным одновибратором на выходе, выход второго компаратора соединен с анодом светодиода тиристорной оптопары, дополнительный выпрямитель, а также автономный источник напряжения, имеющий, по крайней мере, три выходных канала, различающихся по уровню выходного напряжения питания ФИЗТ, причем одно из них является опорным и формируется гальваническим элементом, и подключенный к выходным выводам дополнительного выпрямителя, программно управляемый источник напряжения смещения, изменяющий постоянную времени напряжения запуска ФИЗТ по экспоненциальному закону, развязывающий трансформатор с магнитосвязанными первичной W1 и двумя вторичными W2 и W3 обмотками, причем выводы первичной обмотки W1 подключены к клеммам источника сетевого переменного напряжения, выводы вторичной обмотки W2 соединены с входом выпрямителя блока сетевой синхронизации, а выводы вторичной обмотки W3 соединены с входами дополнительного выпрямителя, формирователь импульсов запуска тиристора выполнен с управляемой постоянной времени, его выход подключен ко второму входу второго компаратора, первый выход автономного источника напряжения соединен с первым входом ФИЗТ, второй вход которого соединен с программно управляемым источником напряжения смещения, а второй выход автономного источника питания – со вторым входом первого компаратора.
2. Устройство по п.1, отличающееся тем, что автономный источник постоянного напряжения содержит резистор, входной вывод которого подключен к плюсовой шине дополнительного выпрямителя, а выходной вывод к первому входу формирователя импульсов запуска тиристора, к катоду стабилитрона, анод которого подключен к минусовой шине дополнительного выпрямителя, и аноду диода, катод которого подключен ко второму входу первого компаратора и к цепочке, состоящей из последовательно соединенных развязывающего диода, к аноду которого подключена плюсовая шина гальванического элемента, а минусовая шина соединена с минусовой шиной дополнительного выпрямителя.
3. Устройство по п.1, отличающееся тем, что формирователь импульсов запуска тиристора содержит ждущий мультивибратор, ключевой, управляющий и формирующий импульс запуска транзисторы, первый и второй резистивные делители напряжения, нагрузочный резистор и накопительный конденсатор, причем вход мультивибратора подключен к первому выходу автономного многоканального источника постоянного напряжения, а выход через первый резистивный делитель напряжения подключен к плюсовой шине источника постоянного напряжения и к коллектору формирующего импульсы запуска транзистора, база которого подключена к плюсовой обкладке накопительного конденсатора, к первому резистору второго делителя и к коллектору ключевого транзистора, эмиттер которого подключен к плюсовой шине источника постоянного напряжения другого канала, а база – к среднему выводу первого резистивного делителя, эмиттер формирующего транзистора соединен со вторым входом второго компаратора и нагрузочным резистором, выход которого подключен к минусовой обкладке накопительного конденсатора, второму резистору второго резистивного делителя, к минусовой шине автономного источника постоянного напряжения и эмиттеру управляющего транзистора, база которого подключена к программно управляемому источнику напряжения смещения, а коллектор – к среднему выводу второго резистивного делителя напряжения.
РИСУНКИ
MM4A – Досрочное прекращение действия патента СССР или патента Российской Федерации на изобретение из-за неуплаты в установленный срок пошлины за поддержание патента в силе
Дата прекращения действия патента: 22.01.2008
Извещение опубликовано: 20.11.2009 БИ: 32/2009
|
|