|
|
(21), (22) Заявка: 2004131638/09, 10.04.2003
(24) Дата начала отсчета срока действия патента:
10.04.2003
(30) Конвенционный приоритет:
16.04.2002 NO 20021792
(43) Дата публикации заявки: 27.05.2005
(46) Опубликовано: 20.06.2006
(56) Список документов, цитированных в отчете о поиске:
US 5748638 A, 05.05.1998. SU 1596392 A1, 30.09.1990. US 5812565 A, 22.09.1998. WO 00/26783, 11.05.2000. EP 0803813 A1, 29.10.1997. DE 3312873 A1, 25.10.1984.
(85) Дата перевода заявки PCT на национальную фазу:
16.11.2004
(86) Заявка PCT:
NO 03/00115 (10.04.2003)
(87) Публикация PCT:
WO 03/088041 (23.10.2003)
Адрес для переписки:
191186, Санкт-Петербург, а/я 230, “АРС-ПАТЕНТ”, пат.пов. М.В.Хмаре
|
(72) Автор(ы):
ТОРЪЮССЕН Ларс Сунделл (NO), КАРЛССОН Кристер (SE)
(73) Патентообладатель(и):
ТИН ФИЛМ ЭЛЕКТРОНИКС АСА (NO)
|
(54) СПОСОБЫ СОХРАНЕНИЯ ДАННЫХ В ЭНЕРГОНЕЗАВИСИМЫХ ЗАПОМИНАЮЩИХ УСТРОЙСТВАХ
(57) Реферат:
Изобретение относится к способам сохранения данных в энергонезависимой ферроэлектрической памяти с произвольной выборкой. Техническим результатом является возможность поддержания целостности хранящихся данных. Каждый из способов заключается в том, что записывают множество идентичных копий данных в множество зон памяти, производят считывание всей первой управляющей линии, содержащей, по меньшей мере, первую копию из множества идентичных копий данных, повторно записывают в ту же управляющую линию считанные данные, переносят считанные данные в логический контур управления памятью, производят считывание всей следующей управляющей линии, содержащей, по меньшей мере, следующую копию из множества идентичных копий указанных данных, повторно записывают данные в ту управляющую линию, с которой они были считаны, переносят эти данные в логический контур управления памятью, операции повторяют до тех пор, пока все идентичные копии данных не будут перенесены в логический контур управления памятью, выявляют ошибки в двоичном разряде, в случае обнаружения ошибок скорректированные данные повторно записывают в те зоны памяти, в которых были выявлены эти ошибки. 2 н. и 2 з.п. ф-лы, 8 ил.
Область техники, к которой относится изобретение
Настоящее изобретение относится к способам сохранения данных в энергонезависимой ферроэлектрической памяти с произвольной выборкой (ferroelectric random access memory – FRAM), в особенности в случае, когда ферроэлектрический запоминающий материал представляет собой ферроэлектрический полимер. При этом хранение данных производится в элементах матрицы, доступ к которым осуществляется через электроды, образующие управляющие линии и линии данных матрицы. Вслед за операциями деструктивного считывания из зон хранения данных осуществляют операции повторной записи.
Уровень техники
Коммерческое значение ферроэлектрических запоминающих устройств увеличивается, поскольку они являются энергонезависимыми, могут быть изготовлены при относительно низких затратах и позволяют производить запись и считывание при напряжениях от 1 до 5 В за время порядка 10-100 нс, что соответствует типичным значениям для компьютерных запоминающих устройств типа DRAM (dynamic random access memory) и SRAM (static random access memory). Если поместить ферроэлектрический материал между обкладками конденсатора на полупроводниковой подложке, конденсатор будет обладать эффектом памяти в форме поляризации заряда. Когда конденсатор заряжается в поле, силовые линии которого проходят через обкладки конденсатора в одном направлении, остаточная поляризация заряда остается и после удаления заряда с обкладок. Если подать на обкладки конденсатора заряд противоположного знака, остаточная поляризация изменит свое направление на противоположное. График зависимости поляризации ферроэлектрического материала, находящегося между обкладками конденсатора, в зависимости от приложенного напряжения, создающего электрическое поле, соответствует классической гистерезисной кривой, приведенной на фиг.1. Через Ps и -Ps обозначены спонтанные значения поляризации, а через Pr и -Pr – значения остаточной поляризации, соответствующие поляризации ферроэлектрического материала при нулевом поле. В идеальном случае Ps должно быть равно Pr, однако, в реальных ферроэлектриках эти значения отличаются одно от другого как следствие проявления диэлектрических и нелинейных свойств ферроэлектрика.
Поскольку в качестве запоминающей среды в ферроэлектрических запоминающих устройствах используется ферроэлектрический конденсатор, для считывания информации из такого конденсатора к нему должно быть приложено электрическое поле. Более конкретно, на ферроэлектрический конденсатор подают электрический импульс и остаточное количество заряда будет либо малым (если полярность приложенного импульса совпадает с полярностью предшествующего импульса), либо более значительным (если заряд, поданный на конденсатор, имеет полярность, противоположную полярности предшествующего импульса). Это небольшое различие в количестве заряда в зависимости от совпадения или несовпадения его полярности с полярностью заряда, ранее сохранявшегося в памяти, может быть измерено для того, чтобы определить, какую предыдущую полярность имел ферроэлектрический конденсатор во время последнего предшествующего считывания. Во многих случаях подобное считывание электрического поля приводит к изменению состояния ячейки памяти. Это означает, что ферроэлектрическая память представляет собой память с деструктивным считыванием, следовательно, должна быть предусмотрена функция повторной записи, обеспечивающая восстановление в ячейке памяти данных, которые были из нее считаны. Операции повторной записи занимают определенное время, причем, если выполнение функции запоминания было случайно прервано во время считывания из ячейки памяти или сразу после завершения считывания (например, вследствие сбоя питания) до того, как был завершен цикл повторной записи, данные из соответствующей ячейки памяти будут потеряны. Для энергонезависимых запоминающих устройств подобные потери данных являются недопустимыми.
Ферроэлектрическая память с произвольной выборкой, в которой используются ферроэлектрические ячейки памяти, описана в патенте США №5682344. Ферроэлектрическая память представляет собой статическую память, причем данные, которые хранятся в ячейках памяти, могут быть уничтожены в процессе считывания. Известная память содержит контур, который защелкивает текущий адрес памяти при осуществлении операции доступа и предотвращает переход на новый адрес до тех пор, пока разрушенные данные не будут заменены соответствующими данными. В состав памяти входит также контур, который способен обнаружить переходный процесс в адресных данных, поданных на входы адресации.
Контур, содержащий ферроэлектрический конденсатор, который может быть использован для запоминания точек ветвления виртуальных логических элементов в логической схеме, описан в патенте США №5815431. Аналогичным образом в энергонезависимых ферроэлектрических конденсаторах можно запоминать состояние сложного логического контура, например центрального процессора или устройства ввода/вывода. Энергонезависимые ферроэлектрические конденсаторы могут быть использованы также для восстановления значений в точках ветвления после непреднамеренного или планового отключения питания. Кроме того, плановое отключение питания может быть использовано для сохранения мощности в контурах, которые являются чувствительными по отношению к потребляемой мощности.
Устройство и способ для поддержания свойства энергонезависимости ферроэлектрической памяти с произвольным доступом описаны в патенте США №5892705. Данное устройство для поддержания энергонезависимости содержит секцию управления, служащую для осуществления повторной записи, блок слежения за напряжением от источника питания, служащий для обнаружения сбоя в подаче напряжения и выдающий сигнал о падении напряжения в секцию управления. Получив такой сигнал, секция управления завершает цикл повторной записи до полного прекращения подачи напряжения. Благодаря этому предотвращаются потери данных в запоминающем устройстве при сбое питания.
Ферроэлектрическая запоминающая система с деструктивным считыванием, описанная в патенте США №6201731, содержит источник мощности, запоминающее устройство, по меньшей мере, с одной ячейкой памяти и логический контур для подачи сигнала на запоминающее устройство. Когда обнаруживается состояние снижения мощности в источнике мощности, срабатывает контур предотвращения повреждений, который препятствует повреждениям ячейки памяти под воздействием непредусмотренных напряжений, возникающих при снижении подаваемой мощности. Данный контур предотвращения повреждений, кроме того, останавливает функционирование логического контура на время, достаточное для завершения цикла повторной записи, и тем самым предотвращает потерю данных, находившихся в стадии повторной записи.
В патенте США №6211710 описан контур, обеспечивающий наличие стабилизированной конфигурационной информации при включении питания. В одном из вариантов конфигурационная информация хранится в полупроводниковом устройстве, во множестве энергонезависимых элементов памяти. Контур установки конфигурационных параметров при включении питания генерирует сигнал на защелкивание конфигурационных данных в энергозависимых конфигурационных регистрах. Сигналы, несущие конфигурационные данные, генерируются в ответ на получение импульса, сигнализирующего о включении питания, причем они не защелкиваются до истечения заданной задержки после завершения указанного импульса. Предусмотренная задержка обеспечивает время, необходимое для того, чтобы сигналы, поступающие от энергонезависимых элементов, успели стабилизироваться. Последующие импульсные сигналы уже не приводят к защелкиванию указанных данных.
В заявке на европейский патент ЕР 0803813 А1 описано устройство резервного копирования данных для полупроводникового запоминающего устройства, в частности для энергонезависимой памяти типа электрически стираемого программируемого постоянного запоминающего устройства (ЭСППЗУ – EEPROM). Назначение устройства состоит в том, чтобы предотвращать потерю данных или их искажение в случае непреднамеренного прерывания операции записи, например в случае сбоя питания во время осуществления этой операции. У полупроводниковой памяти имеется множество ячеек, в которых хранятся значения различных переменных. Блок записи осуществляет последовательную запись значения в множество ячеек памяти, а блок считывания считывает значения из указанных ячеек памяти. Средство выявления совпадений используется для того, чтобы решить, превышает ли количество идентичных значений, считанных из ячеек памяти, половину общего количества считанных значений. Если данное средство устанавливает, что более половины считанных значений являются идентичными, средство приписывания определяет совпадающее значение. Определяемое таким образом совпадающее значение может быть определено для каждой переменной.
Раскрытие изобретения
Задача, на решение которой направлено настоящее изобретение, состоит в разработке способов, обеспечивающих энергонезависимое хранение данных в памяти с матричной адресацией, в частности в ферроэлектрической памяти, а также поддержание целостности хранящихся данных путем обнаружения двоичных ошибок (ошибок в двоичном разряде) в считываемых данных и осуществления коррекции подобных ошибок.
Решение данной задачи, а также реализация соответствующих свойств и преимуществ достигаются согласно изобретению путем создания первого варианта способа, который характеризуется наличием следующих шагов (операций):
(а) записывают множество идентичных копий указанных данных в множество зон памяти, причем указанные зоны не содержат общих управляющих линий,
(б) производят считывание всей первой управляющей линии, которая содержит, по меньшей мере, первую копию из множества идентичных копий указанных данных, повторную запись данных, считанных с первой управляющей линии, обратно в ту же управляющую линию и перенос данных, считанных с первой управляющей линии, в логический контур управления памятью,
(в) производят считывание всей следующей управляющей линии, которая содержит, по меньшей мере, следующую копию из множества идентичных копий указанных данных, повторную запись данных, считанных со следующей управляющей линии, обратно в ту же управляющую линию и перенос данных, считанных со следующей управляющей линии, в логический контур управления памятью,
(г) повторяют шаг (в) до тех пор, пока в логический контур управления памятью не будут перенесены все указанные данные, считанные с каждой следующей управляющей линии,
(д) выявляют любые ошибки в двоичном разряде путем побитового сравнения в логическом контуре управления памятью данных, считанных с управляющих линий, содержащих идентичные копии указанных данных, и
(е) в случае обнаружения на шаге (д) ошибок в двоичном разряде записывают скорректированные данные в ячейки памяти, находящиеся в тех зонах памяти, в которых выявлены ошибки в двоичном разряде.
Решение той же задачи, а также реализация соответствующих свойств и преимуществ достигаются согласно изобретению также и посредством альтернативного варианта способа по изобретению, который характеризуется наличием следующих шагов (операций):
(а) записывают множество идентичных копий указанных данных в множество зон памяти, причем указанные зоны не содержат общих управляющих линий,
(б) производят считывание сегмента первой управляющей линии, который содержит, по меньшей мере, первую копию из множества идентичных копий указанных данных, а также повторную запись данных, считанных из указанного сегмента первой управляющей линии, обратно в тот же сегмент первой управляющей линии, переносят данные, считанные из указанного сегмента первой управляющей линии, в первый сегмент защелок данных и сохраняют данные, считанные из указанного сегмента первой управляющей линии, в первом сегменте защелок данных,
(в) производят считывание сегмента следующей управляющей линии, который содержит, по меньшей мере, следующую копию из множества идентичных копий указанных данных, а также повторную запись данных, считанных из указанного сегмента следующей управляющей линии, обратно в тот же сегмент следующей управляющей линии, переносят данные, считанные из указанного сегмента следующей управляющей линии, в следующий сегмент защелок данных и сохраняют данные, считанные из указанного сегмента следующей управляющей линии, в следующем сегменте защелок данных,
(г) повторяют шаг (в) до тех пор, пока в указанные сегменты защелок данных не будут перенесены все идентичные копии указанных данных,
(д) переносят данные, хранящиеся в указанных сегментах защелок данных, в логический контур управления памятью,
(е) выявляют любые ошибки в двоичном разряде путем побитового сравнения в логическом контуре управления памятью указанных идентичных копий данных и
(ж) в случае обнаружения на шаге (е) ошибок в двоичном разряде записывают скорректированные данные в ячейки памяти, находящиеся в тех зонах памяти, в которых выявлены ошибки в двоичном разряде.
Применительно к обоим рассмотренным способам данные предпочтительно представляют собой хронирующие данные для управления операциями считывания и повторной записи или данные об избыточности, предназначенные для идентификации избыточных ячеек памяти.
Кроме того, в обоих способах побитовое сравнение данных может быть успешно заменено обнаружением любых ошибок в двоичном разряде путем включения в указанные данные кода исправления ошибок.
Краткое описание чертежей
Далее изобретение будет описано более подробно с обсуждением вариантов его выполнения, приводимых в качества примеров, и со ссылкой на прилагаемые чертежи.
Фиг.1 иллюстрирует кривую гистерезиса для ферроэлектрического конденсатора, известного из уровня техники, кратко описанную выше.
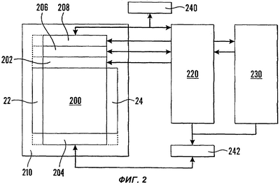
На фиг.2 представлена блок-схема запоминающего контура, в котором могут быть реализованы способы по изобретению.
На фиг.3а приведена схематичная блок-схема массива ферроэлектрических ячеек памяти, подключенных к считывающим усилителям, который может быть использован при осуществлении способов согласно изобретению.
На фиг.3b представлена схематичная блок-схема массива ферроэлектрических ячеек памяти, который аналогичен приведенному на фиг.3а, но содержит ферроэлектрические ячейки памяти с диодами, включенными между электродами в зонах их скрещивания.
На фиг.4 изображена принципиальная схема тонкопленочного ферроэлектрического конденсатора, подобного используемым в ферроэлектрических запоминающих устройствах, и символическое представление данного конденсатора.
На фиг.5 представлена блок-схема, иллюстрирующая первый вариант способа согласно изобретению.
На фиг.6 представлена блок-схема, иллюстрирующая второй вариант способа согласно изобретению.
На фиг.7 приведена диаграмма запоминающего массива, используемого при осуществлении предпочтительной модификации второго варианта способа согласно изобретению.
Осуществление изобретения
Настоящее изобретение охватывает взаимосвязанные способы, реализующие единый изобретательский замысел. Далее эти способы будут описаны на примере их предпочтительных вариантов.
Фиг.2 представляет собой упрощенную блок-схему, где представлены элементы запоминающего устройства, которое используется при реализации обоих способов согласно изобретению. Блок 210 памяти содержит матричную память (запоминающий массив) 200, дешифраторы 22 202 строк и столбцов, считывающие усилители 206, защелки 208 данных, а также избыточные управляющие линии 204 и линии 24 данных. Дешифраторы 22 202 строк и столбцов декодируют адреса ячеек памяти, которые расположены в зонах скрещивания электродов массива, т.е. управляющих линий (WL – word lines), образующих строки запоминающего массива, и линий данных (BL – bit lines), образующих столбцы этого массива. Считывание данных, хранящихся в ячейках памяти, производится считывающими усилителями 206, подсоединенными к линиям данных. Защелки 208 данных удерживают данные до тех пор, пока их часть или все данные не будут перенесены в логический контур 220 управления памятью. Данные, считанные из блока 210 памяти, будут характеризоваться некоторой частотой ошибок в двоичном разряде, которая может быть уменьшена путем замещения дефектных управляющих линий и линий данных в запоминающем массиве 200 избыточными управляющими линиями 204 и линиями 24 данных. Для того чтобы осуществлять обнаружение ошибок, блок 210 памяти должен иметь поля данных, содержащие информацию, соответствующую коду исправления ошибки (КИО – error correction code, ECC).
Модуль, содержащий логический контур 220 управления памятью, обеспечивает цифровой интерфейс для блока 210 памяти и осуществляет считывание из запоминающего массива 200 и запись в него. Инициализация запоминающих и логических элементов для замещения дефектных управляющих линий и линий данных избыточными управляющими 204 линиями и линиями 24 данных также происходит в логическом контуре 220 управления памятью.
Контроллер 230 соединяет логический контур 220 управления памятью с внешними магистралями. Модуль 240 коррекции ошибок (КИО-модуль) осуществляет коррекцию ошибок для всего запоминающего массива 200. Этот модуль может служить только для простого обнаружения ошибок или осуществлять также и их коррекцию. Генераторы 242 подкачки заряда генерируют некоторые из напряжений, необходимых для осуществления записи в ячейки памяти и считывания из них. Отдельный входной тактовый сигнал, обеспечиваемый контроллером 230 через осциллятор (не изображен), используется генераторами 242 подкачки при осуществлении подкачки заряда для того, чтобы оставаться независимыми от скорости передачи данных конкретного приложения, использующего блок 210 памяти.
На фиг.3а представлено ферроэлектрическое запоминающее устройство 300, содержащее матрицу (массив) ферроэлектрических ячеек 302 памяти. Каждая ячейка памяти содержит один ферроэлектрический конденсатор и один транзистор управления доступом. Однако могут применяться схемы и с двумя конденсаторами и с двумя транзисторами. Таким образом, блок памяти представляет собой активное запоминающее устройство с матричной адресацией типа 1Т-1С в первом случае и типа 2Т-2С во втором случае. Доступ к ячейке 302 памяти осуществляется активацией управляющей линии 310, а считывание из данной ячейки – путем подачи импульсов на передающую линию 312. Считывающие усилители 206, имеющиеся на конце каждой линии 314 данных, формируют выходные сигналы данных. В состав этих усилителей входят также регенерирующие контуры для осуществления перезаписи данных в ферроэлектрические ячейки 302 памяти. Дешифратор 22 строки декодирует часть входящих адресных сигналов, преобразуя их в сигналы выбора управляющей линии, а логический контур 220 управления памятью генерирует последовательность тактовых сигналов, необходимых для функционирования запоминающего массива 200.
На фиг.3b представлен запоминающий массив 200, содержащий электроды, образующие соответственно управляющие линии 310 и линии 314 данных. Между этими электродами находится ферроэлектрический изолирующий материал, так что они не находятся в электрическом или физическом контакте. Ферроэлектрический материал может, однако, располагаться также над указанными электродами (т.е. над управляющими линиями и линиями данных), находясь в контакте с ними. Однако вне слоя этого материала управляющие линии и линии данных должны быть взаимно изолированы с помощью неферроэлектрического диэлектрика. В каждой зоне 320 скрещивания управляющих линий 310 и линий 314 данных формируются диоды 322. Ферроэлектрический материал вместе с управляющими линиями 310 и линиями 314 данных образует ферроэлектрические конденсаторы 315, т.е. ячейки памяти, в которых управляющие линии 310 и линии 314 данных выполняют функцию обкладок.
На фиг.4 приведены типичная структура ферроэлектрического тонкопленочного конденсатора 315, а также символ, используемый для его обозначения. Данный символ был уже использован для этой цели в схематичной блок-схеме, приведенной на фиг.3а. Ферроэлектрический конденсатор рассматриваемого типа содержит электропроводные металлические обкладки, разделенные слоем ферроэлектрического материала толщиной 50-100 нм, выполняющего в составе конденсатора функцию диэлектрика.
В энергонезависимых пассивных матричных запоминающих устройствах, подобных описанному выше, некоторые данные, такие как конфигурационная информация, являются весьма важными и, следовательно, подлежащими защите от отключения питания. Примерами такой информации могут служить хронирующие данные, используемые для управления операциями считывания и повторной записи, а также данные об избыточности, которые служат для идентификации избыточных ячеек памяти. Если подобные данные будут утеряны, память в целом может оказаться непригодной для использования. Таким образом, данные указанного типа должны постоянно храниться, например, в “прожигаемых” ячейках, т.е. в ячейках, сформированных при воздействии лазером. Однако недостатком такого варианта является необходимость использования довольно большой зоны записи. В связи с этим важные данные могут записываться и в ячейках памяти с деструктивным считыванием при условии принятия других мер для сохранности информации.
На фиг.5 представлена блок-схема, иллюстрирующая первый вариант способа согласно изобретению, решающего проблему сохранения важных данных, например, в случае сбоя питания. На шаге 500 данные, которые требуют особенного внимания, записываются в нескольких зонах запоминающего массива 200. Если некоторые из этих зон являются дефектными, запись будет производиться с использованием избыточных управляющих линий 204 и линий 24 данных. В любой момент, когда возникает необходимость считывания этих данных, или на периодической основе производят считывание с управляющих линий 700 (см. также фиг.7), на которых записаны указанные данные, после чего, как правило, автоматически производят повторную запись (называемую также “обратной записью”) с переносом (на шагах 502 и 504) данных в логический контур 220 управления памятью. Количество зон с подобными данными будет составлять, как правило, от 4 до 10, причем соответствующий счетчик на шаге 506 будет осуществлять проверку того, что считывание проведено со всех требуемых управляющих линий. Наличие трех копий для данных рассматриваемого типа представляется слишком малым, поскольку сбой питания в сочетании с ошибкой в двоичном разряде может повлечь невосполнимый ущерб. На шаге 508 производится побитовое сравнение данных, считанных из различных зон. Альтернативное решение состоит в использовании КИО-модуля 240, что требует хранения КИО-данных вместе с обычными данными. Наконец, на шаге 510 те части данных, которые были признаны ошибочными, корректируются и записываются в ячейки 302, 315 памяти, содержавшие неверные данные.
Объем данных, которые необходимо защищать описанным способом, может быть весьма ограниченным, тогда как управляющие линии 310, используемые для безопасного хранения, могут иметь большую длину. Такое соотношение приведет к неэффективному использованию запоминающего массива 200. Для того чтобы преодолеть данную проблему, можно использовать второй вариант способа согласно изобретению. Данный способ, который иллюстрируется фиг.6, предусматривает перенос небольших порций данных, которые признаны важными, причем эти порции переносятся на шагах 602 и 604 на защелки 208. Поскольку целые управляющие линии 310 больше не используются для хранения идентичных данных, ячейки 302, 315 памяти освобождаются для записи других данных. Шаги 606, 608 и 610 рассматриваемого способа соответствуют шагам 506, 508 и 510, представленным на фиг.5, с той только разницей, что операции выполняются с меньшими объемами данных. Однако между шагами 606 и 608 необходимо добавить шаг 607, обеспечивающий перенос данных, хранящихся в защелках 208, в логический контур 220 управления памятью. Как следствие отсутствия переноса в них данных на шагах 602 и 604, ячейки памяти в логическом контуре 220 не должны хранить так много данных, как раньше. В результате сокращается потребность в площади для хранения данных, аналогичным образом, ослабляются требования в отношении возможностей по обработке данных при выполнении обнаружения ошибок.
Иногда имеет место закорачивание линий 314 данных, причем в подобных случаях данные хранятся в избыточных линиях 24 данных. В случае неожиданного закорачивания может иметь место разрушение важных данных. Хотя данная проблема не является столь серьезной, ее можно разрешить путем хранения важных данных на различных линиях 314 данных, как и на различных управляющих линиях 310. Данный вариант осуществления второго способа иллюстрируется фиг.7, на которой показаны управляющие линии 700 и линии 702 данных для ячеек 704 памяти, в которых записаны важные данные. Копии важных данных, образующих блоки 706 данных, переносят на запоминающие элементы, такие как защелки 208 данных в соответствии с вторым вариантом способа по изобретению, как это было описано применительно к фиг.6.
Для специалистов в данной области будет понятно, что способы, соответствующие настоящему изобретению, могут использоваться применительно как к активным, так и к пассивным электрическим запоминающим устройствам с матричной адресацией, а также применительно к ошибкам в двоичном разряде (побитовым ошибкам), которые возникают при выполнении операций адресации обоих типов. Однако, поскольку операция считывания является деструктивной и, следовательно, делает необходимой также операцию повторной (“обратной”) записи, в любом случае особую важность имеет предотвращение потери данных, обусловленной ошибками в двоичном разряде, которые возникают при выполнении операции повторной записи, необходимой для восстановления данных, считанных деструктивным методом.
Формула изобретения
1. Способ сохранения данных в энергонезависимой ферроэлектрической памяти с произвольной выборкой, ферроэлектрический запоминающий материал которой предпочтительно представляет собой ферроэлектрический полимер, причем хранение данных производят в элементах матрицы, доступ к которым осуществляется через электроды, образующие управляющие линии и линии данных матрицы, а вслед за операциями деструктивного считывания из зон хранения данных осуществляют операции повторной записи, отличающийся тем, что включает следующие последовательные шаги:
(а) записывают множество идентичных копий указанных данных в множество зон памяти, причем указанные зоны не содержат общих управляющих линий,
(б) производят считывание всей первой управляющей линии, которая содержит, по меньшей мере, первую копию из множества идентичных копий указанных данных, а также повторную запись данных, считанных с первой управляющей линии, обратно в ту же управляющую линию и переносят данные, считанные с первой управляющей линии, в логический контур управления памятью,
(в) производят считывание всей следующей управляющей линии, которая содержит, по меньшей мере, следующую копию из множества идентичных копий указанных данных, а также повторную запись данных, считанных со следующей управляющей линии, обратно в ту же управляющую линию и переносят данные, считанные со следующей управляющей линии, в логический контур управления памятью,
(г) повторяют шаг (в) до тех пор, пока в логический контур управления памятью не будут перенесены все указанные данные, считанные с управляющих линий, содержащих идентичные копии указанных данных,
(д) выявляют любые ошибки в двоичном разряде с применением кода исправления ошибок к указанным данным или путем побитового сравнения в логическом контуре управления памятью данных, считанных с указанных управляющих линий, содержащих идентичные копии указанных данных, и
(е) в случае обнаружения на шаге (д) ошибок в двоичном разряде записывают скорректированные данные в ячейки памяти, находящиеся в тех зонах памяти, в которых выявлены ошибки в двоичном разряде.
2. Способ по п.1, отличающийся тем, что указанные данные представляют собой хронирующие данные для управления операциями считывания и повторной записи или данные об избыточности, предназначенные для идентификации избыточных ячеек памяти.
3. Способ хранения данных в энергонезависимой ферроэлектрической памяти с произвольной выборкой, ферроэлектрический запоминающий материал которой предпочтительно представляет собой ферроэлектрический полимер, причем хранение данных производят в элементах матрицы, доступ к которым осуществляется через электроды, образующие управляющие линии и линии данных матрицы, а вслед за операциями деструктивного считывания из зон хранения данных осуществляют операции повторной записи, отличающийся тем, что включает следующие последовательные шаги:
(а) записывают множество идентичных копий указанных данных в множество зон памяти, причем указанные зоны не содержат общих управляющих линий;
(б) производят считывание сегмента первой управляющей линии, который содержит, по меньшей мере, первую копию из множества идентичных копий указанных данных, а также повторную запись данных, считанных из указанного сегмента первой управляющей линии, обратно в тот же сегмент первой управляющей линии, переносят данные, считанные из указанного сегмента первой управляющей линии, в первый сегмент защелок данных и сохраняют данные, считанные из указанного сегмента первой управляющей линии, в первом сегменте защелок данных,
(в) производят считывание сегмента следующей управляющей линии, который содержит, по меньшей мере, следующую копию из множества идентичных копий указанных данных, а также повторную запись данных, считанных из указанного сегмента следующей управляющей линии, обратно в тот же сегмент следующей управляющей линии, переносят данные, считанные из указанного сегмента следующей управляющей линии, в следующий сегмент защелок данных и сохраняют данные, считанные из указанного сегмента следующей управляющей линии, в следующем сегменте защелок данных,
(г) повторяют шаг (в) до тех пор, пока в указанные сегменты защелок данных не будут перенесены все идентичные копии указанных данных,
(д) переносят данные, хранящиеся в указанных сегментах защелок данных, в логический контур управления памятью,
(е) выявляют любые ошибки в двоичном разряде путем побитового сравнения в логическом контуре управления памятью указанных идентичных копий данных и
(ж) в случае обнаружения на шаге (е) ошибок в двоичном разряде записывают скорректированные данные в ячейки памяти, находящиеся в тех зонах памяти, в которых выявлены ошибки в двоичном разряде.
4. Способ по п.3, отличающийся тем, что указанные данные представляют собой хронирующие данные для управления операциями считывания и повторной записи или данные об избыточности, предназначенные для идентификации избыточных ячеек памяти.
РИСУНКИ
|
|