|
(21), (22) Заявка: 2001134240/06, 20.12.2001
(24) Дата начала отсчета срока действия патента:
20.12.2001
(30) Конвенционный приоритет:
22.12.2000 FR 0016895
(43) Дата публикации заявки: 10.08.2003
(46) Опубликовано: 20.06.2006
(56) Список документов, цитированных в отчете о поиске:
FR 2718190 А, 06.10.1995. RU 2194181 C1, 10.12.2002. RU 2029122 C1, 20.02.1995. SU 1825880 A1, 07.07.1993. SU 1695726 А, 10.12.1996. US 4189914 А, 26.02.1980.
Адрес для переписки:
191186, Санкт-Петербург, а/я 230, “АРС-ПАТЕНТ”, пат.пов. В.М.Рыбакову, рег. № 90
|
(72) Автор(ы):
МЭЙАР Клод (FR), МЭЙАР Давид (FR), ГАРАССИНО Ален (FR)
(73) Патентообладатель(и):
СНЕКМА МОТОРС (FR)
|
(54) СИСТЕМА ВПРЫСКА ТОПЛИВА В ТУРБОМАШИНЕ
(57) Реферат:
Система впрыска топлива предназначена для турбомашины. Она содержит насос высокого давления для нагнетания под высоким давлением Р1 топлива, исходящего из топливного бака, топливные форсунки, расположенные в камере сгорания турбомашины, и дозирующее устройство, расположенное между указанным насосом высокого давления и указанными топливными форсунками для регулирования расхода топлива, поступающего в топливные форсунки от насоса высокого давления. Дозирующее устройство содержит нагнетательный клапан, управляемый соответственно двум уровням нагнетания посредством дозирующего клапана, в который подается топливо от указанного насоса высокого давления. Дополнительно предусмотрен электроуправляемый запорный клапан, предназначенный для отсечения подачи топлива к указанным топливным форсункам. Такое выполнение системы позволит ограничить нагрев топлива и задать оптимальные размеры компонентов системы. 4 з.п. ф-лы, 2 ил.
Область техники, к которой относится изобретение
Настоящее изобретение относится к системам впрыска топлива в турбомашинах, преимущественно используемых в летательных аппаратах.
Уровень техники
Система впрыска топлива в турбомашине содержит насос высокого давления для нагнетания под давлением топлива из топливного бака, топливные форсунки, расположенные в камере сгорания турбомашины, и расположенное между этими двумя узлами устройство дозирования топлива (блок дозированной подачи топлива) для регулирования расхода топлива от насоса высокого давления перед его подачей в топливные форсунки.
В традиционном решении это дозирующее устройство содержит предохранительный клапан для подачи топлива к форсункам после достижения предварительно заданного минимального давления и средство регулирования расхода топлива, которое начинает действовать за порогом этого минимального давления в зависимости от значений различных параметров турбомашины, поступающих от вычислительного устройства. Такая известная система описана в патентной заявке Франции №2718190 на имя заявителя настоящего изобретения. На этапе запуска турбомашины топливо перекачивается насосом из бака и направляется к дозирующему устройству. Как только будет достигнуто минимальное давление, в действие вступает средство регулирования, и предохранительный клапан открывается для подачи топлива к форсункам. После этого может осуществляться непрерывное регулирование расхода в функции параметров двигателя посредством воздействия на это средство регулирования.
При удовлетворительной работе в целом, эта система впрыска все же имеет некоторые недостатки. Так, в ней не учитываются различные режимы функционирования турбомашины, что ведет к завышенным размерам определенных компонентов системы и к нежелательному повышению температуры топлива.
Сущность изобретения
Задача, на решение которой направлено настоящее изобретение, заключается в устранении этих недостатков и в создании системы впрыска топлива, которая ограничивает нагрев топлива и позволяет задавать оптимальные размеры компонентов системы.
В соответствии с изобретением решение поставленной задачи достигается за счет создания такой системы впрыска топлива в турбомашине, которая содержит насос высокого давления для нагнетания под высоким давлением Р1 топлива, поступающего из топливного бака, топливные форсунки, расположенные в камере сгорания турбомашины, и дозирующее устройство, расположенное между указанным насосом высокого давления и указанными топливными форсунками и служащее для регулирования расхода топлива, поступающего в топливные форсунки от насоса высокого давления. Система по изобретению характеризуется тем, что дозирующее устройство содержит нагнетательный клапан, управляемый соответственно двум уровням нагнетания посредством дозирующего клапана, в который подается топливо от указанного насоса высокого давления.
Благодаря этим двум уровням нагнетания, задаваемым дозирующим клапаном, давление в системе подачи топлива ограничивается до низких расходов, а максимальное давление используется только для больших расходов топлива, потребляемого турбомашиной.
Нагнетательный клапан предпочтительно содержит первый торцовый вход, связанный с первым рабочим выходом указанного дозирующего клапана, и второй торцовый вход, расположенный противоположно указанному первому торцовому входу и связанный с указанным насосом высокого давления через первую мембрану и со вторым рабочим выходом указанного дозирующего клапана через третью мембрану. При этом подача топлива к указанным топливным форсункам через регулируемый выход этого клапана определяется дисбалансом давлений, которые подаются на эти два торцовых входа под контролем вычислительного устройства.
Предпочтительно дозирующий клапан содержит гидравлический золотник, выполненный с возможностью линейного перемещения под управлением указанного вычислительного устройства для обеспечения посредством двух кольцевых проточек сообщения первого входа подачи топлива с указанным первым рабочим выходом в первом положении золотника или второго входа подачи топлива с указанным вторым рабочим выходом во втором положении золотника.
В оптимальном примере выполнения дозирующее устройство дополнительно содержит электроуправляемый запорный клапан, выполненный с возможностью воздействия на указанный нагнетательный клапан для отсечения подачи топлива к указанным топливным форсункам. Этот электроуправляемый запорный клапан содержит первый вход, связанный с указанным насосом высокого давления, второй вход, к которому через вторую мембрану подается низкое давление Р2, и выход, связанный с указанным вторым торцовым входом нагнетательного клапана.
Перечень фигур
Свойства и преимущества настоящего изобретения будут подробнее выявлены в нижеследующем описании, которое иллюстрирует изобретение со ссылками на прилагаемые чертежи, не ограничивая его.
Фиг.1 схематично изображает систему впрыска топлива в соответствии с изобретением, в первом положении;
фиг.2 схематично изображает систему впрыска топлива во втором положении.
Сведения, подтверждающие возможность осуществления изобретения
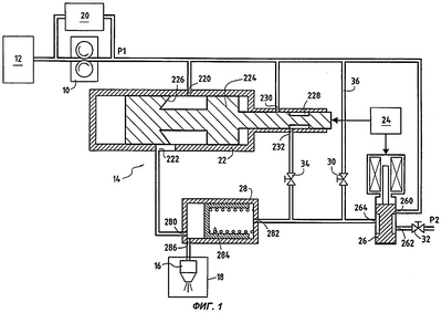
Система впрыска топлива в турбомашине схематично представлена на фиг.1 и 2. Система содержит топливный насос 10 высокого давления, который забирает топливо из топливного бака 12 для его подачи через дозирующее топливное устройство 14 к форсункам 16 камеры 18 сгорания турбомашины. Клапан типа перепускного клапана 20 подсоединен параллельно насосу 10 для перепуска или рециркуляции топлива при избыточной подаче. Высокое давление на напорной стороне насоса 10 обозначено, как Р1.
Дозирующее устройство образовано тремя элементами, связанными между собой по схеме треугольника. Первым из них является собственно дозирующий клапан 22, первый вход 220 которого предназначен для подачи топлива и связан с выходом насоса 10 высокого давления. Дозирующий клапан 22 обеспечивает регулирование расхода топлива в зависимости от значений параметров функционирования турбомашины, поступающих от вычислительного устройства 24, с которым он связан. Другим элементом является электроуправляемый запорный клапан 26. Его первый вход 260 также связан с выходом насоса 10 высокого давления, а второй вход 262 подсоединен к гидравлической линии низкого давления, обозначенной Р2. Запорный клапан 26 предназначен для отсечения подачи топлива к форсункам по командам вычислительного устройства 24, с которым он также связан. Третьим элементом является нагнетательный клапан 28, первый торцовый вход 280 которого связан с первым рабочим выходом 222 дозирующего клапана 22, а второй торцовый вход 282, расположенный противоположно первому торцовому входу 280, связан с выходом 264 электроуправляемого запорного клапана 26.
Дозирующий клапан 22 содержит гидравлический золотник 224, который может линейно перемещаться по команде вычислительного устройства 24. Этот золотник содержит две кольцевые проточки 226, 228. Первая проточка предназначена для дозирования топлива, которое поступает через первый вход 220 подачи топлива и нагнетается через первый рабочий выход 222. Вторая проточка 228 обеспечивает сообщение между вторым входом 230 подачи топлива, связанным с выходом насоса 10 высокого давления, и вторым выходом 232, связанным со вторым торцовым входом 282 нагнетательного клапана 28.
Разница давлений на двух торцовых входах 280, 282, управляя смещением гидравлического поршня 284 нагнетательного клапана, оказывает воздействие на подачу топлива через регулируемый выход 286 этого клапана, который непосредственно связан с форсунками 16 камеры 18 сгорания.
Согласно изобретению нагнетательный клапан 28 функционирует на двух уровнях нагнетания в зависимости от режима двигателя турбомашины – верхнем и нижнем. Например, верхний уровень может соответствовать повышенному уровню нагнетания, необходимому для обеспечения функционирования в фазах работы турбомашины при крейсерском движении соответствующего летательного аппарата (функционирование с большим расходом), а нижний уровень соответствует уровню нагнетания, достаточному только для обеспечения функционирования в фазах работы турбомашины при взлете или движении по земле (функционирование с низким расходом).
Действительно, повышенный уровень нагнетания, свойственный тяжелым режимам, слишком интенсивен и, как правило, не годится для фаз с низким расходом; как следствие, он вызывает большой расход рециркуляции топлива. За счет снижения уровня нагнетания на режимах с низким потреблением достигается ограничение перепуска и снижение нагрева от рециркуляции через перепускной клапан.
Этот двойной уровень нагнетания клапана 28 достигается за счет действия трех мембран (мембранных клапанов) 30, 32, 34. Первая мембрана 30 расположена на трубопроводе, который подсоединен параллельно электроуправляемому запорному клапану 26 между выходом насоса 10 высокого давления и вторым торцовым входом 282 нагнетательного клапана 28. Вторая мембрана 32 расположена на уровне второго входа 262 электроуправляемого запорного клапана 26. Третья мембрана 34 расположена между вторым рабочим выходом 232 дозирующего клапана 22 и тем же вторым торцовым входом 282 нагнетательного клапана 28.
В нормальных условиях система впрыска топлива работает следующим образом. Следует заметить, что при остановке (этот режим не изображен) электроуправляемый запорный клапан 26 пропускает высокое давление Р1, подавая его прямо на второй торцовый вход 282 нагнетательного клапана 28, что вызывает закрытие этого клапана (перевод в запорную позицию).
При работе с низкими значениями расхода топлива золотник 224 дозирующего клапана находится в позиции по фиг.1, закрывая первый вход 230 подачи топлива. Таким образом, третья мембрана 34 отсечена от давления Р1, и давление на втором торцовом входе 282 нагнетательного клапана определяется первой мембраной 30, к которой подается давление Р1, и второй мембраной 32, к которой подается низкое давление Р2. В результате нижний уровень давления на выходе клапана 28 определяется уравнением:
Pвых-Р2=(Р1-Р2)/[1+(К2/К1)2],
где К1 и К2 – это соответственно коэффициенты передачи первой и второй мембран.
Для работы с большими расходами золотник 224 дозирующего клапана 22 переводится в позицию по фиг.2, открывая первый вход 230 подачи топлива под высоким давлением Р1. При этом к третьей мембране 34 подается высокое давление Р1, и давление на втором торцовом входе 282 нагнетательного клапана 28 определяется первой и третьей мембранами 30, 34, которые запитываются давлением Р1, и второй мембраной 32, которая остается под низким давлением Р2. Результатом является высокий уровень давления на выходе клапана 28, определяемый уравнением:
Рвых-Р2=(Р1-Р2)/[1+(К2)2/(K1+К3)2],
где К1, К2 и К3 – это соответственно коэффициенты передачи первой, второй и третьей мембран.
Такой пример выполнения изобретения представляет особый интерес, так как он допускает:
– повторное зажигание в полете при установке насоса высокого давления на полный газ,
– снижение нагрева рециркуляции в критической зоне снижения скорости (за счет снижения величин расхода и давления рециркуляции),
– оптимальный подбор размеров различных цилиндров, потребляющих повышенное давление в том режиме, когда оно необходимо (то есть, снижение массы цилиндров).
Кроме того, благодаря изобретению снижается требуемая объемная подача насоса высокого давления и достигается лучший кпд этого насоса, что позволяет использовать насос меньшего типоразмера со снижением излишков расхода в фазах снижения скорости.
Формула изобретения
1. Система впрыска топлива в турбомашине, содержащая насос (10) высокого давления для нагнетания под высоким давлением Р1 топлива из топливного бака (12), топливные форсунки (16), расположенные в камере (18) сгорания турбомашины, и дозирующее устройство (14), расположенное между указанным насосом высокого давления и указанными топливными форсунками и служащее для регулирования расхода топлива, поступающего в топливные форсунки от насоса высокого давления, отличающаяся тем, что указанное дозирующее устройство содержит нагнетательный клапан (28), управляемый соответственно двум уровням нагнетания посредством дозирующего клапана (22), в который подается топливо от указанного насоса высокого давления, причем указанный нагнетательный клапан содержит первый торцовый вход (280), связанный с первым рабочим выходом (222) указанного дозирующего клапана, и второй торцовый вход (282), расположенный противоположно указанному первому торцовому входу и связанный с указанным насосом высокого давления через первую мембрану (30) и со вторым рабочим выходом (232) указанного дозирующего клапана через третью мембрану (34).
2. Система впрыска топлива по п.1, отличающаяся тем, что подача топлива к указанным топливным форсункам через регулируемый выход (286) нагнетательного клапана определяется дисбалансом давлений, которые подаются на его два торцовых входа под контролем вычислительного устройства (24).
3. Система впрыска топлива по п.2, отличающаяся тем, что указанный дозирующий клапан содержит гидравлический золотник (224), выполненный с возможностью линейного перемещения под управлением указанного вычислительного устройства для обеспечения посредством двух кольцевых проточек (226, 228) сообщения первого входа (220) подачи топлива с указанным первым рабочим выходом в первом положении золотника или второго входа (230) подачи топлива с указанным вторым рабочим выходом во втором положении золотника.
4. Система впрыска топлива по любому из пп.1-3, отличающаяся тем, что указанное дозирующее устройство дополнительно содержит электроуправляемый запорный клапан (26), выполненный с возможностью воздействия на указанный нагнетательный клапан для отсечения подачи топлива к указанным топливным форсункам.
5. Система впрыска топлива по п.4, отличающаяся тем, что указанный электроуправляемый запорный клапан содержит первый вход (260), связанный с указанным насосом высокого давления, второй вход (262), к которому через вторую мембрану (32) подается низкое давление Р2, и выход (264), связанный с указанным вторым торцовым входом нагнетательного клапана (28).
РИСУНКИ
RH4A – Выдача дубликата патента Российской Федерации на изобретение
Дата выдачи дубликата: 10.01.2008
Наименование лица, которому выдан дубликат:
СНЕКМА МОТОРС (FR)
Извещение опубликовано: 27.03.2008 БИ: 09/2008
PC4A – Регистрация договора об уступке патента СССР или патента Российской Федерации на изобретение
Прежний патентообладатель:
СНЕКМА МОТЕР (FR)
(73) Патентообладатель:
ИСПАНО СЮИЗА (FR)
Договор № РД0033948 зарегистрирован 19.03.2008
Извещение опубликовано: 27.04.2008 БИ: 12/2008
|