|
|
(21), (22) Заявка: 2001134238/06, 20.12.2001
(24) Дата начала отсчета срока действия патента:
20.12.2001
(30) Конвенционный приоритет:
22.12.2000 FR 0016899 24.04.2001 FR 0105475
(43) Дата публикации заявки: 10.08.2003
(46) Опубликовано: 20.06.2006
(56) Список документов, цитированных в отчете о поиске:
WO 99/00585 А1, 07.01.1999. WO 89/02980 А1, 06.04.1989. ЕР 0095434 А2, 30.11.1983. SU 1760801 A1, 22.02.1990. RU 2151898 C1, 27.06.2000. SU 1016548 A, 07.05.1983. US 5142860 A, 01.09.1992. US 4594852 A, 17.06.1986.
Адрес для переписки:
191186, Санкт-Петербург, а/я 230, “АРС-ПАТЕНТ”, пат.пов. В.М.Рыбакову, рег. № 90
|
(72) Автор(ы):
МЭЙАР Давид (FR), ГАРАССИНО Ален Пьер (FR), МЭЙАР Клод Марсель (FR), ДЕССЕН Каролин (FR), ВЕДЖОТТИ Изабель (FR)
(73) Патентообладатель(и):
СНЕКМА МОТОРС (FR)
|
(54) ГИДРОМЕХАНИЧЕСКАЯ СИСТЕМА ЗАЩИТЫ ОТ ПРЕВЫШЕНИЯ ДОПУСТИМОЙ СКОРОСТИ И СПОСОБ ЗАЩИТЫ ОТ ПРЕВЫШЕНИЯ ДОПУСТИМОЙ СКОРОСТИ ДВИГАТЕЛЯ ЛЕТАТЕЛЬНОГО АППАРАТА
(57) Реферат:
В турбомашине, скорость вращения которой управляется через посредство электронной цепи управления с помощью рычага управления газом, предусмотрено устройство защиты от превышения допустимой скорости, содержащее средства для ограничения подачи топлива в турбомашине до предварительно заданного расхода Wps, когда скорость вращения превышает максимальную допустимую скорость вращения, средства для поддержания этой подачи топлива с указанным предварительно заданным расходом, когда указанная скорость вращения вновь становится ниже указанной максимальной допустимой скорости вращения, и средства для приведения этой подачи топлива к расходу Wr, соответствующему режиму малого газа, когда указанный рычаг управления газом подает команду малого газа. 2 н. и 7 з.п. ф-лы, 8 ил.
Область техники, к которой относится изобретение
Настоящее изобретение относится к системам впрыска топлива в турбомашинах, в частности к устройству защиты от превышения допустимой скорости.
Уровень техники
В турбомашинах наилучшие рабочие характеристики достигаются при скоростях вращения вращающихся органов, которые близки к предельно допустимым скоростям и при превышении которых может произойти потеря лопастей компрессора или турбины. Такая потеря грозит тем, что лопасть может пробить картер двигателя, что может вызвать даже полное разрушение турбомашины.
Таким образом, а также в соответствии с международными нормами в отношении гражданской авиации, использование устройства защиты от превышения допустимой скорости является обязательным для обеспечения того, чтобы скорость вращения этих вращающихся органов не превышала предписанные максимальные скорости вращения.
До недавних пор в этих устройствах защиты использовались регуляторы типа центробежного инерционного регулятора Уатта, как это показано в международной заявке WO 89/02980. Однако теперь эти механические регуляторы постепенно заменяются электронными регуляторами, которые воздействуют непосредственно на силовую установку. Устройство с электронным регулятором, которое является ближайшим аналогом изобретения, описано в международной заявке WO 99/00585. В известном устройстве защиты от превышения допустимой скорости в турбомашине с управлением скоростью вращения с помощью рычага управления газом через электронную цепь управления в случае превышения допустимой скорости производится полное прекращение подачи топлива в камеру сгорания турбомашины. В указанном документе описан также способ защиты от превышения допустимой скорости двигателя летательного аппарата с управлением скоростью вращения с помощью рычага управления газом через электронную цепь управления. Согласно известному способу (который является ближайшим аналогом способа по изобретению) подачу топлива к двигателю ограничивают до предварительно заданного нулевого расхода, когда указанная скорость вращения превышает максимальную допустимую скорость вращения.
Известные технические решения имеют серьезный недостаток, связанный с необходимостью выполнения последующей процедуры повторного запуска, что в определенных условиях полета (например, при взлете) может оказаться невозможным и привести к крушению летательного аппарата.
Раскрытие изобретения
Задача, на решение которой направлено настоящее изобретение, заключается в устранении этих недостатков и в создании электронного устройства защиты от превышения допустимой скорости, которое не вызывает полной остановки двигателя и дополнительно гарантирует минимальный режим функционирования, удовлетворяющий комплексу ограничительных условий для летательного аппарата. Задачей изобретения является также обеспечение возможности для пилота прямо воздействовать на устройство для его разблокирования и тем самым восстановления рабочего режима двигателя.
В соответствии с изобретением решение поставленной задачи достигается за счет создания устройства защиты от превышения допустимой скорости в турбомашине с управлением скоростью вращения с помощью рычага управления газом через электронную цепь управления. Устройство по изобретению характеризуется тем, что оно содержит средства для ограничения подачи топлива в указанной турбомашине до предварительно заданного расхода Wps, когда указанная скорость вращения превышает максимальную допустимую скорость вращения, средства для поддержания подачи топлива с указанным предварительно заданным расходом, когда указанная скорость вращения вновь становится ниже указанной максимальной допустимой скорости вращения, и средства для приведения подачи топлива к расходу Wr, соответствующему режиму малого газа при подаче команды малого газа указанным рычагом управления газом через указанную электронную цепь управления.
Согласно изобретению в случае превышения допустимой скорости вращения подачу топлива в двигатель ограничивают до предварительно заданного расхода Wps и поддерживают на этом уровне, пока скорость вращения двигателя не опустится ниже предварительно заданной скорости вращения, а затем защита снимается пилотом летательного аппарата путем смещения рычага управления газом в положение режима малого газа двигателя с расходом Wr.
Предпочтительно средства для ограничения подачи топлива до предварительно заданного расхода Wps содержат электронную цепь обнаружения превышения допустимой скорости вращения, которая генерирует электрический сигнал I, когда скорость N вращения турбомашины превышает максимальную допустимую скорость N_LIMIT вращения, электроуправляемый преобразователь превышения допустимой скорости вращения, связанный с указанной электронной цепью обнаружения превышения допустимой скорости вращения и подающий первый гидравлический сигнал P×1 на основании указанного электрического сигнала, и клапан защиты от превышения скорости вращения, положение которого управляется указанным первым гидравлическим сигналом таким образом, чтобы вызывать снижение расхода топлива, впрыскиваемого в указанную турбомашину, посредством дозирующего устройства, с которым он связан, до указанного предварительно заданного расхода Wps. Согласно предпочтительному варианту выполнения указанный предварительно заданный расход Wps обеспечивается либо через рабочий выход указанного дозирующего устройства, либо через рабочее отверстие указанного клапана защиты от превышения скорости вращения.
Первый гидравлический сигнал соответствует низкому давлению Pb, когда указанная скорость вращения турбомашины ниже указанной максимальной допустимой скорости вращения, и более высокому давлению Psf, когда эта скорость N вращения превышает указанную допустимую скорость N_LIMIT вращения. Предпочтительно указанное более высокое давление Psf равно высокому давлению Р1 на выходе насоса высокого давления впрыска топлива.
Согласно предпочтительному варианту выполнения поддержание указанного предварительно заданного расхода, в то время как указанная скорость вращения турбомашины вновь становится ниже указанной максимальной допустимой скорости вращения, достигается посредством второго гидравлического сигнала P×2, который приводится к указанному более высокому давлению Psf и добавляется к указанному первому гидравлическому сигналу для смещения гидравлического золотника указанного клапана защиты от превышения скорости вращения с преодолением действия пружины. Этот второй гидравлический сигнал сформирован из гидравлического сигнала P×0 управления, генерируемого через указанное дозирующее устройство от указанного более высокого давления Psf.
Настоящее изобретение относится также к способу, выполняемому описанным устройством защиты от превышения допустимой скорости. Согласно предлагаемому способу защиты от превышения допустимой скорости двигателя летательного аппарата с управлением скоростью вращения с помощью рычага управления газом через электронную цепь управления подачу топлива к двигателю ограничивают до предварительно заданного расхода Wps, когда указанная скорость вращения превышает максимальную допустимую скорость вращения, а затем поддерживают этот предварительно заданный расход, когда скорость вращения вновь становится ниже максимальной допустимой скорости вращения. При этом при подаче команды малого газа приводят подачу топлива к расходу Wr, соответствующему режиму малого газа, рычагом управления газом через электронную цепь управления.
Краткое описание чертежей
Характеристики и преимущества настоящего изобретения станут более понятны из нижеследующего описания, которое носит иллюстративный, а не ограничивающий характер и сопровождается прилагаемыми чертежами.
Фиг.1А и 1В изображают в виде частичной схемы два варианта выполнения системы впрыска топлива в турбомашине, содержащей устройство защиты от превышения допустимой скорости в соответствии с изобретением.
Фиг.2А и 2В изображают на тех же видах, что и фиг.1А и 1В, систему в положении обнаружения превышения допустимой скорости вращения.
Фиг.3А и 3В изображают на тех же видах, что и фиг.1А и 1В, систему в положении защитной блокировки.
Фиг.4А и 4В изображают на тех же видах, что и фиг.1А и 1В, систему в положении разблокировки защиты.
Осуществление изобретения
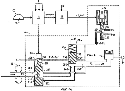
На фиг.1А и 1В показана в схематичном виде часть системы впрыска топлива в турбомашине летательного аппарата.
Такая система впрыска топлива в общем организована вокруг устройства 10 дозирования топлива (дозатора топлива ДТ), предназначенного для регулирования расхода топлива, протекающего между насосом 12 высокого давления, который обеспечивает нагнетание топлива из бака (не показан), и топливными форсунками 13 камеры сгорания турбомашины. Перед топливными форсунками расположен отсечной клапан 15, управляемый электроуправляемым запорным клапаном (не показан). Высокое давление на выходе насоса обозначено Р1, а давление на входе топливных форсунок обозначено Р2. Непрерывное регулирование расхода топлива, подаваемого дозирующим устройством (регулирование двигателя), обеспечивается электронной цепью 14 управления, с которой связано это дозирующее устройство, в зависимости от параметров двигателя P и положения рычага 16 газа, который устанавливается пилотом летательного аппарата.
Дозирующее устройство содержит гидравлический дозирующий элемент (топливный дозирующий клапан ТДК) 20, первый вход 200 подачи топлива которого связан с выходом насоса 12 высокого давления, электроуправляемый преобразователь 22 превышения допустимой скорости вращения, в дальнейшем – электроуправляемый преобразователь 22, и клапан 24 защиты от превышения скорости вращения, в дальнейшем – клапан 24 защиты. На первый вход 220 электроуправляемого преобразователя 22 подано низкое давление Pb, а на второй вход – более высокое давление Psf. Выход 240 клапана 24 защиты связан с топливными форсунками 13, его первый торцовый вход 242 (на задней стороне клапана) связан с первым рабочим выходом 202 дозирующего клапана 20, а второй торцовый вход 244, противоположный первому торцовому входу, связан с выходом 224 электроуправляемого преобразователя 22.
Дозирующий клапан 20 содержит гидравлический золотник 210, который может линейно перемещаться под управлением электронной цепи 14 управления. Этот золотник содержит две кольцевые проточки 212, 214. Первая проточка 212 предназначена для дозирования топлива (задания дозированного расхода для двигателя), которое поступает через первый вход 200 подачи и нагнетается через первый рабочий выход 202. Вторая проточка 214 обеспечивает сообщение между вторым входом 206, связанным с высоким давлением Psf (в предпочтительном примере выполнения оно соответствует выходному давлению насоса высокого давления), и вторым рабочим выходом 208, связанным с первым отверстием 246 подачи давления клапана 24 защиты. Клапан 24 защиты содержит гидравлический золотник 250 с первой кольцевой проточкой 252, посредством которой может устанавливаться сообщение между указанным первым отверстием 246 подачи давления и первым рабочим отверстием 247, которое подсоединено параллельно второму торцовому входу 244 и, соответственно, связано с выходом 224 электроуправляемого преобразователя 22. Положение клапана 24 защиты определяется усилием пружины 254 и дополнительным гидравлическим сигналом. Таким образом, закрытие клапана 24 защиты достигается за счет подачи на второй торцовый вход 244 гидравлического сигнала, равного Psf и действующего суммарно с усилием пружины 254. Когда гидравлический сигнал снимается, его величина становится равной Pb, и действие давления Р2 на выходе дозирующего устройства 20 становится больше усилия пружины совместно с давлением Pb, так что клапан 24 защиты открывается.
Электроуправляемый преобразователь 22 управляется электронной цепью 18 обнаружения превышения допустимой скорости вращения. Функцией электронной цепи 18 является определение на основе данных датчика скорости (N) вращения ступени высокого давления (ВД) турбомашины предельной скорости (N_LIMIT) вращения этого корпуса. Если скорость вращения ступени ВД выше этой предельной величины и остается такой, электронная цепь 18 превышения допустимой скорости вращения должна выработать электрический сигнал (I) управления, который посредством электроуправляемого преобразователя 22, генерирующего первый гидравлический сигнал (P×1), обеспечит закрытие клапана 24 защиты,
В первом примере выполнения по фиг.1А гидравлический дозирующий элемент 20 дополнительно содержит третий рабочий выход 204, непосредственно связанный с выходом 240 управления клапана 24 защиты на входе топливных форсунок и предназначенный для подачи к этим форсункам стабилизированного расхода, называемого «расходом защиты от превышения допустимой скорости вращения». Предварительно заданное значение Wps этого расхода соответствует расходу, близкому к режиму малого хода (предпочтительно несколько превышая его). Во втором, альтернативном примере выполнения, этот расход Wps, подаваемый на топливные форсунки при превышении допустимой скорости вращения, обеспечивается не через дозирующий элемент, а через клапан 24 защиты. Для этого гидравлический золотник 250 клапана 24 защиты содержит вторую кольцевую проточку 256 (фиг.1В), которая в этом случае сообщается, с одной стороны, со вторым отверстием 248 подачи давления, связанным с высоким давлением Psf через мембрану (мембранный клапан) 26, калиброванную на получение расхода защиты от превышения допустимой скорости вращения (в определенных случаях она может быть встроена в отверстия клапана защиты), и, с другой стороны, со вторым рабочим отверстием 249, непосредственно связанным с выходом 240 управления клапана 24 защиты на входе топливных форсунок.
В целях упрощения элементы впрыска, не связанные прямо с изобретением, намеренно опущены, так как они известны и присутствуют в любой системе впрыска. Это касается, например, перепускного клапана, который подсоединен параллельно насосу высокого давления для рециркуляции излишнего объема топлива, или обычных нагнетательных клапанов, а также упомянутого выше электроуправляемого сервоклапана.
Система впрыска, модифицированная с помощью устройства по настоящему изобретению, основана на том принципе, что при ее нормальном функционировании имеется соответствие между положением рычага ручного управления (РРУ) и положением гидравлического элемента (ТДК), который выполняет дозирование расхода топлива, подаваемого к топливным форсункам. Таким образом, если после обнаружения превышения допустимой скорости вращения дозирующий элемент предсказуемым образом реагирует на команды рычага ручного управления, это можно рассматривать как показатель того, что цепь управления двигателем (и в частности, электронная цепь управления) между рычагом и дозирующим устройством не является источником превышения допустимой скорости вращения.
Согласно изобретению в устройстве защиты от превышения допустимой скорости предлагается гидравлическое запоминание состояния защиты от превышения допустимой скорости и снятие этого состояния защиты также гидравлическими средствами после того, как дозирующий элемент возвращается в положение, заданное пилотом в режиме ручного управления с помощью рычага управления газом. Этот гидравлический сигнал управления P×0, который обеспечивает как блокирование (предоставляя необходимый для блокирования расход), так и разблокирование клапана 24 защиты, зависит от положения второй кольцевой проточки 214 дозирующего золотника 210 относительно второго входа 206 подачи и второго рабочего выхода 208. Указанная кольцевая проточка 214 устанавливает сообщение между ними, когда положение дозирующего устройства соответствует расходу, который больше или равен предварительно заданному расходу Wps при превышении допустимой скорости вращения. В этом случае гидравлический сигнал P×0 управления равен Psf. Если, в противоположность этому, положение дозирующего устройства соответствует расходу ниже величины расхода для защиты от превышения допустимой скорости вращения, сообщение прерывается и гидравлический сигнал P×0 управления становится равным нулю P_null.
Далее будет описано действие устройства защиты от превышения допустимой скорости вращения в режимах по фиг.2А, 2В и 3А, 3В.
Однако вначале обратимся к фиг.1А, 1В, где устройство показано в положении, соответствующем нормальной работе системы впрыска топлива.
Турбомашина находится в режиме выше режима малого газа (регулируемого путем установки определенного расхода топлива к двигателю). В этом режиме золотник 210 гидравлического дозирующего элемента обеспечивает сообщение между первым входом 200 подачи и первым рабочим выходом 202. Одновременно второй вход 206 подачи, находящийся под давлением Psf, сообщается посредством второй кольцевой проточки 214 гидравлического дозирующего золотника 210 со вторым рабочим выходом 208, создавая гидравлический сигнал управления P×0, равный Psf. Скорость N вращения ступени ВД ниже порога N_LIMIT включения защиты от превышения допустимой скорости вращения, и электронная цепь 18 обнаружения не посылает электрический сигнал активизации защиты, то есть I=I_null. Первый гидравлический сигнал P×1 на выходе электроуправляемого преобразователя 22 соответствует низкому давлению Pb, что соответствует открытому положению (бездействию) клапана 24 защиты. Значения давлений составляют
P×1=P×2=Pb и P×0=Psf
Клапан 24 удерживается в открытом положении действием сил давления Р2 на выходе дозирующего устройства 20. Расход Wf топлива, подаваемого к топливным форсункам, выше предварительно заданного расхода Wps при защите от превышения допустимой скорости вращения.
Фиг.2А и 2В изображают систему впрыска топлива в положении обнаружения превышения допустимой скорости вращения.
Из нормального режима ступень ВД по неизвестным причинам выходит в режим превышения допустимой скорости вращения. Электронная цепь 18 обнаружения превышения допустимой скорости вращения устанавливает, что режим ступени ВД становится выше предварительно заданного режима N_LIMIT и генерирует электрический ток I, отличный от предыдущего состояния I_null покоя. Этот электрический сигнал действует в качестве сигнала закрытия электроуправляемого преобразователя 22, и его первый гидравлический сигнал P×1 становится равным высокому давлению Psf. К этому давлению Psf на заднюю поверхность золотника 250 добавляется усилие К пружины, что вызывает закрытие клапана 24 защиты. При этом расход топлива снижается до минимального значения Wps, которое, в зависимости от примера выполнения, обеспечивается либо третьим рабочим выходом 204 дозирующего устройства 20 (фиг.2А), либо вторым рабочим отверстием 249 клапана 24 защиты (фиг.2В). Когда клапан защиты 24 достигает своего закрытого положения (в котором первый рабочий выход 202 полностью закрыт), второй рабочий выход 208 дозирующего устройства 20 и первое отверстие 246 подачи этого клапана сообщаются между собой через посредство первой кольцевой проточки 252, создавая дополнительный гидравлический сигнал P×2 (фиг.2А), который передается на клапан 24 защиты со стороны пружины, то есть с задней стороны, и добавляется к первому гидравлическому сигналу Рх1. Величины давлений становятся следующими:
P×1=Psf и P×0=P×2=Psf.
Фиг.3А и 3В изображают состояние системы впрыска в положении вслед за разблокированием защиты.
Клапан 24 защиты закрыт, и расход топлива к топливным форсункам сохраняется равным расходу Wps режима защиты от превышения допустимой скорости вращения. Скорость вращения ступени ВД снижается и становится меньше предварительно заданного предела N_LIMIT. В этот момент ток I вновь становится равным своей первоначальной нулевой величине I_null. Электроуправляемый преобразователь 22 при этом дезактивизируется и переводит гидравлический сигнал P×1 с величины Psf на величину Pb. Однако при этом сигнал P×2 остается равным Psf (пружина 254 при содействии давления Psf позволяет удерживать клапан в закрытом положении) и пока дозирующий элемент остается в положении превышения величины определенного режима малого газа, клапан 24 защиты заперт в закрытом положении и турбомашина находится в состоянии защиты от превышения допустимой скорости вращения с расходом топлива, равным Wps. В этом положении блокирования состояние величин давления является следующим:
P×1=Pb и P×0=P×2=Psf
Фиг.4А и 4В изображают состояние системы впрыска в следующем положении после деблокирования защиты.
Если пилот переводит рычаг 16 управления газом к положению малого газа и система управления между рычагом и дозирующим устройством (а именно, электронная цепь 14 управления двигателем) функционирует нормально, дозирующий элемент смещается в положение соответствия режиму малого газа, в котором прерывается сообщение между вторым рабочим выходом 208 дозирующего устройства 20 и первым отверстием 246 подачи клапана 24 защиты. При этом сигнал P×0 падает до нулевого сигнала P_null, а сигнал P×1 становится равным Pb, так что сумма сигналов P×1 и P_null становится равной Pb, что вызывает открытие клапана защиты. Таким образом, система защиты разблокируетсяии и турбомашина находится в режиме малого газа с расходом Wr
P×1=P×2=Pb и P×0=P_null.
Таким образом, в случае превышения допустимой скорости вращения пилоту больше не требуется, как раньше, отключать двигатель летательного аппарата для снятия защиты от превышения допустимой скорости вращения. Он просто должен перевести двигатель на режим малого газа. За счет этого устраняется потенциальная опасность прекращения полета аппарата.
Кроме того, следует отметить, что предложенная схема устройства защиты от превышения допустимой скорости легко поддается проверке на хорошее функционирование клапана защиты как при запуске, так и при остановке двигателя.
Так, при выполнении операций запуска электронная цепь 18 управления может подать команду I I_null на закрытие клапана по команде цепи 14 управления. Первый гидравлический сигнал P×1 электроуправляемого клапана становится равным Psf, и клапан 24 защиты закрывается. Дозирующий элемент 20 находится в это время в положении расхода повторного зажигания, который меньше или равен расходу малого газа. Сигнал блокирования P×2 равен нулю. После окончания проверки на запуск ток становится нулевым, то есть I=I_null, а P×1 становится равным Pb, и клапан защиты открывается.
Таким же образом, когда пилот подает команду на остановку двигателя, воздействуя на рычаг 16, дозирующее устройство 20 переводится в закрытое положение, перекрывая сообщение через кольцевую проточку 214, и P×0 становится равным P_null. Во время снижения режима ступени ВД электронная цепь 18 обнаружения превышения допустимой скорости вращения посылает ток для проверки закрытия клапана защиты от превышения скорости вращения с повторением последовательности состояний идентично проверке при запуске.
Формула изобретения
1. Устройство защиты от превышения допустимой скорости в турбомашине с управлением скоростью вращения с помощью рычага (16) управления газом через электронную цепь (14) управления, отличающееся тем, что содержит средства (20, 22, 24) для ограничения подачи топлива в указанной турбомашине до предварительно заданного расхода Wps, когда указанная скорость вращения превышает максимальную допустимую скорость вращения, средства (20, 22, 24) для поддержания подачи топлива с указанным предварительно заданным расходом, когда указанная скорость вращения вновь становится ниже указанной максимальной допустимой скорости вращения, и средства (20, 22, 24) для приведения подачи топлива к расходу Wr, соответствующему режиму малого газа при подаче команды малого газа указанным рычагом управления газом через указанную электронную цепь управления.
2. Устройство защиты по п.1, отличающееся тем, что указанные средства для ограничения подачи топлива до предварительно заданного расхода Wps содержат электронную цепь (18) обнаружения превышения допустимой скорости вращения, которая генерирует электрический сигнал (I), когда скорость (N) вращения турбомашины превышает максимальную допустимую скорость (N LIMIT) вращения, электроуправляемый преобразователь (22) превышения допустимой скорости вращения, связанный с указанной электронной цепью обнаружения превышения допустимой скорости вращения и подающий первый гидравлический сигнал (P×1) на основании указанного электрического сигнала, и клапан (24) защиты от превышения скорости вращения, положение которого управляется указанным первым гидравлическим сигналом таким образом, чтобы вызывать снижение расхода топлива, впрыскиваемого в указанную турбомашину, посредством дозирующего устройства (20), с которым он связан, до указанного предварительно заданного расхода Wps.
3. Устройство защиты по п.2, отличающееся тем, что предварительно заданный расход Wps обеспечивается через рабочий выход (204) указанного дозирующего устройства.
4. Устройство защиты по п.2, отличающееся тем, что предварительно заданный расход Wps обеспечивается через рабочее отверстие (249) указанного клапана защиты от превышения скорости вращения.
5. Устройство защиты по п.2, отличающееся тем, что указанный первый гидравлический сигнал соответствует низкому давлению Pb, когда скорость (N) вращения турбомашины ниже максимальной допустимой скорости вращения, и более высокому давлению Psf, когда скорость (N) вращения превышает допустимую скорость (N LIMIT) вращения.
6. Устройство защиты по п.5, отличающееся тем, что указанное более высокое давление Psf равно высокому давлению Р1 на выходе насоса (12) высокого давления впрыска топлива.
7. Устройство защиты по п.1, отличающееся тем, что поддержание предварительно заданного расхода в то время, как указанная скорость вращения турбомашины вновь становится ниже указанной максимальной допустимой скорости вращения, достигается посредством второго гидравлического сигнала (P×2), который приводится к указанному более высокому давлению Psf и добавляется к указанному первому гидравлическому сигналу для смещения гидравлического золотника (250) клапана защиты от превышения скорости вращения с преодолением действия пружины (254).
8. Устройство защиты по п.7, отличающееся тем, что указанный второй гидравлический сигнал сформирован из гидравлического сигнала (P×0) управления, генерируемого через указанное дозирующее устройство (20) на основе указанного более высокого давления Psf.
9. Способ защиты от превышения допустимой скорости двигателя летательного аппарата с управлением скоростью вращения с помощью рычага (16) управления газом через электронную цепь (14) управления, предусматривающий, что подачу топлива к указанному двигателю ограничивают до предварительно заданного расхода Wps, когда указанная скорость вращения превышает максимальную допустимую скорость вращения, затем поддерживают этот предварительно заданный расход, когда указанная скорость вращения вновь становится ниже указанной максимальной допустимой скорости вращения, и приводят указанную подачу топлива к расходу Wr, соответствующему режиму малого газа при подаче команды малого газа указанным рычагом управления газом через указанную электронную цепь управления.
Приоритет по пунктам:
22.12.2000 – пп.1, 2, 5-9;
24.04.2001 – пп.3-4.
РИСУНКИ
RH4A – Выдача дубликата патента Российской Федерации на изобретение
Дата выдачи дубликата: 30.01.2008
Наименование лица, которому выдан дубликат:
СНЕКМА МОТОРС (FR)
Извещение опубликовано: 27.03.2008 БИ: 09/2008
PC4A – Регистрация договора об уступке патента СССР или патента Российской Федерации на изобретение
Прежний патентообладатель:
СНЕКМА МОТЕР (FR)
(73) Патентообладатель:
ИСПАНО СЮИЗА (FR)
Договор № РД0033948 зарегистрирован 19.03.2008
Извещение опубликовано: 27.04.2008 БИ: 12/2008
|
|