|
|
(21), (22) Заявка: 2003133466/04, 12.04.2002
(24) Дата начала отсчета срока действия патента:
12.04.2002
(30) Конвенционный приоритет:
18.04.2001 US 09/823747
(43) Дата публикации заявки: 10.05.2005
(45) Опубликовано: 20.04.2006
(56) Список документов, цитированных в отчете о поиске:
ЕР 1070695 А1, 24.01.2001. US 3634536 А, 11.01.1972. SU 1057486 А, 30.11.1983. SU 1313846 А1, 30.05.1987. RU 2163589 С2, 27.02.2001.
(85) Дата перевода заявки PCT на национальную фазу:
18.11.2003
(86) Заявка PCT:
US 02/11944 (12.04.2002)
(87) Публикация PCT:
WO 02/090302 (14.11.2002)
Адрес для переписки:
103735, Москва, ул. Ильинка, 5/2, ООО “Союзпатент”, пат.пов. А.П.Агурееву
|
(72) Автор(ы):
ЛЭНКТОН Стивен П. (US)
(73) Патентообладатель(и):
ЮОП ЛЛК (US)
|
(54) СПОСОБ ОЧИСТКИ И ПОЛУЧЕНИЯ ПОТОКА ДИОЛЕФИНОВЫХ УГЛЕВОДОРОДОВ
(57) Реферат:
Использование: нефтехимия. Сущность: проводят контактирование исходного потока с катализатором селективного гидрирования. Катализатор, содержащий полимерные соединения, контактирует с растворителем полимеров и водородом. Поток, содержащий растворитель полимеров и растворенные полимерные соединения разделяют на поток, содержащий растворитель полимеров и имеющий пониженную концентрацию полимерных соединений, и поток, обогащенный полимерными соединениями. По крайней мере часть первого потока рециркулируют. Второй поток отводят. Получают поток диолефиновых соединений с пониженной концентрацией ацетиленовых соединений. Технический результат: увеличение рабочего цикла процесса, снижение добавляемого свежего растворителя. 6 з.п. ф-лы, 1 ил. 
Областью техники, к которой принадлежит настоящее изобретение, является очистка потока диолефиновых углеводородов, содержащих следовые количества ацетиленовых соединений. Получение диолефинов хорошо известно и находит широкое практическое применение для получения большого разнообразия продуктов и их предшественников с использованием различных способов получения диолефинов, включая процессы крекинга нафты, и побочных продуктов жидкофазных процессов каталитического крекинга. Большая часть этих способов получения диолефинов дает нежелательные следовые количества ацетилена. Один из способов, который используют для очистки потоков диолефинов, состоит в селективном гидрировании ацетилена, позволяющем сводить к минимуму деструкцию или гидрирование диолефиновых соединений.
Селективное гидрирование ацетиленовых соединений обычно осуществляют в присутствии катализатора селективного гидрирования и водорода, используя при этом повышенные температуру и давление. Такие катализаторы селективного гидрирования хорошо известны из уровня техники и в их число, например, входит катализатор, содержащий металлическую медь в сочетании с одним или более активирующими металлами, которыми пропитывается алюмооксидный носитель. В процессе гидрирования ацетилена образуются полимеры, которые осаждаются на катализаторе, снижая тем самым его активность. Один из известных способов регенерирования отработанного или частично отработанного катализатора состоит в регулируемом выжигании углерода и последующем восстановлении металла с удалением загрязнителей катализатора, образующихся в качестве нежелательного побочного продукта гидрирования ацетилена. Способы регенерации с использованием выжигания углерода обязательно требуют того, чтобы зона реакции, в которой находится отработанный катализатор, переводилась в автономный режим и при этом вводилось в действие вспомогательное оборудование.
УРОВЕНЬ ТЕХНИКИ
В US-A-3634536 B1 (Frevel и др.) раскрыт способ селективного гидрирования ацетиленовых примесей в потоке, содержащем изопропилен или бутадиен, в котором гидрирование на катализаторе на основе меди осуществляется в присутствии оксида углерода.
В US-A-4440956 B1 (Couvillion) раскрыт катализатор для удаления ацетиленов из жидких углеводородных потоков с минимальной потерей присутствующей в жидкой композиции диолефиновой ненасыщенности.
В заявке США №09/358795 от 22 июля 1999 г. раскрыт способ регенерирования катализатора селективного гидрирования в оперативном режиме в присутствии растворителя.
В заявке США №09/359629 от 22 июля 1999 г. раскрыт способ регенерирования катализатора селективного гидрирования в оперативном режиме в присутствии растворителя.
Несмотря на то, что в промышленном масштабе было использовано большое разнообразие технологических схем, рабочих условий и катализаторов, остается потребность в новых способах селективной гидроочистки, обладающих более низкой себестоимостью, более высокой селективностью и большей продолжительностью рабочего цикла.
Настоящее изобретение обеспечивает высокую активность катализатора селективного гидрирования в течение более продолжительного периода, более высокое качество продукта, интегрированное по времени рабочего цикла. Способ, в соответствии с настоящим изобретением, выгоден с точки зрения экономики и демонстрирует неожиданные преимущества, в частности значительно снижено восполняющее количество регенерирующего растворителя.
СУЩНОСТЬ ИЗОБРЕТЕНИЯ
Настоящее изобретение относится к способу селективного гидрирования ацетилена, в результате которого получают высококачественный диолефин с очень низким содержанием ацетилена в течение более длительного периода времени по сравнению с известными из уровня техники способами. Способ настоящего изобретения обеспечивает зону реакции селективного гидрирования, в которой активность катализатора поддерживается на высоком уровне, в то время как непрерывная работа установки в одном из вариантов обеспечивается контактированием катализатора селективного гидрирования с растворителем полимеров, диолефиновым сырьем и водородом, и во втором варианте контактированием катализатора селективного гидрирования в автономном режиме только с растворителем полимеров и водородом.
Согласно одному из вариантов, настоящее изобретение относится к способу очистки исходного потока диолефиновых углеводородов, содержащего следовые количества ацетиленовых соединений, включающему:
(а) контактирование исходного потока диолефиновых углеводородов, содержащего следовые количества ацетиленовых соединений и водород, с катализатором селективного гидрирования в зоне селективного гидрирования, в результате чего осуществляется селективное гидрирование, по крайней мере, части ацетиленовых соединений; (b) контактирование образовавшегося катализатора селективного гидрирования, содержащего полимерные соединения, образовавшиеся на стадии (а), с растворителем полимеров и водородом, в результате чего образуется поток, содержащий растворитель полимеров и растворенные полимерные соединения; (с) разделение потока, содержащего растворитель полимеров и растворенные полимерные соединения, с образованием потока, содержащего растворитель полимеров и имеющего пониженную концентрацию полимерных соединений, и потока, обогащенного полимерными соединениями; (d) рециркуляцию, по крайней мере, части потока, содержащего растворитель полимеров и имеющего пониженную концентрацию полимерных соединений, на стадию (b) для ввода в процесс, по крайней мере, части растворителя полимеров; (е) отвод образовавшегося на стадии (с) потока, обогащенного полимерными соединениями; и (f) отвод образовавшегося на стадии (а) потока диолефиновых соединений с пониженной концентрацией ацетиленовых соединений.
Согласно другому варианту, настоящее изобретение относится к способу очистки исходного потока диолефиновых углеводородов, содержащего следовые количества ацетиленовых соединений, включающему: (а) контактирование исходного потока диолефиновых углеводородов, содержащего следовые количества ацетиленовых соединений с растворителем полимеров, и ввод образовавшейся смеси вместе с элементарным водородом в зону селективного гидрирования, в которой находится катализатор селективного гидрирования, в результате чего осуществляется селективное гидрирование, по крайней мере, части ацетиленовых соединений; (b) направление образовавшегося потока, выходящего из зоны селективного гидрирования, на стадию (а) в зону первого фракционирования, в результате чего образуется поток диолефиновых углеводородов с пониженной концентрацией ацетиленовых соединений и поток, содержащий растворитель полимеров и полимерные соединения; (с) рециркуляцию по крайней мере части потока, содержащего растворитель полимеров и полимерные соединения, для подачи по крайней мере части растворителя полимеров на стадию (а); (d) направление по крайней мере другой части потока, содержащего растворитель полимеров и полимерные соединения, во вторую зону фракционирования, в результате чего образуется поток, содержащий растворитель полимеров и имеющий пониженную концентрацию полимерных соединений; (е) отвод потока, содержащего растворитель полимеров и имеющего пониженную концентрацию полимерных соединений; и (f) отвод образовавшегося на стадии (b) потока диолефиновых соединений с пониженной концентрацией ацетиленовых соединений.
В еще одном варианте настоящее изобретение относится к способу очистки исходного потока бутадиеновых углеводородов, содержащего следовые количества ацетиленовых соединений, который включает: (а) контактирование исходного потока бутадиеновых углеводородов, содержащего следовые количества ацетиленовых соединений и водород, с катализатором селективного гидрирования в зоне селективного гидрирования, в результате чего осуществляется селективное гидрирование, по крайней мере, части ацетиленовых соединений; (b) контактирование результирующего катализатора селективного гидрирования, содержащего образовавшиеся на стадии (а) полимерные соединения, с растворителем полимеров, содержащем алкан, имеющий от 4 до 8 атомов углерода, и водородом, в результате чего образуется поток, содержащий растворитель полимеров и растворенные полимерные соединения; (с) отделение потока, содержащего растворитель полимеров и растворенные полимерные соединения, с образованием потока, содержащего растворитель полимеров и имеющего пониженную концентрацию полимерных соединений, и потока, обогащенного полимерными соединениями; (d) рециркуляцию, по крайней мере, части потока, содержащего растворитель полимеров и имеющего пониженную концентрацию полимерных соединений, на стадию (b) для ввода в процесс, по крайней мере, части растворителя полимеров; (е) отвод образовавшегося на стадии (с) потока, обогащенного полимерными соединениями; и (f) отвод образовавшегося на стадии (а) потока бутадиеновых соединений с пониженной концентрацией ацетиленовых соединений.
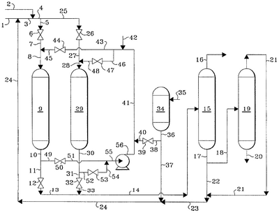
КРАТКОЕ ОПИСАНИЕ ЧЕРТЕЖА
Чертеж представляет собой упрощенную технологическую схему одного из предпочтительных вариантов способа настоящего изобретения. Схема имеет целью схематически проиллюстрировать настоящее изобретение, но не имеет целью его ограничить.
ПОДРОБНОЕ ОПИСАНИЕ ИЗОБРЕТЕНИЯ
Ранее было установлено, что путем осуществления контакта селективного катализатора с растворителем полимеров и водородом можно добиться того, чтобы в зоне селективного гидрирования содержащихся в потоке диолефинов следовых количеств ацетилена не снижались исходные активность, выход и качество продукта. Это создает возможность достижения более высоких результатов с точки зрения эксплуатационных характеристик и экономических показателей. Однако циркулирующий растворитель полимеров загрязняется полимерными соединениями и для предотвращения нежелательно высоких концентраций полимерных соединений в растворителе полимеров следует удалять из циркулирующей массы растворителя полимеров спутный поток. Для того чтобы удалять со спутным потоком количество полимерных соединений, равное поступающему количеству полимерных соединений, приходится удалять значительное количество содержащегося в спутном потоке растворителя и для поддержания общей массы растворителя полимеров необходимо его восполнять. Добавление растворителя является обременительной стадией и снижает экономические показатели процесса. Согласно настоящему изобретению количество восполняемого растворителя полимеров значительно снижено и делает возможным отвод и рециркуляцию растворителя полимеров.
Способ согласно настоящему изобретению особенно пригоден для получения высококачественных потоков диолефинов в процессе с увеличенной продолжительностью рабочего цикла. Исходным потоком диолефинов может быть любой подходящий поток углеводородов, содержащий диолефиновые углеводороды и имеющий нежелательные следовые количества ацетиленовых углеводородов. Предполагается, что исходный поток диолефинов содержит диолефины с 3-5 атомами углерода. Предпочтительный исходный поток диолефинов содержит бутадиен.
В соответствии с одним из вариантов настоящего изобретения выбранный исходный поток диолефинов вводят вместе с растворителем полимеров и водородом в зону реакции селективного гидрирования, работающую при выбранных условиях гидрирования и содержащую катализатор селективного гидрирования, в результате чего образуется улучшенный поток диолефинов, имеющий пониженную концентрацию ацетиленовых углеводородов. В другом варианте зону реакции селективного гидрирования выводят из процесса гидрирования, вводят в контакт с растворителем полимеров и водородом с целью, по крайней мере, частичного восстановления активности катализатора и после этого вновь вводят в процесс гидрирования. Условиями такой регенерации катализатора преимущественно являются давление от 1134 кПа до 4237 кПа, температура от 32 до 260°С и часовая объемная скорость жидкого растворителя от 0,5 до 10 ч-1 Вторая зона фракционирования работает преимущественно в условиях вакуума: при давлении от 14 до 96 кПа с целью удаления из процесса менее 1,0 и более предпочтительно менее 0,1% мас. растворителя полимеров в расчете на исходный поток диолефиновых углеводородов.
Растворитель полимеров может быть выбран из любого соединения или смесей соединений, причем этот растворитель полимеров способен выполнять функцию растворителя для полимеров, которые образуются при реакции селективного гидрирования. Подходящие растворители могут быть выбраны из алкановых соединений, имеющих от 4 до 8 или более атомов углерода. В том случае, когда исходным сырьем является поток бутадиена, особенно предпочтительным растворителем полимеров является гексан. Растворитель полимеров может присутствовать в зоне селективного гидрирования в количестве от 5 до 200% в расчете на массу диолефина. Предпочтительно, чтобы растворитель полимеров имел температуру кипения выше температуры кипения исходного потока диолефинов. Условия селективного гидрирования зависят от выбранного диолефинового сырья и могут быть выбраны из интервала давления от 1479 до 4237 кПа и интервала температуры от 32 до 83°С.
Образовавшийся поток из зоны реакции селективного гидрирования направляют в зону фракционирования, в результате чего образуется поток диолефиновых углеводородов с пониженной концентрацией ацетиленовых углеводородов и поток, содержащий растворитель полимеров и полимерные соединения. По крайней мере часть растворителя полимеров, выводимого из зоны фракционирования, рециркулирует к вводу в зону селективного гидрирования. Захваченный поток растворителя полимеров, содержащий растворенные полимерные соединения, вводят во вторую зону фракционирования, в результате чего образуется поток растворителя полимеров с пониженной концентрацией полимерных соединений и концентрированный поток, содержащий полимерные соединения, который выводят из процесса, чтобы предотвратить накопление полимерных соединений в растворителе полимеров. По крайней мере часть потока растворителя полимеров с пониженной концентрацией полимерных соединений рециркулирует. Для поддержания нужной массы растворителя добавляют свежий восполняющий растворитель полимеров.
ПОДРОБНОЕ ОПИСАНИЕ СХЕМЫ
На представленной схеме процесс согласно настоящему изобретению иллюстрируется с помощью упрощенной технологической схемы, на которой опущены такие детали как измерительная аппаратура, теплообменная аппаратура и теплоотводящие контуры, средства разделения и подобное оборудование, поскольку они не являются существенными для понимания способа.
Со ссылками на схему: поток исходного сырья, содержащий бутадиен и следовые количества ацетилена, вводят в процесс через трубопровод 1 и смешивают с растворителем полимеров, содержащим гексан, подаваемым через трубопровод 24, и образовавшуюся смесь направляют через трубопровод 3 и затем смешивают с обогащенным водородом газовым потоком, подаваемым через трубопровод 2. Эту образовавшуюся смесь направляют через трубопроводы 4 и 5, вентиль 6 и трубопроводы 7 и 8, вводя в зону селективного гидрирования 9. Поток, содержащий пониженную концентрацию ацетиленовых углеводородов, удаляют из зоны селективного гидрирования 9 через трубопроводы 10 и 11, вентиль 12 и трубопроводы 13 и 14 и вводят в зону фракционирования 15. Поток продукта, содержащий бутадиен, удаляют из зоны фракционирования 15 через трубопровод 16 и выводят из процесса. Растворитель полимеров, содержащий гексан и растворенные полимерные соединения, удаляют из зоны фракционирования 15 через трубопровод 17 и часть потока проходит через трубопроводы 22, 23 и 24 и рециркулирует к вводу в зону селективного гидрирования 9, как описано выше. Другую часть раствора полимеров, содержащего гексан и растворенные полимерные соединения, который удаляют из зоны фракционирования 15 через трубопровод 17, транспортируют через трубопровод 18 и вводят в зону фракционирования 19. Поток растворителя полимеров с пониженной концентрацией полимерных соединений удаляют из зоны фракционирования 19 через трубопровод 21, и он рециркулирует через трубопроводы 23 и 24 к вводу в зону селективного гидрирования 9, как описано выше. Поток, содержащий полимерные соединения, удаляют из зоны фракционирования 19 через трубопровод 20 и выводят из процесса. Восполняющий растворитель полимеров, содержащий гексан, вводят через трубопровод 35 в емкость для хранения растворителя полимеров 34. Поток растворителя полимеров удаляют из емкости для хранения растворителя полимеров 34 через трубопровод 36 и часть потока пропускают через трубопровод 38, вентиль 39, трубопроводы 40, 41 и смешивают с обогащенным водородом газовым потоком, вводимым через трубопровод 42. Образовавшуюся смесь пропускают через трубопровод 46, вентиль 47 и трубопроводы 48 и 28, после чего вводят в зону селективного гидрирования 29, которая работает в автономном режиме и регенерируется, как описано выше. Поток растворителя полимеров, содержащий полимерные соединения, удаляют из зоны селективного гидрирования 29 через трубопроводы 30 и 52, вентиль 53, трубопроводы 54 и 55, насос 56 и трубопровод 41, после чего поток рециркулирует к вводу в зону селективного гидрирования 29, как описано выше. Когда катализатор в зоне селективного гидрирования 9 становится отработанным и нужно вводить бутадиеновое сырье, водород и растворитель полимеров в зону селективного гидрирования 29, вентили 6 и 12 закрывают с целью изолирования зоны селективного гидрирования 9 и сырьевой поток после этого пропускают через трубопроводы 4 и 25, вентиль 26 и трубопроводы 27 и 28 и вводят в зону селективного гидрирования 29. Содержащий бутадиен поток с пониженной концентрацией ацетиленовых соединений удаляют из зоны селективного гидрирования 29 через трубопроводы 30 и 31, вентиль 32 и трубопроводы 33 и 14 и вводят в зону фракционирования 15. Поток растворителя полимеров пропускают через трубопроводы 36 и 38, вентиль 39 и трубопроводы 40 и 41 и смешивают с обогащенным водородом газовым потоком, вводимым через трубопровод 42, после чего образовавшуюся смесь пропускают через трубопровод 43, вентиль 44 и трубопроводы 45 и 8 и вводят в зону селективного гидрирования 9. Поток, содержащий растворитель полимеров и растворенные полимерные соединения, удаляют из зоны селективного гидрирования 9 через трубопроводы 10 и 49, вентиль 50, трубопроводы 51 и 55, насос 56, трубопроводы 41 и 43, после чего поток рециркулирует, как описано выше. Поток растворителя полимеров пропускают через трубопроводы 37 и 24 и вводят в зону селективного гидрирования 9, как описано выше.
ПРИМЕРЫ
Следующие примеры приведены для того, чтобы продемонстрировать преимущества настоящего изобретения. Пример 1 относится к известному из предшествующего уровня техники способу очистки исходного потока диолефиновых углеводородов, который требует использования и отвода больших количеств растворителя полимеров. Пример 2 демонстрирует улучшенный способ очистки того же исходного потока диолефиновых углеводородов, который является одним из вариантов настоящего изобретения, но он представлен лишь для иллюстрации, а не для того, чтобы ограничивать настоящее изобретение.
ПРИМЕР 1
В известном из предшествующего уровня техники способе очистки потока бутадиеновых углеводородов подаваемое сырье, имеющее характеристики и расход, приведенные в конце описания, смешивают с 20240 кг/ч гексанового растворителя и 10,5 кг/ч водорода, после чего вводят в зону селективного гидрирования, в которой находится медьсодержащий катализатор селективного гидрирования. Образующийся поток, который содержит дополнительно 10,1 кг/ч зеленого масла, образовавшегося в зоне селективного гидрирования, из зоны селективного гидрирования вводят в колонну регенерации растворителя, в результате чего образуется поток бутадиенового продукта, состав которого и расход приведены в конце описания, и отводится поток гексанового растворителя, содержащий зеленое масло, по крайней мере часть которого (потока) рециркулирует к вводу в зону селективного гидрирования. Небольшой светлый газообразный поток, содержащий водород, 1-бутен и 1,3-бутадиен, образуется в количестве 57 кг/ч и выводится. Содержащий зеленое масло спутный поток циркулирующего гексанового растворителя в количестве 1610 кг/ч, включая 1575 кг/ч гексана, 14,1 кг/ч зеленого масла и 19,3 кг/ч бутадиена, выводят из процесса с целью удаления зеленого масла и предотвращения его накопления в гексановом растворителе. С целью поддержания циркуляции гексанового растворителя необходим восполняющий поток свежего гексана в количестве 1575 кг/ч. Расход восполнения гексановым растворителем составляет 7,7% от подачи бутадиена.
ПРИМЕР 2
Описанный в примере 1 процесс повторен с дополнительной стадией, в которой тот же самый спутный поток циркулирующего гексанового растворителя, содержащий зеленое масло, вводится во фракционную зону захваченного потока, где образуется захваченный поток в количестве 32 кг/ч, включая 16,1 кг/ч гексана и 14,1 кг/ч зеленого масла. Балансное количество гексана или 1558,9 кг/ч регенерируется для использования в качестве циркулирующего гексанового растворителя. Таким образом, требуется только 16,1 кг/ч свежего восполняющего гексана. Расход восполняющего растворителя составляет только 0,001% мас. от подаваемого бутадиена.
| СОСТАВ СЫРЬЯ И РАСХОД |
| Компонент |
Расход, кг/ч |
| Пропадиен |
0,1 |
| Пропен |
– |
| Метилацетилен |
1,0 |
| 1-Бутен |
81,0 |
| 1,3-Бутадиен |
20150 |
| Этилацетилен |
1,6 |
| Винилацетилен |
0,4 |
| Зеленое масло |
4,0 |
| Остаток |
2,0 |
| Итого |
20240 |
| СОСТАВ БУТАДИЕНОВОГО ПРОДУКТА И РАСХОД |
| Компонент |
Расход, кг/ч |
| Водород |
1,3 |
| Пропадиен |
0,1 |
| Пропен |
1,0 |
| Метилацетилен |
– |
| 1-Бутен |
135,2 |
| 1,3-Бутадиен |
20021 |
| Гексан |
1,7 |
| Итого |
20160 |
Приведенное выше описание, схема и примеры четко иллюстрируют преимущества, присущие способу настоящего изобретения, и выгоду, которая может быть получена при его применении.
Формула изобретения
1. Способ очистки исходного потока диолефиновых углеводородов, содержащего следовые количества ацетиленовых соединений, включающий:
(a) контактирование исходного потока диолефиновых углеводородов, содержащего следовые количества ацетиленовых соединений и водород, с катализатором селективного гидрирования в зоне селективного гидрирования, в результате чего осуществляется селективное гидрирование, по крайней мере, части ацетиленовых соединений, причем в процессе контактного гидрирования образуются полимеры, приводящие к образованию катализатора селективного гидрирования, содержащего полимерные соединения;
(b) контактирование образовавшегося катализатора селективного гидрирования, содержащего полимерные соединения, с растворителем полимеров и водородом, в результате чего образуется поток, содержащий растворитель полимеров и растворенные полимерные соединения;
(c) разделение потока, содержащего растворитель полимеров и растворенные полимерные соединения, с образованием потока, содержащего растворитель полимеров и имеющего пониженную концентрацию полимерных соединений, и потока, обогащенного полимерными соединениями;
(d) рециркуляцию, по крайней мере, части потока, содержащего растворитель полимеров и имеющего пониженную концентрацию полимерных соединений, для ввода в процесс, по крайней мере, части растворителя полимеров, который находится в контакте с катализатором селективного гидрирования, содержащим полимерные соединения;
(e) отвод потока, обогащенного образовавшимися полимерными соединениями; и
(f) отвод образовавшегося на стадии (а) потока диолефиновых соединений с пониженной концентрацией ацетиленовых соединений.
2. Способ по п.1, в котором исходный поток диолефиновых углеводородов объединяют с растворителем полимеров и образовавшуюся смесь смешивают с элементарным водородом в зоне селективного гидрирования, в которой находится катализатор селективного гидрирования, в результате чего осуществляется селективное гидрирование, по крайней мере, части ацетиленовых соединений и контактирование катализатора селективного гидрирования, содержащего полимерные соединения, с растворителем полимеров; образовавшийся поток, выходящий из зоны селективного гидрирования, направляют в первую зону фракционирования, в результате чего образуется поток диолефиновых углеводородов, имеющий пониженную концентрацию ацетиленовых соединений, и поток, содержащий растворитель полимеров и полимерные соединения, и, по крайней мере, другую часть потока, содержащего растворитель полимеров и полимерные соединения, подают во вторую зону фракционирования, в результате чего образуется поток, содержащий растворитель полимеров и имеющий пониженную концентрацию полимерных соединений, и поток, содержащий растворитель полимеров и имеющий повышенную концентрацию полимерных соединений, причем поток, содержащий растворитель полимеров и имеющий повышенную концентрацию полимерных соединений, выводится из процесса.
3. Способ по п.1 или 2, в котором исходный поток диолефиновых углеводородов содержит исходный поток бутадиеновых углеводородов, содержащий следовые количества ацетиленовых соединений, включающий контактирование образовавшегося катализатора селективного гидрирования, содержащего полимерные соединения, образующиеся на стадии (а), с растворителем полимеров, включающем алкан, имеющий от 4 до 8 атомов углерода, и водород, в результате чего образуется поток, содержащий растворитель полимеров и растворенные полимерные соединения, причем выводимый из процесса поток диолефиновых углеводородов, имеющий пониженную концентрацию ацетиленовых соединений, представляет собой поток бутадиеновых углеводородов, имеющий пониженную концентрацию ацетиленовых соединений.
4. Способ по любому из пп.1, 2 или 3, в котором растворитель полимеров, включает алкан, имеющий от 4 до 8 атомов углерода.
5. Способ по любому из пп.1, 2 или 3, в котором в зоне селективного гидрирования находится медьсодержащий катализатор.
6. Способ по любому из пп.1, 2 или 3, в котором зона селективного гидрирования работает в условиях, включающих давление от 1479 до 4237 кПа и температуру от 32 до 83°С.
7. Способ по любому из пп.1, 2 или 3, в котором обогащенный полимерными соединениями поток содержит растворитель полимеров в количестве менее 0,1 мас.% от исходного потока диолефиновых углеводородов.
РИСУНКИ
MM4A – Досрочное прекращение действия патента СССР или патента Российской Федерации на изобретение из-за неуплаты в установленный срок пошлины за поддержание патента в силе
Дата прекращения действия патента: 13.04.2009
Извещение опубликовано: 20.09.2010 БИ: 26/2010
|
|