|
|
(21), (22) Заявка: 2004131177/06, 25.10.2004
(24) Дата начала отсчета срока действия патента:
25.10.2004
(45) Опубликовано: 10.04.2006
(56) Список документов, цитированных в отчете о поиске:
RU 2182235 C1, 10.05.2002. RU 2186398 C2, 10.08.2002. SU 1682606 A1, 07.10.1991. SU 1744282 A1, 30.06.1992. DE 2824415 A1, 13.12.1979.
Адрес для переписки:
644005, г.Омск-5, а/я 3919, ООО “Опытно-механический завод Центра “Транспорт”
|
(72) Автор(ы):
Макаренко Николай Григорьевич (RU), Вельц Яков Яковлевич (RU), Головаш Анатолий Нойович (RU), Горохов Арсений Анатольевич (RU), Дерябин Алексей Викторович (RU), Яковенко Александр Григорьевич (RU), Макаренко Александр Николаевич (RU)
(73) Патентообладатель(и):
ООО Опытно-механический завод Центра “Транспорт” (RU)
|
(54) СИСТЕМА ПОДГОТОВКИ ДВИГАТЕЛЯ ВНУТРЕННЕГО СГОРАНИЯ К ПУСКУ
(57) Реферат:
Изобретение относится к области машиностроения, в частности к смазочным системам ДВС. Система имеет масляную магистраль с насосом, излучатели, закрепленные в картере двигателя и соединенные с ультразвуковыми генераторами, маслозаборник, термодатчик, вискозиметр и нагреватель. Термодатчик, вискозиметр, нагреватель, индикаторы, ультразвуковые генераторы соединены с логической схемой управления, которая соединена с двухпозиционным переключателем и системой пуска. Логическая схема управления имеет три логических элемента И, диод и три пороговых элемента. Ультразвук разных частот в зависимости от настройки ультразвуковых генераторов, наведенный излучателями, воздействует на масло совместно с нагревателем максимально в непосредственной близости от маслозаборника. Совместное воздействие ультразвука и нагрева существенно, примерно на порядок, снижает время к принятию ДВС эксплуатационной нагрузки. Изобретение позволяет упростить конструкцию устройства ускоренного приведения двигателя в рабочее состояние и сократить время подготовки ДВС к пуску. 2 з.п. ф-лы, 1 ил. 
Изобретение относится к области машиностроения, в частности к смазочным системам двигателей внутреннего сгорания (ДВС).
Известна “Система подачи масла в двигатель” (RU, 2186998, F 01 М 5/02, опубл. 2002), которая содержит масляный насос, впускной трубопровод, резервуар, заполненный воздухом под давлением и соединенный с масляной магистралью, выпускной трубопровод, обратный клапан, электромагнитный кран, двухпозиционный распределитель масла, два переливных клапана и схему управления. Изобретение направлено на повышение надежности работы смазочной системы перед пуском двигателя внутреннего сгорания (ДВС) в начальный период его работы.
Наиболее близким по технической сущности является “Устройство для предпусковой подачи масла в систему смазки двигателя внутреннего сгорания” (RU, 2182235, F 01 М 5/02, опуб. 2002). Оно содержит схему управления, термореле, масляную магистраль с насосом, цилиндрический корпус с тройными стенками и вакуумным промежутком между ними, нагреватель масла, расположенные в корпусе, поршень с пружиной, электроконтактный датчик положения и управляющие клапаны, соединяющие пространства корпуса с системой смазки двигателя.
Недостатком известных решений является громоздкость конструкции, возрастающая соответственно мощности двигателя.
Задача изобретения состоит в упрощении конструкции устройства ускоренного приведения двигателя в рабочее состояние и сокращении времени подготовки ДВС к пуску.
Поставленная задача достигается тем, что в систему подготовки ДВС к пуску, содержащую соединенный с масляной магистралью и размещенный в картере насос с маслозаборником, нагреватель, термодатчик и переключатель, соединенные со схемой управления, дополнительно введены вискозиметр преимущественно роторного типа, два индикатора и несколько ультразвуковых генераторов с излучателями, размещенными в пространстве картера совместно с термодатчиком и вискозиметром, упомянутые переключатель и схема управления выполнены соответственно двухпозиционным и логической, первый вход которой соединен с выходом вискозиметра, второй – с термодатчиком, третий – с одним из выходов двухпозиционного переключателя и четвертый – с другим выходом двухпозиционного переключателя и входом управления вискозиметром, и первый выход ее соединен параллельно с одним из индикаторов, нагревателем и ультразвуковыми генераторами, второй – с другим индикатором, третий соединен с системой пуска.
При этом логическая схема управления имеет три логических элемента И, диод, включенный в прямом направлении между первым выходом и четвертым входом, и три пороговых элемента, выходы первого и второго которых присоединены к второму логическому элементу И, выход которого является вторым ее выходом и соединен с входом первого логического элемента И, другой вход первого логического элемента И является четвертым ее входом и выход его – третьим ее выходом, один из входов третьего логического элемента И является третьим ее входом, другой его вход соединен с выходом третьего порогового элемента, а выход его является первым ее выходом, при этом входы второго и третьего пороговых элементов объединены и являются вторым ее входом и вход первого из них является первым ее входом.
Ультразвуковые генераторы настроены частично на равные и частично кратные частоты и их излучатели размещены на расстояниях, равных 1/4 минимальной длины волны распространения ультразвука в масле.
Логическая схема управления имеет три логических элемента И, диод и три пороговых элемента.
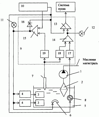
На чертеже дана принципиальная схема системы подготовки двигателя к пуску.
Система подготовки двигателя внутреннего сгорания к пуску имеет масляную магистраль с насосом 1, снабженным маслозаборником 2. Излучатели 3, соединенные с ультразвуковыми генераторами 4, закреплены в картере 5. Ультразвуковые генераторы 4 настроены частично на равные и частично кратные частоты, меньшая их которых примерно равна, например, 22 Кгц. Излучатели размещены на расстояниях, равных 1/4 минимальной длины волны распространения ультразвука в масле. Совместно с излучателями 3 в картере 5 размещены нагреватель 6, термодатчнк 7 и вискозиметр 8. Выход вискозиметра 8 соединен с первым входом логической схемы управления 9. Выход термодатчика 7 соединен со вторым входом логической схемы управления 9. С третьим и четвертым входами логической схемы управления 9 соединен двухпозиционный переключатель 10. Управляющий вход вискозиметра 8 соединен с четвертым входом логической схемы управления 9. С первым выходом логической схемы управления 9 соединены индикатор 11 “Подготовка”, ультразвуковые генераторы 4 и нагреватель 6.
Со вторым выходом логической схемы управления 9 соединены индикатор 12 “Разрешено”. С третьим ее выходом соединена схема пуска. Логическая схема управления 9 имеет три логических элемента И 13, 14, 15, диод 16 и три пороговых элемента 17, 18 и 19. Вход первого 17 порогового элемента является первым входом логической схемы управления 9. Выходы первого 17 и второго 18 пороговых элементов присоединены к второму 14 логическому элементу 1. Выход второго 14 логического элемента И является вторым ее выходом и соединен с входом первого 13 логического элемента И. Другой вход первого 13 логического элемента И является четвертым ее входом и выход его – третьим ее выходом. Один из входов третьего 15 логического элемента И является третьим ее входом, другой его вход соединен с выходом третьего порогового элемента 19. Выход третьего 15 логического элемента И является первым ее выходом. Входы второго 18 и третьего 19 пороговых элементов объединены и являются вторым входом логической схемы управления 9. Диод 16, включенный в прямом направлении между первым выходом и четвертым входом, служит для развязки цепей управления.
Система подготовки двигателя внутреннего сгорания к пуску работает следующим образом.
При включении двигателя внутреннего сгорания в условиях нормальных или повышенных летних температур масло в картере имеет средние вязкость и температуру. Термодатчик совместно с вискозиметром вырабатывают сигналы, пропорциональные состоянию масла. Двухпозиционный переключатель 10 в положении “Пуск” подает питание на вискозиметр 8 и на первый логический элемент И 13.
Первый 17 и второй 18 пороговые элементы логической схемы управления 9, отрегулированные на указанные значения, совместно действуют на второй логический элемент И 14 и включают индикатор 12 “Разрешено”. Одновременно подается сигнал на второй вход первого логического элемента И 13, что вызывает срабатывание системы пуска двигателя внутреннего сгорания.
При включении двигателя внутреннего сгорания в условиях их низких температур масло в картере имеет повышенную вязкость, что препятствует нормальной работе масляного насоса и смазке двигателя. Термодатчик совместно с вискозиметром вырабатывают сигналы низкого и высокого уровней соответственно, и второй логический элемент И 14 препятствует включению индикатора 12 “Разрешено”. Отсутствие разрешения на пуск двигателя внутреннего сгорания требует смещения двухпозиционного переключателя на положение “Подготовка”. Смена положения создает сигнал на входе третьего логического элемента И 15. На втором его входе при низкой температуре масла в картере всегда действует сигнал, созданный третьим пороговым элементом 19. Одновременное действие пары сигналов вызывает включение индикатора 11 “Подготовка”. Параллельно третий логический элемент И 15 включает вискозиметр 8, ультразвуковые генераторы 4 с излучателями 3 и нагреватель 6.
Ультразвук разных частот в зависимости от настройки ультразвуковых генераторов, наведенный излучателями, воздействует на масло совместно с нагревателем максимально в непосредственной близости от маслозаборника. Настройка ультразвуковых генераторов позволяет сосредоточить максимумы воздействия в заданных зонах картера. Вязкость перед насосом интенсивно уменьшается. Термодатчик совместно с вискозиметром включают индикатор 12 “Разрешено”. Включенный индикатор 12 “Разрешено” указывает, что подготовка завершена и допустим щадящий безаварийный пуск двигателя внутреннего сгорания. После чего допустимо изменить положение переключателя на “Пуск”. Совместное воздействие ультразвука и нагрева существенно, примерно на порядок, снижает время к принятию ДВС эксплуатационной нагрузки.
Формула изобретения
1. Система подготовки двигателя внутреннего сгорания к пуску, содержащая соединенный с масляной магистралью и размещенный в картере насос с маслозаборником, нагреватель, термодатчик и переключатель, соединенные со схемой управления, отличающаяся тем, что в нее дополнительно введены вискозиметр преимущественно роторного типа, два индикатора и несколько ультразвуковых генераторов с излучателями, размещенными в пространстве картера совместно с термодатчиком и вискозиметром, упомянутые переключатель и схема управления выполнены соответственно двухпозиционным и логической, первый вход которой соединен с выходом вискозиметра, второй – с термодатчиком, третий – с одним из выходов двухпозиционного переключателя и четвертый – с другим выходом двухпозиционного переключателя и входом управления вискозиметром, и первый выход ее соединен параллельно с одним из индикаторов, нагревателем и ультразвуковыми генераторами, второй – с другим индикатором, третий соединен с системой пуска.
2. Система по п.1, отличающаяся тем, что логическая схема управления имеет три логических элемента И, диод, включенный в прямом направлении между первым выходом и четвертым входом, и три пороговых элемента, выходы первого и второго из которых присоединены ко второму логическому элементу И, выход которого является вторым ее выходом и соединен со входом первого логического элемента И, другой вход первого логического элемента И является четвертым ее входом и выход его – третьим ее выходом, один из входов третьего логического элемента И является третьим ее входом, другой его вход соединен с выходом третьего порогового элемента, а выход его является первым ее выходом, при этом входы второго и третьего пороговых элементов объединены и являются вторым ее входом и вход первого из них является первым ее входом.
3. Система по п.1, отличающаяся тем, что ультразвуковые генераторы настроены частично на равные и частично кратные частоты и их излучатели размещены на расстояниях, равных 1/4 минимальной длины волны распространения ультразвука в масле.
РИСУНКИ
|
|