|
|
(21), (22) Заявка: 2002128075/11, 18.10.2002
(24) Дата начала отсчета срока действия патента:
18.10.2002
(43) Дата публикации заявки: 27.04.2004
(45) Опубликовано: 10.04.2006
(56) Список документов, цитированных в отчете о поиске:
SU 1257006 A1, 15.09.1986. DE 2656945 A1, 29.06.1978. US 986239 А, 30.05.1961. SU 545794 A1, 05.02.1977. GB 1361082 A, 24.07.1974. DE 4401846 A1, 27.07.1995.
Адрес для переписки:
390014, г.Рязань, Военный автомобильный институт, НИО, А.Н. Герасимову
|
(72) Автор(ы):
Редчиц Сергей Валентинович (RU), Канищев Виктор Владимирович (RU)
(73) Патентообладатель(и):
Военный автомобильный институт (RU)
|
(54) КОЛЕСНОЕ ТРАНСПОРТНОЕ СРЕДСТВО
(57) Реферат:
Изобретение относится к транспортному машиностроению, в частности к тормозным системам колесных транспортных средств. Колесное транспортное средство содержит тормозные механизмы, устройство жидкостного охлаждения тормозных механизмов, электрическую систему сигнализации торможения и стеклоомыватель, включающий резервуар с жидкостью, насос и электродвигатель привода насоса, электрически связанный с источником питания через выключатель. Стеклоомыватель снабжен двухпозиционным электромагнитным клапаном, вход которого соединен с насосом, а нормально открытый выход – со стеклоомывателем, нормально закрытый выход – с устройством охлаждения тормозных механизмов через нормально закрытый электромагнитный клапан. Электромагнит двухпозиционного клапана подключен к цепи сигнализации торможения, электромагнит нормально закрытого клапана – к пороговому устройству, электрически связанному с источником питания и датчиком температуры тормозных механизмов, а выключатель снабжен электромагнитным приводом включения, подключенным к цепи сигнализации торможения. Фрикционные накладки закреплены на тормозных дисках, а тормозные колодки полые с перегородками внутри. Вход полости тормозных колодок гидравлически связан с насосом устройства охлаждения тормозных механизмов, а выход – с резервуаром с жидкостью. Технический результат – повышение эффективности торможения и безопасности движения. 1 ил. 
Изобретение относится к транспортному машиностроению, в частности к тормозным системам колесных транспортных средств.
Известно колесное транспортное средство (авторское свидетельство СССР №1257006, МПК В 60 Т 5/00, 1986 г.), содержащее тормозные механизмы, устройство жидкостного охлаждения тормозных механизмов, электрическую систему сигнализации торможения и стеклоомыватель, включающий резервуар с жидкостью, насос и электродвигатель привода насоса. Электродвигатель привода насоса связан с источником питания через выключатель, а также двухпозиционный электромагнитный клапан, вход которого соединен с насосом, нормально открытый выход – со стеклоомывателем, нормально закрытый выход – с устройством охлаждения тормозных механизмов через нормально закрытый электромагнитный клапан. При этом электромагнит двухпозиционного клапана подключен к цепи сигнализации торможения, электромагнит нормально закрытого клапана – к пороговому устройству, электрически связанному с источником питания и датчиком температуры тормозных механизмов, а выключатель снабжен электромагнитным приводом включения, подключенным к цепи сигнализации торможения.
Однако при эксплуатации транспортного средства при нагреве тормозных дисков и тормозных накладок, выше пороговой температуры, жидкость попадает через клапан на поверхность тормозных дисков, что приводит к снижению коэффициента трения между тормозным диском и тормозной колодкой. В результате этого снижается эффективность торможения и безопасность движения.
Технический результат направлен на повышение эффективности торможения и безопасности движения.
Технический результат достигается тем, что колесное транспортное средство, содержащее тормозные механизмы, устройство жидкостного охлаждения тормозных механизмов, электрическую систему сигнализации торможения и стеклоомыватель, включающий резервуар с жидкостью, насос и электродвигатель привода насоса, электрически связанный с источником питания через выключатель. Стеклоомыватель снабжен также двухпозиционным электромагнитным клапаном, вход которого соединен с насосом, а нормально открытый выход – со стеклоомывателем, нормально закрытый выход – с устройством охлаждения тормозных механизмов через нормально закрытый электромагнитный клапан. При этом электромагнит двухпозиционного клапана подключен к цепи сигнализации торможения, электромагнит нормально закрытого клапана – к пороговому устройству, электрически связанному с источником питания и датчиком температуры тормозных механизмов, а выключатель снабжен электромагнитным приводом включения, подключенным к цепи сигнализации торможения. Фрикционные накладки тормозных механизмов жестко закреплены на тормозных дисках, а тормозные колодки выполнены полыми с перегородками внутри, при этом вход тормозных колодок гидравлически связан с насосом устройства охлаждения тормозных механизмов, а выход – с резервуаром с жидкостью.
Отличительными признаками заявляемого колесного транспортного средства является то, что фрикционные накладки тормозных механизмов жестко закреплены на тормозных дисках, а тормозные колодки выполнены полыми с перегородками внутри, при этом вход тормозных колодок гидравлически связан с насосом устройства охлаждения тормозных механизмов, а выход – с резервуаром с жидкостью.
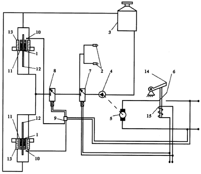
На чертеже представлена принципиальная схема транспортного средства.
Транспортное средство содержит тормозные механизмы 1, устройство жидкостного охлаждения тормозных механизмов, электрическую систему сигнализации торможения и стеклоомыватель 2, включающий резервуар с жидкостью 3, насос 4 и электродвигатель 5 привода насоса, электрически связанный с источником питания через выключатель 6. Двухпозиционный электромагнитный клапан 7 соединен своим выходом с насосом 4, а нормально открытый выход со стеклоомывателем 2, нормально закрытый выход – с устройством охлаждения тормозных механизмов через нормально закрытый электромагнитный клапан 8. При этом электромагнит двухпозиционного клапана 8 подключен к цепи сигнализации торможения, электромагнит нормально закрытого клапана 8 – к пороговому устройству 9, электрически связанному с источником питания и датчиком температуры 10 тормозных механизмов, а выключатель 6 снабжен электромагнитным приводом включения, подключенным к цепи сигнализации торможения. Кроме того, фрикционные накладки 11 тормозных механизмов 1 жестко закреплены на тормозных дисках 12, а тормозные колодки 13 выполнены полыми с перегородками внутри, при этом вход тормозных колодок 13 гидравлически связан с насосом 4 устройства охлаждения тормозных механизмов, а выход – с резервуаром с жидкостью 3.
При нажатии на ручной привод 14 включения стеклоомывателя выключатель 6 замыкается и электродвигатель 5 приводит в действие насос 4, который нагнетает жидкость из резервуара 3 через клапан 7 к форсункам 2. В случае торможения от цепи стоп-сигнала напряжение подается на электромагнит 15, который замыкает выключатель 6. Одновременно клапан 7 разобщает насос 4 и форсунки 2 и сообщает насос 4 с клапаном 8. Если торможение протекает без чрезмерного нагрева тормозных дисков и тормозных колодок, пороговое устройство 9 не подает напряжение на электромагнит клапана 8 и жидкость через тормозные колодки 13 не циркулирует. При длительном торможении температура тормозных дисков и тормозных колодок повышается выше допустимой, пороговое устройство 9, сравнивающее сигнал датчиков 10 с заранее заданной пороговой величиной, подает напряжение на электромагнит клапана 8. Клапан 8 открывается и пропускает жидкость от насоса 4 в тормозные колодки 13, охлаждая их тем самым. После снижения температуры тормозных дисков и тормозных колодок до величины, меньше пороговой, устройство 9 обесточивает электромагнит клапана 8 и подача жидкости через тормозные колодки 13 прекращается.
В результате того, что фрикционные накладки тормозных механизмов жестко закреплены на тормозных дисках, а тормозные колодки выполнены полыми с перегородками внутри, что исключает попадание жидкости на поверхность тормозных дисков и приводит к повышению эффективности торможения и безопасности движения.
Формула изобретения
Колесное транспортное средство, содержащее тормозные механизмы, устройство жидкостного охлаждения тормозных механизмов, электрическую систему сигнализации торможения, стеклоомыватель, включающий резервуар с жидкостью, насос и электродвигатель привода насоса, электрически связанный с источником питания через выключатель, и двухпозиционный электромагнитный клапан, вход которого соединен с насосом, а нормально открытый выход – со стеклоомывателем, нормально закрытый выход – с устройством охлаждения тормозных механизмов через нормально закрытый электромагнитный клапан, причем электромагнит двухпозиционного клапана подключен к цепи сигнализации торможения, электромагнит нормально закрытого клапана – к пороговому устройству, электрически связанному с источником питания и датчиком температуры тормозных механизмов, а выключатель снабжен электромагнитным приводом включения, подключенным к цепи сигнализации торможения, отличающееся тем, что фрикционные накладки тормозных механизмов жестко закреплены на тормозных дисках, а тормозные колодки выполнены полыми с перегородками внутри, при этом вход полости тормозных колодок гидравлически связан с насосом устройства охлаждения тормозных механизмов, а выход – с резервуаром с жидкостью.
РИСУНКИ
MM4A – Досрочное прекращение действия патента СССР или патента Российской Федерации на изобретение из-за неуплаты в установленный срок пошлины за поддержание патента в силе
Извещение опубликовано: 20.04.2007 БИ: 11/2007
|
|