|
|
(21), (22) Заявка: 2002125845/11, 27.09.2002
(24) Дата начала отсчета срока действия патента:
27.09.2002
(43) Дата публикации заявки: 27.03.2004
(45) Опубликовано: 10.04.2006
(56) Список документов, цитированных в отчете о поиске:
RU 2131360 C1, 10.06.1999. SU 1324875 A1, 23.07.1987. SU 1333781 A1, 30.08.1987. RU 2156364 C2, 20.09.2000. JP 61169320 A, 31.07.1986. US 6230505 A, 15.05.2001.
Адрес для переписки:
390014, г.Рязань, Военный автомобильный институт, НИО
|
(72) Автор(ы):
Бовшовский Станислав Зигмундович (RU), Белошистый Андрей Павлович (RU)
(73) Патентообладатель(и):
Военный автомобильный институт (RU)
|
(54) СИСТЕМА ОХЛАЖДЕНИЯ ГИДРОМЕХАНИЧЕСКОЙ ТРАНСМИССИИ И ПОДВЕСКИ ТРАНСПОРТНОГО СРЕДСТВА
(57) Реферат:
Изобретение относится к транспортному машиностроению и касается конструкции систем охлаждения трансмиссии и подвески транспортных средств. Система содержит автономный контур охлаждения гидродинамического трансформатора и планетарной коробки передач, включающий первый радиатор, третью секцию теплообменника и первый насос, автономный контур охлаждения гидрообъемного механизма поворота, включающий второй радиатор, вторую секцию теплообменника и второй насос, автономный контур охлаждения блока гидроамортизаторов, включающий третий радиатор, теплообменник и третий насос, а также автономный контур охлаждения редуктора привода резервных генераторов, включающий четвертый насос и первую секцию теплообменника. Система снабжена первой, второй, третьей и четвертой электромагнитными муфтами и блоком управления включения электромагнитных муфт, а также первым, вторым, третьим и четвертым датчиками температур нагрева жидкостей, расположенными соответственно в контурах охлаждения гидродинамического трансформатора и планетарной коробки передач, гидрообъемного механизма поворота, блока гидроамортизаторов и редуктора привода резервных генераторов. Техническим результатом является снижение затрат мощности на привод насосов контуров охлаждения гидромеханической трансмиссии и подвески. 1 ил. 
Изобретение относится к транспортному машиностроению и конкретно касается конструкции систем охлаждения трансмиссии и подвески транспортных средств.
Известна система охлаждения гидромеханической трансмиссии и подвески транспортного средства [Патент РФ №2131360, МПК 6 В 60 К 11/02, 11/00, В 60 Н 1/32], выбранная в качестве прототипа, содержащая автономный контур охлаждения гидродинамического трансформатора и планетарной коробки передач, включающий первый радиатор и первый насос, привод которого соединен с тяговым двигателем, автономный контур охлаждения гидрообъемного механизма поворота, включающий второй радиатор и второй насос, привод которого соединен с тяговым двигателем, автономный контур охлаждения блока гидроамортизаторов, включающий третий радиатор и третий насос, привод которого соединен с тяговым двигателем и автономный контур охлаждения редуктора привода резервных генераторов, включающий четвертый насос, привод которого соединен с тяговым двигателем, а также теплообменник, включающий первую, вторую и третью секции, выполненные в едином корпусе, внутренние полости которых соединены между собой трубками, а межтрубные полости секций теплообменника разделены перегородками, при этом межтрубная полость первой секции теплообменника соединена входными и выходными каналами с редуктором привода резервных генераторов, межтрубная полость второй секции теплообменника соединена входными и выходными каналами с контуром охлаждения гидрообъемного механизма поворота, межтрубная полость третьей секции теплообменника соединена входными и выходными каналами с контуром охлаждения гидродинамического трансформатора и планетарной коробки передач, а внутренние полости секций теплообменника соединены входными и выходными каналами с контуром охлаждения блока гидроамортизаторов.
Недостатком прототипа являются постоянные затраты мощности на привод насосов контуров охлаждения на всех режимах их работы, в то время как охлаждение контуров достаточно производить только на определенных режимах работы контуров охлаждения трансмиссии и подвески транспортного средства, то есть когда температуры нагрева жидкостей близки к максимальным значениям.
Технический результат направлен на снижение затрат мощности на привод насосов контуров охлаждения гидромеханической трансмиссии и подвески.
Технический результат достигается тем, что система охлаждения дополнительно снабжена первой, второй, третьей и четвертой электромагнитными муфтами, соединенными соответственно с приводами первого, второго, третьего и четвертого насосов; первым, вторым, третьим и четвертым датчиками температур нагрева жидкостей, расположенных соответственно в контурах охлаждения гидродинамического трансформатора и планетарной коробки передач, гидрообъемного механизма поворота, блока гидроамортизаторов и редуктора привода резервных генераторов, а также блоком управления включения электромагнитных муфт, при этом первый, второй, третий и четвертый датчики температур нагрева жидкостей своими выходами связаны со входами блока управления включения электромагнитных муфт, а его выходы связаны соответственно с первой, второй, третьей и четвертой электромагнитными муфтами.
Сопоставительный анализ с прототипом позволяет сделать вывод, что заявляемая система охлаждения гидромеханической трансмиссии и подвески колес транспортного средства отличается тем, что она снабжена дополнительно первой, второй, третьей и четвертой электромагнитными муфтами, первым, вторым, третьим и четвертым датчиками температур нагрева жидкостей и блоком управления включения электромагнитных муфт, что позволяет отключать насосы контуров охлаждения гидромеханической трансмиссии и подвески при низких температурах жидкостей этих контуров и включать их при максимальных температурах.
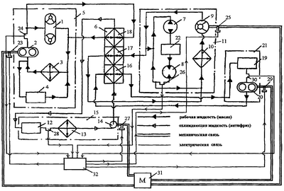
На чертеже представлена схема системы охлаждения.
Система охлаждения гидромеханической трансмиссии и подвески содержит контур 5 охлаждения гидродинамического трансформатора 1 и планетарной коробки передач 4, включающий первый радиатор 3 и первый насос 2, связанный через привод и первую электромагнитную муфту 23 с тяговым двигателем 31 и первый датчик 24 температуры нагрева жидкости, контур 11 охлаждения гидрообъемного механизма поворота, включающий гидронасос 7, гидромотор 8, второй насос 9, связанный через привод и вторую электромагнитную муфту 25 с тяговым двигателем 31, второй радиатор 10, механизм управления 22 и второй датчик температуры нагрева жидкости 26, контур 21 охлаждения редуктора 19 привода резервных генераторов, включающий четвертый насос 20, связанный через привод и четвертую электромагнитную муфту 29 с тяговым двигателем 31 и четвертый датчик 30 температуры нагрева жидкости, контур 15 охлаждения блока 12 гидроамортизаторов, включающий третий радиатор 13 и третий насос 14, связанный через привод и третью электромагнитную муфту 27 с тяговым двигателем 31 и третий датчик 28 температуры нагрева жидкости, теплообменник 6, включающий первую секцию 16, вторую секцию 17, третью секцию 18, выполненные в едином корпусе, внутренние полости которых соединены между собой трубками, а межтрубные полости секций 16, 17 и 18 теплообменника 6 разделены перегородками, при этом межтрубная полость первой секции 16 теплообменника 6 соединена входными и выходными каналами с редуктором 19 привода резервных генераторов, межтрубная полость второй секции 17 теплообменника 6 соединена входными и выходными каналами с контуром 11 охлаждения гидрообъемного механизма поворота, межтрубная полость третьей секции 18 теплообменника 6 соединена входными и выходными каналами с контуром 5 охлаждения гидродинамического трансформатора 1 и планетарной коробки передач 4, а внутренние полости секций 16, 17 и 18 теплообменника 6 соединены входными и выходными каналами с контуром 15 охлаждения блока 12 гидроамортизаторов, а также блок 32 управления включения электромагнитных муфт, входы которого связаны с выходами первого датчика 24 температуры нагрева жидкости, второго датчика 26 температуры нагрева жидкости, третьего датчика 28 температуры нагрева жидкости и четвертого датчика 30 температуры нагрева жидкости, а выходы – с первой электромагнитной муфтой 23, второй электромагнитной муфтой 25, третьей электромагнитной муфтой 27 и четвертой электромагнитной муфтой 29.
Система охлаждения гидромеханической трансмиссии и подвески работает следующим образом.
При прямолинейном движении транспортного средства наиболее теплонапряженным является контур 5 гидродинамического трансформатора 1 и планетарной коробки передач 4. Однако гидродинамический трансформатор 1 может принудительно блокироваться водителем на всех передачах и в этом случае нагреваться жидкость будет только в планетарной коробке передач 4, а в гидродинамическом трансформаторе 1 жидкость будет только охлаждаться, так как при блокировке КПД гидродинамического трансформатора 1 приблизительно равен единице. В этом случае, в режиме охлаждения, в контуре 5 привод насоса 2 отключен от тягового двигателя 31 и насос 2 находится в выключенном состоянии. При разблокированном гидродинамическом трансформаторе 1 и достижении температуры жидкости в контуре 5 максимальной – более 130°С – срабатывает датчик 24 температуры нагрева жидкости. Электрический сигнал (питание электрических элементов системы охлаждения гидромеханической трансмиссии и подвески осуществляется от бортовой сети транспортного средства – на иллюстрации не показано) поступает на вход блока управления 32 включения электромагнитных муфт (микропроцессорный универсальный контроллер), а через его выход – на электромагнитную муфту 23, посредством которой осуществляется передача мощности от тягового двигателя 31 к насосу 2. Таким образом, теплогидравлический поток в контуре 5 проходит по следующему пути: планетарная коробка передач 4, радиатор 3, насос 2, гидродинамический трансформатор 1, межтрубная полость секции 18 теплообменника 6 и планетарная коробка передач 4. Контур 21 охлаждения редуктора 19 привода резервных генераторов в этом случае не работает, так как отключен его насос 20. В режиме охлаждения в этом случае находится контур 11 гидрообъемного механизма поворота, так как нет передачи мощности от гидронасоса 7 на гидромотор 8, так как нет воздействия от водителя на механизм управления 22 и в связи с чем отключен от тягового двигателя 31 его насос 9. При прямолинейном движении транспортного средства по дороге с ровным покрытием (асфальт, бетон) в режиме охлаждения находится также контур 15 блока гидроамортизаторов 12 и, соответственно, насос 14 отключен от тягового двигателя 31. В случае же движения по неровной дороге (булыжник, крупный гравий) контур 15 будет работать в режиме нагрева и при достижении температуры жидкости более 100°С сработает датчик 28 температуры нагрева жидкости. Аналогичным образом электрический сигнал поступает на вход блока управления 32 включения электромагнитных муфт (микропроцессорный универсальный контроллер), а через его выход – на электромагнитную муфту 27, через которую насос 14 приводится в рабочее состояние. В этом случае жидкость в контуре 15 проходит по следующему пути: блок 12 гидроамортизаторов, радиатор 13, насос 14, внутритрубные полости секций 16, 17, 18 теплообменника 6 и возвращается в блок 12 гидроамортизаторов.
Таким образом, на благоприятных режимах работы транспортного средства (движение по ровной дороге с заблокированным гидродинамическим трансформатором 1) контуры 5, 11, 15, 21 охлаждения будут находиться в режиме охлаждения, при этом насосы 2, 9, 14, 20 будут отключены от тягового двигателя 31, то есть жидкости в контурах 5, 11, 15, 21 циркулировать не будут. При движении транспортного средства в неблагоприятных условиях (движение по неровной дороге с незаблокированным гидродинамическим трансформатором) контуры 5 и 15 (контуры 11 и 21 отключены) охлаждения будут находиться в режиме нагрева и жидкости в контурах 5 и 15 будут циркулировать посредством приведенных в рабочее состояние насосов 2 и 14, тогда передача тепла будет осуществляться из нагреваемых контуров 5 и 15 через секции 17 и 18 теплообменника 6 в охлаждаемый контур 11 гидрообъемного механизма поворота. В обоих случаях теплонапряженность нагреваемых контуров будет снижена и исключена работа холостого хода насосов охлаждаемых контуров, а следовательно, и эффективней будет работать в целом такая система охлаждения.
Наиболее неблагоприятный теплонапряженный режим работы транспортного средства будет происходить при совершении машиной поворота. При этом водитель воздействует на механизм управления 22 и тем самым обеспечивает гидравлическую связь между гидронасосом 7 и гидромотором 8. При достижении в контуре 11 максимальной температуры жидкости – более 90°С – срабатывает датчик 26 температуры нагрева жидкости, с выхода которого электрический сигнал поступает на вход блока управления 32 включения электромагнитных муфт (микропроцессорный универсальный контроллер), а через его выход – на электромагнитную муфту 25, посредством которой осуществляется включение насоса 9. В этом случае теплогидравлический поток в контуре 11 будет проходить по следующему пути: гидронасос 7, механизм управления 22, гидромотор 8, радиатор 10, насос 9, секция 17 теплообменника 6 и гидронасос 7. Контуры 5 и 15 будут работать так же, как и при прямолинейном движении, а контур 21 также будет отключен. Хотя режим работы транспортного средства при совершении поворота непродолжителен по времени и жидкость в контуре 11 может и не успеть нагреться и контур 11 будет работать в режиме охлаждения дольше, чем в режиме нагрева.
Возможен случай, когда все контуры 5, 15 и 11 будут работать в режиме нагрева. Однако в этом случае в теплообменнике 6 будет осуществляться теплообмен за счет разности температур нагрева жидкостей в контурах.
При работе двигателя транспортного средства во время стоянки в работу системы охлаждения включается контур 21 редуктора привода резервных генераторов, который работает в режиме нагрева. При достижении максимальной температуры жидкости срабатывает датчик 30 температуры нагрева жидкости. Как и в вышеуказанных случаях электрический сигнал поступает на вход блока управления 32 включения электромагнитных муфт (микропроцессорный универсальный контроллер), а через его выход – на электромагнитную муфту 29. Жидкость в контуре 21 проходит по следующему пути: редуктор 19 привода резервных генераторов, насос 20, секции 16 теплообменника 6 и редуктор 19 привода резервных генераторов. В этом случае тепло от контура 21 передается в теплообменник 6 через секции 17 и 18 в контуры 5, 11 и 15, которые в это время находятся в режиме охлаждения. Во всех случаях работы транспортного средства радиаторы 3, 10 и 13 охлаждают жидкости соответственно своих контуров 5, 11 и 15.
Таким образом, на всех режимах работы транспортного средства производится теплообмен в теплообменнике 6 между гидромеханической трансмиссией и подвеской, передача мощности от тягового двигателя 31 к насосам 2, 9, 14, 20 осуществляется только в режиме нагрева контуров 5, 11, 15, 21 при достижении максимальных температур жидкостей, тем самым более эффективнее осуществляется работа системы охлаждения.
Эффективность охлаждения гидромеханической трансмиссии и подвески повышена, во-первых, за счет суммарного снижения теплонапряженности во всех контурах, так как на всех режимах и в любой промежуток времени какой-либо из контуров будет охлаждаться, а другой (другие) нагреваться, и наоборот; во-вторых, рационально расходуется мощность на привод насосов и тем самым исключена работа их холостого хода, когда соответствующий контур работает в режиме охлаждения.
Формула изобретения
Система охлаждения гидромеханической трансмиссии и подвески транспортного средства, содержащая автономный контур охлаждения гидродинамического трансформатора и планетарной коробки передач, включающий первый радиатор, третью секцию теплообменника и первый насос, привод которого соединен с тяговым двигателем, автономный контур охлаждения гидрообъемного механизма поворота, включающий второй радиатор, вторую секцию теплообменника и второй насос, привод которого соединен с тяговым двигателем, автономный контур охлаждения блока гидроамортизаторов, включающий третий радиатор, теплообменник и третий насос, привод которого соединен с тяговым двигателем, а также автономный контур охлаждения редуктора привода резервных генераторов, включающий четвертый насос, привод которого соединен с тяговым двигателем, и первую секцию теплообменника, межтрубные полости первой, второй и третьей секции которого соединены соответственно входными и выходными каналами с контурами охлаждения редуктора привода резервных генераторов, гидрообъемного механизма поворота, гидродинамического трансформатора и планетарной коробки передач, а внутритрубные полости секций теплообменника соединены с контуром охлаждения блока гидроамортизаторов, отличающаяся тем, что она дополнительно снабжена первой, второй, третьей и четвертой электромагнитными муфтами, соединенными соответственно с приводами первого, второго, третьего и четвертого насосов; первым, вторым, третьим и четвертым датчиками температур нагрева жидкостей, расположенными соответственно в контурах охлаждения гидродинамического трансформатора и планетарной коробки передач, гидрообъемного механизма поворота, блока гидроамортизаторов и редуктора привода резервных генераторов, а также блоком управления включения электромагнитных муфт, при этом первый, второй, третий и четвертый датчики температур нагрева жидкостей своими выходами связаны со входами блока управления включения электромагнитных муфт, а его выходы связаны соответственно с первой, второй, третьей и четвертой электромагнитными муфтами.
РИСУНКИ
|
|