|
(21), (22) Заявка: 2004126886/09, 06.09.2004
(24) Дата начала отсчета срока действия патента:
06.09.2004
(45) Опубликовано: 27.03.2006
(56) Список документов, цитированных в отчете о поиске:
RU 2035833 C1, 20.05.1995. SU 1436227 A1, 07.11.1988. SU 1005248 A1, 15.03.1983. SU 1446673 A1, 23.12.1988. US 5317497, 31.05.1994.
Адрес для переписки:
180000, г.Псков, а/я 314, ООО “АТС-КОНВЕРС”
|
(72) Автор(ы):
Грунин Сергей Федорович (RU)
(73) Патентообладатель(и):
Общество с ограниченной ответственностью “АТС-КОНВЕРС” (RU)
|
(54) СПОСОБ ЗАЩИТЫ ОТ ОДНОСТОРОННЕГО НАСЫЩЕНИЯ ТРАНСФОРМАТОРА ПРЕОБРАЗОВАТЕЛЯ НАПРЯЖЕНИЯ
(57) Реферат:
Изобретение относится к области электротехники. Технический результат заключается в предотвращении одностороннего насыщения силового трансформатора инвертора-преобразователя напряжения при возникновении условий работы, приводящих к асимметрии тока и напряжения, а также упрощение конструкций. Для этого в способе формируют напряжение первой полярности для первого полупериода и напряжение второй, противоположной, полярности для второго полупериода, при этом действующее значение напряжения, формируемого в первый полупериод, делают равным заданной опорной величине, кроме того, измеряют и запоминают среднее значение напряжения, сформированного в первый полупериод, а во второй полупериод формируют напряжение, среднее значение которого равно запомненному среднему значению напряжения, сформированного в предшествующий первый полупериод, причем для измерения действующего и среднего значений напряжений используют текущее напряжение, пропорциональное ЭДС намагничивания сердечника трансформатора, которое снимают с нагруженной на активное сопротивление отдельной измерительной обмотки силового трансформатора. 2 ил. 
Изобретение относится к области электротехники и предназначено для использования в преобразователях постоянного напряжения в переменное.
Известны устройства для преобразования постоянного напряжения в переменное посредством периодического переключения полярности напряжения, подаваемого на первичную обмотку силового трансформатора, с выхода которого снимают переменное напряжение для подключения нагрузки. Они имеют недостаток – возникновение одностороннего насыщения магнитопровода силового трансформатора при изменениях входного напряжения, асимметрии нагрузки или элементов схемы.
Известны способы и устройства устранения этого недостатка с обнаружением магнитного насыщения магнитопровода силового трансформатора при помощи контроля выходного напряжения дополнительно введенного в схему трансформатора тока. В частности, контроль начала насыщения магнитопровода осуществляется путем контроля напряжения на выходе трансформатора тока и определения второй производной от тока в силовом трансформаторе [1]. Однако в преобразователе постоянного напряжения в переменное для такого решения необходимы отдельный трансформаторный датчик тока и сложные быстродействующие средства контроля второй производной.
Известны схемы предотвращения асимметричного насыщения магнитопровода силового трансформатора путем компенсации тока насыщения противоположно направленным воздействием с дополнительным питанием обмотки трансформатора током противоположной полярности [2]. Однако это приводит к усложнению конструкции и в мощных инверторах приводит ухудшению массогабаритных показателей.
Известен способ предотвращения насыщения трансформатора, реализованный в инверторе для работы с емкостной нагрузкой – люминесцентной лампой [3]. Инвертор содержит схемы контроля постоянной и переменной составляющих при управлении транзисторными ключами и средства предотвращения насыщения трансформатора. Недостаток – неудовлетворительные массогабаритные показатели и сложность конструкции.
Известно также использование двух датчиков насыщения для борьбы с насыщением трансформатора, однако это существенно усложняет конструкцию [4].
Ближайшим известным аналогом является патент РФ [5], по которому способ ограничения одностороннего насыщения трансформатора импульсного преобразователя напряжения заключается в том, что выявляют сигнал, пропорциональный току намагничивания трансформатора, сравнивают его с заданным сигналом, пропорциональным максимальному допустимому току намагничивания, и формируют управляющий сигнал, корректирующий режим перемагничивания трансформатора.
Недостаток данного способа заключается в сложности реализации этого способа в конструкции, так как для этого необходим специальный датчик сигнала, пропорционального току намагничивания трансформатора, т.е. требуется выполнять измерение тока в короткозамкнутом витке, охватывающем часть магнитопровода трансформатора, что усложняет конструкцию как самого магнитопровода, так и преобразователя в целом, требующего дополнительного трансформатора тока.
Задача, на решение которой направлено заявляемое изобретение, заключается в предотвращении одностороннего насыщения силового трансформатора инвертора – преобразователя напряжения при возникновении условий работы, приводящих к асимметрии тока и напряжения, а также упрощение конструкций за счет исключения конструктивно сложных функциональных узлов, в которых обычно используют пояс Роговского, или моделирующий трансформатор тока, или иные сложные решения.
Для этого использовано решение, обеспечивающее на выходе преобразователя приближенную стабилизацию действующего значения напряжения с заданными предельными значениями, с предотвращением одностороннего насыщения за счет равенства вольт-секундных площадей выходных напряжений в положительный и отрицательный полупериоды.
Способ защиты от одностороннего насыщения трансформатора преобразователя постоянного напряжения в переменное со стабилизацией действующего значения выходного напряжения заключается в следующем.
Формируют напряжение первой полярности для первого полупериода. Затем формируют напряжение второй, противоположной, полярности для второго полупериода.
Признаки, отличающие этот способ от известных, следующие.
Действующее значение напряжения, формируемого в первый полупериод, делают равным заданной опорной величине.
Кроме того, вычисляют и запоминают среднее значение напряжения, сформированного в первый полупериод.
Во второй полупериод формируют напряжение, среднее значение которого равно запомненному среднему значению напряжения, сформированного в предшествующий ему первый полупериод.
Причем для вычисления действующего и среднего значений напряжений используют текущее напряжение, пропорциональное ЭДС намагничивания сердечника трансформатора, которое снимают с нагруженной на активное сопротивление отдельной измерительной обмотки силового трансформатора.
Это обеспечивает равенство вольт-секундных площадей формируемых напряжений и исключает одностороннее насыщение магнитопровода трансформатора.
Для этого, согласно изобретению, задают опорный сигнал, пропорциональный величине действующего значения напряжения, которую требуется обеспечить на выходе инвертора в течение первого полупериода.
На сопротивлении, подключенном к измерительной обмотке силового трансформатора инвертора, измеряют текущее напряжение, пропорциональное ЭДС намагничивания сердечника трансформатора, и формируют импульс напряжения первого полупериода с первой полярностью.
При этом измеряют текущее напряжение, пропорциональное ЭДС намагничивания сердечника трансформатора, вычисляют его действующее значение, сравнивают результат с упомянутой заданной величиной опорного сигнала и по достижении равенства текущего значения с опорным завершают формирование напряжения первого полупериода с первой полярностью.
Кроме того, вычисляют среднее значение напряжения за первый полупериод и результат сохраняют для использования в процессе формирования импульса напряжения второго полупериода с другой, противоположной, полярностью.
Во второй полупериод формируют второй импульс напряжения, имеющий другую, противоположную, полярность.
При формировании напряжения второго полупериода измеряют текущее напряжение, пропорциональное ЭДС намагничивания сердечника трансформатора, вычисляют его среднее значение, сравнивают результат с сохраненной величиной вычисленного среднего значения напряжения, сформированного за предшествующий первый полупериод, и по достижении равенства завершают формирование второго импульса.
При формировании импульсов последующих периодов все операции повторяют.
В результате этого выполняется равенство средних значений напряжений и вольт-секундных площадей формируемых импульсов первой и второй полярности в течение первого и второго полупериодов, а следовательно, и магнитных потоков в магнитопроводе, что исключает опасность одностороннего насыщения магнитопровода трансформатора.
При этом за действующее значение напряжения EdT1 за первый полупериод Т1 принимается величина, определяемая в соответствии с известной формулой

где е1 – текущее напряжение первого полупериода,
t – время.
Среднее значение Es1 напряжения первого полупериода Т1 выражается формулой

Для вычислений за второй полупериод вместо Т1 и e1 используется Т2 и e2.
Для вычисления этих значений могут быть использованы как известные аналоговые, так и известные цифровые средства.
И в первый полупериод формируют напряжение EdT1, удовлетворяющее условию (1) для действующего значения, и, кроме того, вычисляют среднее значение Es1 и запоминают результат.
Во второй полупериод формируют напряжение

удовлетворяющее условию для среднего значения, чтобы оно было равно ранее запомненной величине Es1 среднего значения напряжения первого полупериода, т.е.

В последующие периоды операции повторяют.
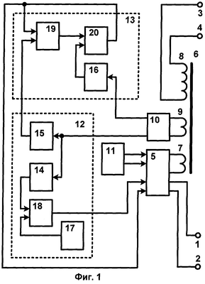
Схемы инвертора-преобразователя постоянного напряжения в переменное по данному способу представлены на фиг.1 и 2, где приняты следующие обозначения элементов и узлов, из которых выполнен инвертор:
1, 2 – вход;
3, 4 – выход;
5 – преобразователь постоянного тока в переменный;
6 – силовой трансформатор;
7 – первичная обмотка;
8 – выходная обмотка;
9 – обмотка измерения ЭДС намагничивания;
10 – распределитель измерительного напряжения первого и второго полупериодов;
12 – канал измерения текущих значений напряжений первого полупериода и вычисления действующего и среднего значений напряжения;
13 – канал измерения текущих значений напряжений второго полупериода и вычисления среднего значения напряжения;
11 – генератор импульсов управления частотой преобразователя 5;
14 – вычислитель действующего значения напряжения первого полупериода;
15 – вычислитель среднего значения напряжения первого полупериода;
16 – вычислитель среднего значения напряжения второго полупериода;
17 – источник опорного напряжения, эквивалентного требуемому действующему напряжению первого полупериода;
18 – компаратор сравнение текущего действующего напряжения первого полупериода с опорным;
19 – запоминающее устройство;
20 – компаратор сравнения текущего среднего напряжения второго полупериода со средним значением напряжения первого полупериода.
Схема по фиг.1 работает следующим образом.
На входы 1, 2 с источника питания инвертора подают постоянное напряжение.
С выходов 3, 4 снимают на нагрузку инвертора переменное напряжение, стабилизированное по величине действующего значения с заданной погрешностью, т.е. лежащее в диапазоне от минимального до максимального значения.
Постоянное напряжение, поступающее на входы 1, 2 с источника питания, первичный преобразователь 5 преобразует в переменное напряжение с заданным периодом. Переменное напряжение с выхода первичного преобразователя 5 подается на силовой трансформатор 6 через первичную обмотку 7.
Выходная обмотка 8 трансформатора 6 соединена с выходными выводами 3, 4 инвертора.
С измерительной обмотки 9 снимают сигнал для измерения текущего значения напряжения, пропорционального ЭДС намагничивания сердечника трансформатора.
Подсоединенная к обмотке 9 распределительная схема 10 содержит активное сопротивление нагрузки обмотки 9 и выпрямитель для раздельной подачи первого и второго полупериодов формируемого напряжения с соответствующих выходов распределительной схемы 10 на каналы 12 и 13 измерения текущих значений напряжений и вычислений. По результатам этих вычислений осуществляется управление раздельным формированием напряжений в первый и второй полупериоды в первичном преобразователе 5.
Частота выходного напряжения инвертора задается генератором периодических импульсов 11, выход которого управляет преобразователем 5. Формирование напряжений первого и второго полупериодов начинается с поступлением импульсов генератора 5, а завершается управляющими сигналами с выходов каналов 12 и 13. С началом формирования напряжений первого и второго полупериодов через обмотку 7 трансформатора начинает протекать ток.
Выходные сигналы первого полупериода с первого выхода распределительной схемы 10 подаются на канал 12 измерения текущих значений напряжений, содержащий два средства измерения текущего напряжения, формируемого в первый полупериод, и вычислений:
– на первый вход вычислителя действующего значения напряжения 14,
– на первый вход вычислителя среднего значения напряжения первого полупериода 15.
Выходные сигналы второго полупериода со второго выхода распределительной схемы 10 подаются на канал 13 измерения текущих значений напряжений и вычислений, содержащий только одно средство вычисления параметров текущего напряжения, формируемого во второй полупериод – на первый вход вычислителя среднего значения напряжения 16.
Вычислители 14, 15, 16 начинают выполнять вычисления с момента начала сигнала, поступающего с соответствующего выхода распределительной схемы 10.
Инвертор содержит источник опорного напряжения 17, которое задает величину действующего значения напряжения, формируемого в первый полупериод; его выход соединен с первым входом компаратора 18, а на второй вход компаратора 18 поступает сигнал с вычислителя действующего значения 14, и выполняется сравнение вычисленного действующего значения напряжения на выходе вычислителя 14 с опорным напряжением источника опорного напряжения 17. При достижении равенства действующего значения напряжения с опорным с выхода компаратора 18 на первый управляющий вход первичного преобразователя 5 поступает сигнал на прекращение формирования напряжения.
Вычислители 14 и 15 после завершения вычислений встроенными средствами автоматически сбрасываются в исходное состояние готовности к следующим вычислениям.
Процессы вычислений напряжений вычислителем среднего значения напряжения 15 и вычислителем действующего значения напряжения 14 начинаются и завершаются одновременно.
Вычисленное среднее значение напряжения с выхода вычислителя 15 поступает на канал 13, – на сигнальный вход средства запоминания среднего значения напряжения – запоминающего устройства 19, где эта величина хранится до завершения процесса формирования напряжения второго полупериода.
Когда выходные сигналы второго полупериода со второго выхода распределительной схемы 10 поступают на первый вход вычислителя среднего значения напряжения 16, последний начинает выполнять вычисления с момента начала сигнала. С выхода вычислителя 16 напряжение, пропорциональное среднему значению напряжения, поступает на первый вход компаратора 20, а на его второй вход подается напряжение с выхода запоминающего устройства 19, которое пропорционально среднему значению напряжения, сформированного в первый полупериод. При равенстве этих напряжений на выходе компаратора 20 формируется импульс, который поступает на второй вход преобразователя 5, и с этим импульсом формирование напряжения второго полупериода завершается. Одновременно с выхода компаратора 20 сигнал подается также на второй вход устройства памяти 19, устанавливая его в исходное состояние готовности к очередному запоминанию.
Вычислительные устройства 14, 15, 16 после каждого завершения вычислений за соответствующий полупериод встроенными средствами автоматически устанавливаются в исходное состояние готовности к очередным вычислениям.
В результате средние значения импульсов, сформированных в первый и во второй полупериоды, равны.
Схема по фиг.2 работает следующим образом.
На входы 1, 2 с источника питания инвертора подают постоянное напряжение.
С выходов 3, 4 снимают на нагрузку инвертора переменное напряжение, стабилизированное по величине действующего значения с заданной погрешностью, т.е. лежащее в диапазоне от минимального до максимального значения.
Постоянное напряжение, поступающее на входы 1, 2 с источника питания, первичный преобразователь 5 преобразует в переменное напряжение с заданным периодом. Переменное напряжение с выхода первичного преобразователя 5 подается на силовой трансформатор 6 через первичную обмотку 7.
Выходная обмотка 8 трансформатора 6 соединена с выходными выводами 3, 4 инвертора.
С измерительной обмотки 9 снимают сигнал для измерения текущего значения напряжения, пропорционального ЭДС намагничивания сердечника трансформатора.
Подсоединенная к обмотке 9 распределительная схема 10 содержит активное сопротивление нагрузки обмотки 9 и выпрямитель для раздельной подачи первого и второго полупериодов формируемого напряжения с соответствующих выходов распределительной схемы 10 на каналы 12 и 13 измерения текущих значений напряжений и вычислений. По результатам этих вычислений осуществляется управление раздельным формированием напряжений в первый и второй полупериоды в первичном преобразователе 5.
Частота выходного напряжения инвертора задается генератором периодических импульсов 11, выход которого управляет преобразователем 5. Формирование напряжений первого и второго полупериодов начинается с поступлением импульсов генератора 5, а завершается управляющими сигналами с выходов каналов 12 и 13. С началом формирования напряжений первого и второго полупериодов через обмотку 7 трансформатора начинает протекать ток.
Выходные сигналы первого полупериода с первого выхода распределительной схемы 10 подаются на канал 12, содержащий два средства вычисления параметров текущего напряжения, формируемого в первый полупериод:
– на первый вход вычислителя действующего значения напряжения 14,
– на первый вход вычислителя среднего значения напряжения 15.
Выходные сигналы второго полупериода со второго выхода распределительной схемы 10 подаются на канал 13, содержащий только одно средство вычисления параметров напряжения, формируемого во второй полупериод – на первый вход вычислителя среднего значения напряжения 16.
Вычислители 14, 15, 16 начинают выполнять вычисления с момента начала сигнала, поступающего с соответствующего выхода распределительной схемы 10. Завершение вычислений и сброс в исходное состояние вычислителей 14, 15, 16 происходит тогда, когда на вторые входы вычислителей поступает сигнал сброс выходов 11.
Инвертор содержит источник опорного напряжения 17, которое задает величину действующего значения напряжения, формируемого в первый полупериод; его выход соединен с первым входом компаратора 18, а на второй вход компаратора 18 поступает сигнал с вычислителя действующего значения 14, и выполняется сравнение вычисленного действующего значения напряжения на выходе вычислителя 14 с опорным напряжением источника опорного напряжения 17. При достижении равенства действующего значения напряжения с опорным с выхода компаратора 18 на первый управляющий вход первичного преобразователя 5 поступает сигнал на прекращение формирования напряжения; кроме того, на вторые входы вычислителей 14 и 15 поступает сигнал сброс с выхода 11 – происходит завершение вычислений и сброс в исходное состояние.
Процессы вычислений напряжений вычислителем среднего значения напряжения 15 и вычислителем действующего значения напряжения 14 начинаются и завершаются одновременно.
Вычисленное среднее значение напряжения с выхода вычислителя 15 поступает на канал 13, – на сигнальный вход средства запоминания среднего значения напряжения – запоминающего устройства 19, где эта величина хранится до завершения процесса формирования напряжения второго полупериода.
Когда выходные сигналы второго полупериода со второго выхода распределительной схемы 10 поступают на первый вход вычислителя среднего значения напряжения 16, последний начинает выполнять вычисления с момента начала сигнала. С выхода вычислителя 16 напряжение, пропорциональное среднему значению напряжения, поступает на первый вход компаратора 20, а на его второй вход подается напряжение с выхода запоминающего устройства 19, которое пропорционально среднему значению напряжения, сформированного в первый полупериод. При равенстве этих напряжений на выходе компаратора 20 формируется импульс, который поступает на второй вход преобразователя 5, и с этим импульсом формирование напряжения второго полупериода завершается. Одновременно с выхода компаратора 20 сигнал подается также на второй вход устройства памяти 19, устанавливая его в исходное состояние готовности к очередному запоминанию.
Вычислительные устройства 14, 15, 16 после каждого завершения вычислений за соответствующий полупериод устанавливаются в исходное состояние готовности к очередным вычислениям сигналами с выходов генератора импульсов 11.
В результате средние значения импульсов, сформированных в первый и во второй полупериоды, равны.
Описанные вычисления и операции могут выполняться средствами аналоговой или цифровой техники.
Фиг.1 и 2 представляют разные варианты выполнения сброса и установки в исходное состояние вычислителей 14-16 и принципиально важных отличий не имеют. В одной схеме сброс в исходное состояние 14, 15, 16 выполняется внутренними цепями, а в другой – от генератора импульсов 11.
Известные способы обычно решают задачу стабилизации напряжения таким образом, чтобы выходное напряжение было равно определенной заданной величине с некоторыми допусками, обычно симметричными относительно требуемого номинала.
Предложенное решение решает задачу стабилизации таким образом, чтобы выходное напряжение находилось в пределах заданных допусков. При этом выходное напряжение может иметь несимметричные допуски относительно задаваемого опорного напряжения, если на выходном трансформаторе имеется неравенство напряжений первого и второго полупериодов, вызванное либо источником питания и элементами схемы, либо нелинейной нагрузкой.
Согласно данному способу коммутации напряжения источника питания величина действующего значения напряжения второго полупериода в общем случае не равна требуемой заданной величине действующего значения напряжения на выходе инвертора в силу неравенства математических функций, описывающих процессы формирования первого и второго импульсов.
Однако для большинства практических приложений погрешности величины действующего напряжения на выходе инвертора по предложенному методу находятся в допустимых пределах.
Для каждой пары импульсов за один период параметры первого импульса точно соответствуют требуемой величине, при которой обеспечивается требуемое действующее значение.
Разница параметров второго импульса и первого импульса приводит к незначительной абсолютной погрешности действующего значения на выходе инвертора по сравнению с известными вариантами обеспечения равенства действующих значений в обоих полупериодах.
Например, при отличии входного напряжения во время формирования второго импульса от входного напряжения во время формирования первого импульса на 20 процентов, действующее значение выходного напряжения отличается от заданной величины не более чем на 5 процентов.
Таким образом, предложенный способ позволяет исключить громоздкие и сложные средства контроля и управления, используемые в известных схемах инверторов с целью предотвращения одностороннего насыщения трансформатора.
Источники информации
1. Патент США № 6617839, Method for detecting current transformer saturation.
2. Патент США № 4017786, Transformer saturation control circuit for a high frequency switching power supply.
3. Патент США № 5317497, Internally excited, controlled transformer saturation, inverter circuitry.
4. Патент РФ № 2027297, МПК Н 02 М 7/539. Преобразователь постоянного напряжения в переменное заданной формы.
5. Патент РФ № 2035833, МПК Н 02 М 7/538. Способ ограничения одностороннего насыщения трансформатора импульсного преобразователя напряжения.
Формула изобретения
Способ защиты от одностороннего насыщения трансформатора преобразователя постоянного напряжения в переменное со стабилизацией действующего значения выходного напряжения, при котором формируют напряжение первой полярности для первого полупериода, и напряжение второй, противоположной, полярности, для второго полупериода, отличающийся тем, что действующее значение напряжения, формируемого в первый полупериод, делают равным заданной опорной величине, кроме того, измеряют и запоминают среднее значение напряжения, сформированного в первый полупериод, а во второй полупериод формируют напряжение, среднее значение которого равно запомненному среднему значению напряжения, сформированного в предшествующий первый полупериод, причем для измерения действующего и среднего значений напряжений используют текущее напряжение, пропорциональное ЭДС намагничивания сердечника трансформатора, которое снимают с нагруженной на активное сопротивление отдельной измерительной обмотки силового трансформатора.
РИСУНКИ
|