|
|
(21), (22) Заявка: 2004119911/04, 29.06.2004
(24) Дата начала отсчета срока действия патента:
29.06.2004
(45) Опубликовано: 27.03.2006
(56) Список документов, цитированных в отчете о поиске:
US 3933574 А, 20.06.1976. RU 2181730 С1, 27.04.2002. SU 726105 А, 05.04.1980. US 3772262 А, 13.11.1973.
Адрес для переписки:
423570, Республика Татарстан, г. Нижнекамск, ОАО “Нижнекамскнефтехим”, Начальнику патентного отдела Ф.Ф. Сафиной
|
(72) Автор(ы):
Иштеряков Александр Данилович (RU), Шияпов Равиль Тагирович (RU), Крекшин Михаил Николаевич (RU), Якушев Юрий Николаевич (RU), Хасанов Нариман Турганович (RU), Гильмутдинов Наиль Рахматуллович (RU), Софронова Ольга Владимировна (RU), Федотов Владимир Иванович (RU), Андреев Владимир Анатольевич (RU), Сальников Сергей Борисович (RU), Беспалов Владимир Павлович (RU), Паутов Павел Григорьевич (RU)
(73) Патентообладатель(и):
Открытое акционерное общество “Нижнекамскнефтехим” (RU), Открытое акционерное общество Научно-исследовательский институт “Ярсинтез” (RU)
|
(54) СПОСОБ ВЫДЕЛЕНИЯ ГАЛОИДИРОВАННОГО БУТИЛКАУЧУКА ИЗ УГЛЕВОДОРОДНОГО РАСТВОРА
(57) Реферат:
Изобретение относится к нефтехимической промышленности, в частности к производству галоидированного бутилкаучука, и может быть использовано на стадии выделения галоидированного бутилкаучука из углеводородного раствора. Выделение галоидированного бутилкаучука из углеводородного раствора осуществляют методом многоступенчатой водной дегазации, включающей стадию образования гранул, окончательную отгонку углеводородов из каучука в нескольких ступенях с последовательным повышением в них давления, снижение давления на последней ступени и эжектирование образовавшейся парогазовой смеси на одну из предыдущих ступеней. Парогазовую смесь из последней ступени перед эжектированием подают в два охлаждаемых парциальных конденсатора, в один из которых поступает исходный раствор галоидированного каучука, направляемый далее в процесс, а в другой – хладагент, количество которого регулируют по заданному давлению или температуре в последней ступени отгонки. Технический результат состоит в сокращении расхода водяного пара в процессе выделения галоидированного бутилкаучука и регулировании параметров на последней ступени отгонки с сохранением заданных технологических параметров на предыдущих ступенях. 2 з.п. ф-лы, 3 табл., 1 ил. 
Изобретение относится к нефтехимической промышленности, в частности к производству галоидированного бутилкаучука, и может быть использовано на стадии выделения галоидированного бутилкаучука из углеводородного раствора.
Известны способы выделения каучуков многоступенчатой водной дегазацией (Патент США №3772262, МПК С 08 D 3/04, 3/06, 5/00, опубл. 13.11.83; патент РФ №2181730, МПК С 08 F 6/06, 6/10, С 08 С 19/12, опубл. 27.04.2002), в которых по ходу процесса в каждой из ступеней производят снижение давления по сравнению с предыдущей ступенью и, следовательно, последовательное снижение температуры процесса.
Это ухудшает кинетику отгонки растворителя из каучука, скорость которой, как известно, пропорциональна температуре, затрудняет организацию наиболее рационального противоточного движения пар – суспензия каучука по ступеням, что, в конечном итоге, приводит к завышенным расходам пара на процесс.
Наиболее близким к предлагаемому является способ выделения каучуков (Патент США №3933574, МПК В 01 D 1/14, 1/26, 1/00, С 07 D 211/00, опубл. 20.01.76), согласно которому на ступенях отгонки последовательно производят повышение давления и температуры, снижая эти параметры на последней ступени, с эжектированием образовавшихся на ней паров на одну из предыдущих ступеней. Этот способ позволяет проводить процесс на промежуточных (между первой и последней) ступенях отгонки при оптимальных для каждой пары каучук – растворитель условиях. Однако поддержание необходимых параметров на последней и первой ступенях ограничивается возможностями эжектирования паров с последней на одну из предыдущих ступеней. При значительных перепадах давления между этими ступенями это приводит либо к увеличению температуры на первой ступени отгонки и, следовательно, к повышению расхода водяного пара на процесс либо к невозможности установить заданные параметры на последней ступени, что отрицательно сказывается на последующей стадии обезвоживания и сушки каучука.
Задачей изобретения является сокращение расхода водяного пара в процессе выделения галоидированного бутилкаучука и регулирование параметров на последней ступени дегазации с сохранением заданных технологических параметров на предыдущих ступенях.
Поставленная задача решается способом выделения галоидированного бутилкаучука из углеводородного раствора методом многоступенчатой водной дегазации, включающим стадию образования гранул, окончательную отгонку углеводородов из каучука в нескольких ступенях с последовательным повышением в них давления, снижение давления на последней ступени и эжектирование образовавшейся парогазовой смеси на одну из предыдущих ступеней, при этом парогазовая смесь из последней ступени перед эжектированием подают в два охлаждаемых парциальных конденсатора, в один из которых поступает исходный раствор каучука, направляемый далее в процесс, а в другой – хладагент, количество которого регулируют по заданному давлению или температуре в последней ступени отгонки.
Образовавшаяся в конденсаторах жидкая фаза может быть направлена в последнюю ступень отгонки.
Парциальные конденсаторы и эжектор могут быть расположены по ходу паров параллельно друг другу.
Использование парциальных конденсаторов на стадии выделения каучуков позволяет снизить нагрузку на пароэжектор и обеспечить возможность экономичного регулирования параметров процесса.
Образовавшаяся в конденсаторах жидкая фаза может быть направлена в последнюю ступень отгонки, что, например, при возможной самотечной организации потока позволяет упростить технологическую схему.
Для уменьшения гидравлического сопротивления потоку парогазовой смеси конденсаторы и эжектор могут быть расположены по ходу паров параллельно друг другу.
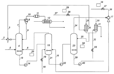
Предлагаемый способ поясняется чертежом, на котором изображена технологическая схема выделения каучука из углеводородного раствора.
На схеме показаны крошкообразователь 1, три ступени дегазации – аппараты 4, 15 и 23, циклон 8, фильтр 11, конденсаторы 12, 26 и 31, эжектор 17, насосы, перекачивающие пульпу, 14, 22 и 40, регулирующие клапаны 19, 28, 33 и 37, приборы автоматического регулирования 20, 29, 34 и 38. Технологические потоки обозначены цифрами.
Способ осуществляется следующим образом.
В крошкообразователь 1 по линии 2 подается водяной пар и по линии 3 – подогретый углеводородный раствор галоидированного бутилкаучука. Образовавшаяся парогазовая смесь с гранулами каучука направляется в аппарат 4 на первую ступень дегазации. Сюда же по линии 5 поступает циркуляционная вода и парогазовая смесь по линии 6 в количестве, достаточном для поддержания необходимой температуры. Парогазовая смесь с унесенными частицами каучука и влаги по линии 7 подается в циклон 8, где унесенные частицы отделяются и возвращаются по линии 9 на первую ступень дегазации. Очищенный поток по линии 10 поступает в фильтр 11 и конденсируется в конденсаторе 12 охлажденной водой 41. После конденсатора 12 разделяются возвратный растворитель, содержащий до 3% воды и водный раствор с содержанием растворителя до 5%. Суспензия галоидированного бутилкаучука в воде по линии 13 насосом 14 подается на вторую ступень дегазации в аппарат 15, в котором поддерживается давление выше, чем на первой ступени. Пар, необходимый для процесса дегазации, подается на эту ступень двумя потоками: по линии 16 в постоянном количестве с эжектора 17, и по линии 18 с регулированием количества системой автоматического регулирования 19 и 20 по заданной температуре в первой ступени дегазации. Суспензию каучука в воде по линии 21 насосом 22 перекачивают на последнюю ступень дегазации в аппарат 23 с пониженным давлением. Образовавшаяся при дросселировании парогазовая смесь, содержащая растворитель и до 7% воды, по линии 24 частично поступает по линии 25 в парциальный конденсатор 26, где конденсируется, нагревая исходный раствор каучука, подаваемый по линии 27 по постоянству расхода (система автоматического регулирования 28 и 29). Нагретый раствор каучука поступает в крошкообразователь. Часть потока парогазовой смеси, подаваемой по линии 30, конденсируется в конденсаторе 31 охлажденной водой, подаваемой по линии 32, количество которой регулируется по давлению в последней ступени дегазации с помощью системы автоматического регулирования 33, 34. Жидкая фаза, содержащая воду и до 5% растворитель, с конденсаторов 26 и 31 объединяется и по линии 35 направляется самотеком в аппарат 23. С конденсатора 31 также отбирается возвратный растворитель. Оставшаяся часть парогазовой смеси сжимается эжектором 17 с помощью водяного пара, подаваемого по линии 36 по постоянству расхода, регулируемого системой автоматического регулирования 37 и 38, и направляется под уровень аппарата 15. Суспензия галоидированного бутилкаучука в воде с низа аппарата 23 по линии 39 с помощью насоса 40 направляется на усреднение.
Пример конкретного выполнения процесса.
Для выделения галобутилкаучуков из раствора в гексане (концентрацией 10 мас.%) с конечным содержанием растворителя в каучуке не более 0,15 мас.% и концентрацией в водной фазе аппаратов около 5 мас.% необходимо в двух первых ступенях трехступенчатой системы дегазации поддерживать следующие параметры:
– давление на первой ступени – 1,6 ата;
– температура на первой ступени, обусловленная содержанием растворителя в каучуке по условиям слипаемости не более 5 мас.% – 98,7°С;
– давление на второй ступени – 2,0 ата;
– температура на второй ступени (равновесная) – 119,4°С;
– концентрация растворителя в образующихся в крошкообразователе гранулах каучука по условиям слипаемости не должна превышать 13 мас.%.
Температуру на последней ступени следует поддерживать в интервале 85-102°С, регулируя ее в зависимости от условий обезвоживания и сушки каучука, обусловленных маркой получаемого продукта.
Для обеспечения этих условий в известном способе необходимо использовать пароэжектор с переменной геометрией. При этом оптимальный коэффициент инжекции в зависимости от давления инжектирования (давления на последней ступени дегазации) выражается формулой:
U=0,0475·ехр(2·Рн),
где Рн – давление на последней ступени, ата.
Показатели процесса по известному способу выделения при различных параметрах на последней ступени приведены в таблице 1.
Как видно из приведенных данных, при обеспечении заданных условий в последней ступени дегазации по известному способу не удается поддерживать оптимальные параметры на первой ступени, что приводит к завышенному расходу пара и охлажденной воды на процесс и необходимости предусматривать мощную систему конденсации погона дегазации после первой ступени – 323 м2/т каучука.
В предлагаемом способе используется эжектор с постоянной геометрией и постоянным расходом рабочего пара, что значительно упрощает узел эжектирования, конденсатор с раствором каучука поверхностью 40 м2/т каучука, конденсатор водяной с поверхностью 20 м2/г каучука.
Показатели процесса по предлагаемому способу приведены в таблице 2.
Показатели процесса по предлагаемому способу с использованием раствора галобутилкаучука в нефрасе с температурой кипения 65-75°С (состав мас.%: 2-метилпентан – 16.5, 3-метилпентан – 11.5, н-гексан – 62.5, метилциклопентан – 3.1, циклогексан – 1.2) приведены в таблице 3.
Результаты показывают, что в необходимом интервале параметров последней ступени предлагаемый способ обеспечивает поддержание заданных условий дегазации при практически постоянном оптимальном расходе водяного пара и значительно меньшем расходе охлажденной воды. К тому же суммарная требуемая поверхность конденсаторов существенно меньше, чем в сравниваемом способе – 171,6 и 323 м2/т каучука, соответственно.
| Таблица 1 |
| Температура в 3-й ступени дегазации |
Давление в 3-й ступени дегазации |
Расход пара в крошкообразователь |
Расход пара в эжектор |
Расход пара на 2-ю ступень дегазации |
Температура в 1-й ступени дегазации |
Общий расход пара |
Расход охлажденной воды |
Общая поверхность конденсаторов |
| °С |
ата |
кг/т каучука |
кг/т каучука |
кг/т каучука |
°С |
кг/т каучука |
м3/т каучука |
м3/т каучука |
| 102 |
1,1 |
3090 |
1800 |
400 |
98,7 |
5290 |
313,9 |
111,6 |
| 93 |
0,8 |
3090 |
4907 |
0 |
104,9 |
7997 |
542,3 |
192,8 |
| 85,5 |
0,6 |
3090 |
9503 |
0 |
108,2 |
12593 |
786,3 |
323 |
| Таблица 2 |
| Температура в 3-й ступени дегазации |
Давление в 3-й ступени дегазации |
Расход пара в крошкообразователь (Поток 2) |
Расход пара в эжектор (Поток 36) |
Расход пара на 2-ю ступень дегазации (Поток 18) |
Температура в 1-й ступени дегазации |
Общий расход пара (Потоки 2+36+18) |
Расход охлажденной воды (Поток 32) |
Общий расход охлажденной воды (Потоки 41+32) |
| °С |
ата |
кг/т каучука |
кг/т каучука |
кг/т каучука |
°С |
кг/т каучука |
м3/т каучука |
м3/т каучука |
| 102 |
1,1 |
2490 |
2400 |
400 |
98,7 |
5290 |
о |
313,9 |
| 93 |
0,8 |
2560 |
2400 |
0 |
98,7 |
4960 |
1,3 |
315,2 |
| 85,5 |
0,6 |
2610 |
2400 |
550 |
98,7 |
5560 |
66,3 |
380,2 |
| Таблица 3 |
| Температура в 3-й ступени дегазации |
Давление в 3-й ступени дегазации |
Расход пара в крошкообразователь (поток 2) |
Расход пара в эжектор (поток 36) |
Расход пара на 2-ю ступень дегазации (поток 18) |
Температура в 1-й ступени дегазации |
Общий расход пара (Потоки 2+36+18) |
Расход охлажденной воды (поток 32) |
Общий расход охлажденной воды (потоки 41+32) |
| °С |
ата |
кг/т каучука |
кг/т каучука |
кг/т каучука |
°С |
кг/т каучука |
м3/т каучука |
м3/т каучука |
| 102 |
1.1 |
2500 |
2380 |
410 |
99.2 |
5290 |
0 |
315 |
| 93 |
0.8 |
2620 |
2380 |
0 |
99.2 |
5000 |
1.2 |
316 |
| 85.5 |
0.6 |
2640 |
2380 |
570 |
99.2 |
5590 |
64.8 |
376 |
Формула изобретения
1. Способ выделения галоидированного бутилкаучука из углеводородного раствора методом многоступенчатой водной дегазации, включающий стадию образования гранул, окончательную отгонку углеводородов из каучука в нескольких ступенях с последовательным повышением в них давления, снижение давления на последней ступени и эжектирование образовавшейся парогазовой смеси на одну из предыдущих ступеней, заключающийся в том, что парогазовая смесь из последней ступени перед эжектированием подают в два охлаждаемых парциальных конденсатора, в один из которых поступает исходный раствор галоидированного каучука, направляемый далее в процесс, а в другой – хладагент, количество которого регулируют по заданному давлению или температуре в последней ступени отгонки.
2. Способ выделения галоидированного бутилкаучука из углеводородного раствора по п.1, отличающийся тем, что образовавшуюся в конденсаторах жидкую фазу направляют в последнюю ступень отгонки.
3. Способ выделения галоидированного бутилкаучука из углеводородного раствора по п.1, отличающийся тем, что конденсаторы и эжектор расположены по ходу паров параллельно друг другу.
РИСУНКИ
|
|