|
|
(21), (22) Заявка: 2002124707/15, 25.01.2001
(24) Дата начала отсчета срока действия патента:
25.01.2001
(30) Конвенционный приоритет:
03.03.2000 (пп.1-43) US 09/517,883
(43) Дата публикации заявки: 27.03.2004
(45) Опубликовано: 20.03.2006
(56) Список документов, цитированных в отчете о поиске:
US 5514220 А, 07.05.1996. RU 2036221 C1, 27.05.1995. WO 9918939 A1, 22.04.1999. US 5725756 A, 01.03.1998.
(85) Дата перевода заявки PCT на национальную фазу:
03.10.2002
(86) Заявка PCT:
US 01/02356 (25.01.2001)
(87) Публикация PCT:
WO 01/66214 (13.09.2001)
Адрес для переписки:
101000, Москва, М.Златоустинский пер., 10, кв.15, “ЕВРОМАРКПАТ”, пат.пов. И.А.Веселицкой, рег. № 11
|
(72) Автор(ы):
ХОРХОТА Стивен Т. (US), САИМ Саид (US)
(73) Патентообладатель(и):
БЁРИНГЕР ИНГЕЛЬХАЙМ ФАРМАСЬЮТИКЛЗ, ИНК. (US)
|
(54) СПОСОБ ЭКСТРАКЦИИ И СПОСОБ ПРОВЕДЕНИЯ РЕАКЦИИ С ИСПОЛЬЗОВАНИЕМ СВЕРХКРИТИЧЕСКИХ ФЛЮИДОВ
(57) Реферат:
В заявке описан способ удаления растворимого материала из различных субстратов, который может найти применение в процессе экстракции и при проведении каталитических реакций. Способ заключается в том, что на субстрат воздействуют сверхкритическим флюидом, в котором указанный материал практически полностью растворяется, а субстрат не растворяется, и давление сверхкритического флюида периодически модулируют между двумя или несколькими уровнями давления, которые выбирают таким образом, чтобы относительная разность между максимальным и минимальным значениями плотности сверхкритического флюида при этих уровнях давления составляла не более приблизительно 30%. Способ позволяет повысить эффективность экстракции, увеличить скорости каталитических реакции и сохранить на соответствующем уровне активность катализатора. 5 н. и 38 з.п. ф-лы, 7 табл., 3 ил. 
ПРЕДПОСЫЛКИ СОЗДАНИЯ ИЗОБРЕТЕНИЯ
Область техники, к которой относится изобретение
Настоящее изобретение относится к способу увеличения скоростей массообмена в плотных флюидах и прежде всего в сверхкритических флюидах. Изобретение относится, в частности, к способу извлечения из материалов растворимых соединений. Настоящее изобретение может найти применение для извлечения из полученного продукта остатков используемых при его изготовлении веществ, например смазочных материалов, используемых для смазки форм при изготовлении капсул, для экстракции из химических и фармацевтических упаковок и лекарственных препаратов определенного материала, остатков растворителей и загрязняющих веществ, для ускорения процесса уноса продуктов реакции и побочных продуктов из пор катализатора в объемную фазу и сохранения активности катализатора и повышения скоростей реакции.
Уровень техники
Метод экстракции обычно используют для фазового перехода различных растворенных веществ из твердого или жидкого состояния в газообразное, жидкое или сверхкритическое состояние. Так, в частности, в настоящее время в промышленности очень широко применяется экстракция растворителями. Известно, однако, что экстракция растворителями обладает целым рядом недостатков, связанных с экологическими проблемами и влиянием на здоровье людей многих используемых для экстракции растворителей, наличием в обработанном материале загрязняющих веществ, образовавшихся в результате воздействия на него самого растворителя, а также с высокими затратами на создание и эксплуатацию оборудования, необходимого для экстракции и дистилляции обычными методами.
В последние годы особенно широкое распространение получили различные методы экстракции, основанные на применении не органических растворителей, а сверхкритических флюидов (СКФ). Сверхкритическим флюидом называют флюид, температура и давление которого одновременно выше критической температуры и критического давления. Необычно высокая растворимость твердых веществ в сверхкритических флюидах впервые была обнаружена в конце девятнадцатого века (Hannay и Hogarth, Proc. Roy. Soc., Лондон А29, 324 (1879)). Фактическая растворимость нелетучих растворенных в СКФ веществ может как минимум в 106 раз превышать растворимость, рассчитанную при одинаковой температуре и давлении для идеального газа.
Используемый наиболее часто в качестве СКФ диоксид углерода (СО2, Тс=304,1 К, Pc=73,8 бар) в обычных условиях является газом. В сверхкритическом состоянии диоксид углерода представляет собой сжатый флюид с высокой плотностью и умеренной температурой. В рабочих условиях такой флюид является относительно безопасным, недорогим и химически не активным. Другие СКФ могут иметь более высокую температуру Тc и более высокое давление Рс и могут обладать определенной химической активностью. В отличие от жидкостей плотность, растворяющую способность или избирательность СКФ можно легко изменять за счет относительно небольшого изменения давления или за счет добавления к нему в относительно небольшом количестве органического растворителя. Увеличение плотности СО2 (за счет изменения давления при температуре 35°С, рассчитанное по уравнению состояния, выведенному специально для СО2) не происходит линейно с увеличением давления. Небольшие изменения давления приводят к значительным изменениям плотности при работе при давлениях, близких к критическому давлению, например при давлении 83 бара, при котором СО2 обладает высокой сжимаемостью. С другой стороны, при высоком рабочем давлении, равном, например, 700 бар, когда СО2 обладает низкой сжимаемостью, сравнительно большое изменение давления не приводит к значительному изменению плотности СО2.
СКФ, который по своей природе является газом, обладает более высоким коэффициентом диффузии и более низким межфазным натяжением, чем обычные жидкости, и может свободно проникать без изменения состояния внутрь пористого материала, в частности в поры катализатора. СКФ, в частности СО2, можно полностью, без всякого остатка извлекать из экстрактора вытяжкой, исключив при этом из технологического процесса операцию сушки.
При обычных для промышленных установок температурах и давлении СКФ можно получать не только из СО2, но и из многих других газов, включая различные углеводороды (в частности, метан, этан, пропан, бутан, пентан, гексан, этилен и пропилен), галогензамещенные углеводороды и неорганические соединения (в частности, аммиак, диоксид углерода, гексафторид серы, хлористый водород, сероводород, закись азота и диоксид серы). Такие СКФ в настоящее время широко используются для экстракции различных соединений, включая алифатические и ароматические углеводороды, органические эфиры неорганических кислот, а также кремнийорганические и металлорганические соединения.
В настоящее время СКФ применяются также как средство очистки. В патенте US 5267455, включенном в настоящее описание в качестве ссылки, рассмотрено несколько примеров применения СКФ для удаления различных веществ из тех или иных материалов, в частности при очистке одежды от остатков масла и извлечения из металлов тетрахлорида углерода. СКФ используются также в качестве экстрагирующих реагентов для удаления асфальта (битума) из смазочных масел, при изготовлении пищевых масел и декофеинированного кофе (Zosel, патент US 3806619).
В настоящее время СКФ используется также в других процессах экстракции, включая процесс вторичного растворения адсорбированного материала (патент US 4061566), процесс получения пористых полимеров, а также при удалении остатков растворителей из различных изделий, изготовленных прессованием, например таблеток (патент US 5287632), и при очистке мономеров и разделении на фракции различных полимеров. Недостатком СКФ, в частности СО2, является, как известно, их ограниченная способность к растворению многих полярных и высокомолекулярных соединений. Именно поэтому они часто используются для очистки материалов или для селективной экстракции.
СКФ используют, кроме того, для кристаллизации (см., например, патенты US 5360478 и US 5389263), а также для тонкого измельчения различных материалов, растворенных в органических растворителях (см., например, патент US 5833891). Тонкое измельчение (микронизация) растворенных материалов возможно также при быстром снижении давления раствора СКФ до величины, при которой находящийся в нем материал становится нерастворимым.
СКФ часто используют в качестве реакционной среды, например для химического осаждения продукта реакции на различные подложки (см., например, патент US 4970093), для окисления органических соединений в воде (Modell, патент US 4338199) и поддержания на должном уровне активности катализаторов (патенты US 4721826 и US 5725756). Так, например, в работе Tiltsher и др. (Angew. Chem. Int. Ed. Engl., 20, с.892 (1981)) описан пористый катализатор, активность которого была восстановлена путем увеличения давления или температуры до уровня, при котором в сверхкритической реакционной смеси происходит вторичное растворение образующих отложения коксующихся соединений. Однако широкого распространения в промышленности использование СКФ для регенерации и дезактивации катализатора не получило, что, возможно, обусловлено низкой по сравнению с другими промышленными методами восстановления активности катализатора активности восстановленного катализатора либо обусловлено тем, что активность восстановленного катализатора не удается поддерживать на требуемом (высоком) уровне в течение достаточно продолжительного периода времени. Широкому использованию СКФ в упомянутых выше целях предположительно препятствуют ограниченная диффузионная способность исходных реагентов и материала, снижающего активность катализатора.
Возможные области применения СКФ рассмотрены также достаточно подробно в работе Mark McHugh и Val Krukonis “Supercritical Fluid Extraction” (“Экстракция сверхкритическими флюидами”) (изд-во Butterworth-Heinmann, 1994).
Несмотря на множество преимуществ, которыми по сравнению с органическими растворителями обладают СКФ, некоторые исследователи обращают внимание и на определенные недостатки, которые присущи обычным методам экстракции с использованием сверхкритического флюида (ЭСКФ). Проблемы, присущие процессам экстракции, основанным на использовании СКФ, связаны с низкой скоростью переноса массы находящегося в замкнутом пространстве вещества в объемную фазу, находящуюся в сверхкритическом состоянии. Скорость экстракции растворенного вещества зависит от скорости его растворения, растворимости и скорости переноса массы растворенного вещества в объемную фазу растворителя. СКФ несмотря на большую по сравнению с жидкостью диффузионную способность обладают ограниченной способностью к быстрому переносу массы экстрагируемого материала из замкнутого пространства в объемную фазу, находящуюся в сверхкритическом состоянии. Неэффективное перемешивание флюида, находящегося в объемной фазе, с флюидом, находящимся в замкнутом пространстве, ограничивает скорость массопереноса по существу скоростью диффузии из раствора растворенного в нем вещества (растворенных в нем веществ). Обычно скорость растворения и скорость массопереноса можно увеличить путем перемешивания объемной фазы с содержащей растворенное в ней вещество фазой с помощью, например, мешалки лопастного типа; однако, в тех случаях, когда растворенное вещество находится в замкнутом пространстве, например в микропорах, пустотах, не до конца закрытых или полностью закрытых объемах, и плохо перемешивается с объемной фазой, существенного повышения скорости массопереноса за счет перемешивания раствора не происходит. В этих случаях скорость массопереноса часто ограничивается скоростью межфазного массообмена между флюидом, находящимся в замкнутом пространстве, и флюидом, находящимся в объемной фазе.
В фармацевтической, химической и других отраслях промышленности часто возникают проблемы, связанные с медленным перемешиванием флюида или смеси флюидов, находящейся в замкнутом пространстве, с находящимся в объемной фазе флюидом или смесью флюидов. Иногда эти проблемы становятся настолько острыми, что приводят к снижению эффективности всего технологического цикла и заметному увеличению производственных расходов и требуют для их разрешения использования других экологически менее безвредных технологических процессов.
Одной из конкретных проблем, с которой приходится сталкиваться в фармацевтической промышленности, является присутствие растворимых загрязняющих веществ в готовых лекарственных препаратах и составах. Часто, например, остатки органических растворителей и смазочных материалов, используемых в процессе изготовления, обнаруживают в имеющих пористую матричную структуру готовых лекарственных препаратах. Такие растворители заполняют микроканалы и, снижая скорость растворения содержащегося в готовой форме лекарственного действующего вещества, препятствуют его попаданию в жидкости желудочно-кишечного тракта.
В различных лекарственных действующих веществах могут также присутствовать растворимые загрязняющие их вещества, которые сами по себе обладают определенной активностью. Известно, кроме того, что твердожелатиновые капсулы, используемые для хранения лекарственных порошков, вводимых пациенту путем ингаляции после прокалывания капсулы, часто не обеспечивают равномерного выхода из капсулы такого порошка. Сравнительно недавно было установлено, что подобный неравномерный выход из капсулы порошка обусловлен наличием в капсуле смазочных веществ и/или пластификаторов, образующих во время изготовления капсулы отложения на ее внутренней поверхности (смазочные вещества, как известно, используют для более легкого снятия готовой оболочки капсулы со специального сердечника-пластификатора, который иногда используют для повышения эластичности капсулы). В настоящее время выпускаются сборные, или разъемные, капсулы, внутреннюю поверхность которых во избежание прилипания к ней лекарственного препарата обрабатывают растворителем смазочного материала (см. патент US 5641510). Такая технология изготовления капсул обладает, однако, целым рядом недостатков, к которым относятся необходимость разъема капсул на две половины при их экстракции и сушке, возможное загрязнение капсул остатками органического растворителя и необходимость сушки оболочки капсул после их обработки растворителем. Очевидно, что экстракция, при которой изготовитель может удалить остатки смазочных веществ из собранных готовых к применению капсул, является более предпочтительной технологической операцией по сравнению с операциями, требующими для экстракции смазочных веществ разборки капсулы на две половины; однако при экстракции обычными методами и низкой скорости массообмена остающееся внутри собранной капсулы смазочное вещество попадает через зазор между корпусом капсулы и плотно одетой на него крышечкой в раствор достаточно медленно и в определенном количестве остается внутри капсулы.
Невозможность экстракции необходимого материала, остатков растворителя или других растворенных загрязняющих веществ из ограниченного твердыми стенками замкнутого объема создает весьма серьезные проблемы и в других областях химии.
В области, так или иначе связанной с химией, хорошо известно, что при проведении каталитических реакций катализатор обычно постепенно теряет свою активность. Потеря активности катализатора обычно связана: (1) с уменьшением количества активных участков на внутренней или внешней поверхности катализатора главным образом из-за отравления катализатора различными соединениями, содержащимися в реакционной системе, (2) со старением катализатора, обусловленным структурными изменениями каталитически активной поверхности (в частности, спеканием, перекристаллизацией и т.д.), (3) с образованием на внешней или внутренней поверхности катализатора отложений слабо летучих веществ (так называемым “коксованием”), обусловленным реакциями, продолжающими протекать в катализаторе по окончании технологического процесса, или нежелательными или вторичными реакциями, протекающими в катализаторе параллельно с основными. Основными методами восстановления активности катализаторов являются кальцинирование (обжиг) и экстракция растворителями. Оба этих метода, однако, имеют определенные недостатки, которые состоят, в частности, в том, что после кальцинирования катализатор в результате старения по истечении некоторого времени снова теряет свою активность, а при экстракции растворителями в реакционную систему попадают посторонние вещества. Особой проблемой является коксование кислотных катализаторов (коксование обычно происходит из-за побочных реакций, в основном реакций полимеризации и циклизации олефинов с использованием кислотных катализаторов, в результате которых образуются высокомолекулярные полициклические соединения, подвергающиеся экстенсивной дегидрогенизации, ароматизации и дальнейшей полимеризации). Из всего сказанного выше вытекает необходимость разработки новых методов эффективного и непрерывного удаления из пор катализатора образующегося в них коксующегося материала.
Общей проблемой является скопление загрязняющих веществ в пустотах или промежутках различных объектов с пористыми поверхностями или соединениями по плотной посадке или в каких-либо иных объектах, так или иначе подверженных разбуханию. Удаление загрязняющих веществ из пустот или промежутков становится особенно сложным в тех случаях, когда загрязняющие вещества защищены от внешнего воздействия очищающего реагента (например, растворителя, или воздействия разрежения, или иного воздействия) ограничивающей промежуток перегородкой.
В патенте US 5514220 на имя Wetmore и др. было предложено повышать эффективность очистки пористых материалов и элементов или устройств, детали которых соединены между собой по плотной посадке, таких как гироскопы, акселерометры, тепловые выключатели, уплотнения клапанов ядерных реакторов, электромеханические устройства, полимерные емкости, специальные объективы, элементы лазерной оптики и пористая керамика, путем увеличения или мгновенного увеличения давления СКФ до величины, превышающей его исходное давление как минимум на 103 бара. При создании в содержащем флюид растворе предлагаемых в этом патенте импульсов давления изменение плотности флюида в пределах от верхнего до нижнего уровня, рассчитанное по формуле

достигает от 45 до 72%. Такое изменение плотности флюида характерно и для других импульсов давления и может быть достигнуто также при плавном изменении (качании) давления. При столь большом изменении амплитуды давления и плотности флюида во время каждого импульса изменения давления большая часть растворенного в растворе вещества вымывается из твердого материала в объемную фазу. Обычно для полной экстракции из твердого материала загрязняющих веществ необходимо несколько раз в импульсном режиме изменить давление флюида, при этом, однако, большое снижение давления сопровождается и большим падением температуры, и прежде всего в тех случаях, когда в качестве флюида используют СО2 с относительно высоким термодинамическим коэффициентом Джоуля-Томпсона. При экстракции с использованием СКФ нельзя достаточно просто работать с таким же глубоким (большим по величине) снижением давления, как при обычной абсорбции (патент US 3594983), основанной на качании давления и использовании не сверхкритических газов низкой плотности, давление и плотность которых периодически меняются с достаточно большой амплитудой в течение сравнительно небольших промежутков времени. При работе с СКФ, который имеет большую по сравнению с обычными газами плотность, удаление из экстракционного аппарата флюида происходит сравнительно медленно в течение достаточно большого промежутка времени. Кроме того, при использовании для экстракции СКФ с высоким термодинамическим коэффициентом Джоуля-Томпсона, таких как СО2, возникают проблемы, связанные с их интенсивным охлаждением, и другие проблемы технологического порядка, которые ограничивают возможность быстрого сброса давления в аппарате и его последующего быстрого нагревания до рабочей температуры.
Очистку импульсами давления с применением СКФ используют также при получении полиэтилена, удаляя путем периодически повторяющегося большого по величине сброса давления с поверхностей теплообмена реактора образующиеся на них отложения полиэтилена (McHugh и Krukonis, 1994, с.191). Периодическое изменение давления с большой амплитудой используют также для повторного растворения адсорбированных веществ в СКФ (патент US 5599381) и для экстракции минералов и углеводородов из трещин подземных месторождений (патенты US 4163580 и US 4059308).
В заявке на патент США 09/157267, на основании которой подана и опубликована международная заявка WO 99/18939, говорится о том, что с помощью СКФ нежелательные материалы, в частности смазочные материалы, которыми при изготовлении капсул смазываются стенки пресс-формы, можно удалять из ограниченных внутренними поверхностями полостей даже готовых капсул после сборки в единое целое обеих половин ее корпуса. В этой заявке описаны различные способы обработки капсул с оболочками, заполненными различными лекарственными препаратами (в частности, препаратом, содержащим по меньшей мере одно действующее вещество и необязательно фармацевтически приемлемый носитель или эксципиент). Капсулы можно изготавливать из самых различных материалов, включая желатин, целлулон или модифицированную целлюлозу, крахмал и модифицированные крахмалы и пластмассы. Подобные капсулы предназначены для введения лекарственного препарата с помощью ингаляторов для сухих порошков, при этом в таком ингаляторе капсула прокалывается, и через образованное отверстие лекарственный препарат при ингаляции попадает в дыхательные пути пациента. СКФ, такой как СО2, обладает характерным сродством с липидным материалом, таким как смазочные вещества, используемые для извлечения оболочки капсулы из пресс-формы, и поэтому может успешно использоваться для экстракции из готовых капсул остатков смазочных веществ. Обработка с использованием СО2 никак не сказывается на цвете, внешнем виде или физических свойствах капсул. При уменьшении количества остающегося в капсуле смазочного вещества уменьшается и количество остающегося в капсуле после ее применения лекарственного препарата и поддерживается на постоянном уровне доза вдыхаемого пациентом лекарства.
Периодическое изменение с большой амплитудой давления/плотности флюида не только повышает эффективность экстракции, но и требует решения определенных технологических проблемы. Одна из таких проблем связана с тем, что глубокое, большое по амплитуде периодическое изменение давления часто сопровождается существенным охлаждением СКФ и экстракционного аппарата. Проблема охлаждения приобретает особую остроту при больших габаритах экстракционного аппарата и прежде всего в тех случаях, когда в качестве СКФ используют СО2, который имеет сравнительно высокий термодинамический коэффициент Джоуля-Томпсона. Охлаждение СКФ и аппарата может отрицательно сказаться на протекании эндотермических реакций, послужить причиной неравномерного распределения температуры внутри аппарата и привести к конденсации или нежелательному выпадению в осадок экстрагируемого материала. При глубоком, большом по амплитуде периодическом изменении давления происходит существенное изменение плотности флюида, его растворяющей способности, температуры и скорости протекания соответствующих реакций (скорость реакции может упасть из-за охлаждения или изменения плотности СКФ). Периодическое охлаждение и нагревание в сочетании с периодическим глубоким, большим по амплитуде сбросом давления может привести к разрушению корпуса работающего под давлением аппарата. Кроме того, периодическое изменение с большой амплитудой давления/плотности обычно должно продолжаться достаточно долго и может привести к потере активности катализатора. Глубокое периодическое снижение давления уменьшает и эффективность экстракции, поскольку экстракция в этом случае не происходит при постоянном давлении, соответствующем максимальной растворяющей способности флюида.
Адиабатическое падение температуры для СО2 можно оценить расчетным путем, используя значение коэффициента Джоуля-Томпсона

где Н означает энтальпию, Т означает температуру, а Р означает давление, опубликованные в справочнике Perry (Perry и Green, Perry’s Chemical Engineering Handbook, 6-е изд., сс.3-109 (1984)). Можно посчитать, что при 50°С сброс давления от 101 бара до давления, при котором изменение плотности, определенное по формуле

составляет 60%, температура падает на 18,3°С. При столь значительном падении температуры практически невозможно быстро снова нагреть работающий под высоким давлением корпус аппарата до температуры, которую он имел до сброса давления. При периодическом изменении давления (и импульсами, и качанием) температура корпуса аппарата может опуститься ниже критической, и в аппарате может образоваться жидкий диоксид углерода (СО2).
Крупные, работающие под высоким давлением корпуса аппаратов обычно имеют толстые стенки и изготавливаются из нержавеющей стали. Корпуса аппаратов, изготовленные из нержавеющей стали, которая обладает низкой теплопроводностью, обычно не нагревают снаружи, и поэтому рабочая температура в аппарате поддерживается за счет предварительного нагрева до соответствующей температуры подаваемых в аппарат флюидов. Поэтому после существенного снижения температуры в аппарате большая часть его корпуса, расположенная рядом с выпускным или расширительным клапаном, в течение определенного промежутка времени остается холодной. Изменение температуры или давления может оказать существенное воздействие на материалы, которые чувствительны к резким изменениям температуры и/или давления. Резкие изменения давления/плотности приводят к ухудшению свойств или разрушению материалов, чувствительных к периодическим глубоким, большим по амплитуде изменениям температуры, давления или плотности флюида. В корпусе аппарата даже при использовании материалов, которые не чувствительны к резким изменениям давления и/или температуры, в результате охлаждения создается неравномерное температурное поле, и растворяющая способность флюида становится разной в разных зонах аппарата. Из-за разной растворяющей способности флюида не удается добиться одинакового по всему объему аппарата содержания в обработанном материале растворенного в нем материала и одинаковой во всем объеме аппарата эффективности экстракции. Материал, в котором содержатся жидкие вещества, которые замерзают при определенной температуре, например вода или другой полярный материал, может в охлажденной до соответствующей температуры зоне аппарата препятствовать свободному доступу к находящемуся в аппарате растворенному материалу.
Значительное изменение плотности даже без резкого снижения температуры само по себе может привести к нежелательным последствиям. Так, в частности, при снижении плотности СО2 на 60%, т.е. от 0,75 г/мл до 0,3 г/мл, растворимость бензойной кислоты при 40°С падает от приблизительно 0,45% до 0,009% (McHugh и Krukonis, с. 369). При столь значительном уменьшении растворимости находящееся в растворе вещество просто может выпасть в осадок.
Периодическое, большое по амплитуде изменение давления и плотности нельзя использовать для поддержания активности катализаторов, поскольку значительное изменение амплитуды колебаний плотности, необходимое для удаления из катализатора образующихся в результате коксования соединений, невозможно реализовать достаточно быстро для того, чтобы удаление из ячеистой структуры (формы) или матрицы катализатора продуктов побочных реакций успело произойти до образования в ней после соответствующих превращений нежелательного, нерастворимого материала. Такие изменения могут привести к существенному, нежелательному изменению скорости протекания реакций и оказывать неблагоприятное влияние на их селективность.
Рассмотренные выше примеры свидетельствуют о том, что и периодическое плавное изменение (качание) давления, и импульсное изменение давления, обеспечивающее достижение необходимого результата при использовании не сверхкритических жидкостей, не может быть использовано при работе с СКФ, таким как СО2. Известные в настоящее время технологические процессы, в которых используются не сверхкритические жидкости, в частности процесс адсорбции с периодическим изменением давления, требуют сравнительно больших изменений амплитуды давления и плотности и не дают необходимого эффекта при модуляции давления со сравнительно небольшими изменениями давления и плотности.
С учетом всего сказанного выше можно сделать вывод о существовании в настоящее время необходимости в повышении эффективности межфазного массообмена между флюидами, находящимися в замкнутом пространстве, и СКФ, находящимся в объемной фазе, и в разработке эффективного способа экстракции загрязняющих материалов, находящихся в этом замкнутом пространстве, лишенного ограничений, присущих известным способам. Предпочтительно, чтобы экстракция по этому способу происходила при сравнительно небольшом изменении плотности СКФ в условиях незначительного охлаждения корпуса аппарата, без заметного изменения скоростей реакций, при небольшом количестве выпадающего в осадок экстрагированного материала, реагентов или продуктов, без всякого заметного повреждения, разрушения или потери свойств чувствительного к изменениям температуры и давления материала и при минимальных усталостных напряжениях, возникающих во время работы в корпусе аппарата, в котором происходит экстракция. Процесс предпочтительно проводить в непрерывном режиме в области максимального давления, где растворяющая способность СКФ и концентрация растворенного в СКФ материала могут быть наивысшими.
КРАТКОЕ ИЗЛОЖЕНИЕ СУЩНОСТИ ИЗОБРЕТЕНИЯ
В настоящем изобретении предлагается новый, обладающий определенными преимуществами и основанный на использовании содержащих СКФ растворителей способ растворения находящегося в замкнутом пространстве материала и эффективного массообмена с находящимся в объемной фазе флюидом. При осуществлении предлагаемого в изобретении способа экстракции материалов периодически модулируют с соответствующей частотой давление/плотность СКФ между верхним и нижним значениями в относительно узком диапазоне изменения плотности флюида. Предлагаемый способ повышает скорость экстракции и обеспечивает более эффективный контроль над скоростью переноса материалов в экстрагирующий флюид без всяких ограничений, присущих известным способам. Неожиданно было установлено, что эффективность предлагаемого в изобретении способа как минимум в 7 раз превышает эффективность обычного предусматривающего использование СКФ способа экстракции материала, такого как растворители или полимеры, из замкнутого объема, в частности из закрытых бутылок, которые не поддаются экстракции обычными методами. Неожиданно было установлено также, что предлагаемый в изобретении способ обеспечивает возможность эффективной экстракции сравнительно больших количеств материала и поэтому может использоваться не только как способ очистки для экстракции загрязняющих веществ, но и как способ экстракции больших количеств растворенного материала. Предлагаемый в изобретении способ позволяет найти новое применение СКФ, которые в соответствии с этим способом можно использовать для экстракции материала, находящегося в объеме в различных емкостях (бутылках, бочках и шприцах), которые по существу не подлежат такой обработке при постоянном давлении и до сих пор не обрабатывались другими методами экстракции СКФ, основанными, в частности, на импульсном или плавном периодическом изменении (качании) давления. В соответствии с предпочтительным вариантом осуществления предлагаемого в изобретении способа такой материал экстрагируют путем сравнительно небольших модуляций давления и плотности флюида. Предлагаемый в изобретении способ, который может найти применение не только для экстракции различных материалов, но и для восстановления активности катализаторов, позволяет существенно расширить область возможного использования СКФ.
Многие исследователи, занимавшиеся ранее проблемами, решению которых посвящено настоящее изобретение, полагали, что модулирование давления с относительно небольшой амплитудой не может оказать положительного влияния на эффективность массообмена главным образом потому, что для них было неочевидно, что относительно небольшие, но повторяющиеся изменения плотности флюида могут оказать заметное влияние на процессы массообмена. В результате проведенных экспериментальных и модельных исследований неожиданно было установлено, что способ удаления из матриц (форм) растворенного материала путем модуляции давления может оказаться даже более эффективным, чем рекомендуемый в настоящее время способ экстракции путем импульсного или плавного периодического изменения (качания) давления, и при этом не связанным со множеством ограничений, присущих известным в настоящее время способам. Следует также отметить, что в настоящее время отсутствуют какие-либо сведения о возможности использования импульсного изменения или качания давления для повышения скоростей каталитических реакций и непрерывного поддержания на высоком уровне активности катализатора и что предлагаемый в изобретении способ позволяет решить эти задачи достаточно эффективно и в полном объеме.
Не ограничиваясь какой-либо конкретной теорией, можно предположить, что эффективность и преимущества предлагаемого в изобретении способа обусловлены эффективным конвективным истечением экстрагируемого материала из матрицы (формы) при каждом снижении давления и эффективным конвективным течением СКФ, содержащего меньшее количество растворенного материала, в матрицу при каждом повышении давления. Такое повторяющееся в разных направлениях движение материала и СКФ сопровождается перемешиванием СКФ и возникновением турбулентности в замкнутом объеме матрицы (формы) и, как следствие этого, увеличением скорости экстракции материала из субстрата (носителя катализатора). Эффективности экстракции способствует также высокая частота модуляции, при которой происходит распространение перемешивающих эффектов внутри матрицы. Таким образом, скорость экстракции соединений, растворяемых в содержащей СКФ фазе, находящейся в замкнутом объеме матрицы, зависит главным образом от эффективности конвективного движения флюида внутрь матрицы (формы) и обратно, а не только от медленного диффузионного течения, обеспечивающего перенос растворенного вещества из СКФ, находящегося в матрице (форме), в СКФ, находящийся в объемной фазе.
Было установлено, что при сравнительно небольших по амплитуде модуляциях давления и сравнительно высоких частотах, коррелированных с относительно небольшими изменениями плотности флюида и не оказывающих заметного воздействия на свойства флюида и состояние корпуса аппарата, возникает интенсивное конвективное течение флюида. С учетом того, что СКФ обладает такой же, что и газ, сжимаемостью и диффузионной способностью и такой же, что и жидкость, растворяющей способностью, предлагаемый в изобретении способ, основанный на модуляции давления, обеспечивает при сравнительно небольшом увеличении давления принудительное течение СКФ из объемной фазы в замкнутое пространство, а при сравнительно небольшом снижении давления – принудительное течение небольшой части содержимого замкнутого пространства в находящийся в объемной фазе флюид. Периодическая модуляция давления является, таким образом, средством, обеспечивающим повторяющееся перемешивание обедненной растворенным веществом фазы находящегося в объемной фазе флюида с богатой растворенным веществом фазой находящегося в замкнутом пространстве флюида, и, как следствие этого, средством, повышающим эффективность экстракции.
Было установлено далее, что использование сравнительно небольших по амплитуде модуляций давления/плотности при сравнительно высоких частотах увеличивает гибкость в работе и может повысить при высоком выходе эффективность экстракции, не ограниченной при этом многочисленными проблемами, возникающими при качаниях давления с большой амплитудой. Высокой эффективности экстракции можно добиться за счет регулирования амплитуды и частоты сравнительно небольших изменений давления/плотности. Эффективность экстракции при работе по предлагаемому в изобретении способу может быть даже более высокой, чем при использовании больших по амплитуде импульсов давления. Настоящее изобретение может найти применение в реакционных системах с пористыми катализаторами. Использование в таких реакционных системах предлагаемого в изобретении способа позволяет решить множество проблем, связанных, в частности, с коксованием катализатора и неадекватными скоростями реакций.
От амплитуды модуляций плотности флюида зависят амплитуда флуктуаций его растворяющей способности и его физические свойства, а также скорость реакций и степень адиабатического охлаждения. В отличие от известных способов при осуществлении предлагаемого в настоящем изобретении способа плотность и физические свойства обрабатывающего флюида при модуляции давления существенно не меняются. Движущей силой, под действием которой в предлагаемом в изобретении способе происходит процесс массообмена, являются сравнительно небольшие изменения плотности. В отличие от известных способов экстракции, связанных с импульсным изменением давления или связанных с изменением давления способов очистки, при осуществлении предлагаемого в изобретении способа изменения плотности флюида постоянно поддерживаются на сравнительно небольшом уровне, и поэтому на каждом периоде изменения давления из матрицы (формы) удаляется сравнительно небольшое количество флюида. При относительно небольших по сравнению с известными способами изменениях плотности частота модуляции давления может быть достаточно высокой и постоянно поддерживаемой на уровне частоты, соответствующей максимальной плотности, при которой растворяющая способность флюида является максимальной. Контролируя и увеличивая частоту модуляций плотности, можно обеспечить более эффективную, чем при качании или импульсном изменении давления, экстракцию растворенного материала из нерастворимой матрицы (формы).
Было установлено, что модуляции давления, при которых плотность флюида изменяется в пределах не более 5% от самого верхнего до самого нижнего значения, могут оказаться достаточными для существенного увеличения эффективности экстракции по сравнению с обычным способом использования СКФ при фактически постоянном давлении. В зависимости от свойств флюида, свойств растворенного вещества, особенностей экстрагируемой матрицы (формы), параметров системы и особенностей технологического процесса изменение плотности может достигать 30%. Относительное изменение плотности в пределах 30% эквивалентно флуктуациям плотности флюида и его растворяющей способности на величину, приблизительно равную ±15% от их среднего значения. Такое относительное изменение плотности намного меньше изменений, используемых в настоящее время в процессе экстракции, и поэтому существенно меньше по сравнению с обычными способами влияет на свойства флюида. Было установлено, например, что при 50°С снижение давления от 101 бара до величин, при которых относительное изменение плотности составляет 5% и 30%, приводит к падению адиабатической температуры только на 0,9°С и 6,8°С соответственно. Для сравнения можно отметить, что при изменении плотности на 60% температура флюида падает на 18,3°С. Таким образом, экстракция предлагаемым в изобретении способом модуляции давления не сопровождается большим падением или изменением температуры и лишена связанных с этим недостатков.
Предлагаемый в изобретении способ позволяет гибко регулировать частоту модуляции, продолжительность экстракции, а также ее эффективность и не сопровождается заметным отрицательным влиянием на свойства флюида. Предлагаемый в изобретении способ не приводит к большим изменениям температуры при снижении давления и поэтому не вызывает повреждения чувствительных к изменениям температуры материалов. Причем целесообразно модуляцию давления повторять до удаления из субстрата более 50% материала, предпочтительно более 75%. При этом следует учитывать, что субстрат чувствителен к большим изменениям давления, температуры или плотности.
Одним из объектов настоящего изобретения является конкретный способ удаления материала из закрытых или почти закрытых матриц (форм), таких как твердожелатиновые капсулы, бутылки, пузырьки, шприцы и бочки. В обычных условиях эффективность экстракции различных веществ из таких форм обычно ограничена низкой скоростью диффузии экстрагируемого материала через имеющие небольшое поперечное сечение каналы или поры. В этом отношении в настоящем изобретении предлагается новый способ использования СКФ, предпочтительно СО2, способствующий более эффективному прохождению экстрагируемого материала из матриц (форм) в объемную фазу, находящуюся в сверхкритическом состоянии. Преимущества использования вместо органических растворителей нетоксичных СКФ, таких как СО2, связаны с проблемами загрязнения окружающей среды, на которую СО2 не оказывает вредного воздействия. СКФ, такие как СО2, обладают высокой сжимаемостью и диффузионной способностью в широком диапазоне давлений и поэтому легко проникают без всякого изменения фазового состояния в небольшие пустоты и каналы. Извлекать из СО2 экстрагированный материал можно путем снижения давления с соответствующим расширением СО2 до газообразного состояния и одновременной конденсацией или выпадением в осадок экстрагированного материала.
В одном из вариантов осуществления изобретения предлагается способ экстракции материалов из субстрата, заключающийся в том, что
а) на субстрат воздействуют СКФ, в котором указанный материал практически полностью растворяется, а субстрат не растворяется, и
б) периодически модулируют давление СКФ в интервале между двумя или несколькими значениями давления, выбранными таким образом, чтобы при модуляциях давления относительная разница между верхним и нижним значениями плотности не более приблизительно 30%. Предпочтительно модулировать давление по меньшей мере 5 раз, более предпочтительно по меньшей мере 20 раз, наиболее предпочтительно по меньшей мере 50 раз. Наиболее предпочтительно, чтобы разница между верхним и нижним уровнями плотности составляла не более приблизительно 5%.
В другом варианте в изобретении предлагается способ экстракции материалов из различных субстратов, таких как пористый материал, пробирки (трубки) небольшого диаметра, пузырьки, шприцы, бутылки и бочки, заключающийся в том, что
а) на субстрат воздействуют СКФ, в котором один или несколько материалов практически полностью растворяются, а субстрат не растворяется, и
б) периодически модулируют давление СКФ в интервале между двумя или несколькими значениями давления таким образом, чтобы изменение плотности составляло не более 30%.
Субстрат представляет собой пористую структуру, выбранную из порошков, адсорбентов и абсорбентов.
Предпочтительно, чтобы относительное изменение плотности в интервале между верхним и нижним значениями составляло не более приблизительно 5%, при этом модулировать плотность следует по крайней мере 5 раз, более предпочтительно свыше 20 раз, наиболее предпочтительно свыше 50 раз.
Согласно еще одному варианту в изобретении предлагается способ обработки твердожелатиновых капсул, капсул из целлюлозы, модифицированного крахмала, модифицированного ячеистого крахмала или пластмассовых капсул, которые предназначены для хранения сухих порошковых лекарственных препаратов и внутренняя поверхность которых покрыта растворимым в СКФ материалом, заключающийся в том, что
а) на капсулу воздействуют СКФ, в котором растворимый в СКФ материал по существу растворяется, а субстрат не растворяется, и
б) периодически модулируют давление СКФ в интервале между двумя или несколькими значениями давления, при которых относительная разница между наивысшим и наименьшим значениями плотности флюида составляет не более приблизительно 30%.
Разница между самым верхним и самым нижним уровнями плотности предпочтительно должна составлять менее приблизительно 5%, а давление следует модулировать по крайней мере 5 раз, более предпочтительно свыше 20 раз, наиболее предпочтительно свыше 50 раз.
Еще одним объектом изобретения является способ поддержания активности катализаторов, которая уменьшается в результате преобразования продуктов, растворимых в СКФ, в побочные продукты реакции, которая катализируется указанным катализатором, заключающийся в том, что
а) на катализатор воздействуют СКФ, в котором растворимый в СКФ основной продукт и побочные продукты практически полностью растворяются, а катализатор и его носитель не растворяются, и
б) периодически модулируют давление СКФ в интервале между двумя или несколькими значениями давления, при которых относительная разница между верхним и нижним значениями плотности не должна превышать 30%. Предпочтительно, чтобы относительная разница между верхним и нижним уровнями плотности составляла не более приблизительно 5%.
КРАТКОЕ ОПИСАНИЕ ЧЕРТЕЖЕЙ
На прилагаемых к описанию чертежах показано:
на фиг.1 – схема обычной экстракционной установки, в которой используется сверхкритический флюид,
на фиг.2 – построенные на основании расчетов графики изменения во времени содержания смазочного вещества в капсуле для различных режимов модуляции давления и
на фиг.3 – график изменения во времени давления, полученный при проведении эксперимента с модуляцией давления в диапазоне от 159 до 186 бар.
ПРЕДПОЧТИТЕЛЬНЫЕ ВАРИАНТЫ ОСУЩЕСТВЛЕНИЯ ИЗОБРЕТЕНИЯ
Настоящее изобретение позволяет решить многие из проблем, присущих известным в настоящее время способам экстракции и сохранения активности катализатора. В настоящем изобретении предлагаются способы контроля скорости экстракции, скорости реакции и другие аналогичные способы, основанные на соответствующем (наиболее оптимальном) выборе амплитуды модуляций и скорости изменения давления. Предлагаемый в изобретении способ позволяет по сравнению с известными способами как минимум в 7 раз увеличить эффективность экстракции.
При создании изобретения было обнаружено, что соответствующий выбор амплитуды модуляций давления/плотности, а также скорости изменения давления/плотности позволяет регулировать количество флюида, попадающего из матрицы (формы) в объемную фазу, и количество СКФ, принудительно попадающего из объемной фазы внутрь матрицы (формы). При достаточно большой продолжительности модуляции и/или небольшой амплитуде изменения давления/плотности можно обеспечить адекватное время, необходимое для эффективного перехода экстрагируемого материала из объемной фазы в находящийся в матрице (форме) флюид и его обратного перехода в объемную фазу из находящегося в матрице (форме) флюида. Скорость экстракции или реакции можно регулировать за счет выбора соответствующих значений амплитуды, частоты и продолжительности таких модуляций.
Предлагаемый в изобретении способ ускоряет процесс уноса необходимых продуктов реакции из пор катализатора, в которые при возрастании давления из объемной фазы попадает СКФ. При этом увеличивается выход необходимых продуктов реакции и повышается ее селективность. Предлагаемый в изобретении способ можно с успехом использовать вне зависимости от того, какой материал (дезактивирующий катализатор или нет) получают в результате каталитической реакции.
Предлагаемый в одном из вариантов осуществления изобретения способ, обеспечивающий возможность двустороннего перехода из матриц (форм) и в них различных веществ, обычно эффективно не экстрагируемых флюидом, позволяет использовать метод экстракции СКФ (ЭСКФ) и метод проведения различных реакций с использованием СКФ в тех областях, где до настоящего времени эти методы практически не применялись. Предлагаемый в этом варианте изобретения способ повышает эффективность использования СКФ и создает предпосылки для их более широкого применения в различных технологических процессах, таких, например, как экстракция растворимого материала из капсул, пузырьков, шприцов, закрытых сосудов и т.д.
Предлагаемый в изобретении способ может найти применение в условиях, близких к критическим, и в сверхкритических условиях в диапазоне температур, которые приблизительно в 0,8-2,0 раза кратны температуре Тс (где Тс представляет собой критическую температуру флюида в градусах Кельвина), и в диапазоне давлений, которые приблизительно в 0,5-30 раз кратны давлению Рс (где Рс представляет собой критическое давление флюида). Экстракцию предпочтительно проводить в диапазоне температур приблизительно от 1,0 до 1,1 Тc и в диапазоне давлений приблизительно от 1 до 10 Рс. Экстракцию СО2 предпочтительно проводить в диапазоне температур приблизительно от 31 до 80°С и в диапазоне давлений приблизительно от 74 до 700 бар. Процесс экстракции может протекать и в изотермических, и в неизотермических условиях. При изменении давления от верхнего уровня до нижнего плотность СКФ не должна, как правило, падать более чем на 30%. Более предпочтительно, чтобы при изменении давления относительная разница между верхним и нижним значениями плотности флюида не превышала 5%.
Количество периодов модуляции давления/плотности в предлагаемом в изобретении способе зависит от конкретных условий. Однако в любом случае при осуществлении предлагаемого в изобретении способа модулировать давление/плотность следует как минимум дважды. Регулировать давление/плотность в процессе модуляции можно автоматически или вручную. Предпочтительно регулировать давление автоматически с помощью соответствующим образом открываемого и закрываемого клапана. Волна изменения давления при его модуляции может иметь синусоидальную, квадратную или иную форму. В процессе экстракции и амплитуду, и частоту модуляций давления/плотности можно при необходимости менять в соответствующих пределах. Частота увеличения давления и частота снижения давления на каждом этапе описанного выше процесса также зависит от конкретных условий. В процессе работы можно также менять и время, в течение которого флюид находится под максимально высоким и минимально низким давлением, при которых соответственно верхнего и нижнего предельного значения достигает и плотность флюида, т.е. можно менять время выдержки при максимальном и минимальном значениях давления/плотности.
В описанных выше процессах можно использовать любой приемлемый СКФ, включая (но не ограничиваясь только ими) закись азота, гексафторид серы, трифторметан, тетрафторметан, этан, этилен, пропан, пропанол, изопропанол, пропилен, бутан, бутанол, изобутан, изобутен, гексан, циклогексан, бензол, толуол, о-ксилол, аммиак, воду и их смеси. Предпочтительно в качестве СКФ использовать СО2. Под “сверхкритическим флюидом” (СКФ) понимается вещество или смесь веществ, температура и давление которого(-ой) превышают критические. Термин “сверхкритический флюид” в контексте настоящего изобретения относится также к флюиду, который используется в близких к критическим или в сверхкритических условиях.
Оптимальный состав реакционной смеси на основе СКФ зависит от конкретных реагентов, продуктов реакции и промежуточных соединений. К любым СКФ можно добавить органические модификаторы растворимости, изменяющие их растворяющие свойства, включая (но не ограничиваясь только ими) этанол, метанол, ацетон, пропанол, изопропанол, дихлорметан, этилацетат, диметилсульфоксид и их смеси. Органические модификаторы используют предпочтительно при сравнительно низких концентрациях (0-20%). К СКФ можно также в различных пропорциях добавлять легкие газы, такие как N2, О2, Не, воздух, Н2, СН4 и их смеси, которые изменяют экстрагирующие свойства СКФ или их способность к переносу различных веществ. Методы определения этих параметров СКФ хорошо известны специалистам в данной области.
Настоящее изобретение может найти самое широкое применение и в фармацевтической промышленности, и в различных отраслях химической промышленности.
В качестве примеров возможного применения изобретения в фармацевтической и химической промышленности можно, в частности, назвать следующие:
1) Экстракция используемых при изготовлении капсул смазочных веществ из твердожелатиновых капсул (описанный выше способ позволяет, например, ускорить действие лекарственного препарата и добиться одного и того же эффекта при его многоразовом применении), а также другого материала из закрытых капсул с твердой оболочкой (включая растворители или другой растворимый материал).
2) Экстракция материала из открытых, закрытых или не полностью закрытых пузырьков с лекарственными препаратами (например, пузырьков, сообщающихся с окружающей средой каналами с ограниченным поперечным сечением, при этом возможность экстракции растворителей из пузырьков может оказаться особенно целесообразной в тех случаях, когда находящееся в растворе лекарство пациент должен применять в виде порошка отдельными микродозами, периодически отмерять которые внутри пузырька с необходимой точностью практически невозможно). Предлагаемый в изобретении способ экстракции может оказаться весьма эффективным при лечении сильнодействующими лекарственными препаратами, которые из-за очень небольшого количества применяемого действующего вещества невозможно выпускать в виде таблеток или других подобных лекарственных форм. Такие сильнодействующие лекарства можно выпускать в пузырьках в растворенном виде и применять после экстракции из пузырька растворителя предлагаемым в изобретении способом фактически чистое лекарство, оставшееся в пузырьке в твердом или жидком виде.
3) Экстракция растворимых материалов, в частности органических соединений, из пористых матриц (форм) (экстракция таких органических соединений может, в частности, повысить скорость растворения оставшихся в пористой матрице тонко диспергированных в ней лекарственных действующих веществ с низкой биодоступностью).
4) Экстракция лекарственных или химических веществ из натуральных или синтетических продуктов, которые не удается эффективно экстрагировать обычными методами ЭСКФ.
5) Экстракция материалов из открытых, закрытых или почти закрытых бочек, бутылок, шприцев и других емкостей (экстрагируемый из таких емкостей материал может содержать различные загрязняющие вещества, растворители и другие опасные материалы, например выпавший в осадок радиоактивный материал). Предлагаемый в изобретении способ обеспечивает возможность эффективной экстракции материала в сравнительно больших количествах и поэтому может найти применение не только для экстракции загрязняющих веществ в различных процессах очистки, но и для экстракции объемных количеств растворенного материала. Предлагаемый в изобретении способ открывает новые возможности по применению СКФ для экстракции находящегося в объеме материала из таких объектов как бутылки, бочки и шприцы, которые являются по существу непроницаемыми для экстракции СКФ при постоянном давлении и до настоящего времени не подвергались экстракции другими способами, основанными, в частности, на импульсном или плавном периодическом изменении (качании) давления. В соответствии с настоящим изобретением такой материал экстрагируют предпочтительно при сравнительно небольших модуляциях давления и плотности. Предлагаемый в изобретении способ можно использовать для экстракции растворителя с внутренней поверхности емкости, оставляя на ней (поверхности) необходимое покрытие или выпавший в осадок материал. Предлагаемый в изобретении способ, при котором материал переносится в СКФ, можно также использовать для добавления некоторых соответствующих веществ в содержимое емкости. Если емкость не имеет канала, через который в него можно залить СКФ, и если такая емкость при этом должна остаться целой после воздействия на нее СКФ, в этой емкости следует просверлить одно или несколько небольших отверстий, через которые внутрь остающейся практически целой емкости мог бы попасть СКФ. Такое использование предлагаемого в изобретении способа может оказаться особенно целесообразным при экстракции различных материалов из больших по размерам емкостей.
6) Экстракция растворимых веществ из трубчатого материала, в частности из материала с микроскопическими по размерам сквозными отверстиями. Применение предлагаемого в изобретении способа в этих целях весьма благоприятно сказывается и на качестве продукта, и на его стоимости.
Предлагаемый в изобретении способ может также найти применение для экстракции материала, используемого для облегчения упаковки или при выполнении других технологических операций, связанных с получением тех или иных продуктов в упаковке, в которых этот материал содержаться не должен.
Особенно перспективным является использование настоящего изобретения для решения проблем, связанных с коксованием катализаторов. Периодически повторяющееся с определенной частотой удаление небольшой части находящегося в порах катализатора (в том числе и в нанопорах, от состояния которых в основном и зависит активность катализатора) флюида из содержащей его и катализатор фазы в содержащую флюид объемную фазу позволяет поддерживать концентрацию предшественников коксования на столь низком уровне, при котором катализатор не теряет свой активности. В другом варианте предлагаемый в изобретении способ можно использовать для принудительного во время увеличения давления заполнения пор катализатора одним или несколькими реагентами, повышая тем самым скорость реакции. В этом варианте настоящее изобретение может найти применение, например, в процессах алкилирования, в которых используются жидкие кислотные катализаторы, такие как серная и фтористоводородная кислота (при использовании твердых катализаторов предлагаемый в изобретении способ проведения реакций позволяет поддерживать на постоянном уровне активность катализатора и отказаться от использования загрязняющих окружающую среду кислотных катализаторов).
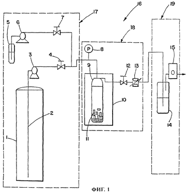
На фиг.1 представлена схема обычной установки для ЭСКФ, обозначенной на схеме позицией 16. Такая установка 16 для ЭСКФ состоит из трех основных секций, которыми являются секция 17 подготовки подаваемых в экстрактор исходных материалов, секция 18 экстракции и секции 19 выделения экстракта и измерения расхода. Обычно при работе на такой установке сначала определенное количество того или иного материала 11 загружают в экстрактор 9. Загруженный материалом экстрактор 9 помещают в изотермическую печь 10. После этого в помещенный в печь экстрактор по трубе, на которой установлен запорный клапан 4, насосом 3 постоянной производительности (в качестве которого предпочтительно использовать насос с воздушным приводом или дозирующий насос, оборудованный охлаждающей головкой) из баллона 1, в который опущена сифонная труба 2, закачивают жидкий СО2. Клапан 12, установленный на отходящем из экстрактора трубопроводе, держат закрытым до тех пор, пока давление в экстракторе 9 не поднимется до давления, необходимого для начала экстракции. Насос 6, соединенный через клапан 7 с идущим к экстрактору трубопроводом, предназначен для подачи из емкости 5 в подаваемый в экстрактор газ соответствующих добавок. По достижении в экстракторе необходимого давления запорный клапан 12 открывается и пропускает выходящий из экстрактора газ в установленные за этим клапаном нагретый дроссельный клапан 13 и расходомер или счетчик суммарного расхода газа 15. Во время дальнейшей работы давление в экстракторе либо поддерживается на определенном постоянном уровне, либо постоянно изменяется с по существу постоянной частотой модуляции в определенном пределе.
При осуществлении предлагаемого в изобретении способа давление/плотность можно модулировать в ограниченном пределе простым изменением давления воздуха на входе в насос, приблизительно поддерживая на постоянном уровне расход СО2 на выходе из экстрактора. Модулировать давление можно и другими путями, включая 1) снижение давления до минимального уровня путем периодического уменьшения производительности насоса при постоянном расходе на выходе из экстрактора и повышение давления до максимального уровня путем соответствующего увеличения производительности насоса и 2) периодическое закрытие клапана 12 и увеличение тем самым давления, а затем открытие его на величину, при которой расход СО2 на выходе из экстрактора становится больше производительности насоса.
Расширяющийся в дроссельном клапане 13 СО2 выходит из него при давлении, близком к атмосферному. Для извлечения экстракта в емкости 14 можно использовать охлаждаемую ловушку, выполненную в виде пузырька, погруженного в лед или сухой лед. По окончании экстракции давление обычно медленно снижают до атмосферного. Оставшееся в емкости вещество взвешивают и при необходимости подвергают соответствующему анализу. Для специалистов в данной области очевидно, что в описанную выше процедуру могут быть внесены те или иные изменения, например давление в экстракторе можно в течение определенного времени до момента сброса давления поддерживать на постоянном уровне, т.е. работать в режиме выдержки давления. Давление отработанного СО2 на выходе из экстрактора может быть больше атмосферного и в другом варианте отработанный СО2 можно возвращать в процесс.
Установки для ЭСКФ выпускаются различными производителями, в том числе фирмой ISCO, Inc. (Линкольн, шт. Небраска, США) и Applied Separation (Аллентаун, шт. Пенсильвания, США).
На фиг.2 представлены полученные расчетным путем в результате анализа модели массообмена графики изменения во времени содержания смазочного вещества в помещенных в СКФ (СО2) обычных сборных желатиновых капсулах. На фиг.2 показано пять разных кривых: кривая 5 получена при давлении, близком к постоянному, с медленными и небольшими изменениями давления относительно давления, равного 172,4 бара (обычный способ ЭСКФ), кривая 4 получена при давлении, близком к постоянному, с флуктуациями давления 0,7 бара в диапазоне давлений от 172,0 до 172,7 бара с периодом, равным 4 с (экстракция при давлении, близком к постоянному и высокой частоте флуктуации), кривая 3 получена при флуктуациях давления 14 бар в диапазоне давлений от 165 до 179 бар с периодом, равным 4 с (экстракция при небольших модуляциях давления с высокой частотой), кривая 1 получена при флуктуациях давления 14 бар в диапазоне давлений от 165 до 179 бар с периодом, равным 40 с (экстракция при небольших модуляциях давления с низкой частотой), кривая 2 получена при качании или импульсном изменении давления при величине импульса, равной 97 бар, в диапазоне давлений от 172 до 75 бар с периодом, равным 15 мин. Большой период качания или импульсного изменения давления связан с большим количеством флюида, удаляемого из экстрактора в каждом периоде, и возможно с продолжительностью повторного нагрева экстрактора до рабочей температуры.
Из приведенных на фиг.2 графиков следует, что во всех случаях расчетное содержание в помещенных в СО2 капсулах смазочного вещества сначала резко возрастает, предположительно в связи с тем, что скорость экстракции смазочного вещества с поверхности капсулы превышает скорость уноса смазочного вещества из внутренней полости капсулы. Во всех случаях приблизительно через 45 мин растворенной фракции смазочного вещества на поверхности капсулы не остается. Из приведенных на фиг.3 графиков следует, что эффективность экстракции в принятой модели зависит и от величины, и от частоты модуляций давления. Наименее эффективно процесс удаления из капсул смазочного вещества происходит при экстракции обычным способом (график 5: экстракция при постоянном давлении), а наиболее эффективно – при величине флуктуации давления, равной 14 бар, соответствующей относительному изменению плотности в пределах между верхним и нижним уровнями на 1,6%, и небольшому, равному 4 с периоду модуляций (график 3: сравнительно небольшие изменения давления с высокой частотой). Экстракция при качании давления с изменением давления на 97 бар, соответствующим относительному изменению плотности на 66%, с периодом, равным 15 мин, является более эффективным способом экстракции, чем обычный способ экстракции при постоянном давлении (график 5). Минимальное изменение давления на 0,7 бара, соответствующее относительному изменению плотности на 0,1%, при небольшом периоде флуктуации давления (4 с) существенно повышает по сравнению с обычным способом (график 5) эффективность экстракции. При проведении экстракции в режиме, отраженном на графике 3, и максимальной расчетной концентрации смазочного вещества в находящейся в капсуле фазе с СО2, равной всего 12 част./млн, через 50 мин после экстракции в капсулах вообще не должно остаться никакого смазочного вещества. Для сравнения необходимо отметить, что окончательная экстракция смазочного вещества из капсул в режиме, отраженном на графике 2, должна произойти через 105 мин, в режиме, отраженном на графике 4, – через 235 мин, а в режиме, отраженном на графике 5, – через 800 мин. Таким образом, в результате проведенных расчетных исследований было установлено, что сравнительно небольшие флуктуации давления (14 бар) и, как следствие этого, сравнительно небольшие изменения плотности существенно повышают по сравнению с экстракцией с большим снижением давления эффективность экстракции и не сопровождаются появлением отрицательных эффектов, присущих экстракции с большим снижением давления.
Для подтверждения приведенных выше результатов теоретических исследований процесса экстракции, основанных на расчете модели массообмена, проводили соответствующие опыты.
Пример 1: Изменение во времени амплитуды давления при модуляции давления
На фиг.3 показан типичный пример изменения во времени амплитуды давления при модуляции давления в диапазоне от 159 до 186 бар без выдержки давления на постоянном уровне после его подъема до максимального, соответственно снижения до минимального уровня. При изменении давления в этих пределах плотность СО2 изменялась в диапазоне от 0,8270 до 0,8553 г/мл. При проведении этого опыта давление модулировали 77 раз в течение 1 ч при среднем значении периода модуляции, равном 47 с.
Пример 2: Экстракция смазки из твердожелатиновых капсул сверхкритическим флюидом: сравнение экстракции с модуляцией давления с небольшой амплитудой с экстракцией при постоянном давлении
В этом примере рассматривается экстракция смазки из желатиновых капсул либо при постоянном давлении, либо при модуляциях давления. Опущенные в химический стакан емкостью 100 мл капсулы помещали в сосуд высокого давления емкостью 1 л. Снизу вверх через сосуд пропускали диоксид углерода. При проведении каждого опыта использовали шесть капсул. На первом этапе остатки смазки удаляли из пустых собранных капсул, которые для этого обрабатывали СКФ при температуре 35°С сначала при постоянном давлении, равном 172 барам, а затем при переменном давлении, модулированном в пределах от 162 до 183 бар. Обработка капсул в динамическом режиме продолжалась два часа при расходе СО2, равном приблизительно 5 л в стандартных условиях в мин (ЛСМ). Расход диоксида углерода на выходе из сосуда был несколько выше или несколько ниже 5 ЛСМ в зависимости от того, было ли в момент измерения расхода давление в сосуде соответственно больше или меньше 172 бар. Давление изменяли непрерывно без выдержки по достижении максимального или минимального давления. После этого капсулы заполняли порошком, содержащим смесь моногидрата ипратропия бромида и моногидрата -лактозы. Находящийся в капсулах порошок слегка встряхивали, имитируя тем самым возможные опрокидывания капсул с момента их изготовления до момента их применения пациентом. При встряхивании капсулы находящийся в ней порошок соприкасался с внутренней поверхностью капсулы.
Для каждой партии капсул после имитации цикла ингаляции определяли среднее количество остающегося в капсуле лекарственного препарата. Полученные результаты приведены в таблице 1.
Таблица 1 Экстракция сверхкритическим флюидом из собранных твердожелатиновых капсул смазки, используемой во время изготовления капсул для их извлечения из пресс-формы |
| № эксперимента |
Режим обработки |
 (%)* |
Масса оставшегося в капсуле после имитации ингаляции лекарственного препарат (мкг) |
Стандартное отклонение (мкг) |
| 1 |
без обработки |
не опр. |
5,0 |
0,8 |
| 2 |
постоянное давление |
0 |
4,4 |
1,2 |
| 3 |
модуляция давления |
2,5 |
4,0 |
0,6 |
*Примечание: величина флуктуации плотности сверхкритического флюида при рабочем давлении  |
Приведенные в таблице 1 результаты свидетельствуют о том, что в обработанных СКФ при модуляции давления с небольшой амплитудой капсулах остается меньше моногидрата ипратропия бромида по сравнению с не подвергнутыми экстракции капсулами или капсулами, обработанными СКФ при постоянном давлении. Результаты проведенных опытов свидетельствуют также о том, что экстракция капсул с модуляцией давления снижает стандартное отклонение способности капсул удерживать находящийся в них лекарственный препарат. Проведенные опыты подтверждают, таким образом, что модуляция давления/плотности повышает по сравнению с обработкой капсул при постоянном давлении эффективность экстракции из капсул оставшейся в них после изготовления смазки.
Пример 3: Экстракция из твердожелатиновых капсул хорошо удерживаемого в них материала: сравнение экстракции с модуляцией давления с небольшой амплитудой с экстракцией при постоянном давлении
В этом примере оценивали способность разных партий капсул удерживать большие количества лекарственного препарата в условиях, имитирующих периодическую ингаляцию находящегося в капсуле лекарственного препарата. При изготовлении этих капсул к смазке добавляли хорошо удерживаемый на внутренних стенках капсул пластификатор, обладающий меняющейся в широких пределах удерживающей способностью. Все капсулы экстрагировали в собранном виде, т.е. после сборки корпуса капсулы и ее крышечки.
Капсула состоит из корпуса и крышечки определенных размеров, которую при сборке капсулы плотно надевают на корпус таким образом, что поверхности крышечки и корпуса образуют внутри капсулы замкнутый объем, в котором находится фармацевтический или пищевой материал, например ипратропия бромид. Сверхкритическим флюидом воздействуют на собранную капсулу и на разобранную капсулу.
Сначала брали определенное количество пустых капсул, которые помещали в сосуд емкостью 30 мл. Помещенные в сосуд капсулы экстрагировали при температуре 65°С, используя в качестве СКФ СО2, который в количестве 5 ЛСМ прокачивали через сосуд либо при постоянном давлении, равном 552 барам, либо при модуляциях давления в диапазоне от 483 до 621 бара, соответствующих , где р означает относительное изменение плотности между верхним и нижним пределами. Период модуляции давления был равен приблизительно 45 с. Подаваемый в сосуд снизу СО2 оказывал на помещенные в сосуд капсулы непосредственное воздействие.
Корпуса экстрагированных и необработанных капсул наполняли 5 мг описанного выше порошка, содержащего смесь ипратропия бромида и лактозы. Заполненный лекарственным препаратом корпус капсулы плотно закрывали крышечкой. После легкого встряхивания капсулу открывали и высыпали из нее порошок, причем для этого крышечку и корпус капсулы с открытыми нижними краями брали двумя пальцами правой и левой руки и 4 раза энергично ударяли верхними сторонами ладоней рук по краю крышечки и корпуса, вытряхивая из них порошок лекарственной смеси. Затем определяли массу высыпавшегося из капсул порошка. Массу высыпавшегося из капсул порошка сравнивали с массой засыпанного в них порошка. Таким путем косвенно определяли способность капсул удерживать находящийся в них порошок при его многократной ингаляции.
Для проведения каждого опыта брали пять (5) одинаковых капсул. Результаты опытов приведены в таблице 2. В необработанных капсулах оставалось 31,3% засыпанного в них лекарственного порошка. После обработки СКФ при постоянном давлении в капсулах оставалось 29,7% лекарственного порошка. Обработка капсул СКФ с модуляцией давления позволила снизить количество остающегося в капсулах лекарственного порошка до 12,4%. Эти результаты свидетельствуют о том, что экстракция при постоянном давлении не обеспечивает эффективного удаления из капсул заметного количества материала, от которого зависит количество остающегося в капсулах лекарственного порошка и который существенным образом ограничивает процесс массообмена между экстрагируемым материалом, находящимся внутри капсулы, и содержащей СО2 объемной фазой, в которую погружена капсула. Результаты проведенных опытов свидетельствуют также о том, что модуляция давления устраняет эти ограничения и обеспечивает более эффективное по сравнению с обычным способом обработки капсул СКФ при постоянном давлении удаление из капсул такого материала. Более существенным моментом является то, что стандартное отклонение способности капсул удерживать находящийся в них лекарственный препарат у капсул, обработанных СКФ при модуляции давления, меньше, чем у необработанных капсул и капсул, экстрагированных СКФ при постоянном давлении. Результаты проведенных опытов свидетельствуют также о том, что все капсулы, обработанные при модуляции давления, обладают одной и той же низкой способностью к удержанию находящегося в них порошка.
Таблица 2 Результаты испытаний по оценке способности к удержанию лекарственного порошка необработанных капсул, капсул, обработанных СКФ обычным способом, и капсул, обработанных СКФ при модуляции давления |
| Необработанные капсулы |
| |
Капсула 1 |
Капсула 2 |
Капсула 3 |
Капсула 4 |
Капсула 5 |
|
|
| Масса порошковой смеси в полной капсуле(г) |
0,0049 |
0,0048 |
0,0051 |
0,0054 |
0,0050 |
|
|
| Масса порошковой смеси, оставшейся в “пустой” капсуле (г) |
0,0017 |
0,0023 |
0,0012 |
0,0011 |
0,0015 |
|
|
| Разница в массе (г) |
0,0032 |
0,0025 |
0,0039 |
0,0043 |
0,0035 |
|
|
| Извлеченная из капсулы порошковая смесь (%) |
65,3 |
52,1 |
76,5 |
79,6 |
50,0 |
Среднее значение |
Стандартное отклонение |
Диапазон |
| Оставшаяся в капсуле порошковая смесь(%) |
34,7 |
47,9 |
23,5 |
20,4 |
30,0 |
31,3 |
10,8 |
27,5 |
| Капсулы, обработанные при постоянном давлении |
| |
Капсула 1 |
Капсула 2 |
Капсула 3 |
Капсула 4 |
Капсула 5 |
|
|
| Масса порошковой смеси в полной капсуле(г) |
0,0050 |
0,0049 |
0,0051 |
0,0053 |
0,0050 |
|
|
| Масса порошковой смеси, оставшейся в “пустой” капсуле (г) |
0,0011 |
0,0013 |
0,0019 |
0,0013 |
0,0019 |
|
|
| Потеря массы (г) |
0,0039 |
0,0036 |
0,0032 |
0,0040 |
0,0031 |
|
| Удаленная из капсулы порошковая смесь (%) |
78,0 |
73,5 |
62,7 |
72,5 |
62.0 |
Среднее значение |
Стандартное отклонение |
Диапазон |
| Оставшаяся в капсуле порошковая смесь(%) |
22,0 |
26,5 |
37,2 |
24,5 |
38,0 |
29,7 |
7,4 |
16,0 |
| Капсулы, обработанные при модуляции давления |
| |
Капсула 1 |
Капсула 2 |
Капсула 3 |
Капсула 4 |
Капсула 5 |
|
|
| Масса порошковой смеси в полной капсуле(г) |
0,0054 |
0,0053 |
0,0050 |
0,0051 |
0,0051 |
|
|
| Масса порошковой смеси, оставшейся в “пустой” капсуле (г) |
0,0005 |
0,0007 |
0,0008 |
0,0005 |
0,0007 |
|
|
| Потеря массы (г) |
0,0049 |
0,0046 |
0,0042 |
0,0046 |
0,0044 |
|
|
| Удаленная из капсулы порошковая смесь (%) |
90,7 |
86,8 |
84,0 |
90,2 |
86,3 |
Среднее значение |
Стандартное отклонение |
Диапазон |
| Оставшаяся в капсуле порошковая смесь(%) |
9,3 |
13,2 |
16,0 |
9,8 |
13,7 |
12,4 |
2,8 |
6,7 |
Пример 4: Сравнение обычного способа экстракции СКФ объемных количеств растворимого материала из собранных твердожелатиновых капсул со способом, основанным на модуляции давления с небольшой амплитудой
С целью дальнейшего подтверждения, что модуляция давления действительно обеспечивает экстракцию из капсул смазки, смазку добавляли в готовую твердожелатиновую капсулу, корпус которой затем плотно закрывали крышечкой. Смазка частично растворялась в СО2 (экстрагируемая фракция составляла 73% от массы смазки). Предварительно закрытые капсулы опускали в небольшой стеклянный пузырек объемом 1,3 мл с длиной 1,62 дюйма и внутренним диаметром, равным 1/4 дюйма. Открытый пузырек помещали в сосуд под давлением, через который снизу вверх прокачивали СО2.
Капсулы экстрагировали при постоянном давлении, равном 172 барам, и при модуляции давления в пределах от 165 до 179 бар в течение 2 ч при температуре 35°С и расходе СО2 5 ЛСМ. Эффективность экстракции оценивали по разнице массы капсулы до экстракции и после экстракции. Из приведенных в таблице 3 данных следует, что для повышения эффективности экстракции по сравнению с обычным способом использования СКФ достаточно модулировать давление на 14 бар, что эквивалентно модуляции плотности  (%)=1,6%.
Таблица 3 Сравнение обычного способа экстракции объемных количеств смазки из предварительно закрытых твердожелатиновых капсул со способом, основанным на модуляции давления с небольшой амплитудой |
| Опыт |
Масса смазки до экстракции (мг) |
Р (бары) |
 * (±%) |
Период модуляций давления (с) |
Масса оставшейся в капсуле смазки (мг) |
Доля экстрагируемой из капсул смазки (%) |
Растворимая часть экстрагированной из капсул смазки (%) |
| 1 |
56,2 |
0 |
0 |
не опр. |
52,4 |
6,8 |
9,3 |
| 2 |
56,1 |
14 |
1,6 |
8 |
39,2 |
30,1 |
41,1 |
При одном и том же количестве СО2 модуляция давления с небольшой амплитудой позволяет более чем в 4 раза повысить по сравнению с обычным способом ЭСКФ количество экстрагируемой из капсул смазки. Небольшое количество смазки, экстрагируемой из капсул обычным способом ЭСКФ, говорит о присущей этому способу существенно ограниченной диффузии. В отличие от этого большое количество смазки, экстрагируемой из капсул при модуляции давления/плотности СКФ, свидетельствует о не ограниченной диффузии, характерной для предлагаемого в изобретении способа.
Пример 5: Экстракция смазки сверхкритическим флюидом из закрытых небольших стеклянных пузырьков
В этом примере проиллюстрирована возможность существенного увеличения эффективности экстракции предлагаемым в изобретении способом модуляции давления СКФ различных материалов из замкнутых объемов, таких как пузырьки, бутылки, банки, флаконы, баллоны, шприцы, иглы, коробки, трубы, бочки, пакеты, клапаны и другие предметы, заполнить которые сравнительно большим количеством субстрата практически невозможно.
В небольшой стеклянный пузырек емкостью 1,3 мл, длиной 1,62 дюйма и внутренним диаметром 1/4 дюйма заливали определенное количество смазки. Пузырек закрывали пластмассовой крышкой (колпачком), в центре которой иглой диаметром 500 мкм прокалывали сквозное отверстие, образующее небольшой по размерам канал для прохода СО2 внутрь целого пузырька. Следует отметить, что в зависимости от типа пузырька и крышки или колпачка СО2 может проникнуть внутрь целого пузырька даже при отсутствии в нем небольшого сквозного отверстия. Смазку из пузырька экстрагировали при постоянном давлении, равном 172 барам, и при модуляции давления в диапазоне от 154 до 190 бар. Экстракцию проводили при температуре СО2, равной 35°С, и расходе, равном 5 ЛСМ. Полученные при проведении опытов результаты экстракции смазки из пузырьков приведены в таблице 4А.
Таблица 4А Экстракция СКФ смазки из закрытых пузырьков обычным способом и при модуляции давления |
| Опыт |
 (%) |
Продолжительность динамической экстракции (ч) |
Период модуляции давления (с) |
Выдержка при минимальном и максимальном давлении (да/нет) |
Общее количество экстрагированной смазки (%) |
Количество извлеченной из пузырьков экстрагируемой смазки (%) |
| 1 |
о |
2 |
не опр. |
– |
3,3 |
4,5 |
| 2 |
4,3 |
4,3 |
76 |
да |
16,6 |
22,6 |
| 3 |
4,3 |
4,3 |
13 |
нет |
20,0 |
27,3 |
Как следует из таблицы 4А, в первом опыте, когда в течение всего времени динамической экстракции давление остается постоянным, из пузырьков экстрагируется небольшое количество смазки. Во втором опыте при модуляции давления на 36 бар (от 154 до 190), соответствующей относительному изменению плотности в интервале от максимального до минимального уровня, равному 4,3%, количество экстрагируемой из пузырьков смазки увеличилось почти до 17%. Этот результат свидетельствует о том, что эффективность экстракции можно существенно увеличить за счет небольших изменений плотности и что небольшие изменения плотности при сравнительно высокой частоте модуляции позволяют преодолеть сопротивление, препятствующее перемешиванию находящегося в пузырьке и находящегося в объемной фазе СО2.
Во втором опыте период модуляции давления равнялся 76 с, включая время выдержки давления (1-2 минуты) по достижении максимального и минимального уровня. Результаты этого опыта сравнивали с результатами третьего опыта, который проводили с периодом модуляции давления, равным 13 с, без всякой выдержки давления на максимальном и минимальном уровне. Нетрудно заметить, что увеличение частоты непрерывной модуляции давления (без выдержки при максимальном и минимальном давлении) приводит к небольшому повышению эффективности экстракции (20%).
Для определения влияния на эффективность экстракции размера пробы залитой в пузырек смазки проводили еще один опыт, в котором разлитые в четыре пузырька (по 0,12, 0,06, 0,06 и 0,06 г соответственно) 0,3 г смазки экстрагировали предлагаемым в изобретении способом при небольшой модуляции давления/плотности. Давление при этом модулировали в пределах от 157 до 187 бар. Результаты этого опыта приведены в таблице 4Б.
Таблица 4Б Экстракция СКФ смазки из закрытых пузырьков обычным способом и при модуляции давления |
| Опыт |
 *(%) |
Продолжительность динамической экстракции (ч) |
Период модуляции давления (с) |
Выдержка при минимальном и максимальном давлении (да/нет) |
Общее количество экстрагированной смазки (%) |
Количество извлеченной из пузырьков экстрагируемой смазки (%) |
| 1 |
3,6 |
6 |
37 |
– |
66,7 |
91,3 |
| *Примечание: изменение плотности сверхкритического флюида при заданном изменении давления. |
Приведенные в таблице 4Б результаты свидетельствуют о том, что при достаточно большом времени обработки из пузырьков можно удалить практически всю экстрагируемую смазку. В трех пузырьках, в которых вначале содержалось 0,06 г смазки, после экстракции был обнаружен только сухой остаток практически без всяких следов растворимой части смазки. В четвертом пузырьке, в котором вначале содержалось 0,12 г смазки, оставшийся после экстракции остаток был все еще вязким из-за недостаточного для полной экстракции времени обработки. Общий выход экстракции для четвертого пузырька составил 91,3%.
Пример 6: Экстракция растворителя (этанола) СКФ из закрытых стеклянных пузырьков
В этом примере также иллюстрируется возможность существенного увеличения за счет модуляции давления СКФ эффективности экстракции различных материалов из замкнутых объемов, таких как пузырьки, бутылки, банки, флаконы, баллоны, шприцы, иглы, коробки, трубы, бочки, пакеты, клапана и другие предметы, заполнить которые сравнительно большим количеством субстрата практически невозможно.
В пузырек емкостью 1,3 мл заливали определенное количество этанола. Затем пузырек закрывали пластмассовой крышкой (колпачком), в центре которого иглой диаметром 500 мкм прокалывали сквозное отверстие. Пузырек с отверстием в крышке помещали в сосуд емкостью 30 мл, изготовленный из нержавеющей стали. Растворитель экстрагировали при 35°С в течение 1 ч, используя для этого CO2 в количестве 2,25 ЛСМ при постоянном давлении, равном 172 барам, и при модуляции давления в диапазоне от 186 до 159 бар, которому соответствует изменение плотности 
Результаты опытов приведены в таблице 5. Приведенные в этой таблице результаты свидетельствуют о том, что модуляция давления позволяет по сравнению с обычным методом экстракции растворителя сверхкритическим флюидом приблизительно в 5 раз повысить эффективность экстракции.
Таблица 5 Экстракция этанола СКФ из закрытого пузырька |
| Масса этанола (г) |
0,78 |
0,79 |
| Способ экстракции с применением СКФ |
обычный |
с модуляцией давления |
 (%) |
0 |
3,3 |
| Период модуляции (с) |
– |
58 |
| Масса экстрагированного растворителя (г) |
0,4 |
0,71 |
| % экстрагированного растворителя |
17,9 |
89,9 |
Пример 7: Экстракция этанола СКФ из гидроматрицы в закрытом пузырьке
Этот пример подтверждает возможность успешного применения предлагаемого в изобретении способа для экстракции растворимого материала из пористого материала, такого как обладающие адсорбирующими свойствами порошки и катализаторы. В данном случае проводили экстракцию этанола из нерастворимой в CO2 порошковой матрицы. Сначала гидроматрицу, известную также под названием “диатомовая земля”, загружали в емкость объемом 1,3 мл. Затем в эту емкость добавляли этанол. Большая часть этанола абсорбировалась гидроматрицей. Приготовленную смесь загружали в пузырек емкостью 1,3 мл. В крышке (колпачке) пузырька иглой диаметром 500 мкм прокалывали сквозное отверстие. После этого пузырек помещали в сосуд из нержавеющей стали емкостью 30 мл. Растворитель экстрагировали в течение 45 мин при 35°С, используя для этого CO2 в количестве приблизительно 2,75 ЛСМ при постоянном давлении, равном 103 бара, в течение 1 ч или при модуляции давления в диапазоне от 90 до 117 бар, которому соответствует изменение плотности в течение 45 мин.
Результаты опытов приведены в таблице 6. Из приведенных в таблице данных можно сделать вывод о том, что при сравнительно небольшой продолжительности экстракции предлагаемым в изобретении способом, основанным на модуляции давления СКФ, ее эффективность по сравнению с обычным способом ЭСКФ возросла приблизительно в 5 раз.
Таблица 6 Экстракция этанола СКФ из гидроматрицы в закрытом пузырьке |
| Масса гидроматрицы (мг) |
150 |
150,0 |
| Масса этанола и гидроматрицы (мг) |
624,7 |
621,2 |
| Масса этанола (мг) |
474,7 |
471,2 |
| Способ экстракции с применением СКФ |
обычный |
с модуляцией давления |
 (%) |
0 |
12,9 |
| Период модуляции (с) |
– |
90 |
| Масса экстрагированного растворителя (г) |
3,5 |
17,7 |
Пример 8: Экстракция сверхкритическим флюидом полимерного материала из закрытого пузырька
В этом примере проиллюстрирована возможность успешного применения предлагаемого в изобретении способа, основанного на модуляциях давления СКФ, для экстракции полимерного материала из ограниченного объема. Небольшое количество полиэтиленгликоля (ПЭГ) со средним молекулярной массой 200 пипеткой закапывали в пузырек емкостью 1 мл. Пузырек закрывали пробкой или колпачком, в котором иглой диаметром 500 мкм прокалывали сквозное отверстие. Уровень полимера находился на расстоянии примерно % дюйма от дна пузырька. Затем полимер экстрагировали либо при постоянном давлении, равном 165 бар, либо при модуляции давления в диапазоне от 159 до 172 бар, которому соответствует изменение плотности В обоих случаях экстракцию проводили при температуре 35°С в течение 58 мин.
Полученные результаты приведены в таблице 7. Из приведенных в этой таблице данных можно сделать вывод о том, что при сравнительно небольшой модуляции давления и плотности СКФ предлагаемый в изобретении способ удаления ПЭГ 200 из закрытых пузырьков оказался более эффективным, чем обычный способ ЭСКФ. Эффективность экстракции предлагаемым в изобретении способом превысила эффективность экстракции обычным способом ЭСКФ приблизительно в 7 раз. Быстрое модулирование давления СКФ позволило, таким образом, добиться исключительно высокой по сравнению с обычным способом эффективности экстракции различных полимерных материалов из ограниченного объема.
Таблица 7 Экстракция сверхкритическим флюидом ПЭГ 200 из закрытого пузырька |
| Масса ПЭГ 200 (мг) |
119,4 |
111,7 |
| Способ экстракции с применением СКФ |
обычный |
с модуляцией давления |
 (%) |
0 |
1,8 |
| Период модуляции (с) |
– |
8 |
| Масса экстрагированного ПЭГ 200 (мг) |
1,0 |
7,7 |
Пример 9: Влияние большого падения температуры на сохранность капсул
Около 100000 твердожелатиновых капсул, которые хранили в семи изготовленных из хлопка мешках, последовательно загружали в цилиндрическую емкость из нержавеющей стали объемом восемьдесят литров. Эту емкость использовали для экстракции капсул находящимся в сверхкритическом состоянии СО2 при модуляции давления в диапазоне от 172 до 103 бар. СО2 предварительно нагревали и подавали в емкость через отверстие в верхней крышке. Для сброса давления СО2 периодически выпускали из емкости через отверстие в нижней стенке. Неадекватный контроль давления и невозможность эффективного повторного нагрева емкости в результате сброса давления приводили к падению давления до уровня ниже 103 бар и понижению температуры у дна емкости рядом с выпускным клапаном практически до уровня, близкого к температуре замерзания. В результате расширения СО2 в выпускном клапане, которое происходило при сбросе давления в емкости, почти все находившиеся рядом с клапаном в нижней части емкости капсулы оказались либо разрушенными, либо несли на себе следы тех или иных повреждений. При осмотре капсул было обнаружено, что около 61% капсул, находящихся в трех расположенных в нижней части емкости мешках, в результате обработки пришли в непригодное состояние. При этом в четырех верхних мешках количество поврежденных капсул составило всего 17%. Таким образом, неадекватный контроль температуры в соответствующем месте емкости послужил причиной повреждения большого количества подверженных влиянию температуры капсул.
Для специалистов в данной области очевидно, что рассмотренные выше предпочтительные варианты не ограничивают объем изобретения и предполагают возможность внесения в них различных изменений и/или усовершенствований, не выходя за объем изобретения, определяемый формулой изобретения.
Формула изобретения
1. Способ экстракции материала из субстрата, заключающийся в том, что
а) на субстрат воздействуют сверхкритическим флюидом, в котором указанный материал практически полностью растворяется, а субстрат не растворяется, и
б) давление сверхкритического флюида периодически модулируют между двумя или несколькими уровнями давления, которые выбирают таким образом, чтобы относительная разность между максимальным и минимальным значениями плотности сверхкритического флюида при этих уровнях давления составляла не более приблизительно 30%.
2. Способ по п.1, который осуществляют в близких к критическим или в сверхкритических условиях.
3. Способ по п.1, который осуществляют в диапазоне температур, которые приблизительно в 0,8-2 раза кратны критической температуре флюида, измеренной в градусах Кельвина.
4. Способ по п.1, в котором верхний уровень давления, которое модулируют между двумя или несколькими уровнями, приблизительно в 0,5-30 раза кратен критическому давлению сверхкритического флюида.
5. Способ по п.1, в котором верхний уровень давления, которое модулируют между двумя или несколькими уровнями, приблизительно в 1-10 раз кратен критическому давлению сверхкритического флюида.
6. Способ по п.1, который осуществляют при температуре, которая приблизительно в 1-1,1 раз кратна критической температуре флюида, измеренной в градусах Кельвина.
7. Способ по п.1, при осуществлении которого сверхкритический флюид постоянно находится в условиях, при которых относительная разница между уровнями плотности флюида при верхнем и нижнем уровнях давления при его модуляции между двумя или несколькими уровнями составляет не более приблизительно 5%.
8. Способ по п.1, в котором давление модулируют многократно повторяющимися циклами.
9. Способ по п.1, в котором модуляцию давления повторяют, по меньшей мере, 5 раз.
10. Способ по п.1, в котором модуляцию давления повторяют, по меньшей мере, 20 раз.
11. Способ по п.1, в котором модуляцию давления повторяют, по меньшей мере, 50 раз.
12. Способ по п.1, в котором модуляцию давления повторяют до удаления из субстрата более 50% материала.
13. Способ по п.1, в котором модуляцию давления повторяют до удаления из субстрата более 75% материала.
14. Способ по п.1, в котором сверхкритический флюид представляет собой или содержит диоксид углерода.
15. Способ по п.1, в котором субстрат чувствителен к большим изменениям давления, температуры или плотности.
16. Способ экстракции растворимого в сверхкритическом флюиде материала из одной или нескольких пустот субстрата, заключающийся в том, что
а) на субстрат воздействуют сверхкритическим флюидом, в котором материал практически полностью растворяется, а субстрат не растворяется, и
б) давление сверхкритического флюида периодически модулируют между двумя или несколькими уровнями давления, которые выбирают таким образом, чтобы относительная разность между максимальным и минимальным значениями плотности сверхкритического флюида при этих уровнях давления составляла не более приблизительно 30%.
17. Способ по п.16, в котором субстрат представляет собой емкость, выбранную из группы, включающей пузырьки, бутылки, банки, флаконы, баллоны, капсулы, шприцы, иглы, коробки, трубы, бочки и пакеты.
18. Способ по п.16, в котором субстрат представляет собой пористую структуру, выбранную из группы, включающей порошки, адсорбенты и абсорбенты.
19. Способ по п.16, в котором одна или несколько пустот в субстрате закрыты или почти закрыты.
20. Способ по п.16, в котором относительная разность между верхним и нижним уровнями плотности сверхкритического флюида при изменении давления между двумя или несколькими уровнями составляет не более 30%.
21. Способ по п.16, в котором относительная разность между верхним и нижним уровнями плотности сверхкритического флюида при изменении давления между двумя или несколькими уровнями составляет не более 5%.
22. Способ по п.16, в котором сверхкритический флюид содержит диоксид углерода.
23. Способ по п.16, который осуществляют в диапазоне температур, которые приблизительно в 0,8-2 раза кратны критической температуре флюида, измеренной в градусах Кельвина.
24. Способ по п.16, в котором верхний уровень давления, которое модулируют между двумя или несколькими уровнями, приблизительно в 0,5-30 раз кратен критическому давлению сверхкритического флюида.
25. Способ по п.16, в котором верхний уровень давления, которое модулируют между двумя или несколькими уровнями, приблизительно в 1-10 раз кратен критическому давлению сверхкритического флюида.
26. Способ по п.16, при осуществлении которого сверхкритический флюид постоянно находится в условиях, при которых относительная разница между уровнями плотности флюида при верхнем и нижнем уровнях давления при его модуляции между двумя или несколькими уровнями составляет не более приблизительно 5%.
27. Способ обработки желатиновых капсул, капсул из целлюлозы, модифицированного крахмала, модифицированного ячеистого крахмала или пластмассы, которые используются для хранения сухого порошкообразного состава и на поверхностях которых имеется растворимый сверхкритическим флюидом материал, заключающийся в том, что
а) на капсулу воздействуют сверхкритическим флюидом, которым практически полностью растворяется материал, растворимый сверхкритическим флюидом, и не растворяется капсула, и
б) давление сверхкритического флюида периодически модулируют между двумя или несколькими уровнями давления, которые выбирают таким образом, чтобы относительная разность между максимальным и минимальным значениями плотности сверхкритического флюида составляла не более приблизительно 30%.
28. Способ по п.27, в котором растворимый сверхкритическим флюидом материал представляет собой смазочное вещество, используемое при изготовлении капсул для смазки пресс-форм.
29. Способ по п.27, в котором растворимый сверхкритическим флюидом материал представляет собой пластификатор, используемый при изготовлении капсул.
30. Способ по п.27, в котором капсула состоит из корпуса и крышечки определенных размеров, которую при сборке капсулы плотно надевают на корпус таким образом, что поверхности крышечки и корпуса образуют внутри капсулы замкнутый объем.
31. Способ по п.30, в котором сверхкритическим флюидом воздействуют на собранную капсулу.
32. Способ по п.30, в котором в замкнутом объеме капсулы находится фармацевтический или пищевой материал.
33. Способ по п.30, в котором в замкнутом объеме капсулы находится ипратропия бромид.
34. Способ по п.30, в котором сверхкритическим флюидом воздействуют на разобранную капсулу.
35. Капсула, обработанная способом по п.27.
36. Способ повышения скорости каталитической реакции или сохранения активности катализатора, которая может понизиться в результате воздействия на катализатор побочных продуктов реакции, катализируемой этим катализатором, заключающийся в том, что
а) на катализатор воздействуют сверхкритическим флюидом, который практически полностью растворяет побочные продукты реакции и не растворяет катализатор, и
б) давление сверхкритического флюида периодически модулируют между двумя или несколькими уровнями давления, которые выбирают таким образом, чтобы относительная разность между максимальным и минимальным значениями плотности сверхкритического флюида при этих уровнях давления составляла не более приблизительно 30%.
37. Способ по п.36, который осуществляют в близких к критическим или в сверхкритических условиях.
38. Способ по п.36, который осуществляют в диапазоне температур, которые приблизительно в 0,8-2 раза кратны критической температуре флюида, измеренной в градусах Кельвина.
39. Способ по п.36, в котором верхний уровень давления, которое модулируют между двумя или несколькими уровнями, приблизительно в 0,5-30 раз кратен критическому давлению сверхкритического флюида.
40. Способ по п.36, в котором верхний уровень давления, которое модулируют между двумя или несколькими уровнями, приблизительно в 1-10 раз кратен критическому давлению сверхкритического флюида.
41. Способ по п.36, который осуществляют при температуре, которая приблизительно в 1-1,1 раза кратна критической температуре флюида, измеренной в градусах Кельвина.
42. Способ по п.36, при осуществлении которого сверхкритический флюид постоянно находится в условиях, при которых относительная разница между уровнями плотности флюида при верхнем и нижнем уровнях давления при его модуляции между двумя или несколькими уровнями составляет не более приблизительно 5%.
43. Способ по п.36, в котором модуляцию давления повторяют, по меньшей мере, 5 раз.
РИСУНКИ
MM4A – Досрочное прекращение действия патента СССР или патента Российской Федерации на изобретение из-за неуплаты в установленный срок пошлины за поддержание патента в силе
Дата прекращения действия патента: 26.01.2010
Извещение опубликовано: 27.11.2010 БИ: 33/2010
|
|