|
|
(21), (22) Заявка: 2004129498/06, 06.10.2004
(24) Дата начала отсчета срока действия патента:
06.10.2004
(45) Опубликовано: 10.03.2006
(56) Список документов, цитированных в отчете о поиске:
RU 2219446 С1, 20.12.2003. SU 1525409 А1, 30.11.1989. SU 1252629 А1, 23.08.1986. RU 2084788 C1, 20.07.1997. RU 2050521 С1, 20.12.1995. SU 979812 А, 07.12.1982.
Адрес для переписки:
394000, г.Воронеж, пр. Революции, 19, Воронежская Государственная Технологическая Академия (ВГТА), отдел СМП
|
(72) Автор(ы):
Гавриленков Александр Михайлович (RU), Харченков Константин Викторович (RU), Ширимов Андрей Николаевич (RU), Кулинченко Виталий Александрович (RU)
(73) Патентообладатель(и):
Государственное образовательное учреждение высшего профессионального образования Воронежская государственная технологическая академия (RU)
|
(54) СПОСОБ РЕКУПЕРАЦИИ ТЕПЛОТЫ ОТРАБОТАВШЕГО СУШИЛЬНОГО АГЕНТА КОНВЕКТИВНЫХ СУШИЛОК СО СМЕНОЙ ПРОМЕЖУТОЧНОГО ТЕПЛОНОСИТЕЛЯ В ЗАВИСИМОСТИ ОТ ВЛАЖНОСТИ
(57) Реферат:
Изобретение относится к технике управления температурой воздуха или газов для сушки твердых материалов или предметов. Способ рекуперации теплоты отработавшего сушильного агента конвективных сушилок включает охлаждение отработавшего сушильного агента с передачей от него теплоты первичному теплоносителю с использованием контактного теплообмена, нагревание приточного воздуха с передачей ему теплоты от вторичного теплоносителя с использованием контактного теплообмена и нагревание вторичного теплоносителя первичным теплоносителем с использованием поверхностного теплообмена, а в качестве первичного теплоносителя используют воду или масло в зависимости от относительной влажности отработавшего сушильного агента, вторичного – масло, при этом при охлаждении отработавшего сушильного агента обеспечивают его очистку первичным теплоносителем от пыли. Изобретение должно обеспечить снижение размеров и материалоемкости теплоутилизаторов, исключение их обмерзания и забивания пылью. 1 ил. 
Предлагаемое изобретение относится к технике управления температурой воздуха или газов для сушки твердых материалов или предметов.
Известен способ утилизации тепловой энергии отработавшего сушильного агента, включающий охлаждение отработавшего сушильного агента с передачей от него теплоты промежуточному теплоносителю и нагревание приточного воздуха с передачей ему теплоты от промежуточного теплоносителя, при этом передачу теплоты от отработавшего сушильного агента промежуточному теплоносителю и передачу теплоты от промежуточного теплоносителя приточному воздуху осуществляют с использованием поверхностного теплообмена [патент №2219446, опубликован 20.12.2003 г. БИ №35].
Недостатками данного способа являются невозможность его применения для утилизации теплоты отработавшего сушильного агента конвективных сушилок вследствие малой разности температур между отработавшим сушильным агентом и приточным воздухом, подаваемым в сушилку, прогрессирующее загрязнение поверхности трубок теплообменника приведет к резкому снижению его теплопроводности, большие потери воды, которая выбрасывается вместе с отработавшим сушильным агентом, а также выбросы пыли в атмосферу.
Технической задачей изобретения является снижение размеров и материалоемкости теплоутилизаторов, исключение их обмерзания и забивания пылью, а также сокращение пылевых выбросов с отработавшим сушильным агентом.
Поставленная задача достигается тем, что в способе рекуперации теплоты отработавшего сушильного агента конвективных сушилок, включающем охлаждение отработавшего сушильного агента с передачей от него теплоты промежуточному теплоносителю с использованием поверхностного теплообмена, нагревание приточного воздуха с передачей ему теплоты от промежуточного теплоносителя с использованием поверхностного теплообмена, новым является то, что охлаждение отработавшего сушильного агента с передачей от него теплоты первичному теплоносителю осуществляют с использованием контактного теплообмена, нагревание приточного воздуха с передачей ему теплоты от вторичного теплоносителя осуществляют с использованием контактного теплообмена и нагревание вторичного теплоносителя осуществляют первичным теплоносителем с использованием поверхностного теплообмена, а в качестве первичного теплоносителя используют воду или масло в зависимости от относительной влажности отработавшего сушильного агента, вторичного – масло, при этом при охлаждении отработавшего сушильного агента обеспечивают его очистку первичным теплоносителем от пыли.
Технический результат заключается в снижении размеров и материалоемкости теплоутилизаторов, исключении их обмерзания и забивания пылью, а также сокращении пылевых выбросов с отработавшим сушильным агентом.
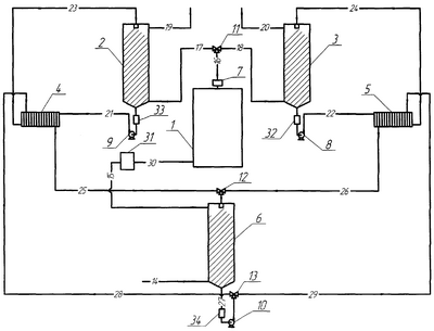
На чертеже представлена схема предлагаемого устройства для реализации способа рекуперации теплоты отработавшего сушильного агента конвективных сушилок со сменой промежуточного теплоносителя в зависимости от влажности.
Устройство для реализации данного способа состоит из теплообменника отработавшего воздуха 2, где в качестве первичного теплоносителя используют воду, и теплообменника отработавшего воздуха 3, где в качестве первичного теплоносителя используют масло, соединенных с солодосушилкой 1 общим воздуховодом 16 и воздуховодами 17 и 18 соответственно, воздуховодов 19 и 20 удаляемого воздуха, поверхностных теплообменников первичного и вторичного теплоносителя 4 и 5, циркуляционных насосов 9 и 8, установленных в магистралях для циркуляции первичного теплоносителя, циркуляционного насоса 10, установленного в магистрали для циркуляции вторичного теплоносителя, теплообменника приточного воздуха 6, воздуховода 14 для подачи свежего приточного воздуха, воздуховода 15 для движения подогретого приточного воздуха, воздуховода 30 для подвода нагретого приточного воздуха, парового калорифера 31, устройства для измерения влажности 7, устройств для очистки 32, 33 и 34, трехходовых кранов 11, 12 и 13.
В качестве первичного теплоносителя в теплообменниках отработавшего воздуха 2 и 3 используют воду и масло соответственно, в качестве вторичного теплоносителя в теплообменнике приточного воздуха 6 используют масло.
Способ рекуперации теплоты отработавшего сушильного агента конвективных сушилок со сменой промежуточного теплоносителя в зависимости от влажности осуществляют следующим образом.
Из солодосушилки 1 отработавший сушильный агент по общему воздуховоду 16 проходит через устройство для измерения влажности 7 и поступает к трехходовому крану 11, если относительная влажность отработавшего сушильного агента меньше 95%, то отработавший сушильный агент по воздуховоду 18 подают в теплообменник отработавшего воздуха 3, где отработавший сушильный агент в противотоке контактирует с распыляемым охлажденным маслом, в результате осуществляют контактный теплообмен между отработавшим сушильным агентом и охлажденным маслом с поглощением пыли из отработавшего сушильного агента каплями масла и конденсацией влаги из отработавшего сушильного агента на поверхности капель. Отработавший сушильный агент по воздуховоду 20 удаляемого воздуха выбрасывают в атмосферу. Нагретое масло по магистрали для циркуляции первичного теплоносителя при помощи циркуляционного насоса 8 проходит через устройство для очистки 32 и по трубопроводу 22 поступает в поверхностный теплообменник первичного и вторичного теплоносителя 5, где в результате поверхностного теплообмена нагретое масло охлаждают и затем по трубопроводу 24 подают в теплообменник отработавшего воздуха 3, а вторичный теплоноситель – масло в поверхностном теплообменнике первичного и вторичного теплоносителя 5 нагревают и затем по трубопроводу 26 подают к трехходовому крану 12. Если относительная влажность отработавшего сушильного агента больше 95%, то отработавший сушильный агент по воздуховоду 17 подают в теплообменник отработавшего воздуха 2, где отработавший сушильный агент в противотоке контактирует с распыляемой охлажденной водой, в результате контакта осуществляют контактный теплообмен между отработавшим сушильным агентом и охлажденной водой с конденсацией влаги из отработавшего сушильного агента на поверхности капель распыляемой охлажденной воды и поглощением пыли из отработавшего сушильного агента каплями воды. Отработавший сушильный агент по воздуховоду 19 удаляемого воздуха выбрасывают в атмосферу. Нагретая вода по магистрали для циркуляции первичного теплоносителя при помощи циркуляционного насоса 9 проходит через устройство для очистки 33 и по трубопроводу 21 поступает в поверхностный теплообменник первичного и вторичного теплоносителя 4, где в результате поверхностного теплообмена нагретую воду охлаждают и затем по трубопроводу 23 подают в теплообменник отработавшего воздуха 2, а вторичный теплоноситель – масло в поверхностном теплообменнике первичного и вторичного теплоносителя 4 нагревают и затем по трубопроводу 25 подают к трехходовому крану 12.
Вторичный теплоноситель – масло после трехходового крана 12 подают в теплообменник приточного воздуха 6, где его распыляют и он контактирует в противотоке со свежим приточным воздухом, поступающим из атмосферы по воздуховоду 14 для подачи свежего приточного воздуха. В результате осуществляют контактный теплообмен между свежим приточным воздухом и нагретым маслом. Подогретый приточный воздух по воздуховоду 15 для движения подогретого приточного воздуха направляют в паровой калорифер 31, где его подогревают до необходимой температуры, затем полученный сушильный агент подают по воздуховоду 30 для подвода нагретого приточного воздуха в солодосушилку 1.
Охлажденный вторичный теплоноситель – масло по магистрали для циркуляции вторичного теплоносителя при помощи циркуляционного насоса 10 проходит через устройство для очистки 34 и по трубопроводу 27 поступает к трехходовому крану 13, затем вторичный теплоноситель – масло направляют в поверхностный теплообменник первичного и вторичного теплоносителя 5 по трубопроводу 29, если относительная влажность отработавшего сушильного агента меньше 95%, или охлажденный вторичный теплоноситель – масло направляют в поверхностный теплообменник первичного и вторичного теплоносителя 4 по трубопроводу 28, если относительная влажность отработавшего сушильного агента больше 95%.
При использовании в качестве первичного теплоносителя масла появляется возможность более полно использовать теплоту отработавшего сушильного агента, даже при его низкой относительной влажности, а при использовании в качестве первичного теплоносителя воды упрощается процесс его очистки от поглощенной пыли и появляется возможность возвращения в производственный цикл сконденсированной влаги.
Преимущество способа рекуперации теплоты отработавшего сушильного агента конвективных сушилок со сменой промежуточного теплоносителя в зависимости от влажности по сравнению с известными заключается в том, что его использование позволяет обеспечить:
– снижение размеров и материалоемкости теплоутилизаторов за счет большой удельной поверхности контактного теплообмена системы «газ-жидкость», обеспечиваемой распылением жидкого теплоносителя;
– исключение обмерзания теплообменников и забивания их пылью;
– снижение выбросов пыли с отработавшим сушильным агентом;
– более полное использование теплоты отработавшего сушильного агента благодаря применению двух оросительных и одного поверхностного теплообменника при использовании противоточной схемы движения теплоносителей в них;
– более полное использование теплоты отработавшего сушильного агента благодаря смене первичного теплоносителя в зависимости от влажности отработавшего сушильного агента;
– утилизацию воды отработавшего сушильного агента.
Формула изобретения
Способ рекуперации теплоты отработавшего сушильного агента конвективных сушилок, включающий охлаждение отработавшего сушильного агента с передачей от него теплоты промежуточному теплоносителю с использованием поверхностного теплообмена, нагревание приточного воздуха с передачей ему теплоты от промежуточного теплоносителя с использованием поверхностного теплообмена, отличающийся тем, что охлаждение отработавшего сушильного агента с передачей от него теплоты первичному теплоносителю осуществляют с использованием контактного теплообмена, нагревание приточного воздуха с передачей ему теплоты от вторичного теплоносителя осуществляют с использованием контактного теплообмена и нагревание вторичного теплоносителя осуществляют первичным теплоносителем с использованием поверхностного теплообмена, а в качестве первичного теплоносителя используют воду или масло в зависимости от относительной влажности отработавшего сушильного агента, вторичного – масло, при этом при охлаждении отработавшего сушильного агента обеспечивают его очистку первичным теплоносителем от пыли.
РИСУНКИ
MM4A – Досрочное прекращение действия патента СССР или патента Российской Федерации на изобретение из-за неуплаты в установленный срок пошлины за поддержание патента в силе
Дата прекращения действия патента: 07.10.2006
Извещение опубликовано: 20.06.2008 БИ: 17/2008
|
|