|
|
(21), (22) Заявка: 2004115811/03, 24.05.2004
(24) Дата начала отсчета срока действия патента:
24.05.2004
(43) Дата публикации заявки: 01.01.2000
(45) Опубликовано: 10.03.2006
(56) Список документов, цитированных в отчете о поиске:
RU 2254161 C1, 20.06.2005. RU 2186612 C1, 10.08.2005. RU 2161528 C2, 10.01.2005. RU 2002112301 A, 10.11.2003. SU 1831638 А3, 11.02.1991.
Адрес для переписки:
305040, г.Курск, ул. 50 лет Октября, 94, КурскГТУ, МС, проректору по научной работе С.Г. Емельянову
|
(72) Автор(ы):
Ежов Владимир Сергеевич (RU), Мамаева Диана Владимировна (RU), Левит Владимир Александрович (RU)
(73) Патентообладатель(и):
Государственное образовательное учреждение Курский государственный технический университет (ГОУ КурскГТУ) (RU)
|
(54) СПОСОБ АВТОНОМНОГО ТЕПЛОСНАБЖЕНИЯ И МОБИЛЬНАЯ МУЛЬТИКОТЕЛЬНАЯ ДЛЯ ЕГО ОСУЩЕСТВЛЕНИЯ
(57) Реферат:
Изобретение относится к теплоэнергетике, а именно к теплоснабжению, и может быть использовано для автономного теплоснабжения в обычных и чрезвычайных ситуациях. Технической задачей изобретения является обеспечение экологически и экономически эффективного мобильного теплоснабжения, в том числе и для чрезвычайных ситуаций. Технический результат достигается тем, что способ автономного теплоснабжения включает в себя нагрев оборотной воды в водогрейном котле, работающем под наддувом в пульсирующем режиме, подачу ее в систему отопления, утилизацию тепла уходящих дымовых газов, очистку их от вредных примесей, утилизацию уловленных компонентов путем охлаждения дымовых газов до температуры ниже температуры конденсации находящихся в них водяных паров, смешения частично охлажденных дымовых газов с озоном и кислородом, окисления окиси азота до двуокиси азота, абсорбцию его с образованием азотной кислоты, поглощение остатков окислов азота и двуокиси углерода гашеной известью в мультикотельной, состоящей из N газовых водогрейных котлов, каждый из которых снабжен подогревателем горячего водоснабжения, циркуляционным насосом, блоком очистки и утилизации, накопительным баком со шламоотстойником, дутьевым вентилятором, соответствующими трубопроводами, арматурой и контрольно-измерительными приборами и установлен вместе с этим оборудованием на отдельной платформе, и связанных между собою и внешними системами коллекторами оборотной воды, водопроводной воды, системы отопления, магистралью дымовых газов. 2 н.п.ф-лы, 2 ил. 
Предлагаемое изобретение относится к теплоэнергетике, а именно к теплоснабжению, и может быть использовано для автономного теплоснабжения в обычных и чрезвычайных ситуациях.
Известна система теплоснабжения, содержащая котлоагрегат, работающий на газе, контуры центрального отопления и горячего водоснабжения, деаэратор, экономайзер и поверхностный теплообменник-подогреватель [1].
Недостатками известной системы теплоснабжения являются необходимость наличия сложного и громоздкого оборудования химводоочистки и деаэрации питательной воды, невозможность утилизации тепла уходящих дымовых газов и их очистки, что не позволяет использовать ее для автономного теплоснабжения в чрезвычайных ситуациях.
Более близким по технической сущности к предлагаемому изобретению является способ теплоснабжения, включающий нагрев воды в газовом водогрейном котле, подачу ее в систему отопления, утилизацию тепла уходящих дымовых газов путем нагрева ими дутьевого воздуха, подаваемого затем в топку котла в котельной, содержащей водонагревательный котел, соединенный с трубопроводами оборотного теплоснабжения (горячей и обратной воды системы отопления), систему (блок) утилизации тепла дымовых газов с размещенным в ней калорифером (теплообменником-воздухоподогревателем). воздуховод горячего воздуха, соединенный с топкой котла, вентилятор, магистраль для отвода дымовых газов, соединенная с дымовой трубой [2].
Основными недостатками известного способа теплоснабжения являются невозможность очистки дымовых газов и утилизации улавливаемых компонентов, что снижает его экономическую и экологическую эффективность, необходимость обеспечения подпитки котельной очищенной водой из постороннего источника водоснабжения, что не позволяет его использовать для автономного теплоснабжения в чрезвычайных ситуациях.
Основными недостатками известной котельной являются отсутствие оборудования для очистки дымовых газов и утилизации улавливаемых компонентов, что снижает экономическую и экологическую эффективность ее работы, отсутствие оборудования для получения подпиточной воды, невозможность компактной компоновки одного котла со своим оборудованием (ввиду его громоздкости) на одной мобильной платформе, сложность параллельной компактной компоновки нескольких котлов со своим оборудованием, помещенных на отдельных мобильных платформах, что не позволяет использовать котельную в качестве мобильной установки автономного теплоснабжения, ограничивает диапазон ее теплопроизводительности и возможность ее использования в чрезвычайных ситуациях, например, при отказе центрального теплоснабжения
Технической задачей, на решение которой направлено предлагаемое изобретение, является обеспечение экологически и экономически эффективного мобильного автономного теплоснабжения, в том числе и для чрезвычайных ситуаций.
Технический результат достигается тем, что предлагаемый способ автономного теплоснабжения включает в себя нагрев оборотной воды в водогрейном газовом котле, работающем под наддувом в пульсирующем режиме, подачу ее в систему отопления, утилизацию тепла уходящих дымовых газов в теплообменнике блока очистки и утилизации, нагретый воздух из которого подают в топку котла, смешение частично охлажденных дымовых газов с озоном и кислородом, выделившимся из насыщенного конденсата на входе в конденсационно-абсорбционную секцию, дальнейшее охлаждение до температуры ниже температуры конденсации находящихся в них водяных паров с образованием пленки свежего конденсата, который смешивается с насыщенным конденсатом, стекающим из распределительных лотков, на стенках газовых каналов пластинчатого конденсатора, при движении дымовых газов сверху вниз в противотоке с нагреваемым через стенку дутьевым воздухом и контакте с пленкой конденсата, также стекающей сверху вниз, параллельном протекании химических реакций окисления в газовой и жидкой фазах окиси азота (NO2) в легкорастворимую двуокись азота (NO2), которая легко абсорбируется конденсатом с образованием азотной кислоты (HNO3), после чего насыщенный кислотными компонентами кислый конденсат стекает в карман сбора кислого конденсата, одна часть его, достаточная для проведения процесса абсорбции окислов азота, поднимается по подъемной трубе эрлифта в виде газожидкостной эмульсии, образованной в результате смешения с озоновоздушной смесью, по пути насыщаясь озоном и кислородом, с образованием насыщенного конденсата, который поднимается в карман сбора насыщенного конденсата и через распределительные лотки стекает вниз с одновременной десорбцией части озона и кислорода, смешиваясь со свежим конденсатом, а другая часть кислого конденсата стекает в поддон для очистки конденсата секции очистки, куда поступают и охлажденные дымовые газы, двигаясь снизу вверх, между параллельными рифлеными перфорированными пластинами, покрытыми слоем гашеной извести (Са(ОН)2), с которой происходят химические реакции оставшихся в дымовых газах окислов азота (NOx), капель кислого конденсата, двуокиси углерода (СО2) с образованием нитрита кальция (Ca(NO2), углекислого кальция (СаСО3), нитрата кальция (Ca(NO3)2), после чего очищенные от большей части вредных примесей дымовые газы сепарируются от уносимых капель конденсата и выводятся в атмосферу, а конденсат, накапливаемый в поддоне, смешивают с раствором гашеной извести (Ca(OH)2) в количестве, достаточном для связывания кислых компонентов и двуокиси углерода, растворенных в кислом конденсате, в результате чего там образуется нитрат кальция (Ca(NO3)2 и нерастворимый углекислый кальций (СаСО3), находящиеся в конденсате в виде шлама, после чего прореагировавший конденсат выводят из блока очистки, очищают от шлама путем его осаждения и подают на подпитку системы отопления.
Поставленная техническая задача решается еще и тем, что для осуществления автономного теплоснабжения, в том числе и в чрезвычайных ситуациях, мобильная мультикотельная состоит из N газовых котлов, каждый из которых снабжен подогревателем горячего водоснабжения (ГВС), циркуляционным насосом, блоком очистки и утилизации (БОУ), накопительным баком со шламоотстойником (НБШ), дутьевым вентилятором, соответствующими трубопроводами, арматурой и контрольно-измерительными приборами (КИП) и установлен вместе с этим оборудованием на отдельной платформе и связанными между собою и внешними системами коллекторами оборотной воды, водопроводной воды, ГВС, системы отопления, магистралью дымовых газов, причем БОУ выполнен виде прямоугольного короба, снабженного патрубками входа дымовых газов (ДГ), выхода очищенных ДГ, входа дутьевого воздуха (ДВ), штуцерами подачи озоновоздушной смеси и вывода прореагировавшего конденсата, внутри которого по ходу движения ДГ помещены, теплообменная секция, состоящая из коллектора горячего воздуха, соединенного через патрубок горячего ДВ с топкой котла, пластинчатого теплообменника, состоящего из вертикальных пластин, между которыми расположены щелевые газовые каналы, сообщающиеся с патрубком входа ДГ и переточным коллектором ДГ, воздушные каналы, сообщающиеся с коллектором горячего ДВ, конденсационно-абсорбционная секция, состоящая из правой части переточного коллектора ДГ, распределительного кармана с распределительными лотками, пластинчатого конденсатора, пластины которого выполнены из коррозионно-стойкого материала, и между ними расположены щелевые газовые каналы, сообщающиеся вверху с переточной камерой, сбоку через окно с коллектором охлажденных ДГ секции очистки, снизу отглушенные наклонными полосами и воздушные каналы, сообщающиеся сверху через окно с воздушными каналами пластинчатого теплообменника, снизу с коллектором холодного ДВ, соединенным через патрубок холодного воздуха с дутьевым вентилятором, карман сбора кислого конденсата, в который погружена подъемная труба эрлифта, соединенная через штуцер подачи озоновоздушной смеси и озонатор с дутьевым вентилятором, а сверху с днищем распределительного кармана насыщенного конденсата, секция очистки, состоящая из поддона для сбора кислого конденсата, кармана для реагента, соединенного с распределительными лотками и дозатором реагента, коллектора охлажденных ДГ, пакетов вертикальных параллельных рифленых перфорированных пластин, покрытых слоем гашеной извести (Са(ОН)2) и сепарационных пластин.
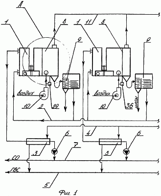
Реализация данного способа автономного теплоснабжения осуществляется в мобильной мультикотельной, представленной на фиг.1, 2, которая состоит из N газовых котлов 1, каждый из которых соединен отдельно по оборотной воде с коллектором оборотной воды 2, по горячей воде через подогреватель ГВС 3, соединенный с коллектором водопроводной воды 4 и коллектором ГВС 5, циркуляционный насос 6 с коллектором системы отопления 7, по дымовым газам и ДВ в своей нижней части с БОУ 8, снабженным НБШ 9 и дутьевым вентилятором 10 и соединенным с магистралью ДГ 11, причем котел 1, подогреватель ГВС 3, циркуляционный насос 6 БОУ 8, НБШ 9, вентилятор 10 с соответствующими трубопроводами, арматурой и КИП установлены на одной платформе, а БОУ 8 выполнен в виде прямоугольного короба, снабженного патрубками входа ДГ, выхода очищенных ДГ, входа ДВ, выхода горячего ДВ 12, 13, 14, 15 соответственно, подачи озоновоздушной смеси и вывода прореагировавшего конденсата 16, 17 соответственно, внутри которого по ходу движения ДГ помещены теплообменная секция 18, состоящая из коллектора горячего ДВ 19, пластинчатого теплообменника 20, состоящего из вертикальных пластин 21, между которыми расположены щелевые газовые и воздушные каналы 22 и 23 соответственно, и переточного коллектора 24, конденсационно-абсорбционная секция 25, состоящая из правой части переточного коллектора 24, распределительного кармана 26 с распределительными лотками 27, пластинчатого конденсатора 28, пластины 29 которого выполнены из коррозионно-стойкого материала, и между ними расположены щелевые каналы 22 с окнами 30 в нижней боковой части, заглушенные снизу под некоторым углом полосами 31, воздушные каналы 23, сообщающиеся сбоку в верхней части конденсатора 28 с аналогичными воздушными каналами 23 пластинчатого теплообменника 20 через воздушные окна 32, а внизу с коллектором холодного ДВ 33, соединенного через патрубок холодного ДВ 14 с дутьевым вентилятором 10, карман сбора кислого конденсата 34, в который погружена подъемная труба эрлифта 35, сообщающаяся через штуцер 16 и озонатор 36 с дутьевым вентилятором 10, сверху с днищем распределительного кармана 26, секция очистки 37, состоящая из поддона для сбора кислого конденсата 38, кармана для реагента 39, соединенного с распределительными лотками реагента 40 и дозатором реагента 41, коллектора охлажденных ДГ 42, пакетов вертикальных параллельных рифленых перфорированных пластин 43, покрытых слоем гашеной извести (Са(ОН)2) 44, с отверстиями 45 и наружными крышками 46, сепарационных пластин 47.
Предлагаемый способ автономного теплоснабжения осуществляется в мобильной мультикотельной следующим образом. По прибытии к объекту автономного теплоснабжения платформы с котлом 1, подогревателем ГВС 3, циркуляционным насосом 6, БОУ 8, НБШ 9 и вентилятором 10 с соответствующими трубопроводами и арматурой устанавливают в подходящем помещении, подключают к общим коллекторам обратной воды 2, водопроводной воды 4, системы ГВС 5, системы отопления 7, магистрали дымовых газов 11, которые соединяют с соответствующими местными системами, заполняют котлы 1, общую систему отопления и карманы сбора кислого конденсата БОУ 8 водопроводной водой или водой из ближайшего водоема, после чего запускают котлы 1 с другим оборудованием в работу и начинают осуществлять теплоснабжение объекта. При этом ДГ из каждого котла 1 через патрубок входа ДГ 12 поступают в пульсирующем режиме, который интенсифицирует последующие процессы тепломассообмена [3, с.573], с частотой и амплитудой пульсаций, равными (60-80) Гц и (50-60) Па соответственно, в свой БОУ 8, а именно в газовые каналы 22 пластинчатого теплообменника 20, конструкция которого по сравнению с кожухотрубчатым обеспечивает более высокую скорость теплопередачи [4, с.272], [5, с.316], двигаясь снизу вверх, охлаждаясь до температуры, близкой к температуре конденсации, находящихся в ДГ водяных паров за счет теплообмена через вертикальные пластины 21 в противотоке с ДВ, двигающимся сверху вниз по воздушным каналам 23, нагревая его, после чего нагретый воздух поступает в топку котла 1, а частично охлажденные ДГ через переточный коллектор 24, где смешиваются с озоном и кислородом, выделяющимся из насыщенного конденсата, стекающего с распределительных лотков 27, двигаясь сверху вниз, поступают в газовые каналы 22 пластинчатого конденсатора 28 конденсационно-абсорбционной секции 25, где охлаждаются до температуры (40-50)°С, при которой конденсируется (50-60)% водяных паров, находящихся в ДГ, за счет теплообмена через стенки вертикальных пластин 29 с потоком ДВ, двигающегося снизу вверх по воздушным каналам 23 из коллектора холодного ДВ 33, куда он нагнетается дутьевым вентилятором 10, с образованием свежего конденсата, который смешивается с конденсатом, насыщенным кислотными компонентами, озоном и кислородом, стекающим из распределительных лотков 27, и полученная смесь стекает по поверхности пластин 29 в виде пленки, взаимодействуя с ней в прямотоке, что снижает аэродинамическое сопротивление процесса абсорбции, с находящимися в ДГ окислами азота (NOx) с окислением их до двуокиси азота (NO2) и абсорбцией его конденсатом с образованием азотной кислоты (HNO3) [6, с.275], [7, с.348], после чего насыщенный кислотными компонентами кислый конденсат стекает по наклонным днищам газовых каналов 22 в карман сбора кислого конденсата 34, откуда часть его в количестве, достаточном для проведения процесса абсорбции окислов азота, поднимается по подъемной трубе эрлифта 35 в виде газожидкостной эмульсии [8, с.8], образованной в результате смешения с озоновоздушным потоком, поступающим через штуцер 16 из озонатора 36, где происходит озонирование части воздуха (2-3)%, подаваемого вентилятором 10, одновременно происходят процессы насыщения кислого конденсата озоном и кислородом, дальнейшее окисление окислов азота, образование азотной кислоты, в распределительный карман 26 и оттуда в распределительные лотки 27, после чего цикл повторяется, а другая часть кислого конденсата через борт кармана 34 стекает в поддон для очистки конденсата 38 секции очистки 37, куда также через окно 30 и коллектор 42 поступают охлажденные ДГ, двигаясь снизу вверх, распределяются между вертикальными параллельными рифлеными (что увеличивает адгезионные свойства поверхности) перфорированными пластинами 43, покрытыми слоем гашеной извести (Са(ОН)2), с которой происходят химические реакции оставшихся в ДГ окислов азота (NOx), капель кислого конденсата, двуокиси углерода (СО2), находящегося в значительных количествах (10-14)% в ДГ с образованием нитрита кальция (Ca(NO2)2), углекислого кальция (СаСО3), нитрата кальция (Са(NO3)2) [6, с.415, 483], [8, с.406], [9, с.227], после чего очищенные от большей части вредных примесей (NOx, СО2, пары воды) ДГ ударяется о сепарационные пластины 47, освобождаясь от уносимых капель конденсата, и выводятся в атмосферу, а кислый конденсат, находящийся в поддоне 38, смешивают с раствором гашеной извести (Са(ОН)2) (реагентом), количество которого определяют из стехиометрических коэффициентов химической реакции гашеной извести (Са(ОН)2)с азотной кислотой (HNO3) и двуокиси углерода (CO2), находящихся в кислом конденсате, которую подают из дозатора реагента 41 через карман реагента 39 и распределительные лотки 40, в поддон 38, после чего прореагировавший конденсат со шламом, представляющим смесь нитрата кальция и углекислого кальция, удаляют из поддона 38 через штуцер 17 в НБШ 9, где он освобождается от шлама путем его осаждения и очищенный от вышеупомянутых веществ подается на подпитку в систему отопления.
Отработавшие пакеты рифленых перфорированных пластин 43 меняют на регенерированные поочередно, чтобы не нарушить аэродинамический режим во время работы котельного агрегата. Процесс регенерации заключается в том, что отработанные пластины очищают от слоя покрытия 44, которое после их использования состоит из смеси углекислого кальция, нитрита и нитрата кальция и снова покрывают слоем гашеной извести, после чего повторно используют для очистки ДГ. Отработанный слой покрытия 44 и шлам из НБШ 9 являются азотсодержащими веществами и могут быть использованы в качестве азотных удобрений в сельском хозяйстве [10, с.227].
Таким образом, предлагаемый способ позволяет осуществлять автономное теплоснабжение, в том числе в чрезвычайных ситуациях, предлагаемой мобильной мультикотельной, в которой помимо утилизации тепла уходящих ДГ значительно снижено количество вредных выбросов в атмосферу без применения дорогих и вредных реагентов, в качестве оборотной воды используют конденсат водяных паров, уловленных из ДГ, а уловленные вредные компоненты (окислы азота и двуокись углерода) трансформированы в азотсодержащие удобрения для сельского хозяйства.
ИСПОЛЬЗОВАННАЯ ЛИТЕРАТУРА
1. А.с. СССР №802723, Мкл. F 24 D 3/08, 1981.
2. А.с. СССР №1831638, Мкл. F 24 D 3/00, 1993.
3. Касаткин А.Г. Основные процессы и аппараты химической технологии. – М.: Химия, 1971, 784 с.
4. Михеев М.А. Основы теплопередачи. – М.: Энергия, 1973, 320 с.
5. Водяные тепловые сети. Справочное пособие./Под редакцией Н.К.Громова и др./. – М.: Стройиздат, 1988, 376 с.
6. Неницеску К. Общая химия. – М.: Мир, 1968, 816 с.
7. Кутепов А.М. Общая химическая технология. – М.: Высшая школа, 1985, 448 с.
8. Порало Л.В. Воздушно-газовые подъемники жидкостей. – М.: Машиностроение,1969, 160 с.
9. Абрамов Н.И. и др. Водоснабжение. – М.: Гостройиздат, 1960, 579 с.
10. Позин М.Е. Технология минеральных удобрений. – Л.: Химия, 1983, 360 с.
Формула изобретения
1. Способ автономного теплоснабжения, включающий в себя нагрев оборотной воды в водогрейном газовом котле, подачу ее в систему отопления, утилизацию тепла уходящих дымовых газов в теплообменнике, нагретый воздух из которого подают в топку котла, отличающийся тем, что газовый котел работает под наддувом в пульсирующем режиме, при котором происходят дальнейшие процессы тепломассообмена, частично охлажденные дымовые газы смешивают с озоном и кислородом, выделившимся из насыщенного конденсата, охлаждают их до температуры ниже температуры конденсации находящихся в них водяных паров с образованием пленки свежего конденсата, который смешивается с насыщенным конденсатом, стекающим из распределительных лотков, на стенках газовых каналов пластинчатого конденсатора, при движении дымовых газов сверху вниз в противотоке с нагреваемым через стенку дутьевым воздухом и контакте с пленкой конденсата, также стекающей сверху вниз, параллельном протекании химических реакций окисления в газовой и жидкой фазах окиси азота (NO) в легкорастворимую двуокись азота (NO2), которая легко абсорбируется конденсатом с образованием азотной кислоты (HNO3), после чего насыщенный кислотными компонентами кислый конденсат стекает в карман сбора кислого конденсата, одна часть его, достаточная для проведения процесса абсорбции окислов азота, поднимается по подъемной трубе эрлифта в виде газожидкостной эмульсии, образованной в результате смешения с озоновоздушной смесью, по пути насыщаясь озоном и кислородом, с образованием насыщенного конденсата, который поднимается в карман сбора насыщенного конденсата и через распределительные лотки стекает вниз с одновременной десорбцией части озона и кислорода, смешиваясь со свежим конденсатом, а другая часть кислого конденсата стекает в поддон для очистки конденсата секции очистки, куда поступают и охлажденные дымовые газы, двигаясь снизу вверх между параллельными рифлеными перфорированными пластинами, покрытыми слоем гашеной извести (Са(ОН)2), с которой происходят химические реакции оставшихся в дымовых газах окислов азота (NOx), капель кислого конденсата, двуокиси углерода (СО2) с образованием нитрита кальция (Ca(NO)2), углекислого кальция (СаСО3), нитрата кальция (Са(NO3)2), после чего очищенные от большей части вредных примесей дымовые газы сепарируются от уносимых капель конденсата и выводятся в атмосферу, а конденсат, накапливаемый в поддоне, смешивают с раствором гашеной извести (Са(ОН)2) в количестве, достаточном для связывания кислых компонентов и двуокиси углерода, растворенных в кислом конденсате, в результате чего там образуется нитрат кальция (Са(NO3)2 и нерастворимый углекислый кальций (СаСО3), находящиеся в конденсате в виде шлама, после чего прореагировавший конденсат выводят из блока очистки, очищают от шлама путем его осаждения и подают на подпитку системы отопления.
2. Мобильная мультикотельная для автономного теплоснабжения, в том числе и в чрезвычайных ситуациях, включающая водонагревательный газовый котел, соединенный с трубопроводами оборотного теплоносителя с арматурой, блок утилизации тепла дымовых газов с размещенным в нем теплообменником, воздуховод горячего воздуха, соединенный с топкой котла, вентилятор, магистраль для отвода дымовых газов, отличающаяся тем, что состоит из N пульсационных газовых котлов, каждый из которых снабжен подогревателем горячего водоснабжения, циркуляционным насосом, блоком очистки и утилизации, накопительным баком со шламоотстойником и установлен вместе с этим оборудованием на отдельной платформе, и связанными между собою и внешними системами коллекторами оборотной воды, водопроводной воды, горячего водоснабжения, системы отопления, причем блок очистки и утилизации выполнен в виде прямоугольного короба, снабженного патрубками входа дымовых газов, выхода очищенных, входа дутьевого воздуха, штуцерами подачи озоновоздушной смеси и вывода прореагировавшего конденсата, внутри которого по ходу движения дымовых газов помещены теплообменная секция, состоящая из коллектора горячего воздуха, соединенного через патрубок горячего воздуха с топкой котла, пластинчатого теплообменника, состоящего из вертикальных пластин, между которыми расположены щелевые газовые каналы, сообщающиеся с патрубком входа дымовых газов и переточным коллектором, воздушные каналы, сообщающиеся с коллектором горячего воздуха, конденсационно-абсорбционная секция, состоящая из правой части переточного коллектора, распределительного кармана с распределительными лотками, пластинчатого конденсатора, пластины которого выполнены из коррозионно-стойкого материала и между ними расположены щелевые газовые каналы, сообщающиеся вверху с переточной камерой, сбоку через окно с коллектором охлажденных дымовых газов секции очистки, снизу отглушенные наклонными полосами, и воздушные каналы, сообщающиеся сверху через окно с воздушными каналами пластинчатого теплообменника, снизу с коллектором холодного воздуха, соединенным через патрубок холодного воздуха с дутьевым вентилятором, карман сбора кислого конденсата, в который погружена подъемная труба эрлифта, соединенная через штуцер подачи озоновоздушной смеси и озонатор с дутьевым вентилятором, а сверху с днищем распределительного кармана насыщенного конденсата, секция очистки, состоящая из поддона для сбора кислого конденсата, кармана для реагента, соединенного с распределительными лотками и дозатором реагента, коллектора охлажденных дымовых газов, пакетов вертикальных параллельных рифленых перфорированных пластин, покрытых слоем гашеной извести (Са(ОН)2), и сепарационных пластин.
РИСУНКИ
MM4A – Досрочное прекращение действия патента СССР или патента Российской Федерации на изобретение из-за неуплаты в установленный срок пошлины за поддержание патента в силе
Дата прекращения действия патента: 25.05.2006
Извещение опубликовано: 20.08.2007 БИ: 23/2007
|
|