|
|
(21), (22) Заявка: 2004128279/06, 21.09.2004
(24) Дата начала отсчета срока действия патента:
21.09.2004
(45) Опубликовано: 10.03.2006
(56) Список документов, цитированных в отчете о поиске:
RU 2142565 C1, 10.12.1999. RU 2095634 C1, 10.11.1997. RU 2170876 C2, 20.07.2001. US 4628693 A, 16.12.1986. US 3992891 A, 23.11.1976. EP 0004398 A2, 03.10.1979.
Адрес для переписки:
198097, Санкт-Петербург, ул. Трефолева, 2В, Энергомаш, патентно-лицензионное бюро
|
(72) Автор(ы):
Ануров Юрий Михайлович (RU), Верткин Михаил Аркадьевич (RU)
(73) Патентообладатель(и):
Открытое Акционерное Общество “Энергомашкорпорация” (RU)
|
(54) ГАЗОДОЖИМНАЯ УСТАНОВКА ГАЗОТУРБИННОЙ ЭЛЕКТРОСТАНЦИИ
(57) Реферат:
Изобретение относится к теплоэнергетике и может быть применено в газотурбинных электростанциях – газотурбинных теплоэлектроцентралях и парогазовых установках, использующих газообразное топливо. Газодожимная установка газотурбинной электростанции содержит паровой котел-утилизатор (ПКУ), сообщенный на входе по греющему теплоносителю с выходом газотурбинного двигателя станции (ГТД) по выхлопным газам, газовый дозатор-турбокомпрессор (ГДТК), приводную паровую турбину (ППТ) с конденсатором и конденсатным насосом, систему трубопроводов газа, пара и воды с регулирующей и запорной арматурой, при этом ротор ППТ установлен на одном валу с ротором ГДТК, ГДТК сообщен на входе по газу с подводящей магистралью газового топлива, на выходе по газу – с ГТД, ППТ сообщена на входе по пару с выходом ПКУ по пару, на выходе по пару – со входом конденсатора по пару, а конденсатор на выходе по конденсату через конденсатный насос сообщен со входом ПКУ по конденсату. В соответствии с изобретением ГДТК и ППТ выполнены в виде единой герметичной конструкции, в которой вал с роторами ГДТК и ППТ снабжен уплотнением, отделяющим газовый тракт ГДТК от парового тракта ППТ, при этом ГДТК и ППТ выполнены и установлены на валу таким образом, что давление пара перед уплотнением со стороны ППТ превосходит давление газа перед уплотнением со стороны ГДТК на всех режимах работы ГТД. Изобретение позволяет предотвратить протечки газа в паровой тракт и исключает попадание в помещение с газодожимной установкой не только газа, но и пара. 1 ил. 
Настоящее изобретение относится к теплоэнергетике и может быть применено в газотурбинных электростанциях – газотурбинных теплоэлектроцентралях и парогазовых установках, использующих газообразное топливо. Наибольший эффект изобретения может принести при использовании в газотурбинных теплоэлектроцентралях (ГТТЭЦ) малой и средней мощности, осуществляющих комбинированную выработку тепловой и электрической энергии с отпуском тепла внешнему потребителю в виде нагретой сетевой воды или пара.
Составной частью таких электростанций, предназначенных для эксплуатации преимущественно в черте города, где нет газовых магистралей высокого давления, являются газодожимные установки, осуществляющие компримирование (дожимание до требуемого давления) и подачу газового топлива на станцию из городской трех-шестиатмосферной газовой магистрали.
Известны типовые технические решения [1, 2], в которых газодожимная установка ГТТЭЦ содержит поршневой или винтовой маслозаполненный газодожимной компрессор (ГДК) с электроприводом.
ГДК указанного типа обеспечивает необходимое повышение давления газового топлива с надежным уплотнением вала, исключающим протечки сжимаемого газа в помещение, где размещена газодожимная установка, но связан с расходованием электроэнергии на привод ГДК и требует громоздкого и дорогостоящего конструктивного исполнения, обусловленного необходимостью применения промежуточного охлаждения газа в процессе его сжатия и средств защиты сжимаемого газа от попадания в него масла. Кроме того, в указанных аналогах расходуется большое количество электроэнергии на привод ГДК и сетевых насосов.
Ближайшим аналогом (прототипом) заявляемого изобретения является газодожимная установка для парогазовой установки с ГТД [3], содержащая паровой КУ, систему трубопроводов газа, пара и конденсата с запорной и регулирующей арматурой, газодожимной компрессор (ГДК) и пускоприводную паровую турбину (ППТ) с конденсатором, ротор которой связан общим валом с ротором ГДК. Указанный в прототипе номинальный уровень частоты вращения роторов ГДК и ППТ составляет 10-12 тыс. оборотов в минуту, в связи с чем в качестве ГДК может быть использован только турбокомпрессор.
В сравнении с указанными аналогами данное техническое решение позволяет увеличить выходную электрическую мощность и электрический КПД станции, особенно в условиях ГТТЭЦ, поскольку для привода ГДК используется не электроэнергия, а тепловая энергия отработанных газов ГТД. Необходимость в промежуточном охлаждении газа в процессе его сжатия в этом случае по ряду причин отпадает (в частности, потому, что энергию на привод ГДК экономить не надо), и все тепло, сообщенное газу при его сжатии, возвращается в газотурбинный цикл.
Недостатком прототипа является невозможность выполнения ГДК в виде газодожимного турбокомпрессора (ГДТК) с требуемыми для паротурбинного привода оборотами из-за отсутствия в прототипе технического решения по надежному уплотнению ротора ГДТК.
Техническим результатом предполагаемого изобретения является обеспечение надежного уплотнения ротора ГДТК, исключающего протечки газового топлива в окружающую среду в процессе сжатия газа на станции.
Заявляемая газодожимная установка газотурбинной электростанции содержит паровой котел-утилизатор (ПКУ), сообщенный на входе по греющему теплоносителю с выходом газотурбинного двигателя (ГТД) по выхлопным газам, газодожимной турбокомпрессор (ГДТК), приводную паровую турбину (ППТ) с конденсатором и конденсатным насосом, систему трубопроводов газа, пара и воды с регулирующей и запорной арматурой, при этом ротор ППТ установлен на одном валу с ротором ГДТК, ГДТК сообщен на входе по газу с подводящей магистралью газового топлива, на выходе по газу – с ГТД, ППТ сообщена на входе по пару с выходом ПКУ по пару, на выходе по пару – со входом конденсатора по пару, а конденсатор на выходе по конденсату через конденсатный насос сообщен со входом ПКУ по конденсату.
Согласно заявляемому изобретению ГДТК и ППТ выполнены в виде единой герметичной конструкции, в которой вал с роторами ГДТК и ППТ снабжен уплотнением, отделяющим газовый тракт ГДТК от парового тракта ППТ, при этом ГДТК и ППТ выполнены и установлены на валу таким образом, что давление пара перед уплотнением со стороны ППТ превосходит давление газа перед уплотнением со стороны ГДТК на всех режимах работы ГТД.
Предложенное исполнение ГДТК, ППТ и уплотнения вала ГДТК гарантированно предотвращает протечки газа в паровой тракт и исключает попадание в помещение с газодожимной установкой не только газа, но и пара. Пар в малом количестве может попасть только в сжатый газ, что будет способствовать снижению образования оксидов азота в камере сгорания ГТД.
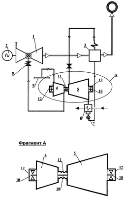
Изобретение поясняется чертежом, на котором приведена схема реализации газодожимной установки в составе газотурбинной электростанции.
Газодожимная установка для газотурбинной электростанции с ГТД 1 и электрогенератором 2, содержащая ПКУ 3, сообщенный на входе по греющему теплоносителю с выходом ГТД 1 по выхлопным газам, а также ГДТК 4, ППТ 5 с конденсатором 6 и конденсатным насосом 7, систему трубопроводов газа, пара и воды с запорной и регулирующей арматурой, включая дозатор газового топлива 8, при этом ротор ППТ 5 установлен на одном валу 10 с ротором ГДТК 4, ГДТК 4 сообщен на входе по газу с подводящей магистралью газового топлива 9, на выходе по газу – через дозатор топлива 8 – с ГТД 1, ППТ 5 сообщена на входе по пару с выходом ПКУ 3 по пару, на выходе по пару – со входом конденсатора 6 по пару, конденсатор 6 на выходе по конденсату через конденсатный насос 7 сообщен со входом ПКУ 3 по конденсату. В данном примере ПКУ 3 на выходе по дымовым газам сообщен с вытяжной трубой.
Согласно заявляемому изобретению ГДТК 4 и ППТ 5 выполнены в виде единой герметичной конструкции, в которой вал 10 с роторами ГДТК 4 и ППТ 5 снабжен уплотнением 11, отделяющим газовый тракт ГДТК 4 от парового тракта ППТ 5. В данном примере, вал 10 установлен на двух опорах, в корпусе, выполненном в виде герметичного соединения корпусных конструкций ГДТК 4, ППТ 5 и уплотнения 11, а также заглушек 12 с опорами вала 10.
ГДТК 4 и ППТ 5 выполнены и установлены на валу 10 таким образом, что давление пара перед уплотнением 11 со стороны ППТ 5 превосходит давление газа перед уплотнением 11 со стороны ГДТК 4 на всех режимах работы ГТД 1. В приведенном примере это достигается тем, что уплотнение 11 примыкает к области парового тракта перед первой ступенью ППТ 5, выполненной с такой пропускной способностью, при которой давление пара перед ППТ 5 на всех режимах превосходит давление газа перед уплотнением 11 со стороны ГДТК 4 на всех режимах работы ГТД 1. При этом уплотнение 11 может быть выполнено в виде известных из уровня техники типов лабиринтного или сухого уплотнения. Герметичность соединения корпусных деталей может быть обеспечена применением известных из уровня техники самоуплотняющихся конструкций, фланцевых соединений, прокладок и т.п.
Устройство работает следующим образом.
Теплом выхлопных газов ГТД 1, поступающих в ПКУ 3, вырабатывают пар, подаваемый на вход ППТ 5. Давление пара – скользящее, нерегулируемое, устанавливающееся в зависимости от расхода и температуры пара перед ППТ 5, а также от пропускной способности ППТ 5.
Отработанный в ППТ 5 пар сбрасывают в конденсатор 6, где пар конденсируется. Конденсат отработанного пара насосом 7 возвращают в ПКУ 3.
В ППТ 5 вырабатывают мощность, необходимую для привода ГДТК 4, осуществляющего сжатие и подачу газового топлива в ГТД 1. Расход топлива в ГТД 1 регулируют дозатором топлива 8 по условиям работы ГТД 1, в частности по условию поддержания частоты вращения ротора электрогенератора на уровне 50 Гц. В ГДТК 4 газовое топливо подают из подводящей магистрали 9.
Частота вращения вала 10 с роторами ГДТК 4 и ППТ 5 устанавливается в зависимости от сочетания величины потребной мощности ГДТК 4, соответствующей требуемым значениям давления и расхода газа за ГДТК 4, с одной стороны, и располагаемой мощности ППТ 5, определяемой параметрами пара перед ППТ 5, с другой стороны.
Расход и температура пара перед ППТ 5 на переменных режимах определяются параметрами выхлопных газов ГТД 1. С понижением нагрузки ГТД 1 температура выхлопных газов ГТД 1 падает, давление пара снижается, располагаемая мощность ППТ 5 падает. Однако при этом снижаются расход и давление газового топлива перед ГТД 1, потребная мощность на привод ГДТК 4 также падает. Исполнение ППТ 5 с такой пропускной способностью, при которой давление пара перед ППТ 5 на всех режимах превосходит давление газа перед уплотнением 11 со стороны ГДТК 4 на всех режимах работы ГТД 1, исключает попадание в помещение с газодожимной установкой не только газа, но и пара (пар в малом количестве может попасть через уплотнение 11 только в сжатый газ).
Рассмотренный пример приведен лишь для иллюстрации изобретения и не исчерпывает всех возможных вариантов его реализации. В частности, герметичный корпус может иметь произвольную конфигурацию, отличающуюся от приведенной, и может быть образован герметичным соединением различных корпусных деталей. ГДТК 4 может состоять, например, из ряда центробежных ступеней, при этом к уплотнению 11 будет примыкать первая либо средняя по ходу сжимаемого газа ступень (с целью снижения температуры в районе опоры со стороны ГДТК), вал 10 может иметь иное количество опор, и т.п.
Источники информации
2. Termobahia combined cycle cogeneration plant / Приложение к журналу Modern Power Systems, 11, 2003.
Формула изобретения
Газодожимная установка газотурбинной электростанции, содержащая паровой котел-утилизатор (ПКУ), сообщенный на входе по греющему теплоносителю с выходом газотурбинного двигателя станции (ГТД) по выхлопным газам, газодожимной турбокомпрессор (ГДТК), приводную паровую турбину (ППТ) с конденсатором и конденсатным насосом, систему трубопроводов газа, пара и воды с регулирующей и запорной арматурой, при этом ротор ППТ установлен на одном валу с ротором ГДТК, ГДТК сообщен на входе по газу с подводящей магистралью газового топлива, на выходе по газу – с ГТД, ППТ сообщена на входе по пару с выходом ПКУ по пару, на выходе по пару – со входом конденсатора по пару, а конденсатор на выходе по конденсату через конденсатный насос сообщен со входом ПКУ по конденсату, отличающаяся тем, что ГДТК и ППТ выполнены в виде единой герметичной конструкции, в которой вал с роторами ГДТК и ППТ снабжен уплотнением, отделяющим газовый тракт ГДТК от парового тракта ППТ, при этом ГДТК и ППТ выполнены и установлены на валу таким образом, что давление пара перед уплотнением со стороны ППТ превосходит давление газа перед уплотнением со стороны ГДТК на всех режимах работы ГТД.
РИСУНКИ
|
|