|
|
(21), (22) Заявка: 2004122690/28, 27.07.2004
(23) Дата поступления дополнительных материалов к ранее поданной заявке: 26 (2003130708).04.2004
(24) Дата начала отсчета срока действия патента:
27.07.2004
(45) Опубликовано: 10.03.2006
(56) Список документов, цитированных в отчете о поиске:
US 5194847 A, 16.03.1993. RU 2141102 C1, 10.11.1999 SU 1589069 A1, 30.08.1990. EP 1110065 A, 27.06.2001.
Адрес для переписки:
125171, Москва, ул. З. и А. Космодемьянских, 4, кв.42, М.В. Зазирному
|
(72) Автор(ы):
Горшков Борис Георгиевич (RU), Зазирный Максим Владимирович (RU), Кулаков Алексей Тимофеевич (RU)
(73) Патентообладатель(и):
Общество с ограниченной ответственностью “ПетроЛайт” (RU)
|
(54) УСТРОЙСТВО ДЛЯ МОНИТОРИНГА ВИБРОАКУСТИЧЕСКОЙ ХАРАКТЕРИСТИКИ ПРОТЯЖЕННОГО ОБЪЕКТА
(57) Реферат:
Устройство содержит лазер, узел ввода оптического излучения в чувствительный элемент, узел спектрального уплотнения, фильтр, оптический вентиль, оптический модулятор и выходной направленный оптический ответвитель. Лазер соединен с узлом спектрального уплотнения. Выходной направленный оптический ответвитель соединен с узлом ввода оптического излучения в чувствительный элемент. Оптический вентиль и выходной направленный волоконно-оптический ответвитель соединены совместно с оптическим модулятором в кольцо и образуют узкополосный непрерывный лазер. Непрерывный лазер соединен с узлом спектрального уплотнения. Выходной направленный оптический волоконно-оптический ответвитель соединен с узлом ввода оптического излучения в чувствительный элемент. Фотоприемник соединен с аналого-цифровым преобразователем (АЦП) и с узлом ввода оптического излучения. АЦП соединен последовательно с буферной памятью, введенной в узел обработки сигнала и соединенной с процессором. Таймер соединен с оптическим модулятором, АЦП и буферной памятью. Технический результат – повышение чувствительности и быстродействия, увеличение рабочей длины датчика и пространственного разрешения. 3 з.п. ф-лы, 1 ил. 
Изобретение относится к нефтегазодобывающей промышленности и может быть использовано в эксплуатационных (добывающих и нагнетательных) скважинах, при транспортировке продукции скважин на пункты сбора и далее.
Движение продукции скважины по лифтовой колонне, трубопроводу, равно как и нагнетание жидкости в скважину, которые можно рассматривать как протяженные объекты (продольный размер скважины, трубы, трубопровода многократно превышает поперечный размер), сопровождается виброакустическими колебаниями, которые распространяются как в самом потоке, так и в лифтовой колонне, трубопроводе, окружающем пространстве.
В зависимости от характера режима движения потока жидкости, ее параметров, конструктивных особенностей протяженного объекта (лифтовая колонна, кольцевое пространство скважины, трубопровод и т.д.) виброакустические колебания могут иметь те или иные значения, в т.ч. и на различных участках этого объекта, формируя по сути виброакустическую характеристику протяженного объекта.
При нарушении целостности оболочки протяженного объекта, например течи в резьбовом соединении, порыве трубы, образуются т.н. “свищи”, которые не регистрируются на дневной поверхности контрольно-измерительной аппаратурой ввиду существенно небольшого расхода этих утечек по сравнению с расходом проходящего по лифтовой колонне или трубопроводу потока.
Известно устройство для обнаружения утечек в протяженном объекте, содержащее источник – импульсный генератор, связанный с датчиком в виде коаксиального кабеля, расположенного продольно снаружи протяженного объекта. Датчик соединен с узлом приема сигнала (авт.свид. №612102).
Недостатком известного устройства является сложность измерительного комплекта и отсутствие возможности использования его в скважинах.
Известна диагностическая система, предназначенная для отслеживания изменения статических деформаций и измерения динамических деформаций. Система включает перестраиваемый узкопосный источник светового излучения, светопроводящее волокно, отражательные датчики, например, типа решеток Брегга, расположенные по длине волокна, и контур обработки сигнала. Система может применяться также по схеме Фабри-Перо (патент РФ №2141102).
Система обеспечивает высокую чувствительность к деформациям, но является очень сложной и не может быть использована в скважинах.
Известно наиболее близкое по технической сути устройство для мониторинга виброакустической характеристики протяженного объекта, содержащее узкополосный импульсный источник оптического излучения в виде полупроводникового лазера и оптического модулятора, чувствительный элемент в виде оптического волокна, расположенного продольно внутри или снаружи протяженного объекта, узел ввода оптического излучения в чувствительный элемент, фотоприемник и узел обработки сигнала с процессором (пат. США №5194847).
Недостатком известного устройства является низкая мощность источника изучения (типично 1 мВт), следовательно, малое отношение сигнал /шум, что приводит к необходимости длительного накопления сигнала и невозможности регистрации малых значений виброакустических колебаний. По этой же причине невозможно использовать протяженные (километры, десятки километров) датчики. Устройство не предназначено для использования в скважинах.
Целью изобретения является повышение чувствительности и быстродействия устройства, увеличение рабочей длины датчика и пространственного разрешения.
Указанная цель достигается тем, что устройство для мониторинга виброакустической характеристики протяженного объекта, содержащее непрерывный лазер, оптический модулятор, чувствительный элемент в виде оптического волокна, расположенного продольно внутри или снаружи протяженного объекта, узел ввода оптического излучения в чувствительный элемент, фотоприемник и узел обработки сигнала с процессором, согласно изобретению снабжено таймером, последовательно соединенными между собой аналого-цифровым преобразователем и введенной в узел обработки сигнала буферной памятью, при этом дополнительно содержит активное оптическое волокно, узел спектрального уплотнения, фильтр на основе брегговской волоконной решетки, оптический вентиль и выходной направленный оптический ответвитель, соединенные совместно с оптическим модулятором в кольцо и образующие узкополосный кольцевой волоконный лазер, причем лазер соединен с узлом спектрального уплотнения, выходной направленный волоконно-оптический ответвитель с узлом ввода оптического излучения в чувствительный элемент, фотоприемник с аналого-цифровым преобразователем и с узлом ввода излучения в чувствительный элемент, буферная память – с процессором, а таймер – с оптическим модулятором, аналого-цифровым преобразователем и буферной памятью.
В конкретных воплощениях устройства узел ввода излучения в чувствительный элемент может быть выполнен в виде волоконного циркулятора или направленного волоконно-оптического ответвителя. Процессор может иметь индикатор. Оптический модулятор может быть выполнен амплитудным (электрооптическим) или фазовым.
Использование в устройстве воконного направленного ответвителя вместо волоконного циркулятора, соединенного с остальными элементами таким же образом, отличается по своей работе только дополнительными потерями, которые теоретически могут составлять 6 дБ, что снижает энергетический потенциал устройства и уменьшает возможную максимальную длину чувствительного элемента.
На чертеже схематически изображено предлагаемое устройство.
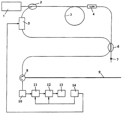
Устройство включает непрерывный лазер в качестве источника накачки 1, узел спектрального уплотнения 2, активное оптическое волокно 3, например легированное ионами эрбия, вентиль (оптический) 4, оптический модулятор (с электрическим управлением) 5, отражательную брегговскую волоконную решетку 7, выходной направленный волоконно-оптический ответвитель 6, узел ввода излучения (например, волоконно-оптический циркулятор) 8 в чувствительный элемент (оптическое волокно) 9, фотоприемник 10. Элементы 2-6 соединены в кольцо и образуют кольцевой волоконный лазер. Отражательная брегговская волоконная решетка 7 соединена с четвертым входом выходного ответвителя и обеспечивает получение узкополосного оптического излучения. Элементы 2-7, 9, 10 образуют резонатор лазера. Фотоприемник 10 соединен с аналого-цифровым преобразователем (АЦП) 11 и с узлом ввода излучения 8 в чувствительный элемент 9. Буферная память12 введена в узел обработки сигнала и связана с его процессором 13. В устройстве содержится таймер 14, соединенный с оптическим модулятором 5, АЦП 11 и с буферной памятью 12. Лазер накачки 1 может быть полупроводниковым с волоконно-оптическим выходом. Оптический модулятор 5 может быть амплитудным или фазовым. Процессор 13 в конкретном случае имеет индикатор.
Устройство работает следующим образом.
После расположения чувствительного элемента (оптического волокна), представляющего собой по сути оптоволоконный кабель, например, внутри или снаружи лифтовой колонны труб в скважине или вдоль трубопровода известным образом, включают устройство в работу. От лазера накачки 1 в непрерывном режиме излучение поступает для накачки активного оптического волокна 3. Длина волны излучения для накачки ионов эрбия, в частности, может составлять 980 нм. Излучение накачки с помощью узла спектрального уплотнения вводится без существенных потерь в активное оптическое волокно 3. Селекция продольных мод резонатора осуществляется за счет организации однонаправленного режима распространения волн в кольцевом резонаторе применением вентиля (оптического) 4, а также за счет облучения спектра отражательной брегговской решеткой 7.
Функция оптического модулятора 5 заключается в модуляции добротности резонатора. Электрические сигналы управления добротностью поступают с таймера 14. Этот таймер задает необходимую частоту генерации импульсов и синхронизирует всю электрическую схему. Таким образом, пиковая мощность узкополосного импульсного источника оптического излучения существенно превосходит мощность лазера накачки. Это излучение поступает в узел ввода оптического излучения (волоконно-оптический циркулятор) 8, откуда направляется в чувствительный элемент 9. В оптическом волокне излучение претерпевает рассеяние, причем основной компонентой рассеяния является несмещенная по частоте (релевская) компонента. При импульсном возбуждении сигнал обратного рассеяния (рефлектограмма) имеет вид, близкий к экспоненте. Однако благодаря высокой когерентности исходного излучения эта рефлектограмма оказывается изрезанной случайным образом благодаря случайной фазе интерферирующего рассеянного излучения. Если чувствительный элемент не подвергается каким-либо воздействиям, выходящим за рамки нормального (установившегося) технологического процесса, например движения потока в протяженном объекте (например, в лифтовой колонне), то этот случайный сигнал остается довольно стабильным во времени. Напротив, если на каком-либо участке протяженного объекта осуществляется воздействие (например, механическое, термическое или акустическое), приводящее к изменению нормального (установившегося) технологического процесса режима движения потока, например порыв трубы, то меняется виброакустическая характеристика протяженного объекта в этом месте, сигнал локально изменяется, при этом координата этого места однозначно определяется временной задержкой от стартового лазерного импульса.
Таким образом, из анализа временных изменений рефлектограммы делаются выводы о наличии и интенсивности того или иного возмущения, воздействия и его координате (местоположении). Фотоприемник 10 служит для получения рефлектограммы в виде электрического сигнала, который затем оцифровывается АЦП 11, откуда поступает в буферную память 12 и процессор 13, который должен анализировать сигнал и иметь средства индикации или передачи информации в систему более высокого уровня. Таймер 14 определяет частоту следования импульсов лазера, управляя оптическим модулятором 5, а также задавая тактовые импульсы АЦП 11 и буферной памяти 12.
Использование изобретения позволяет оперативно выявлять нарушения целостности оболочки протяженного объекта, либо фиксировать какие-либо воздействия изнутри или извне на протяженный объект. При этом устройство позволяет определить координаты места дефекта или точки воздействия на объект.
Формула изобретения
1. Устройство для мониторинга виброакустической характеристики протяженного объекта, содержащее непрерывный лазер, оптический модулятор, чувствительный элемент в виде оптического волокна, расположенного продольно внутри или снаружи протяженного объекта, узел ввода оптического излучения в чувствительный элемент, фотоприемник, и узел обработки сигнала с процессором, отличающееся тем, что оно снабжено таймером, последовательно соединенными между собой аналого-цифровым преобразователем и введенной в узел обработки сигнала буферной памятью, при этом дополнительно содержит активное оптическое волокно, узел спектрального уплотнения, фильтр на основе брегговской волоконной решетки, оптический вентиль и выходной направленный оптический ответвитель, соединенные совместно с оптическим модулятором в кольцо и образующие узкополосный волоконный кольцевой лазер, причем непрерывный лазер соединен с узлом спектрального уплотнения, выходной направленный оптический ответвитель – с узлом ввода оптического излучения в чувствительный элемент, фотоприемник – с аналого-цифровым преобразователем и с узлом ввода излучения в чувствительный элемент, буферная память – с процессором, а таймер – с оптическим модулятором, аналого-цифровым преобразователем и буферной памятью.
2. Устройство по п.1, отличающееся тем, что узел ввода излучения в чувствительный элемент выполнен в виде волоконного циркулятора.
3. Устройство по п.1, отличающееся тем, что узел ввода излучения в чувствительный элемент выполнен в виде волоконного направленного ответвителя.
4. Устройство по одному из пп.1-3, отличающееся тем, что процессор имеет индикатор.
РИСУНКИ
QB4A Регистрация лицензионного договора на использование изобретения
Лицензиар(ы): Общество с ограниченной ответственностью “ПетроЛайт”
ИЛ
Лицензиат(ы): Закрытое акционерное общество “ОМЕГА”
Договор № РД0062862 зарегистрирован 06.04.2010
Извещение опубликовано: 20.05.2010 БИ: 14/2010
* ИЛ – исключительная лицензия НИЛ – неисключительная лицензия
|
|