|
|
(21), (22) Заявка: 2004131887/04, 01.11.2004
(24) Дата начала отсчета срока действия патента:
01.11.2004
(45) Опубликовано: 10.03.2006
(56) Список документов, цитированных в отчете о поиске:
RU 2177933 C1, 10.01.2002. RU 2102375 C1, 20.01.1998. WO 2004065338 A1, 05.08.2004. RU 2178403 С1, 20.10.2002. RU 2137808 С1, 20.09.1999. RU 2167143 С1, 20.05.2001. DE 2944457 A1, 14.05.1981.
Адрес для переписки:
150023, г.Ярославль, Московский пр-кт, 88, корп.Е, кафедра ХТОВ, О.С. Павлову
|
(72) Автор(ы):
Павлов Олег Станиславович (RU), Павлов Станислав Юрьевич (RU), Павлов Дмитрий Станиславович (RU)
(73) Патентообладатель(и):
Общество с ограниченной ответственностью “Научно-технологический центр по химическим технологиям” (RU)
|
(54) СПОСОБ ПЕРЕРАБОТКИ ИЗОБУТЕНА В УГЛЕВОДОРОДНОЙ СМЕСИ
(57) Реферат:
Использование: нефтехимия. Сущность: способ включает как минимум две стадии, каждая из которых включает реакционную(ые) зону(ы) с сильнокислотным твердым катализатором и зону(ы) отгонки непрореагировавших углеводородов С4, с подачей отогнанных углеводородов после первой стадии на вторую стадию. На первой стадии химическое превращение осуществляют в присутствии С1– или С2-спирта, после отгонки непрореагировавших углеводородов С4 выводят поток(и), содержащий(е) преимущественно C1– или С2-алкил-трет-бутиловый эфир и/или смесь указанного эфира с димерами изобутена и на вторую стадию подают углеводородный поток, содержащий не менее 3,5% изобутена и примеси C1– или С2-спирта и других кислородсодержащих соединений, образующихся на первой стадии, возможно также подают полярный компонент, в качестве которого подают воду в молярном отношении к изобутену от 0,005:1 до 0,1:1 и/или С1-С4-спирт(ы). В реакционной зоне на второй стадии проводят дополнительное контактирование C4 углеводородов с катализатором с превращением не менее 50% изобутена и после отгонки непрореагировавших углеводородов С4 выводят кубовый поток, содержащий преимущественно димеры изобутена и/или содимеры изобутена с н-бутенами и/или C1– или С2-алкил-трет-бутиловый эфир, а также возможно трет-бутанол и/или димеры н-бутенов. Технический результат: повышение эффективности процесса. 13 з.п. ф-лы, 4 ил. 
Изобретение относится к области превращения изобутена, содержащегося в смесях углеводородов (преимущественно, углеводородов C4), в высокооктановые соединения, пригодные для использования в качестве высокооктановых компонентов бензина или иных полезных целях.
Известен способ переработки изобутенсодержащих смесей углеводородов С4, при котором изобутен соединяют с нетретичным(и) спиртом(ами) в присутствии сильнокислотного катализатора и получают алкил-трет-бутиловый(е) эфир(ы) [пат. RU 2102375, 20.01.98, Бюл. №2].
Реакции взаимодействия изобутена со спиртами является равновесными и поэтому не удается достичь достаточно полного превращения изобутена в эфир(ы) в прямоточном реакторе или нескольких последовательных прямоточных реакторах без последующей ректификации, особенно при высокой концентрации изобутена (30-50%) в С4-фракции, характерной для С4-фракций дегидрирования изобутана и пиролиза.
Известен способ [US-pat 4324924, 13.04.1982], согласно которому осуществляют превращение изобутена С4-фракций в метил-трет-алкиловый эфир (в основном в метил-трет-бутиловый эфир, МТБЭ) в две стадии, причем после первой стадии от образовавшегося продукта отгоняют непрореагировавшие углеводороды, включая изобутен, и дальнейшее превращение изобутена в эфир ведут на второй стадии при значительном молярном избытке метанола по отношению к изобутену (от 1,29:1 до 1,61:1). После отгонки непрореагировавших углеводородов из реакционной смеси второй стадии в реакционную зону первой стадии возвращают кубовый поток, в котором содержание МТБЭ существенно (в 5-7 раз) превышает содержание метанола. Это отрицательно влияет на конверсию изобутена в МТБЭ на первой стадии.
Известен способ [пат. SU 1037632, 10.03.95, бюл. №7] получения метил-трет-С4-С5-алкиловых эфиров из трет-алкенов С4-С5-фракции и метанола, осуществляемый в аппарате реакционно-ректификационного типа, включающем реакционно-ректификационную зону, выше нее укрепляющую ректификационную зону и ниже нее исчерпывающую ректификационную зону.
Процесс сложен и не позволяет использовать в качестве катализатора активные мелкозернистые сильнокислотные катализаторы.
Во всех указанных выше способах с отгоняемыми углеводородами отгоняется часть спирта C1-С2 (образуются азеотропы), и процесс включает систему регенерации спирта, что обычно достигается как минимум водной отмывкой и последующей отгонкой (ректификацией) спирта от воды. Способы не рассчитаны на получение димеров изобутена, необходимых в качестве углеводородных высокооктановых компонентов бензина и реагентов для химических синтезов.
Известен способ [пат. RU 2137808, 20.09.99, бюл. №26] получения продуктов димеризации и олигомеризации алкенов путем контактирования алкенсодержащих углеводородных смесей с гетерогенным(и) кислым(и) катализатором(ами), предпочтительно сульфокатионитом(ами), при температуре 80-135°С с последующей отгонкой непрореагировавших углеводородов.
Способ рассчитан только на получение в основном димеров и частично олигомеров алкенов и не предусматривает возможности получения алкил-трет-алкиловых эфиров.
Известна [пат. RU 2177933, 10.01.2002, бюл. №1] многофункциональная установка для получения высокооктановых продуктов и способ получения высокооктановых продуктов, согласно которому при соответствующем соединении оборудования, включающего реакционную(ые) зону(ы), две ректификационных колонны и колонну отмывки углеводородов от спирта, а также необходимое переключающее оборудование, при соответствующем переключении оборудования и регулировании подачи спирта из алкенсодержащей углеводородной смеси получают либо алкил-трет-алкиловый(е) эфир(ы), либо димеры и/или содимеры алкенов, либо смесь эфира(ов) с димерами и/или содимерами алкенов.
Недостатком установки и способа является усложнение за счет наличия узла отмывки отгоняемых углеводородов водой и последующей отгонки метанола из водного раствора. Установка и способ не позволяют одновременно производить концентрированный эфир и поток димеров бутенов, в частности изобутена.
Мы предлагаем способ, лишенный недостатков рассмотренных выше способов, а именно
способ переработки изобутена в углеводородной смеси, содержащей преимущественно углеводороды C4, в высокооктановые соединения, главным образом в C1– и/или С2-алкил-трет-бутиловый эфир и димеры изобутена либо их смеси, при повышенной температуре, включающий как минимум две стадии, каждая из которых включает реакционную(ые) зону(ы) с сильнокислотным твердым катализатором и зону(ы) отгонки непрореагировавших углеводородов С4, с подачей отогнанных углеводородов после первой стадии на вторую стадию, при котором на первой стадии химическое превращение осуществляют в присутствии C1– или С2-спирта, после отгонки непрореагировавших углеводородов С4 выводят поток(и), содержащий(е) преимущественно C1– или С2-алкил-трет-бутиловый эфир и/или смесь указанного эфира с димерами изобутена, и на вторую стадию подают углеводородный поток, содержащий не менее 3,5% изобутена и примеси C1– или С2-спирта и других кислородсодержащих соединений, образующихся на первой стадии, возможно также подают полярный компонент, в качестве которого подают воду в молярном отношении к изобутену от 0,005:1 до 0,1:1 и/или C1-C4-спирт(ы), в реакционной зоне на второй стадии проводят дополнительное контактирование C4 углеводородов с катализатором с превращением не менее 50% изобутена и после отгонки непрореагировавших углеводородов C4 выводят кубовый поток, содержащий преимущественно димеры изобутена и/или содимеры изобутена с н-бутенами и/или C1– или С2-алкил-трет-бутиловый эфир, а также возможно трет-бутанол и/или димеры н-бутенов.
При реализации способа возможно также использование зависимых от него способов, при которых
– большую часть исходной углеводородной смеси подают на первую стадию, а ее меньшую часть подают на вторую стадию,
– как минимум на одной из стадий используют несколько реакционных зон и подачу изобутенсодержащей углеводородной смеси и/или C1-С2-спирта осуществляют двумя или более потоками на вход в различные реакционные зоны,
– на стадии, на которой осуществляют одновременно димеризацию изобутена и получение C1-С2-алкил-трет-алкиловых эфиров, используют несколько реакционных зон, в одной или нескольких из них при меньшем молярном отношении C1-С2-спирт : изобутен и более высокой температуре осуществляется преимущественно димеризация, а в другой(их) при большем молярном отношении C1-С2-спирт : изобутен и более низкой температуре осуществляется преимущественно получение C1-С2-алкил-трет-алкиловых эфиров,
– на второй стадии используют прямоточную(ые) жидкофазную(ые) реакционную(ые) зону(ы) и/или реакционно-ректификационный узел, в котором реакционная(ые) зона(ы) соединена(ы) противоточными потоками жидкости и пара с укрепляющей и исчерпывающей ректификационными зонами, и из укрепляющей зоны выводят дистиллят, содержащий преимущественно непрореагировавшие углеводороды C4, а из исчерпывающей зоны выводят кубовый продукт, содержащий преимущественно C1-С2-алкил-трет-алкиловый(е) эфир(ы) и/или димеры изобутена либо их смесь, возможно содержащую также содимеры изобутена, тримеры изобутена, трет-бутанол и примесь C1-С2-спирта,
– на входе в реакционную(ые) зону(ы) первой стадии поддерживают суммарное молярное отношение C1-С2-спирт : изобутен от 0,85:1 до 1,6:1 и после отгонки углеводородов C4 выводят поток, содержащий преимущественно C1– или С2-алкил-трет-бутиловый(е) эфир(ы),
– на входе в реакционную(ые) зону(ы) первой стадии поддерживают суммарное молярное отношение C1-С2-спирт : изобутен от 0,1:1 до 0,85:1 и после отгонки углеводородов C4 выводят поток, содержащий преимущественно смесь димеров изобутена и/или содимеров изобутена с C1– или С2-алкил-трет-бутиловым(и) эфиром(ами),
– на первой стадии используют как минимум две параллельные реакционные зоны или последовательности реакционных зон, поддерживают суммарное молярное отношение C1-С2-спирт : изобутен при подаче в одну реакционную зону или последовательность реакционных зон от 0,85:1 до 1,6:1 и в другую реакционную зону или последовательность реакционных зон от 0,1:1 до 0,85:1 и отогнанные из реакционных смесей или их смешанного потока углеводородный(е) поток(и) подают на вторую стадию,
– получаемый(е) на первой и/или на второй стадии поток(и), содержащий(е) димеры изобутена и C1– или С2-алкил-трет-бутиловый(е) эфир(ы), подвергают, предпочтительно совместно, ректификации и в качестве дистиллята выводят поток, содержащий преимущественно C1– или С2-алкил-трет-бутиловый эфир, и в составе кубового потока выводят преимущественно димеры изобутена, возможно с примесью тримеров изобутена,
– выводимый кубовый поток, содержащий преимущественно димеры и тримеры изобутена, подвергают ректификации и в качестве дистиллята выводят поток, содержащий преимущественно димеры изобутена, и в качестве кубового продукта выводят поток, содержащий преимущественно тримеры изобутена,
– поток, содержащий димеры изобутена, полностью или частично подвергают гидрированию,
– из одной или нескольких ректификационных колонн выводят боковой(ые) поток(и) со значительным содержанием спирта(ов), который(е) рециркулируют в одну или несколько реакционных зон,
– в качестве катализатора(ов) в реакционных зонах используют сульфокатионит(ы),
– в потоке, содержащем преимущественно димеры изобутена и/или содимеры изобутена осуществляют их взаимодействие с C1-С2-спиртом с образованием C1– или С2-алкил-трет-октиловых эфиров, которые затем выделяют в качестве продукта или без выделения используют в составе высокооктановой смеси.
Способ позволяет перерабатывать C4-фракции с любым содержанием изобутена, в том числе C4-фракции каталитического крекинга, дегидрирования и пиролиза, а также C4-фракции с высоким содержанием С3 и С5 углеводородов.
При осуществлении способа могут использоваться реакторы различного типа (адиабатические, кожухотрубчатые, реакционно-ректификационного типа и др.), различные твердые кислотные катализаторы, в том числе смеси катализаторов, и различные системы теплообмена (теплосъема) и подавления излишнего разогрева реакционных зон (в т.ч. различные тепло- и хладоагенты, рециркулируемые потоки).
Возможна рециркуляция в реакционные зоны части реакционных смесей, предпочтительно после охлаждения, и/или части углеводородных потоков, отогнанных из реакционных смесей и/или части продуктовых потоков, выделенных из реакционных смесей.
Гидрирование продукта, содержащего димеры изобутена, осуществляют с использованием любой известной технологии, возможно в присутствии значительных количеств C1– или С2-алкил-трет-алкилового эфира.
Осуществление изобретения иллюстрируется фиг.1-4 и примерами. Указанные чертежи и примеры не исключают применение иных схем и приемов при соблюдении сути изобретения, изложенной в формуле изобретения.
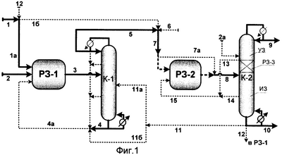
Согласно фиг.1 в реакционную зону РЗ-1 подают изобутенсодержащую смесь (линия 1, далее линия 1а) и спирт (линия 2), а также возможно рециркуляционный поток 4а. Возможно часть потока 1 по линии 1б подают в реакционную зону РЗ-2.
Из зоны РЗ-1 выводят реакционную смесь по линии 3 и подают ее в ректификационную колонну К-1. В качестве кубового потока по линии 4 выводят преимущественно продукты взаимодействия изобутена (эфир(ы) и/или димеры изобутена). В качестве верхнего продукта выводят поток непрореагировавших углеводородов с примесью спирта и других кислородсодержащих примесей.
Указанный поток полностью или частично направляют по линии 5 и далее, возможно после смешения с дополнительным потоком воды и/или спирта C1-С2 (линия 6), подают по линии 7 в реакционную зону РЗ-2. Возможно по линии 13 осуществляют рециркуляцию в зону РЗ-1 бокового отбора из колонны К-1 и/или части верхнего продукта и/или кубового продукта колонны К-1.
Реакционную смесь из зоны РЗ-2 по линии 8 подают в ректификационную колонну К-2. В качестве дистиллята по линии 9 выводят непрореагировавшие углеводороды. В качестве кубового продукта выводят по линии 10 смесь, содержащую преимущественно димеры изобутена и/или C1-С2-алкил-трет-бутиловый эфир и возможно другие компоненты, которую с целью дополнительного удаления легкокипящих примесей по линии 11 и далее 11a могут направлять в колонну К-1 (или по линии 11б непосредственно на смешение с потоком 4) и в таком случае по линии 4 выводить суммарный высокооктановый продукт. Кубовый продукт К-2 по линии 12 может быть также направлен в зону РЗ-1.
Из колонны К-2 в зону РЗ-2 может(могут) быть по линии(ям) 13 и/или 14 и далее 7а возвращен(ены) боковой(ые) отбор(ы), содержащий(е) значительное количество кислородсодержащих соединений (C1-С2-спирта и/или воды, и/или трет-бутанола, и/или C1-С2-алкил-трет-бутилового эфира), используемых в зоне РЗ-2 для повышения селективности образования димеров (содимеров) изобутена.
Возможно, на второй стадии используют узел реакционно-ректификационного типа, в который в качестве питания подают непосредственно поток 7 (по линии 7а) или поток 8 из РЗ-2. На фиг.1 узел показан в виде колонны К-2, где пунктиром показана реакционная зона с катализатором РЗ-3, соединенная противоточными потоками жидкости и пара с укрепляющей ректификационной зоной (УЗ) и исчерпывающей ректификационной зоной (ИЗ). Возможно в реакционно-ректификационный узел подают дополнительное количество спирта по линии 2а.
Реакционно-ректификационный узел может быть сформирован из зон РЗ-3, УЗ и ИЗ, расположенных в отдельных аппаратах, соединенных противоточными потоками жидкости и пара и функционирующими как единая реакционно-ректификационная система.
Согласно фиг.2 в зону РЗ-1 подают изобутенсодержащую углеводородную смесь (линия 1) и спирт (линия 2). По линии 3 выводят реакционную смесь, которую по линии За, возможно совместно с рециркулируемым потоком 13а, подают в ректификационную колонну К-1.
Снизу из колонны К-1 выводят поток 4, содержащий преимущественно эфир или являющийся смесью в основном эфира и димеров изобутена. Сверху К-1 в качестве дистиллята выводят по линии 5 углеводородный C4 поток, содержащий примесь спирта и других кислородсодержащих соединений, который по линии 7 подают в зону РЗ-2. Возможно в зону РЗ-2 вводят по линии 6 также небольшой поток воды и/или спирта C1-С2.
Из зоны РЗ-2 реакционную смесь по линии 8 подают в ректификационную колонну К-2. Из колонны К-2 в качестве дистиллята по линии 10 выводят поток непрореагировавших углеводородов. Снизу К-2 по линии 9 выводят поток, содержащий преимущественно димеры изобутена, возможно частично эфир и другие компоненты. По линии 14 может быть выведен боковой отбор.
Поток 4 (либо его часть) по линии 4а и/или поток 9 (либо его часть) по линии 9а и далее по линии 11 подают в ректификационную колонну К-3.
Из колонны К-3 в качестве дистиллята по линии 13 выводят поток, содержащий преимущественно компоненты, более легкокипящие, чем димеры изобутена.
Указанный поток (полностью или частично) по линии 13а, и/или часть дистиллята колонны К-2 по линии 10а, и/или боковой отбор из колонны К-2 по линии 14 могут быть возвращены по линии 15 и далее 15а, 15б, 15в соответственно в зону РЗ-1 и/или в колонну К-1, и/или в зону РЗ-2.
Снизу колонны К-3 по линии 12 выводят поток, в котором преобладают димеры (содимеры) изобутена.
Кубовый продукт колонны К-3 по линии 12а или непосредственно потоки 4а и/или 9а по линии 11a могут быть направлены в реакционную зону гидрирования. В этом случае по линии 16 выводят гидрированный продукт, содержащий значительное количество насыщенных углеводородов С8.
Согласно фиг.3 на первой стадии используют две параллельно работающие реакционные зоны РЗ-1А и РЗ-1Б. Изобутенсодержащую смесь, поступающую по линии 1, и спирт, поступающий по линии 2, распределяют и подают в зоны РЗ-1А и РЗ-1Б, причем поддерживают на входе в РЗ-1А молярное отношение спирт : изобутен значительно большим, чем на входе в РЗ-1Б.
Реакционные смеси из зон РЗ-1А и РЗ-1Б соответственно по линиям За и 3б подают в ректификационные колонны К-1А и К-1Б. Снизу колонны К-1А выводят по линии 4а поток, преимущественно содержащий эфир. Снизу из колонны К-1Б выводят по линии 4б поток, содержащий преимущественно смеси димеров (содимеров) изобутена и эфира.
Дистилляты колонн К-1А и К-1Б соответственно по линиям 5а и 5б и далее по линии 7 подают в зону РЗ-2. Возможно по лини 6 в зону РЗ-2 подают небольшое количество воды и/или спирта C1-С2.
Реакционную смесь из зоны РЗ-2 по линии 8 подают в ректификационную колонну К-2. Из колонны К-2 в качестве дистиллята по линии 10 выводят непрореагировавшие углеводороды, а в качестве кубового продукта по линии 9 выводят смесь, содержащую димеры (содимеры) изобутена, тримеры изобутена, возможно эфир и/или трет-бутанол.
Возможно потоки 4б и/или 9а подают соответственно по линиям 4в и 9а (далее по линии 11) в ректификационную колонну К-3. Из колонны К-3 в качестве дистиллята выводят поток 13 со значительным содержанием эфира, который могут полностью или частично рециркулировать по линии 13а в колонну К-1А и возможно частично по линии 13б в зону РЗ-2, либо как минимум частично выведен из системы по линии 13в. Снизу колонны К-3 по линии 12 выводят поток, содержащий преимущественно димеры (содимеры) изобутена, а также тримеры изобутена.
При необходимости отделения фракции димеров (содимеров) изобутена от тримеров изобутена поток 12 полностью или частично по линии 12а и/или поток 11а подают в ректификационную колонну К-4. Из колонны К-4 в качестве дистиллята по линии 15 выводят поток, содержащий преимущественно димеры (содимеры) изобутена, а в качестве кубового продукта выводят по линии 14 поток, содержащий тримеры изобутена и другие тяжелокипящие примеси.
Согласно фиг.4 в зону РЗ-1 подают изобутенсодержащую углеводородную смесь (линия 1) и спирт (линия 2) и возможно поток, содержащий значительное количество димеров (содимеров) изобутена (линия 15а). По линии 3 реакционную смесь выводят и подают в зону отгонки непрореагировавших углеводородов К-1. В качестве зоны К-1 используют ректификационную колонну малой эффективности или возможно аппарат однократного испарения (например, рибойлер).
Из зоны К-1 выводят по линии 4 поток, содержащий преимущественно эфир или смесь эфира и димеров изобутена, а также по линии 5 поток непрореагировавших углеводородов, содержащий примесь спирта и других кислородсодержащих соединений, который подают в зону РЗ-2. Возможно в зону РЗ-2 вводят по линии 6 также небольшой поток воды и/или спирта C1-С2 и/или по линии 15б поток, содержащий значительное количество димеров (содимеров) изобутена.
Поток 4 направляют по линии 4а в колонну К-2 для более четкого отделения легкокипящих углеводородов или возможно выводят в качестве высокооктанового продукта.
Из зоны РЗ-2 реакционную смесь по линии 7 подают в ректификационную колонну К-2, откуда в качестве дистиллята по линии 8 выводят поток непрореагировавших углеводородов, а в качестве кубового продукта по линии 9 выводят поток, содержащий димеры изобутена, возможно C1-С2-алкил-трет-бутиловый эфир, а также другие компоненты.
Поток 9 выводят в качестве высокооктанового продукта, либо, возможно после смешения с потоком 15в, содержащим значительное количество димеров (содимеров) изобутена, по линии 10 подают в ректификационную колонну К-3 или по линии 11 подают в реакционную зону РЗ-3.
Из колонны К-3 в качестве дистиллята по линии 13 выводят поток, содержащий преимущественно компоненты, более легкокипящие, чем димеры изобутена.
Снизу колонны К-3 по линии 12 выводят поток, в котором преобладают димеры (содимеры) изобутена. Указанный поток по линии 12а или непосредственно поток по линии 11 могут быть направлены в реакционную зону РЗ-3, в которой происходит главным образом взаимодействие димеров (содимеров) изобутена со спиртом с образованием C1– или С2-алкил-трет-октиловых эфиров. В зону РЗ-3 также возможно подают по линии 18 дополнительное количество C1-С2-спирта.
Кубовый поток колонны К-3 может также быть направлен по линии 12б в колонну К-4, минуя зону РЗ-3 или направлен на рециркуляцию по линии 12в (и далее по линии 15).
Реакционную смесь из зоны РЗ-3 выводят по линии 17 в качестве высокооктанового продукта или направляют по линии 14 в ректификационную колонну К-4.
В качестве дистиллята колонны К-4 выводят высокооктановый поток, содержащий значительное количество димеров (содимеров) изобутена. Этот поток может быть по линии 15а, 15б или 15в возвращен в одну из реакционных зон с целью дальнейшего химического превращения.
Из куба колонны К-4 отбирают по линии 16 высокооктановый продукт, содержащий главным образом димеры (содимеры) изобутена, тримеры изобутена и С1– или С2-алкил-трет-октиловые эфиры.
C1– или С2-алкил-трет-октиловые эфиры могут быть при необходимости отделены от димеров изобутена и/или содимеров изобутена и н-бутенов при помощи ректификации.
ПРИМЕР 1
Переработке согласно фиг.1 подвергают 100 г/час С4-фракции дегидрирования изобутана, содержащей 40% изобутена, а также 59,8% прочих углеводородов С4 и 0,2% пропана. По линии 2 подают 21 г/час метанола.
Из обозначенных пунктиром линий используют линию 1б. В зонах РЗ-1 и РЗ-2 используют мелкозернистый катионитный катализатор Амберлист-35.
Большую часть (9/10) исходной С4-фракции направляют в зону РЗ-1, включающую один кожухотрубчатый реактор, в которой при температуре 55-60°С осуществляют получение метил-трет-бутилового эфира (МТБЭ). Молярное отношение метанол : изобутен на входе в зону РЗ-1 составляет 0,92:1, конверсия изобутена 93,7%.
Из куба колонны К-1 выводят 52,4 г/час высокооктанового продукта, содержащего 99,85% МТБЭ и имеющего октановое число RON=119.
В качестве дистиллята отбирают 58,6 г/час С4-фракции с содержанием 3,85% изобутена, содержащей также 3,0% метанола и 1,0% МТБЭ, которую направляют в зону РЗ-2 совместно с оставшейся частью исходной изобутенсодержащей С4-фракции.
В зоне РЗ-2, включающей один адиабатический реактор, при температуре 55-70°С производят димеризацию изобутена и одновременно выработку дополнительного количества МТБЭ. Суммарное молярное отношение метанол : изобутен, подаваемых в зону РЗ-2, составляет 1,37:1, конверсия изобутена 95,7%.
Отбираемая с верха ректификационной колонны К-2 в количестве 61,7 г/час отработанная С4-фракция содержит 0,45% изобутена. Кубовый продукт колонны К-2, отбираемый в количестве 6,9 г/час, имеет октановое число RON=103 и содержит 69,5% димеров изобутена, 7,7% тримеров изобутена, 21,5% МТБЭ, 0,1% углеводородов С4, а также суммарно 1,2% примесей трет-бутанола, метанола и более тяжелокипящих соединений.
При объединении полученных на первой и второй стадиях продуктов получают также высокооктановый компонент, включающий 90,7% МТБЭ, 9,0% димеров и тримеров изобутена, а также 0,3% других компонентов, и имеющий октановое число RON=116,5.
ПРИМЕР 2
Переработке согласно фиг.2 подвергают 100 г/час С4-фракции дегидрирования изобутана, содержащей 40% изобутена, а также 59,8% прочих углеводородов С4 и 0,2% пропана. По линии 2 подают 10,5 г/час метанола.
Из обозначенных пунктиром линий используют линии 4а, 9а, 12а, 16. В зонах РЗ-1 и РЗ-2 используют мелкозернистые катионитные катализаторы: в зоне РЗ-1 – Амберлист-15, в зоне РЗ-2 – Амберлист-35.
Всю исходную С4-фракцию направляют в зону РЗ-1, в которой при температуре 45-75°С осуществляют димеризацию изобутена и получение метил-трет-бутилового эфира. Зона РЗ-1 включает два последовательных адиабатических реактора с промежуточным охлаждением.
Суммарное молярное отношение метанол : изобутен, подаваемых в зону РЗ-1, составляет 0,46:1. При этом весь метанол и часть С4-фракции подают на вход в первый реактор, в котором преобладает образование МТБЭ, а остальное количество С4-фракции подают на вход во второй реактор, в котором преобладает образование димеров изобутена.
Выводимый снизу колонны К-1 в количестве 44,3 г/час кубовый продукт, содержащий 54,5% МТБЭ, 44,7% димеров и тримеров изобутена, по 0,1% метанола и углеводородов С4, а также 0,6% прочих примесей, направляют совместно с кубовым продуктом колонны К-2 в колонну К-3.
Дистиллят К-1 в количестве 66,2 г/час – С4-фракцию с содержанием 6,8% изобутена, содержащую также 2,3% метанола и 0,3% МТБЭ, – направляют в зону РЗ-2 совместно с рециркуляционным потоком 15в.
В зоне РЗ-2, включающей один адиабатический реактор, при температуре 70-85°С производят димеризацию изобутена и одновременно выработку дополнительного количества МТБЭ. Суммарное молярное отношение метанол : изобутен, подаваемых в зону РЗ-2, составляет 0,6:1. Конверсия изобутена в РЗ-2 составляет 90,7%.
В качестве дистиллята колонны К-2 отбирают 61,2 г/час отработанной С4-фракции, содержащей 0,7% изобутена. Кубовый продукт колонны К-2 в количестве 13,7 г/час, содержащий 73,8% МТБЭ, 24,0% димеров, содимеров и тримеров изобутена, а также 2,2% прочих компонентов, направляют в колонну К-3.
Дистиллят колонны К-3, отбираемый в количестве 34,7 г/час, содержит 98,4% МТБЭ, по 0,5% углеводородов С4 и димеров изобутена, а также суммарно 0,6% метанола и трет-бутанола. Из этого количества 8,7 г/час рециркулируют по линиям 15 и 15а в зону РЗ-2, а остальное количество 26,0 г/час выводят в качестве высокооктанового продукта, имеющего октановое число RON=118,5.
Кубовый продукт колонны К-3 подвергают гидрированию с использованием катализатора, не содержащего благородных металлов. Степень гидрирования димеров изобутена составляет 98%.
В результате получают 23,5 г/час высокооктанового гидрированного продукта, содержащего 87,6% парафинов C8, 8,6% парафинов С12, суммарно 2,6% димеров, содимеров и тримеров изобутена, а также 1,3% прочих компонентов (главным образом, МТБЭ и метил-трет-октиловых эфиров) и имеющего октановое число RON=98,3.
ПРИМЕР 3
Переработке согласно фиг.1 подвергают 100 г/час С4-фракции каталитического крекинга, содержащей 26% изобутена, 23% изобутана, 6% н-бутана, 44,5% н-бутенов, 0,2% пропана и 0,3% бутадиена-1,3. По линии 2 подают 22,1 г/час этанола, содержащего 5,0% воды.
Из обозначенных пунктиром линий используют линии 6, 13 и 14.
Всю исходную С4-фракцию направляют в зону РЗ-1, в которой осуществляют получение этил-трет-бутилового эфира. Туда же по линии 13 направляют часть верхнего продукта колонны К-1 в количестве 19,3 г/час. Зона РЗ-1 включает основной реактор испарительного типа (теплосъем за счет испарения части реакционной смеси), заполненный формованным катализатором КУ-2ФПП, в котором температура находится в пределах 40-60°С, а также расположенный перед ним форконтактный адиабатический реактор для улавливания отравляющих катализатор примесей, заполненный отработанным катализатором КУ-2ФПП и работающий при температуре 25-30°С.
Суммарное молярное отношение (этанол+вода): изобутен, подаваемых в зону РЗ-1, составляет 1,07:1.
Снизу колонны К-1 выводят 44,9 г/час кубового высокооктанового продукта (RON=120,5), содержащего 81,7% ЭТБЭ, 10% этанола, 8,1% трет-бутанола, а также 0,2% прочих примесей, включая углеводороды С4 и димеры изобутена.
В качестве дистиллята К-1 отбирают 96,4 г/час С4-фракции, содержащей 4,0% изобутена, а также 0,1% этанола, которую частично рециркулируют по линии 13 в зону РЗ-1, а остальное количество 77,1 г/час направляют в зону РЗ-2. Туда же направляют боковой отбор из колонны К-2 по линии 14.
В зоне РЗ-2 при температуре 90-130°С проводят димеризацию и содимеризацию изобутена. Дополнительно по линии 6 подают водный раствор трет-бутанола в количестве, обеспечивающем суммарное молярное отношение (вода+трет-бутанол) : изобутен, равное 0,09:1, в том числе вода : изобутен, равное 0,04:1. Зона РЗ-2 включает три последовательных адиабатических реактора с промежуточным охлаждением, заполненных мелкозернистым сульфокатионитным катализатором Амберлист-35. Конверсия изобутена в РЗ-2 составляет 99,0%.
В качестве дистиллята колонны К-2 отбирают 32,8 г/час отработанной С4-фракции, содержащей 0,1% изобутена. Снизу колонны К-2 отбирают 44,6 г/час высокооктанового продукта (RON=95), содержащего 92,3% олефинов C8 (димеров изобутена, содимеров изобутена и димеров н-бутенов), 6,4% олефинов С12 (тримеров и сотримеров изобутена и н-бутенов), кроме того, 0,1% углеводородов С4 и суммарно 1,2% прочих компонентов, включая спирты и эфиры.
ПРИМЕР 4
Переработке согласно фиг.2 подвергают 100 г/час С4-фракции, содержащей 75% изобутена, 22% изобутана, 0,5% н-бутана, 0,5% н-бутенов и 2% изопентана. По линии 2 подают 39,3 г/час метанола.
Из обозначенных пунктиром линий используют линии 6, 13а, 15а. В зонах РЗ-1 и РЗ-2 используют мелкозернистые катионитные катализаторы: в зоне РЗ-1 -Байер К-2629, в зоне РЗ-2 – Амберлист-35.
Всю исходную С4-фракцию направляют в зону РЗ-1, в которой при температуре 40-70°С осуществляют получение метил-трет-бутилового эфира. Зона РЗ-1 включает основной реактор адиабатического типа с циркуляцией части охлажденной реакционной массы на вход в реактор.
Суммарное молярное отношение метанол : изобутен, подаваемых в зону РЗ-1, составляет 0,97:1.
Снизу колонны К-1 отбирают 109,4 г/час кубового высокооктанового продукта (RON=118,5), который содержит 99,75% МТБЭ, 0,05% метанола и 0,2% прочих примесей, включая углеводороды и трет-бутанол.
В качестве дистиллята К-1 отбирают и направляют в зону РЗ-2 44,9 г/час потока, содержащего преимущественно углеводороды С4, в том числе 12,8% изобутена, а также 28,0% изопентана, 4,6% метанола и 2,0% МТБЭ.
В зоне РЗ-2 при температуре 20-85°С проводят димеризацию изобутена и выработку дополнительного количества метил-трет-алкиловых эфиров. Зона РЗ-2 включает три последовательных адиабатических реактора с промежуточным охлаждением. Дополнительное количество метанола, подаваемого по линии 6, равное 1,7 г/час, направляют в третий (последний по ходу) реактор. В первом по ходу реакторе преимущественно образуется МТБЭ, во втором реакторе – димеры и тримеры изобутена, в третьем реакторе – МТБЭ и метил-трет-октиловые эфиры. Суммарное молярное отношение метанол : изобутен, подаваемых в зону РЗ-2, составляет 1,15:1, конверсия изобутена в РЗ-2 96,3%.
В качестве дистиллята колонны К-2 отбирают 23,6 г/час отработанной С4-фракции, содержащей 0,9% изобутена. Отбираемый из куба колонны К-2 поток, содержащий повышенное количество метанола и изопентана, направляют в колонну К-3. Верхний продукт колонны К-3, содержащий главным образом углеводороды С4-С5 и МТБЭ, а также 15,0% метанола, в количестве 15,0 г/час по линии 15 и далее 15а рециркулируют в зону РЗ-1.
Из куба колонны К-3 отбирают 8,0 г/час высокооктанового продукта (RON=102), включающего 23,8% изопентана, 20,9% МТБЭ, 46,4% димеров и содимеров изобутена, 4,3% тримеров изобутена, 4,4% метил-трет-октилового эфира и суммарно 0,2% прочих примесей, в том числе трет-бутанола.
ПРИМЕР 5
Переработке согласно фиг.3 подвергают 100 г/час С4-фракции дегидрирования изобутана, содержащей 40% изобутена, а также 59,8% прочих углеводородов С4 и 0,2% пропана.
Из обозначенных пунктиром линий используют линии 4в, 6, 9а, 11, 12, 13, 14, 15, 16. В зонах РЗ-1А, Р-1Б и РЗ-2 используют мелкозернистые катионитные катализаторы: в зонах РЗ-1А и РЗ-1Б – Пьюролайт СТ-175, в зоне РЗ-2 – Ку-23.
Большую часть исходной С4-фракции (2/3) направляют в зону РЗ-1А, включающую основной реактор кожухотрубчатого типа, в которой при температуре 50-60°С осуществляют получение метил-трет-бутилового эфира. По линии 2а подают 12,4 г/час метанола.
Суммарное молярное отношение метанол : изобутен, подаваемых в зону РЗ-1А, составляет 0,91:1.
Остальное количество исходной С4-фракции (1/3) направляют в зону РЗ-1Б, включающую основной реактор кожухотрубчатого типа, в которой при температуре 70-80°С осуществляют димеризацию изобутена. По линии 2б подают 1,8 г/час метанола.
Суммарное молярное отношение метанол : изобутен, подаваемых в зону РЗ-1Б, составляет 0,2:1.
Снизу колонны К-1А отбирают 31,4 г/час высокооктанового кубового продукта (RON=118,5), содержащего 99,65% МТБЭ и 0,35% прочих примесей, включая углеводороды и трет-бутанол.
Дистиллят колонны К-1А в количестве 41,0 г/час, содержащий в основном С4 углеводороды, в том числе 9,8% изобутена, а также 2,5% метанола, направляют в зону РЗ-2.
Из колонны К-1Б отбирают и направляют в колонну К-3 14,8 г/час кубового продукта, содержащего 26,4% МТБЭ, 66,5% димеров и содимеров изобутена, 7,0% тримеров изобутена, а также 0,2% прочих компонентов, включая углеводороды, метанол и трет-бутанол.
Дистиллят колонны К-1Б в количестве 27,0 г/час, содержащий преимущественно С4 углеводороды, в том числе 9,6% изобутена, а также 1,5% метанола, направляют в зону РЗ-2.
В зоне РЗ-2, включающей два последовательных адиабатических реактора с промежуточным охлаждением, при температуре в пределах 35-90°С, осуществляют димеризацию изобутена и дополнительную выработку МТБЭ. Дополнительно по линии 6 подают 1,8 г/час метанола. Суммарное молярное отношение метанол : изобутен, подаваемых в зону РЗ-2, составляет 0,85:1, конверсия изобутена в РЗ-2 93,7%.
В качестве дистиллята колонны К-2 отбирают 61,0 г/час отработанной С4-фракции, содержащей 0,7% изобутена. Кубовый продукт колонны К-2 в количестве 8,9 г/час, содержащий 78,7% МТБЭ, 20,2% димеров, содимеров и тримеров изобутена, а также 1,0% прочих компонентов, совместно с кубовым продуктом колонны К-1Б направляют в колонну К-3.
В качестве дистиллята колонны К-3 отбирают 11,0 г/час высокооктанового продукта (RON=118,4), содержащего 99,2% МТБЭ, 0,4% углеводородов С4, 0,2% метанола и 0,2% прочих компонентов.
Кубовый продукт колонны К-3 направляют в колонну К-4. В качестве дистиллята К-4 отбирают 11,5 г/час фракции димеров изобутена, имеющей октановое число RON=100,5 и содержащей 98,5% димеров изобутена и 1,5% прочих компонентов, включая тримеры изобутена.
В качестве кубового продукта К-4 отбирают 1,3 г/час фракции тримеров изобутена, имеющей октановое число RON=98,5 и содержащей 93,0% тримеров изобутена, 4,0% димеров и содимеров изобутена, а также 3,0% прочих компонентов, включая метил-трет-октиловые эфиры.
ПРИМЕР 6
Переработке согласно фиг.1 подвергают 100 г/час С4-фракции дегидрирования изобутана, содержащей 51% изобутена, 48% изобутана, 0,5% н-бутана и 0,5% н-бутенов. По линии 2 подают 29,0 г/час метанола.
Из обозначенных пунктиром линий используют линии 12, 13 и 15.
Всю исходную С4-фракцию направляют в зону РЗ-1, включающую основной кожухотрубчатый реактор, загруженный мелкозернистым катионитным катализатором Амберлист-15, в котором при температуре в пределах 55-58°С осуществляют получение метил-трет-бутилового эфира.
Суммарное молярное отношение метанол : изобутен, подаваемых в зону РЗ-1, составляет 1:1.
Снизу колонны К-1 отбирают 79,4 г/час высокооктанового кубового продукта (RON=118), содержащего 98,3% МТБЭ, 0,6% димеров и тримеров изобутена, 0,9% метил-трет-октиловых эфиров, а также 0,2% прочих примесей, включая углеводороды и трет-бутанол.
Дистиллят колонны К-1 в количестве 53,0 г/час, содержащий преимущественно С4 углеводороды, в том числе 4,8% изобутена, а также 2,3% метанола и 0,2% МТБЭ, направляют по линии 7а в реакционно-ректификационный узел, конструктивно организованный в виде колонны К-2, имеющей реакционную зону РЗ-3, загруженную формованным сульфокатионитным катализатором КИФ и соединенную противоточными потоками жидкости и пара с укрепляющей ректификационной зоной УЗ и исчерпывающей ректификационной зоной ИЗ.
В реакционной зоне реакционно-ректификационного узла при температуре 65-80°С проводят димеризацию изобутена и выработку дополнительного количества МТБЭ. Суммарное молярное отношение метанол : изобутен, подаваемых в зону РЗ-2, составляет 0,84:1, конверсия изобутена в РЗ-2 92%.
В качестве дистиллята К-2 выводят 49,6 г/час отработанной С4 фракции, содержащей 0,4% изобутена, а также 0,9% метанола. Отбираемый из куба К-2 в количестве 3,3 г/час поток, содержащий 64,3% МТБЭ, 29,4% димеров и тримеров изобутена, 4,5% углеводородов С4, а также 1,6% прочих компонентов, рециркулируют по линии 12 и далее 13 в зону РЗ-1 с целью снижения давления и выработки метил-трет-октиловых эфиров.
ПРИМЕР 7
Переработке согласно фиг.4 подвергают 100 г/час С4-фракции дегидрирования изобутана, содержащей 51% изобутена, 48% изобутана, 0,5% н-бутана и 0,5% н-бутенов. По линии 2 подают 10,3 г/час метанола.
Из обозначенных пунктиром линий используют линии 4а, 10, 12, 12а, 13, 14, 15, 15а, 15в, 16, 18. В зонах РЗ-1, РЗ-2 и РЗ-3 используют мелкозернистый катионитный катализатор Амберлист-15.
Всю исходную С4-фракцию направляют в зону РЗ-1, включающую основной кожухотрубчатый реактор, в котором при температуре в пределах 48-56°С осуществляют получение метил-трет-бутилового эфира и димеризацию изобутена.
Суммарное молярное отношение метанол : изобутен, подаваемых в зону РЗ-1, составляет 0,44:1.
Из колонны К-1 отбирают и направляют в колонну К-2 61,4 г/час кубового продукта, содержащего 2,6% углеводородов С4, 50,0% МТБЭ, 47,2% димеров и тримеров изобутена, а также 0,2% прочих примесей, включая метанол и трет-бутанол.
В качестве дистиллята К-1 отбирают 52,7 г/час потока, содержащего преимущественно С4 углеводороды, в том числе 4,6% изобутена, а также 2,3% метанола и 2,9% МТБЭ, который направляют в зону РЗ-2.
В зоне РЗ-2, включающей два последовательных адиабатических реактора с промежуточным охлаждением, при температуре в пределах 40-80°С осуществляют дальнейшую выработку МТБЭ и димеризацию изобутена. Суммарное молярное отношение метанол: изобутен, подаваемых в зону РЗ-2, составляет 0,88:1.
В качестве дистиллята колонны К-2 отбирают 49,8 г/час отработанной С4-фракции, содержащей 0,6% изобутена, а также 1,1% метанола. Кубовый продукт К-2 в количестве 64,2 г/час, содержащий 52,9% МТБЭ, 46,8% димеров, содимеров и тримеров изобутена, а также 0,3% прочих компонентов, направляют в колонну К-3.
В качестве дистиллята колонны К-3 отбирают 34,2 г/час высокооктанового продукта (RON=118,4), содержащего 98,9% МТБЭ, 0,6% димеров изобутена, 0,2% метанола и 0,3% прочих компонентов.
Кубовый продукт колонны К-3 направляют в реакционную зону РЗ-3, включающую два последовательных адиабатических реактора с промежуточным охлаждением, в которой при температуре в пределах 30-60°С проводят взаимодействие димеров изобутена с метанолом с образованием метил-трет-октиловых эфиров. В зону РЗ-3 подают также 7,1 г/час метанола. Суммарное молярное отношение метанол : димеры изобутена, подаваемых в зону РЗ-3, составляет 5,1:1.
Продукты реакции из зоны РЗ-3 направляют в колонну К-4. Из колонны К-4 отбирают 92,1 г/час дистиллята, содержащего 69,6% метанола, 25% димеров изобутена, 5% МТБЭ и 0,4% прочих компонентов, включая трет-бутанол и тримеры изобутена. Часть указанного дистиллята в количестве 3,8 г/час рециркулируют по линии 15а в зону РЗ-1, а остальное количество по линиям 15в и далее 11 рециркулируют в зону РЗ-3.
В качестве кубового продукта К-4 выводят 36,0 г/час высокооктанового продукта (RON=98,5), содержащего 3,6% димеров изобутена, 7,2% тримеров изобутена и 88,5% метил-трет-октиловых эфиров, а также 0,7% прочих примесей, включая углеводороды и трет- бутанол.
ПРИМЕР 8
Переработке согласно фиг.2 подвергают 100 г/час С4-фракции дегидрирования изобутана, содержащей 40% изобутена, а также 59,8% прочих углеводородов С4 и 0,2% пропана. По линии 2 подают 42,4 г/час спиртового потока, содержащего 30% этанола, 40% пропанола, 29% изобутанола и 1% воды.
Из обозначенных пунктиром линий используют линии 4а, 6. В зонах РЗ-1 и РЗ-2 используют мелкозернистые катионитные катализаторы: в зоне РЗ-1 – Амберлист-15, в зоне РЗ-2 – Амберлист-35.
Всю исходную С4-фракцию направляют в зону РЗ-1, включающую два последовательных адиабатических реактора с промежуточным охлаждением, в которой при температуре в пределах 40-70°С проводят получение С2-С4-алкил-трет-бутиловых эфиров.
Суммарное молярное отношение (спирты+вода) : изобутен, подаваемых в зону РЗ-1, составляет 1,05:1.
Для отгонки углеводородов С4 используют вертикальный сепаратор К-1, снабженный выносным кипятильником и конденсатором паровой фазы. Снизу аппарата К-1 выводят 60,3 г/час кубового продукта, содержащего 5,8% углеводородов С4, 14,2% спиртов С2-С4, 79,9% С2-С4-алкил-трет-бутиловых эфиров и 0,1% димеров изобутена, который направляют для дополнительного удаления С4 углеводородов в колонну К-2.
Сконденсированный паровой поток, содержащий преимущественно непрореагировавшие углеводороды С4, в том числе 9,0% изобутена, а также 5,1% спиртов С2-С4 и 16,2% С2-С4-алкил-трет-бутиловых эфиров, в количестве 82,1 г/час направляют в зону РЗ-2. Туда же подают 4,7 г/час дополнительного спиртового потока того же состава, что и в зону РЗ-1. Суммарное молярное отношение (спирты+вода) : изобутен, подаваемых в зону РЗ-2, составляет 1,14:1, в том числе вода : изобутен 0,03:1.
В зоне РЗ-2, включающей два последовательных адиабатических реактора с промежуточным охлаждением, при температуре в пределах 40-90°С производят преимущественно димеризацию и содимеризацию изобутена, а также выработку небольшого дополнительного количества эфиров.
В качестве дистиллята колонны К-2 отбирают 61,1 г/час отработанной С4-фракции, содержащей 2,0% изобутена. Снизу колонны К-2 отбирают 86,0 г/час высокооктанового продукта (RON=115), содержащего 18,6% С2-С4-спиртов, 74,9% С2-С4-алкил-трет-бутиловых эфиров, 6,3% димеров и тримеров изобутена, а также 0,2% прочих компонентов.
ПРИМЕР 9
Переработку ведут подобно примеру 1 согласно фиг.1
В отличие от примера 1 в зону РЗ-2 по линии 6 дополнительно подают воду в молярном отношении к поступающему в нее изобутену 0,04:1.
В зоне РЗ-2 поддерживают температуру 69-80°С и конверсию изобутена 95,5%.
Отбираемая сверху К-2 в количестве 61,7 г/ч преимущественно смесь углеводородов С4 содержит 0,45% изобутена. Снизу К-2 выводят в количестве 7,0 г/ч высокооктановый продукт (RON=103,5), содержащий 21,2% МТБЭ, 68,0% димеров изобутена, 4,8% тримеров изобутена, 5,0% трет-бутанола, а также суммарно 1,0% примесей углеводородов С4, метанола и более тяжелокипящих соединений.
ПРИМЕР 10
Переработку осуществляют подобно примеру 6 по схеме согласно фиг.1.
В отличие от примера 6 по линии 2 подают 14,5 г/час метанола, по линии 2а подают 2,85 г/ч метанола. Молярное отношение подаваемых в РЗ-1 метанола и изобутена составляет 0,5:1, в РЗ-2 0,86:1. Температуру в реакционной зоне РЗ-1 поддерживают 77-85°С, в РЗ-2 67-75°С.
Сверху К-1 выводят 58,6 г/ч потока, содержащего 13,9% изобутена. Снизу К-1 выводят 59,3 г/час высокооктанового продукта (RON=111,5), содержащего 64,3% МТБЭ, также 34,3%димеров изобутена, а также суммарно 1,4% прочих компонентов (в том числе метанола, углеводородов С4, метил-трет-октилового эфира и трет-бутанола).
Сверху К-2 выводят в качестве дистиллята 50,4 г/ч смеси в основном С4 углеводородов (в том числе 0,97% изобутена), а также 2,3% метанола. Снизу К-2 выводят 11,05 г/ч высокооктанового продукта, содержащего 71,9% МТБЭ, 24,9% димеров, 1,2% тримеров изобутена, а также 1,3% углеводородов С4 и суммарно 0,7% прочих компонентов (в том числе метанола, метил-трет-октилового эфира, трет-бутанола).
Формула изобретения
1. Способ переработки изобутена в углеводородной смеси, содержащей преимущественно углеводороды С4, в высокооктановые соединения, главным образом в C1– и/или С2-алкил-трет.бутиловый эфир и димеры изобутена, либо их смеси, при повышенной температуре, включающий как минимум две стадии, каждая из которых включает реакционную(ые) зону(ы) с сильнокислотным твердым катализатором и зону(ы) отгонки непрореагировавших углеводородов С4, с подачей отогнанных углеводородов после первой стадии на вторую стадию, при котором на первой стадии химическое превращение осуществляют в присутствии C1– или С2-спирта, после отгонки непрореагировавших углеводородов C4 выводят поток(и), содержащий(е) преимущественно C1– или С2-алкил-трет.-бутиловый эфир и/или смесь указанного эфира с димерами изобутена и на вторую стадию подают углеводородный поток, содержащий не менее 3,5% изобутена и примеси C1– или С2-спирта и других кислородсодержащих соединений, образующихся на первой стадии, возможно также подают полярный компонент, в качестве которого подают воду в молярном отношении к изобутену от 0,005:1 до 0,1:1 и/или C1-C4-спирт(ы), в реакционной зоне на второй стадии проводят дополнительное контактирование С4 углеводородов с катализатором с превращением не менее 50% изобутена и после отгонки непрореагировавших углеводородов С4 выводят кубовый поток, содержащий преимущественно димеры изобутена и/или содимеры изобутена с н.бутенами и/или C1– или С2-алкил-трет.-бутиловый эфир, а также возможно трет.бутанол и/или димеры н.бутенов.
2. Способ по п.1, при котором большую часть исходной углеводородной смеси подают на первую стадию, а ее меньшую часть подают на вторую стадию.
3. Способ по п.1, при котором как минимум на одной из стадий используют несколько реакционных зон и подачу изобутенсодержащей углеводородной смеси и/или С1-С2-спирта осуществляют двумя или более потоками на вход в различные реакционные зоны.
4. Способ по п.1, при котором на стадии, на которой осуществляют одновременно димеризацию изобутена и получение C1-С2-алкил-трет.алкиловых эфиров, используют несколько реакционных зон, в одной или нескольких из них при меньшем молярном отношении C1-С2-спирт:изобутен и более высокой температуре осуществляется преимущественно димеризация, а в другой(их) при большем молярном отношении C1-С2-спирт:изобутен и более низкой температуре осуществляется преимущественно получение C1-С2-алкил-трет.алкиловых эфиров.
5. Способ по п.1, при котором на второй стадии используют прямоточную(ые) жидкофазную(ые) реакционную(ые) зону(ы) и/или реакционно-ректификационный узел, в котором реакционная(ые) зона(ы) соединена(ы) противоточными потоками жидкости и пара с укрепляющей и исчерпывающей ректификационными зонами, и из укрепляющей зоны выводят дистиллат, содержащий преимущественно непрореагировавшие углеводороды C4, а из исчерпывающей зоны выводят кубовый продукт, содержащий преимущественно C1-С2-алкил-трет.алкиловый(е) эфир(ы) и/или димеры изобутена, либо их смесь, возможно содержащую также содимеры изобутена, тримеры изобутена, трет.бутанол и примесь C1-С2-спирта.
6. Способ по п.1, при котором на входе в реакционную(ые) зону(ы) первой стадии поддерживают суммарное молярное отношение C1-С2-спирт:изобутен от 0,85:1 до 1,6:1 и после отгонки углеводородов C4 выводят поток, содержащий преимущественно C1– или С2-алкил-трет.бутиловый(е) эфир(ы).
7. Способ по п.1, при котором на входе в реакционную(ые) зону(ы) первой стадии поддерживают суммарное молярное отношение C1-С2-спирт:изобутен от 0,1:1 до 0,85:1 и после отгонки углеводородов C4 выводят поток, содержащий преимущественно смесь димеров изобутена и/или содимеров изобутена с C1– или С2-алкил-трет.бутиловым(и) эфиром(ами).
8. Способ по п.1, при котором на первой стадии используют как минимум две параллельные реакционные зоны или последовательности реакционных зон, поддерживают суммарное молярное отношение C1-С2-спирт:изобутен при подаче в одну реакционную зону или последовательность реакционных зон от 0,85:1 до 1,6:1 и в другую реакционную зону или последовательность реакционных зон от 0,1:1 до 0,85:1 и отогнанные из реакционных смесей или их смешанного потока углеводородный(е) поток(и) подают на вторую стадию.
9. Способ по п.1, при котором получаемый(е) на первой и/или на второй стадии поток(и), содержащий(е) димеры изобутена и С1– или С2-алкил-трет.бутиловый(е) эфир(ы), подвергают, предпочтительно совместно, ректификации и в качестве дистиллата выводят поток, содержащий преимущественно C1– или С2-алкил-трет.бутиловый эфир, и в составе кубового потока выводят преимущественно димеры изобутена, возможно с примесью тримеров изобутена.
10. Способ по п.1, при котором выводимый кубовый поток, содержащий преимущественно димеры и тримеры изобутена, подвергают ректификации и в качестве дистиллата выводят поток, содержащий преимущественно димеры изобутена, и в качестве кубового продукта выводят поток, содержащий преимущественно тримеры изобутена.
11. Способ по п.9 и/или п.10, при котором поток, содержащий димеры изобутена, полностью или частично подвергают гидрированию.
12. Способ по п.1, при котором из одной или нескольких ректификационных колонн выводят боковой(ые) поток(и) со значительным содержанием спирта(ов), который(е) рециркулируют в одну или несколько реакционных зон.
13. Способ по п.1, при котором в качестве катализатора(ов) в реакционных зонах используют сульфокатионит(ы).
14. Способ по п.1, при котором в потоке, содержащем преимущественно димеры изобутена и/или содимеры изобутена осуществляют их взаимодействие с C1-С2-спиртом с образованием C1– или С2-алкил-трет.-октиловых эфиров, которые затем выделяют в качестве продукта или без выделения используют в составе высокооктановой смеси.
РИСУНКИ
|
|