|
|
(21), (22) Заявка: 2004138779/11, 30.12.2004
(24) Дата начала отсчета срока действия патента:
30.12.2004
(45) Опубликовано: 10.03.2006
(56) Список документов, цитированных в отчете о поиске:
RU 2038267 C1, 27.06.1995. JP 2003034963 А, 07.02.2003. WO 0206594 А, 24.01.2002. WO 0007878 А, 17.02.2000.
Адрес для переписки:
105005, Москва, наб. Академика Туполева, 17, а/я 20
|
(72) Автор(ы):
Зайцев Борис Максимович (RU), Матус Аркадий Исаакович (RU)
(73) Патентообладатель(и):
Открытое акционерное общество “Туполев” (ОАО “Туполев”) (RU)
|
(54) ВАКУУМНАЯ ТУАЛЕТНАЯ СИСТЕМА САМОЛЕТА
(57) Реферат:
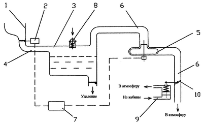
Изобретение относится к бытовому оборудованию самолетов. Туалетная система самолета содержит унитаз 1 с клапаном 2 сброса отходов в бак 3 по дренажному трубопроводу 4. Воздуховод 6 с вакуумным насосом 5 предназначен для соединения бака 3 с атмосферой. На баке 3 установлен впускной клапан 8 на давление воздуха 0,2÷0,3 кгс/см2. Воздуховод снабжен дросселирующим механизмом 9 с дросселем 10, регулирующим проходное сечение воздуховода в прямой зависимости от величины атмосферного давления за бортом. Управляющая аппаратура 7 обеспечивает работу системы в автоматическом режиме. Технический результат – снижение уровня шума. 2 з.п.ф-лы, 1 ил. 
Изобретение относится к бытовому оборудованию самолетов, а именно к оборудованию туалетов для пассажирских салонов.
При прогрессивном развитии гражданской авиации наряду с решением задачи трансконтинентальных полетов возникает ряд проблем экологического порядка, одной из которых является создание малошумного пассажирского салона на уровне международных стандартов.
Одной из составляющей шума пассажирского помещения является шум, возникающий при функционировании туалетной системы авиалайнера. При конструктивном решении подобных систем решалась задача, к примеру, повышения ресурса, уровня надежности и др., однако задача снижения уровня шума как неактуальная не ставилась (US: 2004010843 А1, МПК 7 B 64 D 11/02, E 03 D 11/02; 6012678 С1, МПК 6 B 64 D 11/02; RU 5058951 C1, МПК 5 B 64 D 11/02 – прототип).
Вакуумная туалетная система летательных аппаратов по прототипу содержит унитаз с клапаном сброса отходов в бак по дренажному трубопроводу, воздуховод с вакуумным насосом, соединяющий бак с атмосферой, и управляющую аппаратуру, обеспечивающую работу системы в автоматическом режиме. Система работает за счет разрежения воздуха, создаваемого в ней относительно кабины самолета на земле – от вакуумного насоса, в полете – от разрежения атмосферы. При открытии клапана сброса отходы из унитаза увлекаются под напором воздуха по дренажному трубопроводу в бак. Уровень возникающего при этом шума зависит от разницы давлений воздуха в кабине с (Рк) и системе (Рс), т.е. перепада давлений (Ркс=Рк-Рс). Чем больше этот перепад, тем больше скорость всасывания воздуха в систему и, следовательно, уровень шума. На земле вакуумный насос создает перепад давлений между кабиной и системой менее 0,3 кгс/см2.
При этом уровень шума не превышает нормы и составляет не более 85 дБ. Однако при срабатывании системы на высоте крейсерского полета (около 11000 м) перепад давлений между кабиной и атмосферой достигает 0,6…0,65 кг/см2, при этом уровень шума от всасывания воздуха в систему достигает 105…110 дБ, что на 25…30% выше нормы.
Задача изобретения – снижение уровня шума при срабатывании системы в режиме полета.
Указанная задача решается тем, что в отличие от прототипа, содержащего унитаз с клапаном сброса отходов в бак по дренажному трубопроводу, воздуховод с вакуумным насосом, соединяющий бак с атмосферой, и управляющую аппаратуру, в заявляемом устройстве на баке установлен впускной клапан на давление воздуха 0,2…0,3 кгс/см2, а воздуховод снабжен дросселирующим механизмом, регулирующим его проходное сечение в прямой зависимости от величины атмосферного давления за бортом.
Указанная задача решается также тем, что проходное сечение воздуховода на земле является максимальным, а на высоте крейсерского полета самолета минимальным.
Поскольку уровень возникающего шума зависит от разницы давлений воздуха в кабине и системе (перепада давлений), то благодаря наличию впускного клапана и дросселирующего устройства, практически перекрывающего проходное сечение воздуховода на высоте крейсерского полета, перепад давлений между кабиной и атмосферой (Рка) складывается из перепада давлений между кабиной и системой (Ркс) и между системой и атмосферой (Рса):Рka=Ркс+Рса. Впускной клапан, рассчитанный на давление 0,2…0,3 кгс/см2, обеспечивает в режиме полета постоянный перепад давлений между кабиной и системой менее 0,3 кгс/см 2. При таком конструктивном решении системы уровень шума, возникающего при срабатывании системы в режиме полета, является постоянным в пределах нормы – не более 85 дБ. При этом также происходит снижение потерь воздуха через систему из кабины самолета в атмосферу.
В наземных условиях дросселирующий механизм открывает проходное сечение воздуховода до максимального, обеспечивая нормальную работу вакуумного насоса.
На чертеже представлена функциональная схема заявляемой вакуумной туалетной системы самолета, содержащей унитаз 1, клапан сброса 2, бак для отходов 3, дренажный трубопровод 4, вакуумный насос 5, воздуховод 6, управляющую аппаратуру 7, впускной клапан 8, дросселирующий механизм 9 и дроссель 10.
На земле система работает следующим образом.
До срабатывания системы, в режиме ожидания, давление в системе, как и в кабине, равно атмосферному. При этом клапан сброса отходов 2 закрыт, а выходное отверстие воздуховода 6 отрегулировано до максимального сечения. При срабатывании системы на земле включается вакуумный насос 5 и при достижении перепада давления между кабиной и системой 0,2…0,3 кгс/см2 срабатывает клапан сброса 2, отходы под напором воздуха увлекаются в бак 3. Максимальное сечение воздуховода 6 обеспечивает устойчивую работу вакуумного насоса в расчетном режиме (например, лопастного насоса центробежного типа). После попадания отходов в бак система переходит в режим ожидания до следующего цикла. Впускной клапан закрыт, так как перепад давлений, который создает в системе вакуумный насос, ниже, чем перепад, на который отрегулирован впускной клапан.
В режиме полета система работает следующим образом.
При наборе высоты вслед за падением атмосферного давления за бортом дросселирующее устройство 9 через дроссель 10 в прямой зависимости от величины атмосферного давления уменьшает проходное сечение воздуховода 6 до минимального на высоте крейсерского полета (около 11000 м). Впускной клапан 8 независимо от высоты полета постоянно поддерживает перепад давлений между кабиной и системой до 0,2…0,3 кгс/см2, обеспечивая разрежение в системе, необходимое для полного удаления отходов в бак. Это является также условием для снижения уровня шума при срабатывании системы до нормы. Помимо этого, происходит снижение потерь воздуха через систему из кабины самолеты в атмосферу. Работа вакуумного насоса в этом режиме заблокирована управляющей аппаратурой.
Достижение технического результата – обеспечение постоянного расчетного значения перепада давлений между кабинной системой в режиме полета – решает задачу снижения уровня шума до пределов нормы.
Результаты испытаний опытного образца вакуумной туалетной системы самолета Ту-204 подтвердили практическое решение поставленной задачи.
Формула изобретения
1. Вакуумная туалетная система самолета, содержащая унитаз с клапаном сброса отходов в бак по дренажному трубопроводу, воздуховод с вакуумным насосом, соединяющий бак с атмосферой, и управляющую аппаратуру, отличающаяся тем, что на баке установлен впускной клапан на давление воздуха 0,2÷0,3 кгс/см2, а воздуховод снабжен дросселирующим механизмом, регулирующим его проходное сечение в прямой зависимости от величины атмосферного давления за бортом.
2. Система по п.1, отличающаяся тем, что проходное сечение воздуховода на земле максимальное.
3. Система по п.1, отличающаяся тем, что проходное сечение воздуховода на высоте крейсерского полета самолета минимальное.
РИСУНКИ
|
|