|
|
(21), (22) Заявка: 2004115373/11, 17.05.2004
(24) Дата начала отсчета срока действия патента:
17.05.2004
(45) Опубликовано: 10.03.2006
(56) Список документов, цитированных в отчете о поиске:
RU 2173657 C2, 20.09.2001. RU 1486032 A1, 20.01.1996. RU 2171205 C1, 27.07.2001. FR 2078763 A, 16.05.1972. US 3620484, 16.11.1971.
Адрес для переписки:
197183, Санкт-Петербург, наб. Черной речки, 4, кв.9, В.А. Иванову
|
(72) Автор(ы):
Иванов Владимир Александрович (RU), Сухомлинов Владимир Сергеевич (RU)
(73) Патентообладатель(и):
Иванов Владимир Александрович (RU), Сухомлинов Владимир Сергеевич (RU)
|
(54) СПОСОБ УПРАВЛЕНИЯ АЭРОДИНАМИЧЕСКИМ ОБТЕКАНИЕМ ЛЕТАТЕЛЬНОГО АППАРАТА И ГЕНЕРАТОР ПЛАЗМЫ
(57) Реферат:
Изобретения относятся к области авиационно-космической техники, в частности к сверх- и гиперзвуковым летательным аппаратам. Предложенный способ заключается в изменении структуры обтекающего аппарат потока путем подвода энергии в области вблизи поверхности летательного аппарата с использованием генератора плазмы, конструкция которого позволяет обеспечивать непрерывный разряд между электродами или изменять частоту зажигания плазмы. В частности, при управлении обтеканием за счет локального энергетического воздействия решается задача отслеживания характеристик аппарата в различных режимах полета. Техническим результатом изобретения является управление обтеканием летательного аппарата путем локального энергетического воздействия с помощью генератора самостоятельного газового разряда с высоким КПД. 2 и 5 з.п. ф-лы, 5 ил. 
Изобретение относится к области авиационно-космической техники, в частности к сверх- и гиперзвуковым летательным аппаратам.
Известны различные концепции локального энергетического воздействия на высокоскоростные газовые потоки с целью улучшения аэродинамических характеристик обтекаемых тел (D.M.Van Wie, L.A.Mattes, k.R.Grossman, D.Donohue, H.Ku, G.I.Mishin. Overview of plasma aerodynamics research at JHU/APL, presented at the 2nd Workshop on the Applications of Weaky Ionized Flows for Aerospace Applications, Norfolk, Virginia, 24-25, April 1998; B.H.Тищенко. Лазерно-микроволновой разряд для управления полетом сверхзвуковых тел, Оптика атмосферы и океана, 11, №2-3, 1988, 228-233; В.Ю.Борзов, В.М.Михайлов, Н.В.Рыбка, Н.П.Савищенко, А.С.Юрьев. Экспериментальное исследование сверхзвукового обтекания препятствия при энергоподводе в невозмущенный поток, Инженерно-физический журнал, 66, №5, 1994, 515-520).
Конкретный способ энергоподвода в невозмущенный поток с целью оптимизации аэродинамического обтекания, предлагаемый авторами вышеперечисленных работ, имеет ряд существенных недостатков. Так, предлагается подводить тепло в области вверх по потоку от носовой части обтекаемого тела. Однако такое воздействие может оказать влияние лишь на коэффициент лобового сопротивления, не изменяя коэффициент подъемной силы и аэродинамические моменты (тангажа, крена и рыскания). Кроме того, как показано в работе [V.V.Kuchinsky, V.S.Sukhomlinov, V.A.Sheverev, M.V.Otugen. Effect of directed heat addition on the formation and structure of a shock wave around body in a low temperature plasma. The 2-nd Workshop on magneto-plasma aerodynamics in aerospace applications, Moscow, 2000, p.p.307-312] при такой схеме воздействия на набегающий поток в случае сверхзвукового движения хорошо обтекаемых тел (наиболее интересная область применения) затрачиваемая энергия в несколько раз превосходит выигрыш от снижения коэффициента лобового сопротивления, что делает данный способ управления аэродинамическим обтеканием энергетически невыгодным.
Другим методом является способ, предусматривающий подачу в область перед носовой частью твердого материала с малой энергией ионизации (патент РФ №2173657, В 64 С 23/00, опубл. 20.09.2001).
Предлагаемый способ инициирования плазменных образований в высокоскоростном воздушном потоке имеет, по-видимому, лишь научный интерес, поскольку его практическая реализация связана с принципиальными трудностями. Действительно, для его осуществления необходимо иметь на борту ЛА большое количество легко ионизуемого элемента – щелочного металла или его соединений, что увеличивает вес ЛА и приводит к дополнительным расходам энергии в полете. Для подачи этого элемента в область перед носовой частью ЛА необходимо либо вдувать его навстречу набегающему потоку за счет высокого противодавления, что создает дополнительное сопротивление движению ЛА, либо доставлять в область энергоподвода за счет дополнительной конструкции, которая неизбежно увеличивает коэффициент лобового сопротивления ЛА. Указанные недостатки значительно уменьшают положительный эффект снижения коэффициента лобового сопротивления предлагаемым авторами способом.
Наиболее близким к предлагаемому здесь генератору плазмы является устройство для питания лазерных установок непрерывного действия, содержащее источник переменного тока, высоковольтный трансформатор, высоковольтный выпрямитель, балластные сопротивления, используемые в качестве устройств для стабилизации и ограничения тока, а также выводы для подключения катодов и анодов газоразрядных промежутков, при этом высоковольтный выпрямитель выполнен в виде диодного моста (патент РФ №1486032, Н 05 В 41/23, опубл. 20. 01.1996).
Недостатком указанной схемы является низкий КПД, что обусловлено использованием для стабилизации и ограничения тока балластного сопротивления, на котором рассеивается большая мощность.
Основным препятствием на пути практической реализации энергетических методов воздействия на поток являются слишком большие энергетические затраты и, как следствие, энергетическая невыгодность таких способов управления обтеканием. Такая ситуация обусловлена нелокальностью воздействия, а также отсутствием генераторов плазмы с высоким КПД преобразования потребляемой энергии и высокой стабильностью параметров плазмы.
В основу изобретения положена задача создания способа управления обтеканием летательного аппарата путем локального энергетического воздействия и генератор плазмы для осуществления этого энергетического воздействия. В способе управления обтеканием за счет локального энергетического воздействия должна быть решена задача отслеживания характеристик аппарата в разных режимах полета. Генератор плазмы характеризуется высоким КПД вследствие использования безбалластной схемотехники.
Необходима разработка принципиально нового генератора самостоятельного газового разряда с высоким (70-90%) КПД преобразования потребляемой энергии и высокой стабильностью параметров плазмы. Существующие генераторы с балластным сопротивлением в принципе для этого не подходят. Действительно, для увеличения стабильности параметров необходимо увеличение балластного сопротивления, что ведет к уменьшению КПД. По этой причине существующие генераторы имеют КПД около 7-10% при 10% стабилизации, например, тока.
Основная идея такого прибора в том, что его выходной ток в широком диапазоне не должен зависеть от сопротивления нагрузки, поскольку, как известно, сопротивление плазмы в высокоскоростном потоке газа хаотически меняется во времени в десятки раз с характерной частотой прохождения потоком области существования плазмы.
Достижение вышеуказанного технического результата обеспечивается тем, что в способе управления летательным аппаратом, основанном на изменении структуры обтекающего аппарат потока путем подвода энергии в области вблизи поверхности летательного аппарата, используют генератор плазмы для организации самостоятельного разряда, состоящий из ряда независимых генераторов плазмы, которые имеют один или несколько общих анодов, образующих плазменную панель из N плазменных ячеек, при этом максимальное выходное напряжение генератора больше пробойного напряжения для используемой конфигурации электродов при данных условиях, причем либо зажигают непрерывный разряд между электродами, либо частоту зажигания плазмы F выбирают с учетом того, что за время 1/F обтекающий ячейку воздушный поток смещается на расстояние, меньшее размера секции вдоль потока. При этом для обеспечения локального воздействия плазмы организуют энергоподвод в дозвуковую часть погранслоя вблизи точек отрыва потока или в сверхзвуковую часть погранслоя вблизи точек отрыва потока, или осуществляют энергоподвод в сверхзвуковую область течения внепогранслоя. В генераторе плазмы, содержащем источник питания, включающий источник переменного тока, выпрямительный мост, плазменный модуль, состоящий из секций, предназначенных для преобразования выпрямленного напряжения в ток каждой секции и устройство для стабилизации и ограничения тока, а также выводы для подключения катодов и анодов, нагрузок каждой секции, предусмотрено М модулей, при этом в состав модуля дополнительно включен конденсатор для сглаживания напряжения при преобразовании выпрямленного напряжения в ток нагрузки каждой из N секций, а каждая секция выполнена из трансформатора с транзистором и токочувствительным сопротивлением в первичной обмотке и дополнительного выпрямительного диода с токочувствительным сопротивлением во вторичной; при этом один из трансформаторов модуля содержит дополнительную обмотку с выпрямительным диодом, с которого снимается сигнал, пропорциональный напряжению на нагрузке, а устройство для стабилизации и ограничения тока выполнено в виде схемы обратной связи в каждом модуле, обрабатывающей сигналы с токочувствительных сопротивлений в первичных и вторичных обмотках трансформаторов и сигнал, пропорциональный напряжению на нагрузке, для стабилизации тока нагрузки модуля и распределителя импульсов в каждом модуле, управляемого схемой обратной связи модуля и задающего частоты и длительности импульсов управления транзисторами. При этом катоды могут быть соединены общей шиной и подключены к одной нагрузке.
В данном способе реализуется принцип локального вклада энергии, а именно в те области течения, изменение параметров в которых заметно влияет на аэродинамические коэффициенты. Например, для ослабления ударной волны это должна быть область ударного слоя, для ослабления явления кризиса сопротивления вблизи перехода звукового барьера – область погранслоя вблизи точки отрыва потока в зоне положительного градиента давления и т.д. Анализ показывает, что зачастую основной эффект заметного улучшения аэродинамического обтекания получается при энерговкладе в область погранслоя вблизи точек отрыва потока. Например, используя эту концепцию, можно ламинаризовать или турбулизировать течение в погранслое, провоцируя или затягивая отрыв потока от обтекаемой поверхности. При таком выборе областей энерговклада объем, в который вкладывается энергия (а соответственно, и энергозатраты), уменьшается в десятки раз по сравнению с ситуацией, когда энергия вкладывается по всему сечению обтекаемого тела вверх по потоку от него.
Замена балластного сопротивления на управляемый схемой обратной связи, распределителем импульсов и транзистором трансформатор позволяет избавиться от потерь на балластном сопротивлении и вследствие этого повысить кпд.
Непрерывность горения плазмы обеспечивается выбором частоты зажигания разряда и тем, что максимальное выходное напряжение генератора больше пробойного напряжения для используемой конфигурации электродов при данных условиях, а также тем, что выходной ток генератора в широком диапазоне не зависит от напряжения на нагрузке.
Реализация стабильного, не ограниченного по времени горения разряда обеспечивается тем, что данный генератор состоит из нескольких независимых модулей, содержащих несколько одинаковых секций, которые имеют общий анод. Выходной ток каждого из этих модулей при объединении катодов имеет пилообразную форму, амплитуда и частота этой «пилы» автоматически меняются при изменении сопротивления нагрузки так, что средний ток нагрузки модуля остается, во-первых, постоянным, и, во-вторых, непрерывным (не обращается в 0) независимо от напряжения на нагрузке (напряжения горения разряда между катодами и анодами). Предельное значение выходного напряжения генератора превышает пробойное при данных параметрах потока и данной конфигурации электродов. Таким образом, разряд в принципе не может погаснуть.
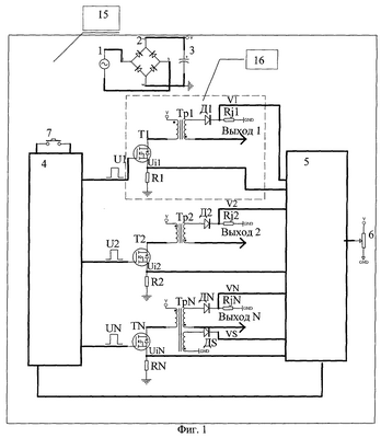
Изобретение поясняется фиг.1-5. На фиг.1 приведена схема плазменного модуля, на фиг.2 показана схема соединения выводов модуля для создания N плазменных ячеек, на фиг.3 показана схема создания плазменной панели с непрерывным током за счет объединения катодов секций в модуле. На фиг.4 показана форма тока модуля, на фиг.5 – ток секции. Генератор газоразрядной плазмы включает источник питания, состоящий из источника переменного напряжения 1, выпрямительного моста 2 и конденсатора 3, и состоит из М модулей 15, каждый из которых содержит N одинаковых секций 16, составленных из трансформатора Tpi (i=1,2…N), транзистора Ti (i=1,2…N), выпрямительного диода Di (i=1,2…N), резисторов Ri (i=1,2…N) в первичной и Rji (i=1,2…N) вторичной обмотках трансформаторов. Выходы Выходi (i=1,2…N) вторичных обмоток трансформаторов Tpii (i=1,2…N) подключены к катодам электродов, между которыми зажигается газовый разряд, причем аноды подсоединены к общей шине. N упомянутых секций 16 объединены общей схемой управления, состоящей из схемы обратной связи 5 и распределителя импульсов 4, открывающего поочередно транзисторы Т1-TN в ключевом режиме. Один из трансформаторов, например TpN, секции 16 (TN на Фиг.1) имеет дополнительную обмотку WN, с которой снимается напряжение VS, пропорциональное напряжению на нагрузке, подключенной к выходу ВыходN. Предполагается, что характеристики нагрузок во всех цепях V1-VN каждой секции в модуле одинаковы.
Работу модулей 15 можно пояснить следующим образом. Схема обратной связи 5 анализирует уровни напряжений, пропорциональные токам на резисторах Ri (i=1,2…N) в первичной и Rji (i=1,2…N) вторичной обмотках трансформаторов Трi (i=1,2…N), и напряжение VS, и управляет распределителем импульсов 4 таким образом, что, во-первых, величина среднего значения суммы токов во вторичных обмотках трансформаторов Тр1-TpN (устанавливается потенциометром 3) поддерживается постоянной и, во-вторых, суммарный ток во вторичных обмотках не обращается в ноль (т.е. непрерывен, как показано на фиг.4) независимо от падения напряжения на нагрузках по выходам 1-N в широком диапазоне изменения этих напряжений. Каждый из М модулей 15 генератора используется для создания плазмы между электродами, подсоединенными к выходам 1-N секции и к общей шине (аноды), причем выходы 1-N секции могут использоваться либо раздельно для создания разряда из N плазменных ячеек (фиг.2), при этом ток каждой секции является прерывистым (фиг.5), но задается такая частота прерываний F, что за время 1/F обтекающий секцию воздушный поток смещается на расстояние, меньшее размера ячейки вдоль потока, либо соединяются друг с другом для создания одной плазменной панели (Фиг.3). Каждый из М модулей 15 может работать независимо от других модулей, позволяя, таким образом, создавать M·N плазменных ячеек или М плазменных панелей.
Генератор работает следующим образом. При его включении с помощью кнопки 7 (фиг.1) схема обратной связи 5 и распределитель импульсов 4 задают стартовый режим работы в каждом модуле 15, который после генерации нескольких импульсов тока каждой секцией модуля 15 автоматически переходит в режим, заданный потенциометром 6 с выполнением условия непрерывности тока модуля и заданного потенциометром 6 среднего тока модуля 15. Далее, независимо от условий обтекания воздушного потока, непрерывность тока модуля 15 и равенство среднего значения тока модуля 15 установленному потенциометром 6 выполняются автоматически.
В качестве примера применения концепции локального энергетического воздействия рассмотрим уменьшение эффекта кризиса волнового сопротивления при переходе через звуковой барьер. Как известно, это явления заключается в резком росте коэффициента лобового сопротивления в диапазоне чисел Маха 0.8-1.2. Это связано с отрывом потока в области висячего скачка плотности из-за положительного градиента давления в погранслое.
Подводя энергию в дозвуковую часть погранслоя, можно снизить (и даже поменять его знак) этот градиент, то есть затянуть отрыв потока до более высоких чисел Маха. Таким образом, возможен сдвиг кривой Сх(М) в сторону больших значений М, что дает заметное уменьшение Сх в указанной околозвуковой области.
Для проведения экспериментов по проверке работоспособности генератора измерения его параметров и выяснения возможностей влияния на газодинамические параметры потока была разработана и изготовлена аэродинамическая модель, которая представляла собой керамическую пластину с заостренной в форме клина передней кромкой, размерами 200·50·10 мм, в которую были вмонтированы 4 пары анод – катод. Анод представляет собой латунный цилиндр диаметром около 4 мм, а катод – латунную пластину размерами 35·50·5 мм.
В результате проведенных экспериментов оказалось, что разряд, созданный с помощью данного генератора и указанной конфигурации электродов, горит стабильно (визуально – как лампочка накаливания) и неограниченно долго при различных скоростях потока, при этом выходной ток стабилен с точностью до процента. Измеренный КПД генератора оказался близок к расчетному и составил величину около 80%. Таким образом был создан принципиально новый генератор плазмы в высокоскоростном газовом потоке.
Для проведения экспериментов по проверке работоспособности генератора в аэродинамической трубе было изготовлено сопло, использование которого давало возможность получения околозвукового потока с расчетным числом Маха в выходном сечении М=0.95 при статическом давлении Р=25 Тор и диаметром расчетного ядра около 25 мм. Для экспериментального определения параметров потока на выходе из сопла использовалась известная техника аэродинамических зондов полного давления, статического давления. Для определения температуры торможения применялась термопара, вмонтированная в трубку диаметром около 2 мм, ось которой устанавливалась параллельно потоку. Экспериментально определенное число Маха на выходе из сопла, а также диаметр расчетного ядра совпали с теоретически предсказанными.
Затем были проведены эксперименты по определению числа Маха за моделью, то есть на расстоянии 200 мм от сопла, на разных расстояниях от поверхности модели. Аналогично предыдущему, местное число Маха определялось по измерениям полного и статического давлений. Из-за замедления потока по мере удаления от сопла местное число Маха около модели без плазмы падает с 0.95 до, примерно, 0.6. Наличие плазмы существенно (у поверхности реализуется практически критический теплоподвод, поскольку предельное значение числа Маха равно 1), увеличивает местное число Маха, так, что оно почти равно значению этой величины в выходной плоскости сопла. По мере удаления от поверхности эффект энерговклада падает. Данное поведение местного числа Маха находится в согласии с известными фактом, что энерговклад в дозвуковую часть потока увеличивает эту величину.
Следует особо отметить значительное изменение местного числа Маха при прохождении потока через область существования плазмы. Отличие превышает 50%, при том, что максимально возможное в данной ситуации – около 60%. Проведенные эксперименты наглядно демонстрируют, что с помощью разработанных методик и аппаратуры возможна существенная перестройка течения возле аэродинамического тела, а значит, и управление точками отрыва потока. Это дает возможность существенного уменьшения лобового сопротивления в области звуковых скоростей.
Формула изобретения
1. Способ управления летательным аппаратом, основанный на изменении структуры обтекающего аппарат потока путем подвода энергии в области вблизи поверхности летательного аппарата, отличающийся тем, что используют генератор плазмы для организации самостоятельного разряда, состоящий из ряда независимых генераторов плазмы, которые имеют один или несколько общих анодов, образующих плазменную панель из N плазменных секций, при этом максимальное выходное напряжение генератора больше пробойного напряжения для используемой конфигурации электродов при данных условиях, причем либо зажигают непрерывный разряд между электродами, либо частоту зажигания плазмы F выбирают с учетом того, что за время 1/F обтекающий секцию воздушный поток смещается на расстояние, меньшее размера секции вдоль потока.
2. Способ по п.1, отличающийся тем, что организуют энергоподвод в дозвуковую часть погранслоя вблизи точек отрыва потока.
3. Способ по п.1, отличающийся тем, что организуют энергоподвод в сверхзвуковую часть погранслоя вблизи точек отрыва потока.
4. Способ по п.1, отличающийся тем, что осуществляют энергоподвод в сверхзвуковую область течения вне погранслоя.
5. Генератор плазмы, содержащий источник питания, включающий источник переменного тока, выпрямительный мост, плазменный модуль, состоящий из секций, предназначенных для преобразования выпрямленного напряжения в ток каждой секции, и устройство для стабилизации и ограничения тока, а также выводы для подключения катодов и анодов, нагрузок каждой секции, отличающийся тем, что в состав генератора включено М модулей, при этом в состав модуля дополнительно включен конденсатор для сглаживания напряжения при преобразовании выпрямленного напряжения в ток нагрузки каждой из N секций, а каждая секция выполнена из трансформатора с транзистором и токочувствительным сопротивлением в первичной обмотке и дополнительного диода с токочувствительным сопротивлением во вторичной, при этом один из трансформаторов модуля содержит дополнительную обмотку с выпрямительным диодом, с которого снимается сигнал, пропорциональный напряжению на нагрузке, а устройство для стабилизации и ограничения тока выполнено в виде схемы обратной связи в каждом модуле, обрабатывающей сигналы с токочувствительных сопротивлений в первичных и вторичных обмотках трансформаторов и сигнал, пропорциональный напряжению на нагрузке, для стабилизации тока нагрузки модуля и распределителя импульсов в каждом модуле, управляемого схемой обратной связи модуля и задающего частоты и длительности импульсов управления транзисторами в модуле.
6. Генератор по п.5, отличающийся тем, что для образования плазменной панели с непрерывным током катоды секций модуля соединены общей шиной и подключены к одной нагрузке.
7. Генератор по п.5, отличающийся тем, что для образования плазменной ячейки катоды секций подключены к разным нагрузкам.
РИСУНКИ
RH4A – Выдача дубликата патента Российской Федерации на изобретение
Дата выдачи дубликата: 30.12.2006
Наименование лица, которому выдан дубликат:
Иванов Владимир Александрович (RU)
Наименование лица, которому выдан дубликат:
Сухомлинов Владимир Сергеевич (RU)
Извещение опубликовано: 20.02.2007 БИ: 05/2007
|
|