|
|
(21), (22) Заявка: 2004118823/28, 23.06.2004
(24) Дата начала отсчета срока действия патента:
23.06.2004
(45) Опубликовано: 27.01.2006
(56) Список документов, цитированных в отчете о поиске:
SU 1696896 A1, 07.12.1991. SU 1402817 A1, 15.06.1988. SU 1579175 A1, 10.12.1996. US 5210417 A, 11.05.1993.
Адрес для переписки:
109443, Москва, Волгоградский пр., 84, кор 2, кв.3 , Г.И.Уткину
|
(72) Автор(ы):
Уткин Геннадий Иванович (RU)
(73) Патентообладатель(и):
Уткин Геннадий Иванович (RU)
|
(54) ТУРБОПОЛЯРИМЕТР
(57) Реферат:
Турбополяриметр относится к поляриметрическим устройствам для измерения оптической активности веществ, для промышленного контроля и научных исследований в аналитической химии, биотехнологии и медицине. Турбополяриметр содержит последовательно установленные источник излучения, поляризатор, кювету для образца, а также соединенные с микропроцессором датчик сравнения интенсивности ортогональных поляризованных компонент излучения, прошедшего через измерительную кювету, оптический датчик нулевого отсчета и электродвигатель с установленным на его валу устройством передачи вращения маховику, в осевом канале которого закреплен поляризатор. Устройство передачи вращения маховику содержит бесконтактный токосъемник с неподвижной и вращающейся частями, магнитопровод вращающейся части жестко соединен с маховиком, на котором установлен источник излучения. Магнитный считыватель, взаимодействующий с магнитной меткой, подключен к стробирующему входу микропроцессора. Технический результат – повышение точности измерения оптической активности за счет снижения влияния частичной поляризации излучения. 4 з.п. ф-лы, 1 ил. 
Область техники.
Изобретение относится к оптическому приборостроению, конкретно к поляриметрическим устройствам для измерения оптической активности веществ, и может быть использовано для промышленного контроля и научных исследований в аналитической химии, биотехнологии и медицине.
Предшествующий уровень техники.
Известен развертывающий поляриметр, содержащий источник излучения, светофильтр, вращающийся поляризатор, двигатель вращения поляризатора, измерительную кювету для образца, неподвижный измерительный анализатор – светоделитель, два фотоприемника и компаратор сигналов измерительных фотоприемников (см., например, авт. свид. СССР № 1402817 от 1988 г.).
Основным недостатком такого поляриметра является низкая точность измерений для аналитических исследований малых количеств оптически активных веществ, обусловленная влиянием неравномерности вращения поляризатора и нестабильностями времени регистрации нулевого углового положения поляризатора.
Наиболее близким техническим решением к изобретению является турбополяриметр, содержащий последовательно установленные в корпусе и оптически связанные источник излучения, поляризатор, кювету для образца, а также соединенные с микропроцессором датчик сравнения интенсивности ортогональных поляризованных компонент излучения, прошедшего через измерительную кювету, оптический датчик нулевого отсчета и электродвигатель с установленным на его валу устройством передачи вращения маховику, в осевом канале которого закреплен поляризатор (см., например, патент РФ № 1696896 от 1989 г.).
Однако и это устройство имеет недостаточную точность измерения, обусловленную паразитными неконтролируемыми модуляционными искажениями информационного сигнала из-за частичной поляризации источника излучения.
Раскрытие изобретения.
С целью повышения точности измерения оптической активности образцов за счет снижения влияния частичной поляризации излучения на процесс измерения, в турбополяриметре, содержащем последовательно установленные в корпусе и оптически связанные источник излучения, поляризатор, кювету для образца, а также соединенные с микропроцессором датчик сравнения интенсивности ортогональных поляризованных компонент излучения, прошедшего через измерительную кювету, оптический датчик нулевого отсчета и электродвигатель с установленным на его валу устройством передачи вращения маховику, в осевом канале которого закреплен поляризатор, устройство передачи вращения маховику по изобретению выполнено в виде вращающейся части бесконтактного токосъемника, которая содержит установленные на валу вращения обмотку и магнитопровод, жестко соединенный с маховиком, а неподвижная часть бесконтактного токосъемника – неподвижные обмотку и магнитопровод, жестко соединенный с корпусом поляриметра, источник излучения установлен на маховике и электрически соединен с обмоткой вращающейся части токосъемника, обмотка неподвижной части соединена с выходом микропроцессора.
С целью повышения надежности работы турбополяриметра бесконтактный токосъемник выполнен в виде вращающегося трансформатора с коаксиально установленными на валу вращающейся и неподвижной обмотками.
С целью дальнейшего повышения точности работы за счет повышения точности фиксации нулевого положения при измерениях турбополяриметр снабжен, по крайней мере, одной установленной на вращающейся части поляриметра магнитной меткой и установленным на корпусе поляриметра с возможностью взаимодействия с магнитной меткой, магнитным считывателем, подсоединенным к стробирующему входу микропроцессора.
Кроме того, с целью упрощения конструкции поляриметра вращающийся источник излучения выполнен в виде полупроводникового лазера с линейно поляризованным излучением.
Краткое описание фигур чертежей.
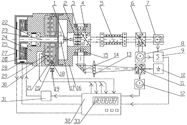
На чертеже изображена схема турбополяриметра по изобретению.
Лучший вариант осуществления изобретения.
Турбополяриметр содержит последовательно установленные в корпусе и оптически связанные источник излучения 1, объектив 2, монохроматор 3, поляризатор 4, кювету 5 для размещения анализируемого образца, поляризационный анализатор – светоделитель 6, установленные на его выходах измерительные фотоприемники 7 и 8, которые вместе с измерительным компаратором 9 образуют датчик сравнения интенсивности ортогональных поляризованных компонент излучения, прошедшего через кювету 5 с образцом. Турбополяриметр содержит также оптический датчик нулевого отсчета, выполненный в виде автоколлимационного узла, содержащего источник 10 света нулевого канала на базе полупроводникового лазера, светоделительную призму 11 нулевого канала с фотоприемником 12, объектив 13, отклоняющую призму 14 и, по крайней мере, одно зеркало 15 нулевого канала, установленное на боковой поверхности маховика 16, в осевом канале которого закреплены объектив 2, монохроматор 3 и поляризатор 4. Применение отклоняющей призмы 14 позволяет конструктивно увеличить фокусное расстояние объектива 13, обеспечив при этом компактность прибора за счет параллельного расположения осей измерительного поляриметрического тракта и оптического датчика нулевого отсчета. Источник излучения 1 снабжен конвертором 17 питания в виде выпрямителя-стабилизатора. Турбополяриметр содержит бесконтактный токосъемник с вращающейся и неподвижной частями. На вращающейся части установлена, по крайней мере, одна магнитная метка 18, а на корпусе поляриметра магнитный считыватель 19, Магнитный считыватель установлен с возможностью его взаимодействия с магнитной меткой. Вращающаяся часть бесконтактного токосъемника состоит из магнитопровода 20, жестко соединенного с маховиком 16, и обмотки 21, электрически соединенной с источником излучения. Магнитопровод 20 и обмотка 21 установлены на снабженном подшипниками 22 валу 23 вращения электродвигателя. Подшипники 22 закреплены в неподвижной части 24 корпуса электродвигателя, образованного расположенными на неподвижной части 24 обмотками 25 статора и ротором 26, жестко скрепленным с валом 23, который через установленное на нем устройство передачи вращения маховику 16, в данном случае магнитопровод 20 вращающейся части бесконтактного токосъемника, передает вращение маховику. Электродвигатель снабжен тахогенератором 27 и магнитным датчиком 28 положения ротора 26 двигателя. Неподвижная часть бесконтактного токосъемника содержит магнитопровод 29 и обмотку 30, подключенную, равно как и управляемый многофазный генератор 31, соединенный с обмоткой 25 статора, датчик 28, тахогенератор 27, магнитный считыватель 19, фотоприемник 12 и измерительный компаратор 9, к микропроцессору 32 с информационным табло 33. Таким образом, микропроцессор соединен с датчиком сравнения интенсивности ортогональных поляризованных компонент излучения, прошедшего через измерительную кювету, оптическим датчиком нулевого отсчета и электродвигателем. Как видно бесконтактный токосъемник выполнен в виде вращающегося трансформатора с коаксиально установленными на валу электродвигателя вращающейся и неподвижной обмотками. На вращающейся части турбополяриметра установлены две магнитные метки, а магнитный считыватель подключен к стробирующему входу микропроцессора. Источник излучения выполнен в виде полупроводникового лазера с линейно поляризованным излучением.
Турбополяриметр работает следующим образом.
Перед началом измерений с помощью тахометра и датчика 28 устанавливают необходимую скорость вращения турбополяриметра. Затем с помощью магнитного считывателя формируют стробирующие импульсы. И только после этого производят непосредственно измерение угла поворота поляризации.
Световой поток от оптического излучателя 1, выполненного в виде полупроводникового лазера или светодиода, коллимируется объективом 2 и через монохроматический интерференционный фильтр 3 и поляроидный поляризатор 4 направляется в кюветный отсек (кювету) турбополяриметра с измеряемым образцом. При этом все вышеуказанные оптические элементы жестко закреплены в осевом канале массивного маховика 16, вращающегося на валу 23 с подшипниками 22. Излучение с вращающейся плоскостью поляризации, вышедшее из поляризатора 4, через кювету 5 с измеряемым образцом попадает на поляризационный анализатор – светоделитель 6, разделяющий падающее излучение на два ортогонально поляризованных пучка. При этом один пучок направляется на измерительный фотоприемник 7, а другой пучок – на измерительный фотоприемник 8. Оба приемника одновременно регистрируют интенсивности ортогональных поляризованных компонент принимаемого излучения. Измерительный компаратор 9 сравнивает сигналы, поступающие с фотоприемников 7-8, и вырабатывает в момент наступления равенства этих сигналов сигнальный импульс, поступающий на времяимпульсный вход микропроцессора 32.
Световой поток, отраженный от зеркала 15 нулевого канала, в момент прохождения поляризатора через начальное нулевое положение воспринимается фотоприемником 12 (фотоэлектрическим датчиком нулевого отсчета), вырабатывающим импульс нулевого отсчета, поступающим на опорный информационный вход микропроцессора 32. Микропроцессор 32 измеряет временной промежуток между нулевым импульсом, поступающим с фотоприемника 12 нулевого канала, и измерительным импульсом, поступающим с компаратора 9 в момент равенства сигналов фотоприемников 7 и 8. Умножая величину измеренного временного промежутка на коэффициент, равный угловой скорости вращения поляризатора, микропроцессор 32 определяет угол поворота поляризатора 4, измеряя тем самым угол вращения плоскости поляризации оптически активным образом, при этом результат измерения отображается на информационном табло 33. Одновременно микропроцессор 32, измеряя временной промежуток между двумя последовательными импульсами нулевого отсчета, определяет скорость вращения поляризатора 4 и через управляющую цепь, содержащую многофазный генератор 31 и обмотки 25 возбуждения статора, поддерживает скорость вращения ротора 26 электродвигателя постоянной. Таким образом, для определения углового положения поляризатора используется эффект равномерного непрерывного углового вращения. Точность определения текущего углового положения излучателя поляризованного излучения определяется равномерностью его вращения, поэтому он жестко соединен с массивным маховиком 16, обеспечивающим возможность плавного вращения источника излучения с поляризатором вокруг оси вала 23. Равномерное вращение узла источника поляризованного излучения осуществляется ротором 26 электродвигателя путем фазово-частотного управления токами обмоток 25 статора электродвигателя. подключенными на управляющие ШИМ (широтно-импульсная модуляция) выходы микропроцессора 32, на информационные входы которого подключены тахогенератор 27 и магнитный датчик 28 положения ротора 26 электродвигателя. Использование подобной конструкции узла привода поляризатора позволяет резко повысить равномерность его вращения за счет снижения влияния возмущающих факторов электродвигателя.
Для снижения влияния частичной поляризации источника излучения он вращается совместно с поляризатором, поэтому питание к нему подводится от управляющего микропроцессора 32 через конвертор 17 питания оптического излучателя в виде выпрямителя-стабилизатора и от бесконтактного токосъемника, включающего вращающийся магнитопровод 20, вращающуюся обмотку 21, неподвижный магнитопровод 29, неподвижную обмотку 30, причем вход источника излучения подключен на выход вращающихся обмоток бесконтактного токосъемника, неподвижные обмотки которого соединены с управляющим выходом микропроцессора 32. При этом, с целью повышения надежности работы поляриметра, вращающийся бесконтактный токосъемник выполнен в виде вращающегося трансформатора с коаксиально установленными на валу вращающимися и неподвижными обмотками.
Фотоприемник 12 подключают на опорный синхронизирующий вход микропроцессора 32. Фотоэлектрический датчик нулевого положения имеет невысокую точность определения нулевого отсчета, обусловленную влиянием сильным влиянием фотонных и амплитудных шумов лазера. Поэтому, с целью повышения точности фиксации нулевого положения импульс с фотоприемника 12 нулевого сигнала дополнительно стробируется микропроцессором по вспомогательному опорному импульсу, вырабатываемому магнитным считывателем 19 нулевого сигнала 19 при прохождении его магнитной метки 18, закрепленной в нулевом положении на вращающемся магнитопроводе 20.
Промышленная применимость.
Турбополяриметр позволяет увеличить точность поляриметрических измерений в 3-4 раза, что позволяет широко использовать его в поляриметрах в различных отраслях промышленности, в частности в биотехнологии и медицине.
Формула изобретения
1. Турбополяриметр, содержащий последовательно установленные в корпусе и оптически связанные источник излучения, поляризатор, кювету для образца, а также соединенные с микропроцессором датчик сравнения интенсивности ортогональных поляризованных компонент излучения, прошедшего через измерительную кювету, оптический датчик нулевого отсчета и электродвигатель с установленным на его валу устройством передачи вращения маховику, в осевом канале которого закреплен поляризатор, отличающийся тем, что устройство передачи вращения маховику выполнено в виде вращающейся части бесконтактного токосъемника, которая содержит установленные на валу вращения обмотку и магнитопровод, жестко соединенный с маховиком, а неподвижная часть бесконтактного токосъемника – неподвижные обмотку и магнитопровод, жестко соединенный с корпусом поляриметра, источник излучения установлен на маховике и электрически соединен с обмоткой вращающейся части токосъемника, обмотка неподвижной части соединена с выходом микропроцессора.
2. Турбополяриметр по п.1, отличающийся тем, что бесконтактный токосъемник выполнен в виде вращающегося трансформатора с коаксиально установленными на валу вращающейся и неподвижной обмотками.
3. Турбополяриметр по п.1 или 2, отличающийся тем, что он снабжен, по крайней мере, одной установленной на вращающейся части поляриметра магнитной меткой и установленным на корпусе поляриметра с возможностью его взаимодействия с магнитной меткой магнитным считывателем, подсоединенным к стробирующему входу микропроцессора.
4. Турбополяриметр по п.1 или 2, отличающийся тем, что источник излучения выполнен в виде полупроводникового лазера с линейно поляризованным излучением.
5. Турбополяриметр по п.3, отличающийся тем, что источник излучения выполнен в виде полупроводникового лазера с линейно поляризованным излучением.
РИСУНКИ
MM4A – Досрочное прекращение действия патента СССР или патента Российской Федерации на изобретение из-за неуплаты в установленный срок пошлины за поддержание патента в силе
Дата прекращения действия патента: 24.06.2006
Извещение опубликовано: 20.08.2007 БИ: 23/2007
|
|