|
|
(21), (22) Заявка: 2004119135/15, 25.06.2004
(24) Дата начала отсчета срока действия патента:
25.06.2004
(45) Опубликовано: 10.09.2005
(56) Список документов, цитированных в отчете о поиске:
RU 2181110 C2, 10.04.2002. RU 2181342 С2, 20.04.2002. RU 2183199 C1, 10.06.2002. RU 2134151 C1, 10.08.1999.
Адрес для переписки:
117331, Москва, ул. Крупской, 3, кв.13, В.Е.Константинову
|
(72) Автор(ы):
Константинов В.Е. (RU), Кривошеев М.В. (RU), Кучеров М.В. (RU)
(73) Патентообладатель(и):
ООО “РЕМБУРВОДСТРОЙ” (RU)
|
(54) СПОСОБ ОЧИСТКИ ПОДЗЕМНЫХ ВОД ОТ ЖЕЛЕЗА
(57) Реферат:
Изобретение относится к очистке подземных вод от железа и может быть использовано в системах хозяйственно-бытового назначения. Способ включает аэрирование эжектированием воздуха потоком воды при последующем диспергировании на распределительной трубной решетке при его разрыве в сборной емкости, разделенной горизонтальными перфорированными полками на секции, и окислении во взвешенном слое осадка, активированного гидроокисью железа, нарабатываемой в струйном турбулентном потоке в коаксиальном зазоре вдоль продольных образующих, цилиндрических с проточками пористых поверхностей элементов пространственно-глобулярной структуры генератора, осветлении при коагулировании и седиментации в контактном резервуаре при гидродинамическом сжатии диффузного слоя и воздействии электростатического заряда, наведенного под действием дзета-потенциалов в коаксиальном зазоре, ламинарного потока между пористыми цилиндрическими поверхностями элементов пространственно-глобулярной структуры разделителя и регенерации пористых поверхностей элементов нагретым сжатым воздухом и промывками чистой водой. Технический результат: повышение эффективности обезжелезивания подземных вод. 1 ил. 
Изобретение относится к очистке подземных вод от железа и может быть использовано в системах хозяйственно-бытового назначения.
Известен способ очистки воды от железа [1], заключающийся в упрощенной аэрации разбрызгиванием или изливом на открытую поверхность и фильтрации в объемном фильтре. При этом на поверхности последнего образуется трудно смываемая каталитическая пленка, которая существенно ускоряет процесс окисления железа.
Однако после проведения регенерации из-за выноса мелких частиц с образовавшейся на их поверхности «каталитической» пленкой эффективность окисления железа на первых порах сильно падает и поэтому для обеспечения установленного режима фильтроцикла необходимо увеличивать габариты объемного фильтра, что неминуемо приведет к возрастанию капитальных и эксплуатационных затрат.
Известен способ очистки подземных вод от железа [2], включающий аэрирование с последующим фильтрованием через двухслойную загрузку. Причем первый слой загрузки по ходу воды выполнен крупными гранулами, а второй слой – из менее крупных гранул. Назначение 1-ого слоя заключается в обеспечении частичного процесса «автокаталитического» окисления двухвалентного железа до гидроокиси, а 2-ого мелкозернистого – в завершении указанного процесса и фильтрации воды от гидроокиси. Такая схема загрузки позволяет сохранить ее почти в полном объеме и стабилизировать функциональные возможности при реализации фильтроцикла.
Однако громоздкость первого крупнозернистого слоя приводит к уменьшению величины удельной поверхности этого слоя, а следовательно, к снижению процесса «автокаталитического» окисления двухвалентного железа. Кроме того, периодические длительные регенерации загрузки обуславливают первоначальные «потери» каталитической пленки, уменьшают ее окислительные возможности и ухудшают массобменные характеристики.
Известен способ очистки подземных вод от железа [3], принятый за ближайший аналог, реализующийся при аэрировании барботированием воды сжатым воздухом с образованием гидроокиси железа на фильтрах, окислении железа до трехвалентного и фильтрации. Окисление осуществляют во взвешенном слое осадка при разрыве потоков последнего и подаваемой воды в сборной емкости, а очистку – на активированных наработанным гидрооксидом железа пористых коаксиальных цилиндрических поверхностях элементов из полимера пространственно-полимерной структуры при тангециальной фильтрации пульсирующего турбулентного потока и гидродинамическом сжатии диффузного слоя в их зазоре с наведением дзета-потенциалов. Регенерацию производят чередующимися импульсными отдувками сжатым воздухом и промывками обратным током воды с частичным перекрытием пористых поверхностей элементов по продольным образующим подвижными экранами. При этом предварительное барботирование позволяет провести насыщение воды кислородом воздуха и удалить большую часть свободной углекислоты и тем самым подготовить условия для быстрой коагуляции за счет смещения рН в щелочную сторону. А учитывая способность химически активных радикалов элементов из полимеров пространственно-глобулярной структуры сорбировать двухвалентное железо на своей развитой поверхности и в дальнейшем служить основой для осаждения гидрооксидной пленки-катализатора и запуска процесса каталитического окисления, то практически мгновенно с осаждением растворенного двухвалентного железа будет происходить его доокисление до трехвалентного. При тангенциальной фильтрации турбулентного потока чистая вода проходит через поры элементов, а взвешенные частицы с гидрооксидной пленкой, оставшаяся часть растворенного железа – концентрат постоянно выносится в сборную емкость, где происходит быстрая коагуляция окиси железа, чему также способствует гидродинамическое сжатие диффузного слоя в зазоре коаксиальных цилиндрических элементов с наведением дзета-потенциалов.
Однако разделение при одновременной наработке гидроокиси железа и тангенциальной фильтрации в турбулентном импульсном потоке в узком зазоре может сопровождаться кальмотацией частиц окиси железа на пористых поверхностях элементов при возможном их проскоке и характерном размере меньше диаметра пор последних, что в дальнейшем может привести к быстрому нарастанию окиси железа, сужению проходного сечения в коаксиальном зазоре, и как следствие к снижению расходных характеристик, а значит, необходимости проведения дополнительной регенерации элементов из полимера пространственно-глобулярной структуры с помощью химических реагентов, т.е. дополнительным эксплуатационным расходам. Кроме того, одновременное воздействие всех факторов, обусловленное свойствами химически активных радикалов (ионный обмен, поверхностный заряд) с учетом гидродинамики и массообмена через пористую перегородку, в ограниченном пространстве – в коаксиальном зазоре требует дополнительных мероприятий по контролю выходных параметров (давления, расхода, концентрации), что также приводит к дополнительным затратам.
Задачей изобретения является разработка способа повышения эффективности обезжелезивания подземных вод.
Поставленную задачу реализуют при аэрировании эжектированием потока воды, наработке гидроокиси железа, окислении железа до трехвалентного, осветлении и фильтрации на пористых поверхностях элементов из полимера пространственно-глобулярной структуры. Аэрирование осуществляют с последующим диспергированием на распределительной трубной решетке при разрыве потока и окислении в сборной емкости, разделенной горизонтальными перфорированными полками на секции, во взвешенном слое осадка, активированного гидроокисью железа, нарабатываемой в струйном турбулентном потоке в коаксиальном зазоре вдоль продольных образующих цилиндрических с проточками поверхностей элементов пространственно-глобулярной структуры с активными радикалами генератора, осветлении при коагулировании и седиментации в контактном резервуаре, при гидродинамическом сжатии диффузного слоя и воздействии электростатического заряда, наведенного под действием дзета-потенциалов в коаксиальном зазоре, ламинарного потока между цилиндрическими пористыми поверхностями элементов пространственно-глобулярной структуры разделителя. Регенерацию элементов производят чередующимися импульсными отдувками нагретым сжатым воздухом и промывками чистой водой. При этом предварительное аэрирование позволяет произвести насыщение воды кислородом воздуха и удалить большую часть свободной углекислоты и растворенного сероводорода при диспергировании с последующим расширением растворенного воздуха и газов и, тем самым, подготовить условия для быстрой коагуляции за счет смещения рН в щелочную сторону, а также улучшить органолептические свойства воды. Химически активные радикалы на цилиндрических поверхностях элементов пространственно-глобулярной структуры генератора практически мгновенно осаждают растворенное железо (за счет своих ионно-обменных свойств), служащее основой для наработки гидрооксидной пленки. Она постоянно образуется в коаксиальном зазоре, хорошо перемешивается, а затем выносится струйным турбулентным потоком, активируя при этом взвешенный слой осадка, в котором происходит интенсивное окисление железа. При осветлении для повышения скорости коагулирования и седиментации коллоиды (возможные остатки растворенного железа, его гидроокиси, а также частиц окиси железа) в ламинарном потоке подвергаются в разделителе – в коаксиальном зазоре между цилиндрическими пористыми поверхностями элементов пространственно-глобулярной структуры гидродинамическому сжатию диффузного слоя и воздействию электростатического заряда, наведенного под действием дзета-потенциалов. Регенерация пористых поверхностей элементов осуществляется чередующимися импульсными отдувками нагретым сжатым воздухом и обратными промывками чистой водой. Последовательное разделение стадий аэрирования, окисления, коагулирования, седиментации с дальнейшим фильтрованием и направленным воздействием на очищаемую среду при использовании элементов с активными радикалами приводит к ускорению указанных процессов, упрощению регенерации и снижению затрат. Все это обуславливает эффективность обезжелезивания.
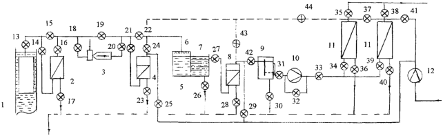
На чертеже представлена схема устройства для осуществления способа.
Устройство содержит погружной насос 1 для подачи воды, фильтр грубой очистки 2 от взвешенных частиц, эжектор 3 для насыщения воды кислородом воздуха, генератор 4 с коаксиальными пористыми элементами из полимера пространственно-глобулярной структуры для наработки гидроокиси железа, сборную емкость 5 с распределительной трубной решеткой 6 и секциями 7 – для окисления, осветления при коагуляции и седиментации окиси железа, с разделительными горизонтальными перфорированными полками, разделитель 8 с коаксиальными пористыми элементами из полимера пространственно-глобулярной структуры, контактный резервуар 9, насос 10 для подачи воды на фильтр 11 с цилиндрическими пористыми элементами пространственно-глобулярной структуры, компрессор 12 для регенерации нагретым сжатым воздухом пористых элементов. Все комплектующие соединены трубопроводами и снабжены соответствующей запорной арматурой – вентилями 13…44. Для слива загрязнений фильтр грубой очистки 2 снабжен патрубком с вентилем 17, генератор 4 – патрубком с вентилем 23, сборная емкость 5 – патрубком с вентилем 26, разделитель 8 – патрубком с вентилем 28, контактный резервуар 9 – патрубком с вентилем 30, фильтр 11 – патрубками с вентилями 36, 40 и объединены общей трубопроводной магистралью. Эжектор 3 установлен на байпасе и имеет на входе и выходе регулирующие вентили 18, 20. Трубная решетка 6 выполнена из материала с небольшой адгезией. Трубная решетка 6 и горизонтальные полки секций 7 сборной емкости 5 выполнены перфорированными. Причем, если у первой 6 они служат для обеспечения хорошей дисперсности водной среды, то у последних 7 – для организации однородного потока и последовательного его перетекания из одной в последующую секцию 7, увеличения времени экспозиции, обеспечения необходимой скорости «витания» взвешенных частиц осадка и снижения их выноса из сборной емкости 6. Коаксиальные пористые поверхности элементов генератора 4 выполнены с проточками для создания турбулентного течения в зазоре, а аналогичные поверхности разделителя 8 – без проточек для обеспечения ламинарного потока жидкой среды. Для регенерации нагретым воздухом пористых элементов генератора 4, разделителя 8 и фильтров 11 их выходы соединены с выходом компрессора 12, при этом регенерация водой осуществляется промывками обратным током чистой воды каждого из них, причем фильтры 11 промываются попеременно.
Способ осуществляется следующим образом.
Вода из подземных источников погружным насосом 1 через вентили 13, 14 подается на фильтр грубой очистки 2, где отделяются частицы взвесей, и поступает через вентили 16, 18 на вход эжектора 3, где происходит насыщение воды кислородом воздуха с интенсивным его перемешиванием во всем объеме воды и начинается окисление растворенного железа. С выхода эжектора 3 через вентили 20, 21 турбулентный поток поступает в генератор 4, где в коаксиальном зазоре между пористыми боковыми поверхностями элементов из полимера пространственно-глобулярной структуры (с проточками – турбулизаторами) начинается активная наработка гидроокиси железа, которая по мере нарастания и повышения сопротивления начинает выноситься из объема генератора 4, эффективно смешиваясь со взвешенными частицами и прикрепляясь к ним. С генератора 4 по трубопроводу с вентилем 24 вода поступает на трубную решетку 6 сборной емкости 5. Диспергирование среды на трубной решетке 6 при избыточном давлении позволяет удалить растворенный углекислый газ (а также сероводороды), смещая рН в щелочную сторону, что способствует коагулированию коллоидов. «Механические загрязнители» – осадок, накапливаясь в объеме сборной емкости 5 вместе с гидрооксидом железа, активируют процесс окисления растворенного железа и запускают механизм автокаталитического окисления. При последовательном перетекании потока воды по секциям 7 с перфорированными отверстиями, обеспечивающими скорости витания взвешенных частиц в гидратной оболочке оксидов железа, а также наработанной при окислении окиси железа, достигается хорошее удаление из воды вредных примесей как органического, так и минерального происхождения. Через вентиль 27 с выпуска сборной емкости 5 вода поступает на разделитель 8, в коаксиальном зазоре которого ламинарный поток жидкой среды с заряженными механическими и коллоидными частицами (в гидратной оболочке) подвергается гидродинамическому сжатию, при этом диффузный слой сжимается, а наведенные на поверхностях пористых элементов разноименные электростатические заряды, создавая электрическое поле в коаксиальном зазоре, дополнительно воздействуют на частицы, все это ускоряет процессы коагуляции и осветления. Через вентиль 42 по трубопроводу подготовленная указанным образом вода поступает в контактный резервуар 9, где установленное перфорированное фальшдно обеспечивает также необходимую скорость витания частиц, не позволяя им слеживаться и уплотняться на дне последнего 9, и интенсивно не выноситься из него, дополнительно не забивая поры фильтров 11, при подаче насосом 10 по трубопроводам через вентили 33, 34 и 39. После очистке на фильтрах вода по патрубкам с вентилями 35, 37 по общему коллектору поступает к потребителю в сборную емкость. Регенерация фильтров 11 сжатым нагретым воздухом осуществляется сухим безмасляным компрессором при (последовательно) открытых вентилях 41, 37, 44, 43, 24, 40, 36, 28, 23 и закрытых вентилях 38, 35, 34, 39, 29, 42, 27, 21, 22, 25 импульсным отдувом в канализацию. Чистой водой насосом 10 при открытых вентилях 33, 34, 39, 37, 44, 43, 22, 40, 36, 28, 23 и закрытых вентилях 41, 38, 35, 22, 21, 27 промываются генератор 4 и разделитель 8. Фильтры 11 импульсными промывками чистой водой от насоса 10 через вентиль 33 очищаются поочередно соответственно при открытых 34, 37, 40 и закрытых вентилях 36, 38, 41, 39, 44, 35 и при открытых 39, 37, 36 и закрытых вентилях 40, 41,38, 35, 44, 34. Из-за регулярности пористых поверхностей элементов пространственно-глобулярной структуры фильтров 11, генератора 4 и разделителя 8 и их небольшого гидравлического сопротивления для регенерации достаточно 20…25 мин, после чего соответствующие вентили приводятся в исходные позиции, а устройство – в работоспособное состояние.
Таким образом, использование предлагаемого способа за счет использования постоянно нарабатываемой гидроокиси железа для создания активированного взвешенного слоя осадка, обработки жидкой среды при гидродинамическом сжатии диффузного слоя и наведении разноименного электростатического заряда на развитых пористых поверхностях элементов пространственно-глобулярной структуры и выделении стадий окисления, коагуляции, седиментации и разделения позволяет быстро осуществлять указанные процессы, увеличивая тем самым эффективность обезжелезивания подземных вод.
Источники информации
1. Золотова Е.Ф., Асс Г.Ю. Очистка воды от железа, фтора, марганца, сероводорода. – М.: Стройиздат, 1975, гл. 3.
2. Авторское свидетельство №1058898, кл. С 02 F 1/64, СССР, 1983 г.
3. Патент №2181110, кл. С 02 F 1/64, РФ, 2000 г.
Формула изобретения
Способ очистки подземных вод от железа, заключающийся в их аэрировании, доокислении железа до трехвалентного во взвешенном слое осадка и разрыве потока воды в сборной емкости с отделением при гидродинамическом сжатии диффузного слоя и наведении дзета-потенциалов в зазоре, фильтрации на цилиндрических поверхностях элементов из полимера пространственно-глобулярной структуры и регенерации чередующимися импульсными отдувками сжатым воздухом и промывками, отличающийся тем, что аэрирование осуществляется эжектированием воздуха потоком воды при последующем диспергировании на распределительной трубной решетке при его разрыве и окислении в сборной емкости, разделенной горизонтальными перфорированными полками на секции, во взвешенном слое осадка, активированного гидроокисью железа, нарабатываемой в струйном турбулентном потоке в коаксиальном зазоре вдоль продольных образующих цилиндрических с проточками поверхностей элементов пространственно-глобулярной структуры генератора, осветлении при коагулировании и седиментации в контактном резервуаре, при гидродинамическом сжатии диффузного слоя и воздействии электростатического заряда, наведенного под действием дзета-потенциалов в коаксиальном зазоре, ламинарного потока между цилиндрическими поверхностями элементов пространственно-глобулярной структуры разделителя и регенерации пористых элементов нагретым сжатым воздухом и промывками чистой водой.
РИСУНКИ
MM4A – Досрочное прекращение действия патента СССР или патента Российской Федерации на изобретение из-за неуплаты в установленный срок пошлины за поддержание патента в силе
Дата прекращения действия патента: 26.06.2008
Извещение опубликовано: 20.09.2009 БИ: 26/2009
|
|